Информационная система
«Ёшкин Кот»

XXXecatmenu

ФЕДЕРАЛЬНОЕ АГЕНТСТВО
ПО ТЕХНИЧЕСКОМУ РЕГУЛИРОВАНИЮ И МЕТРОЛОГИИ

НАЦИОНАЛЬНЫЙ
СТА
НДАРТ
РОССИЙСКОЙ
ФЕДЕРАЦИИ

ГОСТ Р МЭК
60332-3-10-
2011

Испытания электрических и оптических кабелей
в условиях воздействия пламени

Часть 3-10

РАСПРОСТРАНЕНИЕ ПЛАМЕНИ
ПО ВЕРТИКАЛЬНО РАСПОЛОЖЕННЫМ ПУЧКАМ
ПРОВОДОВ
ИЛИ КАБЕЛЕЙ

Испытательная установка

IEC 60332-3-10:2000
Tests on electric and optical fibre cables under fire conditions -
Part 3-10: Test for vertical flame spread of vertically-mounted bunched
wires or cables - Apparatus
(IDT)

Москва

Стандартинформ

2012

Предисловие

Цели и принципы стандартизации в Российской Федерации установлены Федеральным законом от 27 декабря 2002 г. № 184-ФЗ «О техническом регулировании», а правила применения национальных стандартов Российской Федерации - ГОСТ Р 1.0-2004 «Стандартизация в Российской Федерации. Основные положения»

Сведения о стандарте

1 ПОДГОТОВЛЕН на основе аутентичного перевода на русский язык международного стандарта, указанного в пункте 4, который выполнен Открытым акционерным обществом «Всероссийский научно-исследовательский, проектно-конструкторский и технологический институт кабельной промышленности» (ОАО «ВНИИКП»)

2 ВНЕСЕН Техническим комитетом по стандартизации ТК 46 «Кабельные изделия»

3 УТВЕРЖДЕН И ВВЕДЕН В ДЕЙСТВИЕ Приказом Федерального агентства по техническому регулированию и метрологии от 13 декабря 2011 г. № 1184-ст

4 Настоящий стандарт идентичен международному стандарту МЭК 60332-3-10:2000 «Испытания электрических и оптических кабелей в условиях воздействия пламени. Часть 3-10. Распространение пламени по вертикально расположенным пучкам проводов или кабелей. Испытательная установка» (IEC 60332-3-10:2000 «Tests on electric and optical fibre cables under fire conditions - Part 3-10: Test for vertical flame spread of vertically-mounted bunched wires or cables - Apparatus») с изменением № 1:2008.

Наименование настоящего стандарта изменено относительно наименования указанного международного стандарта для приведения в соответствие с ГОСТ Р 1.5 (пункт 3.5).

Изменение № 1:2008 к указанному международному стандарту, принятое после его официальной публикации, внесено в текст настоящего стандарта и выделено слева двойной вертикальной линией.

При применении настоящего стандарта рекомендуется использовать вместо ссылочных международных стандартов соответствующие им национальные стандарты Российской Федерации, сведения о которых приведены в дополнительном приложении ДА

5 ВЗАМЕН ГОСТ Р МЭК 60332-3-10-2005

Информация об изменениях к настоящему стандарту публикуется в ежегодно издаваемом информационном указателе «Национальные стандарты», а текст изменений и поправок - в ежемесячно издаваемых информационных указателях «Национальные стандарты». В случае пересмотра (замены) или отмены настоящего стандарта соответствующее уведомление будет опубликовано в ежемесячно издаваемом информационном указателе «Национальные стандарты». Соответствующая информация, уведомление и тексты размещаются также в информационной системе общего пользования - на официальном сайте Федерального агентства по техническому регулированию и метрологии в сети Интернет

СОДЕРЖАНИЕ

1 Область применения. 4

2 Нормативные ссылки. 4

3 Термины и определения. 4

4 Условия испытания. 4

5 Испытательная установка. 4

5.1 Испытательная камера. 4

5.2 Устройство подачи воздуха. 4

5.3 Типы лестниц. 5

5.4 Устройство очистки выходящего воздушного потока. 5

6 Источник зажигания. 5

6.1 Тип. 5

6.2 Расположение горелки. 6

Приложение А (справочное) Поправочные коэффициенты для калибровки расходомера. 11

Приложение ДА (справочное) Сведения о соответствии ссылочных международных стандартов ссылочным национальным стандартам Российской Федерации. 13

Введение

ГОСТ Р МЭК 60332-1 и ГОСТ Р МЭК 60332-2 устанавливают методы испытаний на нераспространение горения одиночного вертикально расположенного изолированного провода или кабеля. Нельзя считать, что если провод или кабель удовлетворяют требованиям этих стандартов, то при групповой вертикальной прокладке такие провода и кабели будут давать аналогичные результаты. Это объясняется тем, что распространение пламени при групповой вертикальной прокладке проводов или кабелей (далее - кабели) зависит от ряда факторов:

a) объема горючего материала, который подвергается воздействию внешнего источника пламени, а также пламени, которое возникает при горении кабелей;

b) геометрической формы кабелей и их взаимного расположения при прокладке;

c) температуры воспламенения газов, выделяемых кабелями;

d) объема горючих газов, выделяемых кабелями при определенной повышенной температуре;

e) объема воздуха, проходящего через кабельное сооружение;

f) конструкции кабеля, например бронированный или без брони, многожильный или одножильный.

С учетом влияния перечисленных факторов предполагается, что кабели могут воспламеняться при воздействии внешнего источника пламени.

В части 3 ГОСТ Р МЭК 60332 приводится подробное изложение метода испытания, входе которого групповая прокладка кабелей моделируется различными комбинациями испытуемых образцов. Для облегчения применения стандарта при дифференциации категорий испытания настоящий стандарт разделен на следующие части:

Часть 3-10. Испытательное оборудование;

Часть 3-21. Категория A F/R;

Часть 3-22. Категория А;

Часть 3-23. Категория В;

Часть 3-24. Категория С;

Часть 3-25. Категория D.

В этих стандартах, начиная с ГОСТ Р МЭК 60332-3-21, установлены разные категории и соответствующие методы испытаний. Эти категории отличаются продолжительностью испытания, количеством неметаллического материала испытуемого образца и способом крепления испытуемого образца. Во всех категориях кабели, имеющие одну и более токопроводящую жилу сечением более 35 мм2, испытывают при закреплении с зазором, а кабели с токопроводящей жилой сечением до 35 мм2 включительно испытывают при закреплении без зазора.

Эти категории однозначно не отражают конкретных условий обеспечения безопасности при используемых на практике способах прокладки кабелей. Действительное расположение кабелей при прокладке может быть определяющим фактором, влияющим на распространение пламени в условиях реального пожара.

Способ крепления, указанный для категории A F/R (ГОСТ Р МЭК 60332-3-21), предназначен для кабелей специальных конструкций, используемых при специальных видах прокладки.

Категории А, В, С и D (ГОСТ Р МЭК 60332-3-22 - ГОСТ Р МЭК 60332-3-25) предназначены для общего применения с учетом разного количества неметаллических материалов.

НАЦИОНАЛЬНЫЙ СТАНДАРТ РОССИЙСКОЙ ФЕДЕРАЦИИ

Испытания электрических и оптических кабелей в условиях воздействия пламени

Часть 3-10

РАСПРОСТРАНЕНИЕ ПЛАМЕНИ ПО ВЕРТИКАЛЬНО
РАСПОЛОЖЕННЫМ ПУЧКАМ ПРОВОДОВ ИЛИ КАБЕЛЕЙ

Испытательная установка

Tests on electric and optical fibre cables under fire conditions.
Part 3-10. Flame spread of vertically-mounted bunched wires or cables. Apparatus

Дата введения - 2013-01-01

1 Область применения

Настоящий стандарт, входящий в серию ГОСТ Р МЭК 60332, состоящую из частей: 3-10, 3-21, 3-22, 3-23, 3-24 и 3-25, устанавливает методы испытаний по оценке распространения пламени в заданных условиях по вертикально расположенным пучкам электрических или оптических проводов или кабелей.

Примечание - К электрическим проводам или кабелям относятся все кабели с изолированной токопроводящей жилой, которые используют для передачи энергии или сигналов.

Настоящий стандарт содержит описание испытательной установки, ее наладки и калибровки.

2 Нормативные ссылки

В настоящем стандарте использована нормативная ссылка на следующий международный стандарт:

МЭК 60695-4* Испытания на пожарную опасность. Часть 4. Терминология, относящаяся к пожарным испытаниям электротехнической продукции (IEC 60695-4, Fire hazard testing - Part 4: Terminology concerning fire tests for electrotechnical products)

_____________

* В случае недатированных ссылок следует применять последнее издание нормативного документа.

3 Термины и определения

В настоящем стандарте применены термины по МЭК 60695-4, а также следующий термин с соответствующим определением:

3.1 источник зажигания (ignition source): Источник энергии, инициирующий горение.

4 Условия испытания

Испытание проводят при скорости ветра не более 8 м/с, измеренной анемометром, установленным на испытательной камере, и при температуре внутри камеры не ниже 5 °С и не выше 40 °С, которую измеряют на расстоянии около 1500 мм над уровнем пола, 50 мм от боковой стенки и 1000 мм от двери. Дверь испытательной камеры в течение всего испытания должна быть закрыта.

5 Испытательная установка

Испытательная установка состоит из следующих частей.

5.1 Испытательная камера

Испытательная камера (рисунки 1а и 1b) представляет собой вертикальную камеру шириной (1000 ± 100) мм, глубиной (2000 ± 100) мм и высотой (4000 ± 100) мм; пол камеры должен быть приподнят над уровнем земли. Стыки стенок камеры должны быть воздухонепроницаемыми. Воздух должен свободно поступать через входное отверстие размером (800 ± 20)×(400 ± 10) мм, находящееся в полу испытательной камеры на расстоянии (150 ± 10) мм от ее передней стенки (рисунок 2).

Выходное отверстие размером (300 ± 30)×(1000 ± 100) мм должно быть расположено в задней части верха испытательной камеры. Задняя и боковая стенки камеры должны иметь термоизоляцию, обеспечивающую коэффициент теплопередачи около 0,7 Вт ∙ м-2 ∙ К-1. Например, для стального листа толщиной 1,5 - 2,0 мм достаточным является покрытие слоем минеральной ваты толщиной 65 мм с соответствующим внешним покрытием (рисунок 2). Расстояние между лестницей и задней стенкой камеры - (150 ± 10) мм, а от нижней перекладины лестницы до пола - (400 ± 5) мм. Расстояние от самой нижней точки образца до пола камеры должно быть около 100 мм, как показано на рисунке 3.

5.2 Устройство подачи воздуха

Должно быть предусмотрено устройство подачи в камеру контролируемого потока воздуха.

Воздух должен подаваться в испытательную камеру через приемную коробку, установленную непосредственно в нижней части камеры и имеющую приблизительно одинаковые размеры с входным отверстием. Воздух должен подаваться в приемную коробку от вентилятора через прямой отрезок воздушного канала, который должен быть подсоединен к задней стенке испытательной камеры и пролегать параллельно полу и вдоль центральной линии горелки, как показано на рисунке 1b. Воздушный канал должен подавать воздух в приемную коробку через отверстие в длинной стороне коробки.

Примечание 1 - Над входным отверстием для облегчения доступа к испытательной камере может быть установлена решетка, но она не должна ни ограничивать воздушный поток, ни менять его направление.

Примечание 2 - Рекомендуемые размеры воздушного канала: неизменная по длине площадь поперечного сечения - около 240 см2, минимальная длина - 60 см.

Перед тем как зажечь горелку до начала испытания устанавливают скорость воздушного потока на входе в камеру (5000 ± 500) л/мин при постоянно контролируемых температуре в диапазоне (20 ± 10) °С и атмосферном давлении. Скорость воздушного потока должна быть постоянной в течение всего испытания до тех пор, пока не прекратится горение или тление кабеля или в течение не более 1 ч после воздействия испытательным пламенем; затем пламя гасят или тление прекращают.

Примечание 3 - После окончания испытания, перед тем как войти в камеру, через входное отверстие следует несколько минут подавать воздушный поток для удаления токсичных газов.

5.3 Типы лестниц

Используют два типа стальных трубчатых лестниц: стандартную лестницу шириной (500 ± 5) мм и широкую лестницу шириной (800 ± 10) мм. Размеры лестниц показаны на рисунках 4а и 4b.

5.4 Устройство очистки выходящего воздушного потока

Законодательные требования, предъявляемые к оборудованию, могут вызвать необходимость использования устройства сбора и очистки воздушного потока, выходящего из испытательной камеры. Это устройство не должно влиять на скорость потока воздуха, проходящего через испытательную камеру.

6 Источник зажигания

6.1 Тип

В соответствии с требованиями к проведению испытания источником зажигания являются одна или две пропановые газовые горелки ленточного типа в комплекте со смесителем Вентури и индивидуальным набором расходомеров. Пропановый газ должен быть технической категории номинальной чистотой 95 %*. Рабочая часть горелки в виде плоской металлической пластины имеет 242 отверстия диаметром (1,32 ± 0,03) мм каждое, расположенные на расстоянии 3,2 мм друг от друга ступенчато тремя рядами: 81, 80 и 81 отверстие соответственно, при этом образуется прямоугольник размером (257 ± 5)×(4,5 ± 0,5) мм. Поскольку отверстия в пластине могут быть высверлены без специального сверлильного инструмента, допускаются небольшие отклонения от указанного межцентрового расстояния. Кроме того, на каждой стороне пластины могут быть высверлены небольшие вспомогательные отверстия, обеспечивающие поддержание зажженного пламени.

_____________

* Допускается использовать смесь пропан-бутан.

Схемы горелок показаны на рисунках 5а и 5b, а расположение отверстий - на рисунке 6.

Каждая горелка должна быть снабжена устройством, контролирующим скорость подачи пропана и воздуха, - расходомером типа ротаметра или массовым расходомером.

Примечание 1 - Для простоты пользования рекомендуются массовые расходомеры.

Пример системы с использованием ротаметров показан на рисунке 7.

Примечание 2 (касающееся безопасности) - Для обеспечения безопасной работы источника зажигания необходимо соблюдать следующие меры предосторожности:

- система подачи газа должна быть снабжена разрядником повторного зажигания;

- использовать систему защиты в случае отсутствия пламени;

- в целях безопасности при зажигании и тушении пламени соблюдать последовательность подачи и прекращения подачи пропана и воздуха.

Калибровка пропанового и воздушного расходомеров типа ротаметра должна проводиться после монтажа, для того чтобы трубопровод и смеситель Вентури не нарушали калибровку.

При изменении температуры и давления по сравнению с установленными для пропанового и воздушного расходомеров типа ротаметра при необходимости следует вносить поправки (см. приложение А).

Пропановый и воздушный расходомеры типа ротаметра должны быть откалиброваны в соответствии со следующими стандартными условиями.

Стандартные температура и давление - 20 °С и 1 бар (100 кПа).

При данном испытании точка росы должна быть не выше 0 °С.

Скорости потока при проведении испытаний должны быть следующими:

- воздуха - (77,7 ± 4,8) л/мин при стандартных условиях (20 °С и 1 бар) или (1550 ± 140) мг/с;

- пропана - (13,5 ± 0,5) л/мин при стандартных условиях (20 °С и 1 бар) или (442 ± 10) мг/с

для обеспечения номинальной интенсивности тепловыделения (73,7 ± 1,68)×106 Дж/ч или (20,5 ± 0,5) кВт для каждой горелки.

Примечание 3 - Значение интенсивности тепловыделения 46,4 кДж/г использовалось для определения скорости потока пропана.

6.2 Расположение горелки

При испытании горелка должна быть установлена горизонтально на расстоянии (75 ± 5) мм от передней поверхности образца на высоте (600 ± 5) мм над полом испытательной камеры, приблизительно симметрично относительно лестницы. Точка приложения пламени горелки должна находиться между двумя перекладинами лестницы (рисунки 2 и 3).

Допускается проводить регулировку потоков воздуха и газа до испытания без установки горелки в рабочее положение.

Если применяют две горелки при использовании широкой лестницы, они должны быть расположены приблизительно симметрично относительно оси лестницы, как показано на рисунке 5b. Система горелок должна быть расположена так, чтобы ее центральная линия приблизительно совпадала с центром лестницы.

1 - выходное отверстие для дыма размером (300 ± 30)×(1000 ± 100) мм;
2 - входное отверстие для воздуха размером (800 ± 20)×(400 ± 10) мм;
3 - приспособление для обеспечения зазора между камерой и уровнем земли

а - испытательная камера

1 - дверь; 2 - приемная коробка воздуха; 3 - воздушный входной канал; 4 - вентилятор (примерное
положение); 5 - горелка; 6 - испытуемые кабели; 7 - лестница; 8 - отверстие для выхода дыма

b - вид сбоку испытательной камеры и расположение элементов системы подачи воздуха

Рисунок 1 - Испытательная камера

1 - стальной лист толщиной 1,5 - 2,0 мм; 2 - термоизоляция из минеральной ваты толщиной
приблизительно 65 мм с соответствующим внешним покрытием, обеспечивающим
коэффициент теплопередачи около 0,7 Вт ∙ м ∙ К

Рисунок 2 - Термоизоляция задней и боковых стенок испытательной камеры

1 - круглые стальные перекладины; 2 - крепление металлической проволокой; 3 - центральная линия
горелки; 4 - пол; 5 - максимальная ширина образца (в соответствии с категорией испытания)

Рисунок 3 - Расположение горелки и стандартное размещение образца на лестнице

1 - диаметр стойки; 2 - перекладины (число перекладин равно 9); 3 - диаметр перекладины;
4 - общая высота лестницы; 5 - расстояние между перекладинами; 6 - ширина лестницы

Рисунок 4 - Трубчатые стальные лестницы для испытания кабеля

1 - смеситель Вентури для воздуха и газа; 2 - вход пропана; 3 - вход сжатого воздуха

Рисунок 5 - Схемы горелок

1 - рабочая часть горелки (имеет 242 отверстия диаметром 1,32 мм каждое на расстоянии 3,2 мм друг от
друга, расположенные ступенчато в три ряда по 81, 80 и 81 в каждом. Размеры приблизительные)

Рисунок 6 - Расположение отверстий горелки

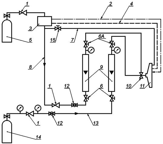
1 - регулятор; 2 - пьезоэлектрический воспламенитель; 3 - устройство для прерывания работы горелки;
4 - контрольные термопары; 5 - баллон с пропаном; 6 - винтовой клапан (6А - альтернативное
расположение); 7 - вспомогательное питание;
8 - поступление газа; 9 - расходомер;
10 - смеситель Вентури; 11 - горелка; 12 - шаровой клапан; 13 - поступление воздуха;
14 - баллон со сжатым воздухом; 15 - винтовой клапан вспомогательного питания

Рисунок 7 - Примерная схема системы контроля работы горелки с использованием ротаметров

Приложение А
(справочное)

Поправочные коэффициенты для калибровки расходомера

А.1 Общие положения

При использовании расходомера типа ротаметра при контроле скорости подачи газов необходимо:

a) учитывать показания расходомера в обычных рабочих условиях. Большинство расходомеров рассчитано на скорость потока (по объему) при стандартной температуре 20 °С и стандартном давлении 1 бар;

b) знать, при каких значениях температуры и давления расходомер был откалиброван и для каких условий рассчитан. Не все расходомеры откалиброваны и сконструированы для работы при указанных значениях температуры и давления, поэтому при конкретном измерении следует учитывать температуру и давление газа, проходящего через расходомер. Эксплуатация расходомера при других температуре и давлении требует введения поправочного коэффициента, как показано ниже.

А.2 Пример

А.2.1 Общие положения

Например, для горелки требуется скорость подачи воздуха 77,7 л/мин при стандартном давлении 1 бар и стандартной температуре 20 °С.

Расходомер № 1 откалиброван для работы при давлении 2,4 бар (абсолютное значение) и температуре 15 °С, а градуирован (л/мин) при давлении 1 бар и температуре 15 °С.

Расходомер № 2 откалиброван для работы при стандартном давлении 1 бар (абсолютное значение) и стандартной температуре 20 °С, а градуирован (л/мин) при тех же значениях давления и температуры.

Например, давление подаваемого воздуха, т. е. давление в расходомерах, составляет 1 бар (А.2.2) или 2,4 бар (А.2.3) при температуре 20 °С.

Поправочный коэффициент С при калибровке определяют по формуле

                                                          (А.1)

где Т - абсолютная температура, К;

Р - абсолютное давление, бар;

P1, T1 - давление и температура в условиях калибровки;

Р2, T2 - давление и температура в рабочих условиях.

А.2.2 Воздух, подаваемый под давлением 1 бар

Расходомер № 1. Необходимо вводить поправочный коэффициент, т.к. измерение проводят в условиях, отличных от расчетных рабочих условий.

Р1 = 2,4 бар; T1 = 15 °С = 288 К.

Р2 = 1 бар; Т2 = 20 °С = 293 К.

Подставляя эти значения в формулу (А.1), получаем

Таким образом, чтобы установить скорость потока 77,7 л/мин в стандартных условиях, на данном расходомере должно быть показание 121,2 л/мин (77,7 ∙ 1,56).

Расходомер № 2. Поскольку этот прибор работает в пределах своих расчетных условий, необходимая скорость потока 77,7 л/мин может быть непосредственно считана с прибора без использования поправочного коэффициента.

А.2.3 Воздух, подаваемый под давлением 2,4 бар

Расходомер № 1. Требуется поправочный коэффициент только для температуры, но не для давления, т. к. прибор работает при своем расчетном давлении.

Р1 = 2,4 бар; Т1 = 15 °С = 288 К.

Р2 = 2,4 бар; Т2 = 20 °С = 293 К.

Подставляя эти значения в формулу (А.1), получаем

Таким образом, чтобы установить скорость потока 77,7 л/мин в стандартных условиях, на данном расходомере должно быть показание 78,5 л/мин (77,7 ∙ 1,01).

Расходомер № 2. В этом случае также необходим поправочный коэффициент, т. к. расходомер работает за пределами своих расчетных условий.

Р1 = 1 бар; Т1 = 20 °С = 293 К.

Р2 = 2,4 бар; Т2 = 20 °С = 293 К.

Подставляя эти значения в формулу (А.1), получаем

Таким образом, чтобы установить скорость потока 77,7 л/мин в стандартных условиях, на данном расходомере должно быть показание 50,5 л/мин (77,7 ∙ 0,65).

Приложение ДА
(справочное)

Сведения о соответствии ссылочных международных стандартов
ссылочным национальным стандартам Российской Федерации

Таблица ДА.1

Обозначение ссылочного международного стандарта

Степень соответствия

Обозначение и наименование соответствующего национального стандарта

МЭК 60695-4

-

*

* Соответствующий национальный стандарт отсутствует. До его утверждения рекомендуется использовать перевод на русский язык данного международного стандарта. Перевод данного международного стандарта находится в ОАО «ВНИИКП».

 

Ключевые слова: электрические кабели, оптические кабели, электрические провода, распространение пламени по вертикально расположенным пучкам проводов или кабелей, распространение пламени в заданных условиях, испытательная установка, наладка, калибровка



© 2013 Ёшкин Кот :-)