Информационная система
«Ёшкин Кот»

XXXecatmenu

ФЕДЕРАЛЬНОЕ ГОСУДАРСТВЕННОЕ УНИТАРНОЕ ПРЕДПРИЯТИЕ
ВСЕРОССИЙСКИЙ НАУЧНО-ИССЛЕДОВАТЕЛЬСКИЙ
ИНСТИТУТ
МЕТРОЛОГИЧЕСКОЙ СЛУЖБЫ (ФГУП ВНИИМС)
ГОССТАНДАРТА РОССИИ

УТВЕРЖДАЮ

Директор ФГУП ВНИИМС

_______А.И. Асташенков

3 июня 2002 г.

РЕКОМЕНДАЦИЯ
ГОСУДАРСТВЕННАЯ СИСТЕМА
ОБЕСПЕЧЕНИЯ ЕДИНСТВА ИЗМЕРЕНИЙ.

ДЕБИТ ЖИДКОСТИ НЕФТЯНЫХ СКВАЖИН.
МЕТОДИКА ВЫПОЛНЕНИЯ ИЗМЕРЕНИЙ
МАССОИЗМЕРИТЕЛЬНОЙ УСТАНОВКОЙ
ТИПА «АСМА»

МИ 2731-2002

Москва
2002

ПРЕДИСЛОВИЕ

РАЗРАБОТАНА

ФГУП ВНИИМС

ИСПОЛНИТЕЛИ

Горелова Н.Е., к.т.н. Беляев Б.М.

РАЗРАБОТАНА

АО «НЕФТЕАВТОМАТИКА»

ИСПОЛНИТЕЛИ:

к.т.н. Апракин А.С., к.т.н. Слепян М.А., Поляков Г.И., Черняк А.С., Череватенко Ф.К.

УТВЕРЖДЕНА

ФГУП ВНИИМС 3 июня 2002 г.

ЗАРЕГИСТРИРОВАНА

ФГУП ВНИИМС 3 июня 2002 г.

ВВЕДЕНА ВПЕРВЫЕ

СОДЕРЖАНИЕ

1. Нормы погрешности измерений. 2

2. Средства измерений и вспомогательные устройства. 2

3. Метод измерений. 2

4. Требования безопасности и охраны окружающей среды.. 7

5. Требования к квалификации персонала. 8

6. Условия измерений. 8

7. Подготовка к выполнению измерений. 8

8. Выполнение измерений. 9

9. Обработка результатов измерений. 10

10. Контроль точности результатов измерений. 10

11. Оформление результата измерений. 11

Приложение А. Перечень нормативных и эксплуатационных документов, применяемых при выполнении измерений дебита жидкости нефтяных скважин массоизмерительной установкой «АСМА». 11

Приложение Б. Формы протоколов. 12

Приложение В. Расчет суммарной погрешности измерений дебита жидкости нефтяных скважин за время контроля (пример) 13

РЕКОМЕНДАЦИЯ

Государственная система обеспечения единства
измерений

Дебит жидкости нефтяных скважин. Методика
выполнения измерений массоизмерительной установкой
типа «АСМА».

МИ 2731-2002

Настоящая рекомендация устанавливает методику выполнения измерений дебита нефтяных скважин массоизмерительной установкой типа «АСМА».

Термины и определения, применяемые в настоящей рекомендации:

Нефтеводогазовая смесь - продукция нефтяных скважин, состоящая из нефти, воды и газа.

Дебит по жидкости (расход жидкости) - количество жидкости, поступающей в единицу времени из нефтяной скважины.

Среднесуточный дебит по жидкости - среднее расчетное количество жидкости, поступающей из нефтяной скважины за календарные сутки.

Дебит по жидкости, измеренный установкой - количество жидкости, поступающей из нефтяной скважины за время измерение установкой.

Условные сутки - время контроля скважины, в котором проводят расчеты среднесуточных дебитов.

1. Нормы погрешности измерений

Предел допускаемой суммарной погрешности измерений дебита жидкости нефтяных скважин в полученном ряду результатов: 2,5 %.

2. Средства измерений и вспомогательные устройства

При выполнении измерений применяют транспортабельные и стационарные массоизмерительные установки типа «АСМА», изготовленные по техническим условиям ТУ 39-00137093-023-98 и ТУ 39-00137093-025-94 соответственно, и включающие следующие средства измерений и вспомогательные устройства.

2.1. Датчик силы в комплекте с электронным преобразователем с верхним пределом измерений до 1,3 тонны и пределом допускаемой относительной погрешности: 0,2 %.

2.2. Станция управления в комплексе с аналогово-цифровым преобразователем, блоком процессора, портативным компьютером и принтером с пределом допускаемой относительной погрешности: 0,1 %.

2.3. Микросхема часов реального времени RTC, встроенная в блок процессора, и пределом допускаемой погрешности измерений временных интервалов: 0,001 с.

2.4. Емкость измерительная вместимостью до 600 литров в комплекте с гибкими металлическими или подвижными шарнирными трубопроводами и пробоотборником.

2.5. Клапаны запорный и переключающий с электроприводами Ду 80 мм, Ру 4,0 МПа.

2.6. Блок насоса откачки и сепаратор.

2.7. Переключатель скважин многоходовой (ПСМ) в комплекте с гидроприводом или клапаны переключающие с электроприводами Ду 50, Ру 4,0 МПа, входящие в состав стационарных массоизмерительных установок.

2.8. Набор щупов от 3 до 7 мм, входящий в комплект поставки установки.

2.9. Отвес, входящий в комплект поставки транспортабельных массоизмерительных установок типа «АСМА-Т».

3. Метод измерений

3.1. Дебит скважины по жидкости определяют как частное от деления взвешенной в измерительной емкости массы «нетто» (Мнi) этой жидкости на время ее налива в измерительную емкость.

3.2. Описание метода измерений.

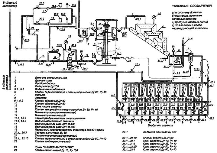
Для описания метода измерений на рис. 3.1 приведена гидравлическая схема транспортабельной установки типа «АСМА-Т», на рис. 3.2 - гидравлическая схема стационарной массоизмерительной установки типа «АСМА» с многоходовым переключателем скважин, на рис. 3.3 - гидравлическая схема стационарной массоизмерительной установки типа «АСМА» с электроприводными переключающими клапанами, на рис. 3.4 приведена структурная схема измерительного канала жидкости нефтяных скважин.

3.3. Количество попутного нефтяного газа, отсепарированного массоизмерительной установкой и отнесенного на тонну добытой нефти в нм3/т, измеряют счетчиками газа по отдельной методике выполнения измерений.

Газовый фактор в стандартных куб. м определяют суммой измеренного счетчиками количества попутного нефтяного газа и количества свободного и растворенного газа, оставшегося в нефти после сепарации. Количество свободного и растворенного, газа оставшегося в нефти после сепарации, определяют по МИ 2575 «ГСИ. Нефть. Остаточное газосодержание. Методика выполнения измерений».

3.4. Влажность нефти в процентах измеряют объемно-массовым методом или влагомерами отечественного или зарубежного производства в соответствии с соответствующей методикой выполнения измерений.


ГИДРАВЛИЧЕСКАЯ СХЕМА ТРАНСПОРТАБЕЛЬНОЙ МАССОИЗМЕРИТЕЛЬНОЙ УСТАНОВКИ ТИПА «АСМА-Т»

Рис. 3.1

ГИДРАВЛИЧЕСКАЯ СХЕМА СТАЦИОНАРНОЙ МАССОИЗМЕРИТЕЛЬНОЙ УСТАНОВКИ ТИПА «АСМА» С МНОГОХОДОВЫМ ПЕРЕКЛЮЧАТЕЛЕМ СКВАЖИН

Рис. 3.2

ГИДРАВЛИЧЕСКАЯ СХЕМА СТАЦИОНАРНОЙ МАССОИЗМЕРИТЕЛЬНОЙ УСТАНОВКИ ТИПА «АСМА» С ЭЛЕКТРОПРИВОДНЫМИ ПЕРЕКЛЮЧАЮЩИМИ КЛАПАНАМИ

Рис. 3.3


Структурная схема измерительного канала дебита жидкости

1 - измерительная емкость; 2 - опора; 3 - датчик силы; 4 - подвеска; 5 - цилиндрическая направляющая; 6 - подвижные соединения; 7 - электронный преобразователь; 8 - блок питания электронного преобразователя; 9 - аналогово-цифровой преобразователь; 10 - блок процессора; 11 - портативный компьютер NOTEBOOK; 12 - блок питания процессора; 13 - внутренние часы контроллера (таймер); 14 - принтер; 15 - бумажный носитель информации. а - зазор между опорой и цилиндрической направляющей измерительной емкости

Рис. 3.4

3.5. Нефтеводогазовая смесь по гибкому рукаву 26 (рис. 3.1) или через многоходовой переключатель скважин 24 (ПСМ) (рис. 3.2) или через клапаны переключающие с электроприводом 22 (рис. 3.3) через фильтр 7, переключающий клапан 6, поступает на вход сепаратора 4, где происходит отделение попутного нефтяного газа.

Примечание: В отдельных модификациях установок для измерений дебитов по жидкости до 180 т/сутки и газа до 100000 нм3/сутки сепаратор 4 и переключающий клапан 6 не устанавливают.

В измерительной емкости 1 происходит дополнительная сепарация оставшегося в жидкости газа и накопление массы жидкости от минимальной Mmin до максимальной Мmах, задаваемой уставками в блоке процессора 10 (рис. 3.4).

Масса измерительной емкости вместе с массой жидкости через подвеску 4 (рис. 3.4) создает нагрузку на тензометрический датчик силы 3 (рис. 3.4), которая преобразуется электронным преобразователем 7 (рис. 3.4) в унифицированный токовый сигнал. Токовый сигнал с помощью аналого-цифрового преобразователя 9 (рис. 3.4) и процессора 10 (рис. 3.4) преобразуется в единицы массы. Внутренние часы (таймер) 13 (рис. 3.4) процессора измеряют время налива жидкости. Одновременно процессор вычисляет массу «нетто» при наполнении измерительной емкости от заданной уставкой минимальной массы Mmin до максимальной массы Мmах, заданной другой уставкой.

4. Требования безопасности и охраны окружающей среды

При выполнении измерений соблюдают требования, определяемые:

- ГОСТ 12.2.091 «ССБТ. Техника безопасности для показывающих и регистрирующих измерительных приборов и вспомогательных частей к ним»;

- РД 08.200 «Правила безопасности в нефтяной и газовой промышленности»;

- «Правилами техники безопасности при эксплуатации электроустановок потребителей» (ПТБ);

- «Правилами технической эксплуатации электроустановок потребителей» (ПТЭ);

- Правилами техники безопасности при проведении ремонтных и электромеханических работ, утвержденными и учитывающими специфические условия конкретных нефтяных месторождений;

- Инструкцией по технике безопасности при обслуживании массоизмерительной установки (приложение 3 руководства по эксплуатации).

5. Требования к квалификации персонала

5.1. К выполнению измерений и обработке их результатов допускают лиц, достигших возраста не менее 22 лет, имеющих среднетехническое образование, прошедших курсы обучения и сдавших экзамен по работе на массоизмерительных установках типа «АСМА», экзамен по технике безопасности, изучивших руководство оператора, технические описания и инструкции по эксплуатации и паспорта установок, всех приборов и устройств, входящих в них, и настоящую рекомендацию.

5.2. Персонал, эксплуатирующий установку, должен знать процесс добычи нефти и газа из скважин, подробно изучить электрогидравлическую схему установки и принципиальную схему станции управления, назначение и обозначение по схемам и конструктивное расположение всех приборов, преобразователей и устройств, запорных органов, обратных клапанов, электроприводных запорных и переключающих клапанов, насоса откачки, уметь быстро и безошибочно выполнить необходимые действия в аварийных ситуациях.

6. Условия измерений

6.1. Применяемые средства измерений имеют действующие свидетельства о поверке, опломбированы или имеют оттиски поверительных клейм.

6.2. Параметры продукции (нефтеводогазовой смеси) нефтяных скважин:

диапазоны измерений дебита скважин

по жидкости, т/сут:

нижний предел

0,1;

верхний предел

10, 100, 180, 400;

по газу, приведенному к нормальным условиям, нм3/сут:

нижний предел

1440;

верхний предел

50000, 100000, 300000;

концентрация воды, % массовых:

нижний предел

1;

верхний предел

99;

вязкость кинематическая, 1´10-6 м2/с (сСт)

не более 500;

содержание сероводорода или агрессивной пластовой воды, вызывающие коррозию, мм/год, не более 0,35;

температура среды, °С

от минус 10 до плюс 50;

режим движения жидкости: нестационарный.

6.3. Технологические параметры:

рабочее давление, МПа

4,0;

температура внутри установок не ниже, °С

плюс 5;

при температуре окружающего воздуха, °С

минус 45

температура окружающего воздуха, °С

от минус 45

 

до плюс 50

7. Подготовка к выполнению измерений

При подготовке к выполнению измерений проводят следующие работы:

7.1. На транспортабельных массоизмерительных установках типа «АСМА-Т»:

7.1.1. Выравнивают установку с помощью винтовых опор, проверяя положение установки с помощью отвеса.

7.1.2. Проверяют с помощью набора щупов равенство величины диаметрального зазора (от 3 до 7 мм) между поверхностями опоры и направляющей измерительной емкости и при необходимости проводят ее центровку в соответствии с руководством по эксплуатации.

7.1.3. Проводят подготовку установки к проведению измерений согласно эксплуатационной документации.

7.1.4. Приводят в рабочее состояние портативный компьютер NOTEBOOK, печатающее устройство (принтер) и запускают программу в соответствии с руководством оператора установки.

7.2. На стационарных массоизмерительных установках типа «АСМА»:

7.2.1. Выполняют операции по п.п. 7.1.2, 7.1.3, 7.1.4.

8. Выполнение измерений

При выполнении измерений дебита жидкости нефтяной скважины выполняют следующие операции:

8.1. После включения массоизмерительной установки в работу автоматически начинается первый цикл измерений с фиксацией промежуточной величины начальной массы (массы «тары» Мт). При этом масса «тары» Мт (масса емкости с остатками жидкости в ней) должна быть меньше массы Mmin заданной уставкой, что необходимо для коррекции переходных процессов при переключении установки от предыдущего к последующему циклу измерения. Если масса тары Мт > Мmin, то блок процессора выдает электрический сигнал на открытие электроприводного запорного клапана и включение насоса откачки для удаления из емкости «лишней» жидкости задается процессором и составляет от 2 до 5 секунд. Масса «тары» Мт является вспомогательной (технологической) величиной и непосредственно в измерениях не участвует.

8.2. В процессе поступления жидкости скважины в измерительную емкость установки проводят измерения времени налива Тналi и массы поступающей жидкости. При достижении массы поступающей жидкости величины, равной заданной уставкой максимального значения Мmах, счет времени Тналi прекращают и фиксируют измеренное значение массы «нетто» Мнi = (Мmах - Мmin) ± ΔМнi, а блок процессора выдает электрический сигнал на открытие электроприводного запорного клапана, включение насоса откачки и удаление измеренной жидкости до значения Мт.

После удаления жидкости из измерительной емкости блок процессора выдает электрический сигнал на отключение насоса откачки и закрытие электроприводного запорного клапана.

Установка готова к последующему циклу измерений.

8.3. Уравнение измерения дебита жидкости нефтяной скважины за цикл измерений (налив - слив) выражают формулой

                                                     (1)

где Qжi - дебит жидкости скважины за цикл измерений, т/сут;

Мнi - измеренная масса жидкости «нетто» за цикл, кг;

Тналi - время налива жидкости за цикл измерений, минут.

Среднесуточный дебит скважины за время контроля:

                                                         (2)

где n - количество циклов измерений.

Порядок введения уставок по массам следующий. Используя руководство оператора установки, в меню «Уставки» вводят значение минимальной массы Mmin и максимальной массы Мmах таким образом, чтобы разность между ними (Мmах - Mmin = Мн. уст) соответствовала дебиту скважины, продолжительности контроля и количеству циклов измерений.

Рекомендации по выбору уставочного значения массы «нетто» Мн. уст, продолжительности контроля скважины и количества циклов измерений в зависимости от дебита скважины, приведены в таблице 8.1.

Таблица 8.1

№ п/п

Диапазон измеряемых дебютов скважин, т/сут

Диапазон уставочных значений массы «нетто», Мн. уст, кг

Продолжительность контроля, час, не менее

Количество циклов измерений, не менее

1.

0,1

25

78

13

2.

0,1 ÷ 0,5

25

16

13

3.

0,5 ÷ 1

25

8

13

4.

1 ÷ 5

25 ÷ 50

3,5

13

5.

5 ÷ 10

25 ÷ 50

2

13

6.

10 ÷ 50

50 ÷ 100

1,5

13 ÷ 30

7.

50 ÷ 100

50 ÷ 100

1

13 ÷ 30

8.

100 ÷ 180

100 ÷ 150

0,8

13 ÷ 30

9.

180 ÷ 300

150 ÷ 200

0,6

13 ÷ 30

10.

300 ÷ 400

200 ÷ 300

0,5

13 ÷ 30

9. Обработка результатов измерений

9.1. Обработку результатов измерений проводит блок процессора станции управления «Каскад» с выдачей их через принтер в виде протоколов по формам приложения Б или вручную путем снятия показаний с пульта оператора (дисплея портативного компьютера NOTEBOOK).

9.2. Обработка результатов измерений заключается в формировании данных по столбцам и строкам протоколов определения параметров по циклам и в режиме суточных измерений.

10. Контроль точности результатов измерений

10.1. Измерительный канал дебита жидкости нефтяных скважин подлежит периодической поверке в соответствии с МИ 2733.

10.2. Внеочередную поверку измерительного канала дебита жидкости нефтяных скважин проводят в соответствии с требованиями ПР 50.2.006, а также в случаях получения отрицательных результатов при текущем контроле метрологических характеристик канала.

10.3. Контроль метрологических характеристик измерительного канала дебита жидкости заключается в определении коэффициента преобразования Кпр измерительного канала массы и суммарной погрешности измерительного канала дебита жидкости SΣi нефтяной скважины в рабочих условиях измерений и отклонения полученных при контроле значений коэффициента преобразования Кпрк от значений Кпр, хранящихся в памяти блока процессора в период между поверками, и отклонения суммарной погрешности SΣki от установленной в настоящей рекомендации.

10.3.1. Определение коэффициента преобразования канала Кпрк массы проводят не менее чем в трех точках (50, 100, и 200 кг), в которых проводилась поверка по методике, приведенной в МИ 2732.

Отклонение полученного при контроле значения коэффициента преобразования Кпрк в j-й точке вычисляют по формуле

                                                 (3)

где Kпpкj - среднее значение коэффициента преобразования в j-й точке контроля;

Кпр - значение действительного коэффициента преобразования, определенное при поверке и записанное в памяти блока процессора (берут из свидетельства о поверке измерительного канала массы установки «АСМА»).

Отклонение коэффициента преобразования, определенное по формуле (3), в любой точке не должно превышать 0,2 %. При этом суммарная погрешность измерительного канала дебита жидкости SΣki, определенная по п. 10.3.2, не должна превышать 2,5 %.

Если отклонение коэффициента преобразования Кпрк и суммарная погрешность SΣki превышают вышеуказанные значения, выясняют и устраняют причины изменения Кпрк и проводят повторный контроль метрологических характеристик измерительного канала дебита жидкости.

Если результаты повторного контроля отрицательны, то проводят ремонт с возможной заменой элементов измерительного канала дебита жидкости, определение нового значения действительного коэффициента преобразования с записью этого значения в память блока процессора и определение суммарной погрешности SΣкi канала. Новое значение суммарной погрешности SΣкi не должно превышать 2,5 %.

10.3.2. Пример расчета суммарной погрешности SΣкi измерений дебита жидкости за время контроля нефтяных скважин приведен в приложении В.

10.3.3. В тех случаях, когда необходима оценка повторяемости (сходимости) и воспроизводимости метода и результатов измерений дебита (расхода) жидкости нефтяных скважин, ее осуществляют в соответствии с ГОСТ Р ИСО 5725.

11. Оформление результата измерений

Результаты измерений автоматически формируют в виде протоколов, формы которых приведены в приложении Б:

Форма Б1 «Протокол № определения параметров по циклам измерений»;

Форма Б2 «Протокол № определения дебита скважины транспортабельной установкой в режиме суточных измерений»;

Форма Б3 «Протокол № определения дебита скважины стационарной установкой в режиме суточных измерений».

Приложение А

ПЕРЕЧЕНЬ
нормативных и эксплуатационных документов, применяемых при выполнении измерений дебита жидкости нефтяных скважин массоизмерительной установкой «АСМА»

ГОСТ Р 8.563-96 «ГСИ. Методики выполнения измерений»;

ГОСТ 12.2.091-94 «ССБТ. Техника безопасности для показывающих и регистрирующих электроизмерительных приборов и вспомогательных частей к ним»;

СТ СЭВ 545-77 «Прикладная статистика. Правила оценки анормальности результатов наблюдений»;

ГОСТ Р ИСО 5725-2002 «Точность (правильность и прецезионность) методов и результатов измерений»;

ПР 50.2.006-94 «ГСИ. Порядок проведения поверки средств измерений»;

РД 08.200-98 «Правила безопасности в нефтяной и газовой промышленности»;

РД 50.453-84 «Погрешности средств измерений в реальных условиях эксплуатации».

РМГ 29-99 «ГСИ. Метрология. Основные термины и определения».

МИ 2526-99 «ГСИ. Нормативные документы на методики поверки средств измерений. Основные положения».

МИ 2575-2000 «ГСИ. Нефть. Остаточное газосодержание. Методика выполнения измерений».

МИ 2732-2002 «ГСИ. Установки массоизмерительные транспортабельные и стационарные типа «АСМА». Измерительный канал массы. Методика поверки».

МИ 2733-2002 «ГСИ. Установки массоизмерительные транспортабельные и стационарные типа «АСМА». Измерительный канал расхода (дебита) жидкости. Методика поверки».

Эксплуатационные конструкторские документы на транспортабельные и стационарные массоизмерительные установки типа «АСМА» (паспорта и руководства по эксплуатации).

Установки массоизмерительные АСМА-Т-05-400-300, АСМА-Т-03-400-300, АСМА-Т-03-180-300. Программное обеспечение. Руководство оператора. 643.057718.4-05/2000.1234-01.

Установка массоизмерительная АСМА-40-10-400-300 МП. Программное обеспечение. Руководство оператора. 643.05771848.4-06/2000.1234-01.

Приложение Б

Формы протоколов

Форма Б1

ПРОТОКОЛ №______

определения параметров по циклам измерений

Тип установки АСМА ____________

НГДУ ____________________________

Завод-изготовитель ________________

ЦДНГ № __________________________

Зав. № __________________________

Куст № ___________________________

Год выпуска _____________________

Скважина № _______________________

Кпр = __________________________

Дата контроля ______________________

число, месяц, год

Ммин = _______ Ммакс = _________

Продолжительность

контроля ______________________ час.

 

№ циклов изм.

Время измерений, (час, мин)

Давление, кгс/см2, Рср

Температура, кгс/см2, Тср

Время налива, мин, Тналi

Масса нетто, кг, Мнi

Дебит жидкости за время налива, т/сут, Qi

Дебит газа за время налива ´1000, нм3/сут, Qг.нy

Среднесуточный дебит

Обводненность, %, Wcp

ДРГ.М 160

ДРГ.М 400

ДРГ.М 160

ДРГ.М 400

жидк., т/сут, Q’ж

газа ´1000, нм3/сут, Qг

1

2

3

4

5

6

7

8

9

10

11

12

13

Суммарная погрешность измерений дебита жидкости за время контроля ______ %.

Суммарная погрешность измерений дебита газа за время контроля ______ %.

Пробы жидкости отобраны - да (нет).

(нужное подчеркнуть)

Измерения провел оператор установки ___________ ____________________

подпись                      И.О. Фамилия

Форма Б2

ПРОТОКОЛ №______

определения дебита скважины транспортабельной установкой в режиме суточных измерений

Тип установки АСМА ______________

НГДУ ____________________________

Завод-изготовитель ________________

ЦДНГ № __________________________

Зав. № __________________________

Куст № ___________________________

Год выпуска ______________________

Скважина № _______________________

Кпр = ___________________________

Дата контроля ______________________

число, месяц, год

Ммин = ________ Ммакс = _________

Продолжительность

контроля ______________________ час.

 

Время число, час, мин.

Давление, кгс/см2, Рср

Температура, °с, Тер

Среднесуточный дебит

Обводненность, %, Wcp

Газовый фактор* ´1000, нм3/г, Qг.ф

измеренный

расчетный

Жидкости, т/сут, Qж

Газа ´1000, нм3/сут, Qг

Жидкости, м3/сут, Qж

Нефти, т/сут, Он

Воды, т/сут, Qb

1

2

3

4

5

6

7

8

9

10

_____________

* Газовый фактор не включает в себя остаточное газосодержание, которое определяется по МИ 2575.

Суммарная погрепшость измерений дебита жидкости за время контроля ______ %.

Суммарная погрепшость измерений дебита газа за время контроля ______ %.

Пробы жидкости отобраны - да (нет).

(нужное подчеркнуть)

Измерения провел оператор установки_____________ ___________________

подпись                        И.О. Фамилия

Форма Б3

ПРОТОКОЛ №______

определения дебита скважины стационарной установкой в режиме суточныхизмерений

Тип установки АСМА ______________

НГДУ ____________________________

Завод-изготовитель ________________

ЦДНГ № __________________________

Зав. № __________________________

Куст № ___________________________

Год выпуска ______________________

Скважина № _______________________

Кпр = ___________________________

Дата контроля ______________________

число, месяц, год

Ммин = ________ Ммакс = _________

Продолжительность

контроля ______________________ час.

 

№ п/п суточных измерений за прошедший период

Время число, час, мин.

Давление, кгс/см2, Рср

Температура, °с, Тср

Среднесуточный дебит

Обводненность, %, Wcp

Газовый фактор* ´1000, нм3/т, Qг.ф

измеренный

расчетный

Жидкости, т/сут, Qж

Газа ´1000, нм3/сут, Qг

Жидкости, м3/сут, Qж

Нефти, т/сут, Qн

Воды, т/сут, Qв

1

2

3

4

5

6

7

8

9

10

11

______________

* Газовый фактор не включает в себя остаточное газосодержание, которое определяют по МИ 2575.

Суммарная погрешность измерений дебита жидкости за время контроля ______ %.

Суммарная погрешность измерений дебита газа за время контроля ______ %.

Пробы жидкости отобраны - да (нет).

(нужное подчеркнуть)

Измерения произвел оператор установки ___________ __________________

подпись                   И.О. Фамилия

Приложение В

Расчет суммарной погрешности измерений дебита жидкости нефтяных скважин за время контроля (пример)

Суммарную погрешность измерений дебита жидкости нефтяных скважин за время контроля определяют погрешностью измерений массы Мнi и погрешностью измерений времени, Тналi, исходя из выражения

                                                   (В.1)

где Qi - дебит жидкости за время ее налива в измерительную емкость т/сут;

Мнi - измеренная масса «нетто», кг;

Tналi - время налива жидкости в цикле измерений, мин.

Погрешность измерений Тналi состоит из неисключенного остатка систематической погрешности рабочего эталона времени и из пренебрежимо малой величины случайной составляющей погрешности. Таким образом, суммарную погрешность измерений дебита жидкости за время контроля нефтяных скважин определяют по результатам многократных измерений Mнi жидкости, поступающей из скважины в измерительную емкость установки.

Основные расчетные соотношения следующие - суммарную погрешность измерений дебита жидкости за время контроля вычисляют по формуле

                                                     (B.2)

где                                                      (В.3)

SΘ - средняя квадратическая погрешность суммы неисключенных систематических погрешностей при равномерном распределении (принимаемых за случайные). Средняя квадратическая погрешность SМнi измерений дебита жидкости за время контроля или оценка рассеяния единичных результатов равноточных измерений Мнi около значения Mноj вычисляют по формуле

                                      (B.4)

где  - уставка по массе порции для данной скважины и выбранная по табл. 8.1;

Mнoj = Ммакс - Ммин;                                                      (В.5)

где Ммакс - максимальная уставка по массе;

Ммин - минимальная уставка по массе;

n - число циклов измерений.

Для исключения грубых промахов в данном ряду измерений находят минимальное Мнi min и максимальное Мнi max значения. Находят отношение

      (B.6)

Результаты сравнивают с величиной h, взятой из таблицы В.1 для данного объема выборки n и принятой вероятности α.

Если Umax ³ h, Umin ³ h, то подозреваемый в анормальности результат наблюдений может быть исключен, в противном случае его не исключают.

В том случае, когда какой-либо результат был исключен, проводят пересчет значения SМнi (формула В.4), которое принимают за окончательное.

Предельные значения h для исключения грубых промахов при α = 0,05 (α - вероятность того, что исключенный результат является нормальным) с объемом выборки n приведены в таблице В.1.

Таблица В.1

n

3

4

5

6

7

8

9

10

11

h

1,15

1,46

1,67

1,82

1,94

2,03

2,11

2,18

2,23

n

12

13

14

15

16

17

18

19

20

h

2,29

2,33

2,37

2,41

2,44

2,48

2,50

2,53

2,56

Исходные данные для расчета:

1. Протокол № 2 определения параметров по циклам измерений.

2. Неисключенные остатки систематических погрешностей:

Θ1 - рабочего эталона (гирь): 0,01 %;

Θ2 - компаратора (приспособления для нагружения измерительной емкости): 0,1 %;

Θ3 - датчика силы в комплекте с электронным преобразователем: 0,2 %;

Θ4 - станции управления в комплекте с аналогово-цифровым преобразователем, блоком процессора, портативным компьютером и принтером: 0,1 %;

1, Θ2, Θ3, Θ4 - неисключенные систематические погрешности измерительного канала массы);

Θ5 - показаний установки, возникающей в связи с дискретностью воспроизведения Мнi: 0,1 %;

Θ6 - округления результата измерений до второй значащей цифры после запятой: 0,054 %;

Θ7 - времени измерений: 0,001 %.

ПРОТОКОЛ № 2

определения параметров по циклам измерений

Тип установки АСМА-Т-03-400-300

НГДУ СНГ

Завод-изготовитель СОЗАиТ

ЦДНГ № 3

Зав. № 20

Куст № 234

Год выпуска - 2000

Скважина № 567

Кпр = 92,0

Дата контроля __________________

число, месяц, год

Ммин = 1100 кг. Ммакс = 1200 кг.

Продолжительность контроля 1,0 час.

 

№ циклов изм.

Время измерений, (час, мин)

Давление, кгс/см2, Рср

Температура, кгс/см2, Тср

Время налива, мин, Тналi

Масса нетто, кг, Мнi

Дебит жидкости за время налива, т/сут, Qi

Дебит газа за время налива ´1000. нм3/сут, Qг.нy

Среднесуточный дебит

Обводненность, %, Wcp

ДРГ.М 160

ДРГ.М 400

ДРГ.М 160

ДРГ.М 400

жидк. т/сут, С’ж

газа ´1000, нм3/сут, Qг

1

2

3

4

5

6

7

8

9

10

11

12

13

1

23:20

5,0

13,2

1,20

100,1

120,1

0,89

120,1

0,89

76,2

2

23:22

5,0

15,1

1,45

99,5

98,6

0,75

109,3

0,82

75,9

3

23:25

5,0

16,6

1,48

100,7

98,2

0,77

105,6

0,80

76,0

4

23:27

5,0

17,8

1,43

99,8

100,1

0,82

104,2

0,80

75,8

5

23:30

5,0

18,6

1,45

100,7

99,9

0,69

103,3

0,78

75,8

6

23:32

5,0

19,4

1,44

101,3

101,0

0,72

102,9

0,77

75,8

7

23:34

5,1

20,0

1,41

101,3

103,6

0,85

103,0

0,78

75,8

8

23:37

5,1

20,4

1,44

98,9

98,6

0,73

102,5

0,78

76,7

9

23:39

5,1

20,8

1,44

100,7

100,9

0,73

102,3

0,77

76,6

10

23:42

5,1

21,1

1,38

100,4

104,8

0,79

102,5

0,77

76,3-

11

23:44

5,1

21,5

1,41

101,0

103,0

0,74

102,6

0,77

75,9

12

23:46

5,1

21,9

1,41

100,7

103,0

0,82

102,6

0,77

75,9

13

23:49

5,1

22,2

1,41

100,1

102,1

0,81

102,6

0,78

75,9

14

23:51

5,2

22,5

1,42

101,0

102,6

0,80

102,6

0,78

75,9

15

23:54

5,2

22,7

1,40

100,7

103,9

0,81

102,6

0,78

75,9

16

23:56

5,2

22,9

1,41

100,4

102,8

0,78

102,7

0,78

75,8

17

23:58

5,2

23,3

1,42

100,4

101,7

0,74

102,6

0,78

75,8

18

00:01

5,2

23,5

1,42

100,1

101,8

0,76

102,5

0,78

76,0

19

00:03

5,2

23,7

1,39

99,5

102,9

0,90

102,6

0,78

75,8

20

00:05

5,2

23,9

1,42

99,8

101,5

0,80

102,5

0,78

76,0

21

00:08

5,2

24,0

1,44

100,1

100,4

0,79

102,4

0,79

76,0

22

00:10

5,2

24,1

1,42

99,5

100,8

0,77

102,3

0,78

76,1

23

00:13

5,2

24,2

1,41

100,7

102,5

0,80

102,3

0,79

76,0

24

00:15

5,2

24,3

1,41

99,8

101,6

0,80

102,3

0,79

75,9

25

00:18

5,2

24,3

1,42

100,4

101,7

0,74

102,3

0,79

75,8

26

00:20

5,2

24,3

1,41

100,1

102,1

0,81

102,3

0,79

75,9

Суммарная погрешность измерений дебита жидкости за время контроля 0,69 %.

Суммарная погрешность измерений дебита газа за время контроля ______ %.

Пробы жидкости отобраны - да.

Измерения провел оператор установки____________ _________________

подпись                  И.О. Фамилия

Средняя квадратическая погрешность суммы неисключенных остатков систематических погрешностей при равномерном распределении (принимаемых за случайные):

Среднюю квадратическую погрешность или оценку рассеяния единичных результатов равноточных измерений Мнi около Mноj = 1200 - 1100 = 100 кг вычисляют по формуле

В данном ряду измерений находим наибольшее и наименьшее значение: Мнi max = 98,9 и Mнi min = 101,3. Для них находим отношения

 В данном случае условия  не выполнены и подозреваемые в анормальности результаты не исключают.

Суммарная погрешность измерений дебита жидкости за время контроля:

0,69 < 2,5 %.



© 2013 Ёшкин Кот :-)