Информационная система
«Ёшкин Кот»

XXXecatmenu

Государственный научный метрологический центр
ФГУП «Всероссийский научно-исследовательский институт
метрологии им. Д.И. Менделеева»
(ГНМЦ ФГУП «ВНИИМ им. Д.И. Менделеева»)

Госстандарта России

УТВЕРЖДАЮ

Заместитель руководителя

ГЦИ СИ «ВНИИМ им. Д.И. Менделеева»

________________ В.С. Александров

«31»  октября     2003 г.

РЕКОМЕНДАЦИЯ

Государственная система обеспечения единства измерений.

ТЕРМОПРЕОБРАЗОВАТЕЛИ СОПРОТИВЛЕНИЯ ПЛАТИНОВЫЕ
С УНИФИЦИРОВАННЫМ ВЫХОДНЫМ СИГНАЛОМ ТСПУ
МОДЕЛЕЙ 65-244, 65-644, 65-3144, 65-3244

МЕТОДИКА ПОВЕРКИ

МИ 2889-2004

Руководитель лаборатории

ГЦИ СИ «ВНИИМ им. Д.И. Менделеева»

___________________ Походун А.И.

«31»  мая   2003 г.

Санкт-Петербург

2003 г.

 

Предисловие

РАЗРАБОТАНА                   Государственным научным метрологическим центром ФГУП «Всероссийский научно-исследовательский институт метрологии им. Д.И. Менделеева»

ИСПОЛНИТЕЛИ                Походун А.И., Тудоровская О.В.

РАЗРАБОТАНА                   ЗАО «Измерения Методики Системы»

ИСПОЛНИТЕЛИ                А.В. Сафонов

УТВЕРЖДЕНА                    Государственным научным метрологическим центром ФГУП «Всероссийский научно-исследовательский институт метрологии им. Д.И. Менделеева» 31 октября 2003 г.

ЗАРЕГИСТРИРОВАНА     ВНИИМС 17 сентября 2004 г.

 

СОДЕРЖАНИЕ

 

 

Государственная система обеспечения единства измерений

Термопреобразователи сопротивления платиновые с унифицированным выходным сигналом ТСПУ моделей 65-244, 65-644, 65-3144, 65-3244.

Методика поверки

МИ-2004

Настоящая рекомендация распространяется на термопреобразователи сопротивления платиновые с унифицированным выходным сигналом ТСПУ моделей 65-244, 65-644, 65-3144, 65-3244 (далее термопреобразователи) и устанавливает методы и средства их первичной и периодической поверок.

Межповерочный интервал: не более 1 года.

1 Операции поверки

1.1 При проведении поверки выполняют операции, указанные в таблице 1.

Таблица 1

Наименование операции

Номер пункта методики поверки

Обязательность проведения операции при поверке

первичной

периодической

1. Внешний осмотр

5.1

да

да

2. Опробование

5.2

да

да

3. Проверка предела допускаемой абсолютной погрешности выходного сигнала

5.3

да

да

4. Проверка электрического сопротивления изоляции

5.4

да

нет

2 Средства поверки

2.1 При проведении поверки применяют средства поверки, приведенные в таблице 2.

Таблица 2

Номер пункта методики поверки

Наименование средства поверки и его метрологические и технические характеристики

п. 5.2., п. 5.3

Вольтметр универсальный цифровой Щ31, диапазон измерения от 0,1 мкв до 1000 В, погрешность измерения ± 0,005 %

п. 5.2., п. 5.3

Источник постоянного тока Б5-47А, 3.233.220 ТУ, выходное напряжение от 0,1 до 49,9 В, погрешность ±0,6 %

п. 5.2., п. 5.3

Образцовая катушка сопротивления Р331, номинал 100 Ом, класс точности 0,01.

п. 5.3.

Термометр сопротивления платиновый эталонный 2-го разряда в соответствии с ГОСТ Р 51233-98, диапазон температур от минус 200 до 660 °С

п. 5.3.

Термостат типа 814, диапазон температур от минус 70 до 40 °С, погрешность поддержания температуры не более ±0,02 °С

п. 5.3.

Термостат водяной для диапазона температур от 30 до 95 °С, погрешность поддержания температуры не более ±0,02 °С

п. 5.3.

Термостат масляный для диапазона температур от 95 до 300 °С, погрешность поддержания температуры не более ±0,05 °С

п. 5.3.

Термостат ТС 600-1, диапазон температур от 50 до 600 °С, погрешность поддержания температуры не более ±0,05 °С

п. 5.4.

Мегомметр Ф4102/1-1М1, напряжение 100 В, кл. точности 2,5

Примечание:

1 Допускается использовать другие средства поверки, имеющие метрологические характеристики не хуже указанных в таблице 2.

2 Средства поверки, указанные в таблице 2, имеют свидетельство о поверке.

3 Требования безопасности

3.1 При поверке выполняют требования «Правил технической эксплуатации электроустановок потребителей» и «Правил техники безопасности при эксплуатации электроустановок потребителей», утвержденных Госэнергонадзором, и требования, установленные ГОСТ 12.2.007-75.

4 Условия поверки

4.1 При проведении поверки соблюдают следующие условия:

- температура окружающего воздуха, °С                                                20 ± 5;

- относительная влажность воздуха, %                                                 65 ± 15;

- атмосферное давление, кПа                                                              101,3 ± 4;

- напряжение питания постоянного тока, В                                     24 ± 0,48;

- сопротивление нагрузки, Ом                                                    от 250 до 500;

- внешнее электрическое и магнитное поле должны отсутствовать или находиться в пределах, не влияющих на работу термопреобразователей.

5 Подготовка к поверке

5.1 Перед проведением поверки выполняют следующие операции:

- устанавливают и подготавливают к работе средства поверки в соответствии с эксплуатационными документами на них;

- выдерживают термопреобразователи до выравнивания их температуры с температурой помещения, где проводят поверку, не менее двух часов.

6 Проведение поверки

6.1 Внешний осмотр.

При проведении внешнего осмотра устанавливают соответствие параметров взрывозащиты, маркировки, упаковки и комплектности требованиям эксплуатационных документов на термопреобразователь конкретного типа.

На наружных поверхностях термопреобразователей не должно быть механических повреждений, грязи или влаги.

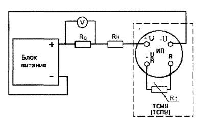
6.2 Опробование.

Собирают схему (см. рисунок 1 приложения А) и подключают поверяемый термопреобразователь. Измеряют падение напряжения на образцовой катушке сопротивления Uобр. и рассчитывают значение выходного токового сигнала поверяемого термопреобразователя Ii по формуле

Ii = Ui / Ro,                                                      (1.)

где Ui - падение напряжения на образцовой катушке, мВ

Ro - номинальное значение сопротивления образцовой катушки, Ом

Рассчитанное значение выходного токового сигнала термопреобразователя должно соответствовать значению токового сигнала при комнатной температуре.

6.3 Проверку электрического сопротивления изоляции проводят мегомметром с выходным напряжением 100 В. Измерительные концы мегомметра подключают к закороченным выходным контактам термопреобразователя и корпусу защитной арматуры.

Показания снимают через 1 мин после приложения напряжения.

Результаты проверки считаются положительными, если сопротивление изоляции не менее 20 МОм.

6.4 Определение предела допускаемой абсолютной погрешности выходного сигнала проводят в шести температурных точках, соответствующих 0, 20, 40, 60, 80 и 100 % диапазона измеряемых температур.

Собирают схему в соответствии с рисунком 1 приложения А.

Устанавливают в термостате температуру соответствующую выбранной температурной точке.

Помещают образцовый термометр и поверяемый термопреобразователь в термостат на одинаковую глубину, и выдерживают их при заданной температуре не менее 30 мин.

Значение температуры, измеряемой поверяемым термопреобразователем ti, соответствующее выходному сигналу постоянного тока рассчитывают по формуле

ti = [(tmax - tmin) ´ (Iвых i - Imin) / (Imax - Imin)] + tmin,                                              (2.)

где Iвых i - значение выходного тока, соответствующее температуре измерений ti, мА;

Imin - минимальное значение диапазона выходного тока, мА;

Imax - максимальное значение диапазона выходного тока, мА;

tmin - минимальное значение температурного диапазона, °С;

tmax - максимальное значение температурного диапазона, °С.

Значение предела допускаемой абсолютной погрешности Dti (°С) для каждой температурной точки диапазона измеряемых температур рассчитывают по формуле

Dti = ti - to                                                            (3.)

где:

to - значение температуры, измеренное образцовым термометром, °С;

ti - значение температуры, рассчитанное по формуле (2).

Аналогично провести измерения в остальных температурных точках.

Наибольшее из рассчитанных значений предела допускаемой абсолютной погрешности не должно превышать значений, приведенных в табл. 3.

Таблица 3.

Диапазон измеряемых температур, °С

Предел допускаемой абсолютной погрешности Dti, °С

от - 50 до 50

±0,2

от 0 до 100

±0,2

от 50 до 150

±0,2

от 100 до 450

±0,5

от -50 до 450

±0,6

7 Оформление результатов поверки

7.1 Результаты поверки оформляются протоколом, форма которого приведена в Приложении Б.

7.2 На термопреобразователи, признанные при поверке годными, выдают свидетельство о поверке в соответствии с ПР 50.2.006 и наносят оттиск поверительного клейма в соответствии с ПР 50.2.007.

7.3 При отрицательных результатах поверки термопреобразователь к применению не допускают, поверительное клеймо гасят и выдают свидетельство о непригодности с указанием причин непригодности.

Приложение А

БП - источник питания постоянного тока 24 В; V - вольтметр; R0 - образцовое сопротивление 100 Ом; Rн - сопротивление нагрузки 250 Ом; ИП - измерительный преобразователь поверяемого термопреобразователя; Rt - платиновое сопротивление поверяемого термопреобразователя.

Рисунок 1 Схема поверки термопреобразователя

Приложение Б

ПРОТОКОЛ №
поверки термообразователей сопротивления платиновых
с унифицированным выходным сигналом ТСПУ

Тип термопреобразователя платинового:                        Заводской номер:

Тип преобразователя измерительного:                            Заводской номер:

Тип первичного термопреобразователя:                          Заводской номер:

Принадлежит:

Место проведения поверки:

Результаты измерений

№№ п/п

Поверяемая температурная точка диапазона измеряемых температур, %

Действительное значение температуры °С

Выходной сигнал

Значение измеряемой температуры °С

Абсолютная погрешность °С

мВ

мА

 

 

 

 

 

 

 

Подпись лица, проводившего поверку: ________     _____________ ________

подпись              Имя, отчество,              фамилия

Дата проведения поверки «___» ________ __ г.

 

 



© 2013 Ёшкин Кот :-)