Информационная система
«Ёшкин Кот»

XXXecatmenu

МИНИСТЕРСТВО ТОПЛИВА И ЭНЕРГЕТИКИ РОССИЙСКОЙ ФЕДЕРАЦИИ

ФИРМА ПО НАЛАДКЕ, СОВЕРШЕНСТВОВАНИЮ ТЕХНОЛОГИИ
И ЭКСПЛУАТАЦИИ ЭЛЕКТРОСТАНЦИЙ И СЕТЕЙ ОРГРЭС

 

МЕТОДИЧЕСКИЕ УКАЗАНИЯ
ПО ОБСЛУЖИВАНИЮ ЗАЩИТ
ОТ ПЕРЕГРУЗКИ ГЕНЕРАТОРОВ
ТОКАМИ ПРЯМОЙ И ОБРАТНОЙ
ПОСЛЕДОВАТЕЛЬНОСТИ (БЭ1103, БЭ1101),
ЗАЩИТЫ ОТ ПЕРЕГРУЗКИ
ОБМОТКИ РОТОРА ГЕНЕРАТОРА (БЭ1102)

 

(СО 34.45-626)

ОРГРЭС

МОСКВА 1993

 

РАЗРАБОТАНО фирмой по наладке, совершенствованию технологии и эксплуатации электростанций и сетей ОРГРЭС

ИСПОЛНИТЕЛИ Н.П. САНТУРЯН (ОРГРЭС - составление Методических указаний), Л.А. ШЕЙНКМАН (ЦНИИЭП - разработка программы расчета коэффициентов B и C характеристики блока защиты по перегрузочной характеристике генератора методом наименьших квадратов на ПЭВМ (приложение 9, п. 2)

УТВЕРЖДЕНО фирмой ОРГРЭС 28.06.91 г.

Заместитель главного инженера Ф.Л. КОГАН

МЕТОДИЧЕСКИЕ УКАЗАНИЯ ПО ОБСЛУЖИВАНИЮ ЗАЩИТ ОТ ПЕРЕГРУЗКИ ГЕНЕРАТОРОВ ТОКАМИ ПРЯМОЙ И ОБРАТНОЙ ПОСЛЕДОВАТЕЛЬНОСТИ (БЭ1103, БЭ1101), ЗАЩИТЫ ОТ ПЕРЕГРУЗКИ ОБМОТКИ РОТОРА ГЕНЕРАТОРА (БЭ1102)

Вводятся впервые

Срок действия установлен

с 01.10.93 г.

до 01.10.98 г.

Методические указания распространяются на блоки защит от перегрузок генератора и содержат объем и порядок проверки при новом включении защит от перегрузки обмотки статора токами прямой (БЭ1103) и обратной (БЭ1101) последовательности, защиты от перегрузки обмотки ротора (БЭ1102), указания по техническому обслуживанию.

В приложениях 1 - 10 приведены технические данные, краткое описание структурных схем блоков защит, формы протоколов проверки, методика расчета коэффициентов B и C характеристики блока защиты по перегрузочной характеристике генератора.

Методические указания составлены на основании документации института-разработчика (ВНИИР), опыта экспериментально-наладочных работ фирмы ОРГРЭС.

Методические указания предназначены для персонала наладочных организаций и служб релейной защиты электростанций, занимающегося наладкой и эксплуатацией устройств релейной защиты.

1. ОБЩАЯ ЧАСТЬ

1.1. Блок защиты БЭ1101 предназначен для защиты генераторов мощностью 63 - 1000 МВт с непосредственным охлаждением проводников обмоток от перегрузок токами обратной последовательности при несимметричных перегрузках и коротких замыканий.

Блок защиты включается во вторичные цепи трансформаторов тока фаз А, B, C, установленных со стороны нулевых выводов генератора.

Интегральный орган блока защиты БЭ1101 реализует зависимую выдержку времени на срабатывание от значения тока обратной последовательности и выполняет функции ближнего и дальнего резервирования.

Отсечка блока защиты БЭ1101 осуществляет функции резервирования защит, смежных с генераторами элементов.

1.2. Блок защиты БЭ1102 предназначен для защиты генераторов мощностью 63 - 1000 кВт с непосредственным охлаждением проводников обмоток от перегрузки обмотки ротора током возбуждения при длительных форсировках возбуждения в случаях аварийного снижения напряжения в энергосистеме или при неисправностях в системе возбуждения.

Блок защиты может включаться в одну фазу вторичных цепей трансформаторов тока, установленных на выпрямительном трансформаторе или вспомогательном генераторе системы возбуждения, а также - к датчикам тока ротора различных типов с выходным переменным током значением 5 мА.

Характеристика интегрального органа блока защиты должна согласовываться с характеристикой блока ограничения перегрузки автоматического регулятора возбуждения.

1.3. Блок защиты БЭ1103 предназначен для защиты генераторов мощностью 63 - 1000 МВт с непосредственным охлаждением проводников обмоток от симметричных перегрузок обмотки статора.

Блок защиты БЭ1103 включается в одну из фаз вторичных цепей трансформаторов тока нулевых или линейных выводов генератора.

Характеристика интегрального органа блока защиты БЭ1103 соответствует перегрузочным характеристикам обмоток статора генератора.

1.4. Блоки защиты БЭ1101, БЭ1102 и БЭ1103 выполнены на базе интегральных микросхем; в качестве выходных реле используются реле РЭК 29.

Основные технические данные блоков защит БЭ1101, БЭ1102, БЭ1103, перечень типоисполнений их функциональных блоков и назначение переключающих устройств приведены в приложениях 1, 2, 3.

Краткое списание структурных схем и принципа действия блоков защит БЭ1101, БЭ1102 и БЭ1103 приведены в приложении 4.

2. ТРЕБОВАНИЯ БЕЗОПАСНОСТИ

При техническом обслуживании блоков защит БЭ1101, БЭ1102 и БЭ1103 необходимо руководствоваться требованиями действующих «Правил техники безопасности при эксплуатации электроустановок» (М.: Энергоатомиздат, 1987).

Корпуса блоков защиты, установленных на релейных панелях, перед вводом в эксплуатацию должны быть надежно заземлены.

При техническом обслуживании блоков защит выемка функциональных блоков из кассет и их установка, подсоединение измерительных приборов к контрольным точкам на печатных платах должны производиться при отключенном переключателе питания блока защиты постоянным оперативным током SA1, расположенным на лицевой панели блока питания защиты.

При измерении потенциалов на печатных платах в случаях поиска неисправности в блоке защиты допускается не отключать переключатель питания SA1, но необходимо пользоваться измерителем с проводниками со специальным фиксированным зажимом (нулевой потенциал) и с заостренным щупом, исключающими закорачивание разнопотенциальных точек.

3. ПРОВЕРКА БЛОКОВ ЗАЩИТ ПРИ НОВОМ ВКЛЮЧЕНИИ

3.1. Подготовительные работы

Подготовить заводскую документацию на блоки защиты, схему релейной защиты генератора (блока генератор-трансформатор), заданные уставки по токам срабатывания и перегрузочные характеристики генератора, основные технические данные генератора.

Подготовить протоколы для внесения результатов проверки блоков защиты. Формы протоколов проверки блоков защит БЭ1101, БЭ1102, БЭ1103 приведены в приложениях 6 - 8.

Подготовить необходимые приборы, инструмент, удлинительные проводниковые жгуты с разъемами ОНП-ВГ-7-32 и ГЛЦИ (токовый) для настройки отдельных блоков.

Перечень рекомендуемых приборов и устройств, используемых при проведении технического обслуживания, приведен в приложении 5.

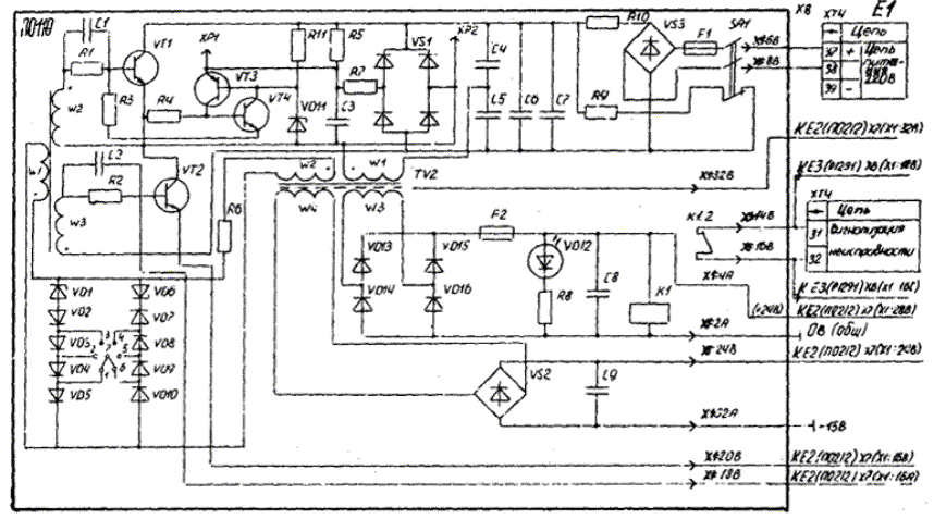
Принципиальные электрические схемы блоков защит БЭ1101, БЭ1102 БЭ1103 приведены на рис. 1 - 17.

3.2. Внешний и внутренний осмотры

При внешнем осмотре следует проверить отсутствие механических повреждений блоков защит и их функциональных блоков.

При внутреннем осмотре следует проверить соответствие установленных перемычек требуемому типоисполнению блока защиты, состояние печатного монтажа и разъемных контактных соединений.

3.3. Проверка изоляции

3.3.1. Измерение сопротивления изоляции

Измерение сопротивления изоляции цепей напряжением до 24 B по отношению к корпусу производится мегаомметром на напряжение 100 B. Измерение сопротивления изоляции независимых цепей тока, напряжения, питания +220 В, контактов сигнализации неисправности, контактов выходных реле по отношению к корпусу и между собой производится мегаомметром на напряжение 500 B.

Условия и порядок измерения сопротивления изоляции следующее:

объединить контактные зажимы блоков защиты, относящиеся к одной независимой цепи, согласно табл. 1;

установить перемычки в контрольных гнездах (далее КГн) блока питания «0 V» - «+24 V» и блока стабилизации напряжения «0 V» - «+15 V» и «0 V» - «-15 V»;

разомкнуть перемычку между контактными зажимами блоков защиты БЭ1101, БЭ1102 и БЭ1103 XT3:29 и XT3:30, объединяющую нулевой потенциал цепей напряжением до 24 B с корпусом;

измерить сопротивление изоляции цепей напряжением до 24 B относительно корпуса (между XT3:29 - XT3:30 в БЭ1101, БЭ1102, БЭ1103).


Рис. 1. Принципиальная электрическая схема блока преобразователя входных сигналов Д1340 защиты БЭ1101

Рис. 2. Принципиальная электрическая схема блока напряжения Н1282 защиты БЭ1101


Рис. 3. Принципиальная электрическая схема блока независимей выдержки времени В0133 защиты БЭ1101


Рис. 4. Принципиальная электрическая схема блока интегральной выдержки времени В1120 защиты БЭ1101


Рис. 5. Принципиальная электрическая схема блока реле Р1291 защиты БЭ1101


Рис. 6. Принципиальная электрическая схема блока питания ПС110 защиты БЭ1101

Рис. 7. Принципиальная электрическая схема блока стабилизации напряжения ПО212 защиты БЭ1101

Рис. 8. Принципиальная электрическая схема блока преобразователя входных сигналов Д1351 защиты БЭ1102


Рис. 9. Принципиальная электрическая схема блока независимой выдержки времени В0133 защиты БЭ1102


Рис. 10. Принципиальная электрическая схема блока интегральной выдержки времени В1123 защиты БЭ1102


Рис. 11. Принципиальная электрическая схема блока реле P1292 защиты БЭ1102


Рис. 12. Электрические связи блоков питания и стабилизации напряжения защиты БЭ1102

Примечание. Принципиальные электрические схемы блоков питания П0110 и стабилизации напряжения П0212 защиты БЭ1102 аналогичны приведенным на рис. 6, 7.

Рис. 13. Принципиальная электрическая схема блока преобразователя входных сигналов Д1350 защиты БЭ1103

Рис. 14. Принципиальная электрическая схема блока независимой выдержки времени В0230 защиты БЭ1103

Рис. 15. Принципиальная электрическая схема блока интегральной выдержки времени В1124 защиты БЭ1103


Рис. 16. Принципиальная электрическая схема блока реле Р1293 защиты БЭ1103

Рис. 17. Электрические связи блоков питания и стабилизации напряжения защиты БЭ1103

Примечание. Принципиальные электрические схемы блоков питания П0110 и стабилизации напряжения П0212 защиты БЭ1103 аналогичны приведенные на рис. 6, 7.

Сопротивление изоляции должно быть не менее 10 МОм;

установить перемычку между зажимами XT3:29 и XT3:30 блоков защиты БЭ1101, БЭ1102 и БЭ1103;

измерить сопротивление изоляции независимых цепей по отношению к корпусу и между собой.

Для блоков защит БЭ1101, БЭ1102, БЭ1103 измерение сопротивления изоляции провести между следующими цепями:

питания ±220 В и контактов выходных реле;

питания ±220 В и контактов сигнализации неисправности;

контактных групп выходных реле, осуществляющих связь с внешними цепями.

Дополнительно следует измерить сопротивление изоляции между цепями тока разных фаз блока защиты БЭ1101.

Сопротивление изоляции во всех случаях должно быть не ниже 10 МОм.

Таблица 1

Наименование независимых цепей

Объединяемые зажимы блоков защиты

БЭ1101

 

Цепи питания ±220 В

XT4:37, XT4:39

Цепи тока

XT1:5, XT1:6, XT1:7, XT1:8, XT1:9, XT1:10

Цепи сигнализации неисправности

XT4:31, XT4:32

Контакты выходных реле

XT2:11, XT2:13, XT1:15, XT1:17, XT3:21, XT3:23; XT4:34, XT4:35

Корпус

XT3:30

БЭ1102

 

Цепи питания ±220 В

XT4:37, XT4:39

Цепи тока защиты

XT1:1, XT1:2

Цепи сигнализации неисправности

XT4:31, XT4:32

Контакты выходных реле

XT2:11, XT2:13, XT2:15, XT2:17, XT2:19, XT2:20; XT3:22, XT3:24, XТ3:25, XT4:34, XT4:35

Корпус

XT3:30

БЭ1103

 

Цепи питания

XT3:24, XT3:26

Цепи тока

XT1:1, XT1:2

Цепи сигнализации неисправности

XT3:21, XT3:22

Контакты выходных реле

XT2:11, XT2:13, XT2:15, XT2:16, XT2:18, XT2:19, XT1:7, XT1:8, XT1:9

Корпус

XT3:30

3.3.2. Испытания изоляции

Электрическая прочность изоляции всех независимых цепей блоков защиты, приведенных в табл. 1, относительно корпуса и между независимыми цепями, указанными в п. 3.3.1, испытывается переменным напряжением 1000 B, 50 Гц в течение 1 мин. Обязательным условием проведения испытания является соединение нулевого потенциала цепей напряжением до 24 В с корпусом и объединение контрольных гнёзд «0 V» - «+24 V» блока питания (далее БП), «0 V» - («+15 V») и «0 V» - («-15 V») блока стабилизации напряжения (далее БСН).

После испытания прочности изоляции еще раз следует измерить сопротивление изоляции всех цепей в соответствии с требованиями п. 3.3.1. Изоляция блоков защит считается выдержавшей испытания, если сопротивление изоляции, измеренное до и после испытания, будет одинаковым.

После окончания испытаний необходимо удалить все временные перемычки между контрольными гнездами БП и БСН блоков защит. По окончании испытаний провести тестовый контроль блоков защит.

3.4. Настройка и проверка электрических характеристик

3.4.1. Общие указания

Настройка и проверка блоков защит проводится в соответствии со схемами проверок релейной аппаратуры или схемами проверок, приведенными в заводской технической документации на данные блоки защит.

В качестве источника однофазного тока используется устройство для проверки защит У5053, могут применяться и другие источники, обеспечивающие регулируемый ток до 20 А.

Контроль функционирования блоков защит при проверке производится по уровням напряжений в контрольных гнездах (XS) на лицевых панелях функциональных блоков, в контрольных точках (XP - лепестки на печатных платах) и по свечению соответствующих светодиодов.

При необходимости выполнения подстройки электрических параметров функциональных блоков соответствующий блок следует вынуть из кассеты блока защиты и подключить его через удлинительный проводной жгут с требуемым разъемом. Для настройки преобразователей входных сигналов блоков защит используется жгут со специальными токовыми разъемами.

Настройка и проверка электрических характеристик блоков защит производится при установке переключателя «Режим» в положение «Работа».

Перед началом проверки убедиться, чтобы все необходимые перемычки на печатных платах, задающие исполнение блока защиты по постоянной А, расчетному коэффициенту C и временным характеристикам интегрального органа, были установлены правильно (см. приложение 10).

3.4.2. Проверка БП совместно с БСН блоков защит БЭ1101, БЭ1102, БЭ1103

3.4.2.1. Блоки питания и стабилизации вставлены в кассету вместе с остальными функциональными блоками.

На входные зажимы XT4:37, XT4:39 (БЭ1101, БЭ1102), XT3:24, XT3:26 (БЭ1103) блоков защиты подать номинальное напряжение 220 В постоянного оперативного тока.

Измерить ток потребления блока по входным цепям постоянного тока и уровни напряжений в контрольных гнездах «+24 V» (П0110), «+15 V», «-15 V» (П0212). Значения напряжений в КГн должны быть в пределах (+24,0 ±2,5) В, (+15,0 ±0,3) В, (-15,0 ±0,3) В, тока потребления не должно превышать 70 мА при исправных блоках. Подстройка напряжений в КГн «+15 V», «-15 V» производится резисторами R11 и R14 соответственно, выведенными регулировочными винтами на лицевую панель БСН.

Изменить значение подаваемого напряжения постоянного оперативного тока до 176 В (0,8Uном), затем до 242 В (1,1Uном). Измеренные значения напряжений и тока должны остаться в указанных выше пределах.

3.4.2.2. Проверка защиты при имитации КЗ на выводах ±15 В.

Проверить срабатывание защиты БСН кратковременным замыканием контрольных гнезд «+15 V, «0 V», а затем «-15 V», «-0 V». В обоих случаях должен произойти срыв генерации инвертора БП при срабатывании реле (К1 или К2) в БСН, которое контролируется по погасанию светодиода «+24 В» на лицевой панели БП и замыканию контактов реле К1 (БП), выведенных на зажимы блоков защит XT4:31, XT4:32 (БЭ1101, БЭ1102), XT3:21, XT3:22 (БЭ1103) для сигнализации о неисправности. Перезапуск блока питания осуществить отключением переключателя SA1 на лицевой панели блока БП и последующим (через 1 - 2 с) включением. Напряжение блоков БП и БСН должно восстанавливаться.

3.4.3. Проверка выходных реле постоянного тока

Проверка производится при вынутом блоке выходных реле и подаче регулируемого напряжения постоянного тока 0 - 24 В на входные разъемы этого блока согласно табл. 2.

Таблица 2

Блок защиты

Напряжение, В

Разъемы блока выходных реле

К1

К2

К3

К4

К5

БЭ1101

БЭ1102

+24

0

Х1:2С

Х1:6А

Х1:2В

Х1:4В

Х1:4А

Х1:4С

Х1:4А

Х1:10А

Х1:4А

Х1:12А

БЭ1103

+24

0

Х1:2С

Х1:6А

Х1:2В

Х1:4В

Х1:4А

Х1:4С

Х1:4А

Х1:10А

-

Напряжение срабатывания реле должно быть не выше 19,0 В, а напряжение возврата - не ниже 1,2 B.

3.4.4. Проверка и настройка фильтра токов обратной последовательности блока защиты БЭ1101

3.4.4.1. Проверка и настройка трехфазного фильтра токов обратной последовательности производится от однофазного источника тока. При поочередной подаче номинального тока блока защиты на зажимы XT1:5 - XT1:7, XT1:7 - XT1:9, XT1:9 - XT1:5 (зажимы XT1:6, XT1:8, XT1:10 закорочены) измерять вольтметром переменного тока напряжения UXS1 в КГн «0 V», «I2».

Уровень напряжения UXS1 зависит от поданного на вход тока и положения резистора R12 «INГ». При заводской настройке блока защиты на номинальный ток данного типоисполнения и проверке фильтра с подачей входного линейного тока, равного номинальному току блока защиты, уровни напряжения UXS1 должны иметь значения (2,6 ± 20 %) В для исполнения по постоянной А, равной (5 - 10) с; (2,0 ± 20 %) В - для А (10 - 20) с и (1,3 ± 20 %) В - для А (20 - 40) с.

Максимальная разность ∆UXS1 между измеренными напряжениями в КГн «0 V», «I2» при поочередной подаче входного тока в фазы АВ, ВС, СА не должна превышать 4 %.

3.4.4.2. Если значение максимальной разности между измеренными напряжениями не удовлетворяет требуемому, то произвести настройку фильтра в следующей последовательности, предварительно вынув из кассеты блок преобразователя тока и соединив его удлинительным жгутом с кассетой блока защиты:

а) подать на зажимы XT1:9 - XT1:10 номинальный ток блока защиты и измерить напряжение UXS1, в КГн «0 V», «I2»; уровень напряжения UXS1 при пофазной подаче тока должен быть в 3 раза меньше измеренного в предыдущем пункте;

б) подать на зажимы XT1:5 - XT1:6 блока защиты ток того же значения и переменным резистором R1 установить в КГн «0 V», «I2» напряжение, равное измеренному в п. а;

в) подать на зажимы XT1:7 - XT1:5 блока зажиты ток того же значения и переменным резистором R10 установить в КГн «0 V», «I2» напряжение, равное измеренному в п. б;

г) процесс настройки имеет итерационный характер, поэтому следует в указанной последовательности продолжать настройку до получения значения максимальной разности между измеренными напряжениями не более 2 %.

3.4.5. Настройка блоков защиты на номинальный ток генератора БЭ1101

За относительный ток обратной последовательности, равный 1,0, принят номинальный ток генератора (трехфазный источник тока).

При проверке блока защиты БЭ1101 от однофазного источника тока с подачей линейного тока на вход блока защиты за относительный ток обратной последовательности, равный 1,0 для соответствия вышеуказанному условию принимается номинальный ток генератора, умноженный на коэффициент 3.

Подать на зажимы XT1:5 - XT1:7 (XT1:5, XT1:8, XT1:10 закорочены) блока защиты ток, равный номинальному вторичному току статора генератора, умноженному на 3 (3Iген.ном), т.е. I2 = 1,0, и измерить переменное напряжение UXS1 в КГн «0 V», «I2». Переменным резистором R12 «Iн.г» с выведенным регулировочным винтом на лицевую панель преобразователя тока установить напряжение UXS1, значения которого зависят от исполнения по постоянной А и приведены в табл. 3.

Таблица 3

Исполнение по постоянной А, с

5 - 10

10 - 20

20 - 40

Напряжение UXS1, в КГн «0 V», «I2»

4,42 ± 0,04

3,52 ± 0,04

2,35 ± 0,02

БЭ1102

Подать на зажимы XT1:1 - XT1:2 блока защиты ток, значение которого соответствует номинальному току ротора в соответствии с характеристикой используемого датчика тока ротора, и измерить напряжение постоянного тока UXS1 в КГн «0 V», «Iрот» преобразователя тока.

Напряжение UXS1 соответствующее номинальному значению тока ротора, должно быть равно (3,2 ± 0,03) B. Подстройка требуемого уровня напряжения UXS1 производится резистором R8 («IN рот» выведенным регулировочным винтом на лицевую панель блока защиты.

БЭ1103

Подать на зажимы XT1:1 - XT1:2 блока защиты ток, равный номинальному вторичному току статора генератора, и измерить напряжение постоянного тока UXS1 в КГн «0 V», «Iген» преобразователя тока.

Напряжение UXS1, соответствующее номинальному вторичному току статора, при исполнении блоха защиты на 5 А или 10 А должно быть разно (4,26 ± 0,04) B.

Подстройка требуемого уровня напряжения UXS1 производится резистором R8 («IN ген») выведенным регулировочным винтом на лицевую панель блока защиты.

3.4.6. Настройка и проверка токов срабатывания и возврата органов сигнального, пускового и отсечки

3.4.6.1. Проверка токов срабатывания и возврата органов блоков защит на крайних точках шкалы уставок

Установить с помощью переключателей SB на лицевой панели блока преобразователя тока (БЭ1102, БЭ1103) и блока напряжения (БЭ1101) минимальные, а затем максимальные уставки по токам срабатывания органов блоков защит.

Установка тех или иных переключателей SB в замкнутое (утопленное) или разомкнутое (отжатое) состояние зависит от заданной уставки и правил ее набора на переключателях «Iсигн», «Iпуск», «Iотс», оговоренных в гр. «Назначение» приложения 3.

БЭ1101

Подать на зажимы XT1:5 - XT1:7 (XT1:6, XT1:8, XT1:10 закорочены) регулируемый ток и при его плавном увеличении зафиксировать токи срабатывания измерительных органов при минимальных, а затем при максимальных уставках.

Значения токов срабатывания должны быть равны произведению номинального вторичного тока статора на коэффициент 3 и на значение уставки в относительных единицах.

При снижении входного тока зафиксировать значения токов возврата измерительных органов. Коэффициент возврата измерительной части органов сигнального, пускового, отсечки должен быть не ниже 0,95.

Контроль срабатывания органов производить по загоранию соответствующих светодиодов на лицевой панели блоков защит: «Iсигн», «Iпуск», «Iотс», которые фиксируют момент срабатывания измерительной части органов. Контроль токов возврата - по погасанию этих же светодиодов.

При нарушении очередности срабатывания сигнального и пускового органов из-за превышения уставок сигнального над пусковым органом срабатывает сигнализация «Неисправность».

В табл. 4 приведены значения минимальных и максимальных уставок блоков защит БЭ1101 различных типоисполнений и допустимых отклонений токов срабатывания.

Таблица 4

Орган

Исполнение

Уставка I2, отн. ед.

Iсраб.расч

А

Допустимое отклонение Iсраб от значения уставки, %

по номинальному току, А

по постоянной А, с

1

2

3

4

5

6

I2сигн

5; 10

5 - 10, 10 - 20, 20 - 40

Мин - 0,05

Макс - 0,35

0,05 · 1,73Iст.ном

0,35 · 1,73 Iст.ном

±7,5

I2пуск

5; 10

5 - 10, 10 - 20, 20 - 40

Мин - 0,08

Макс - 0,53

0,08 · 1,73Iст.ном

0,53 · 1,73Iст.ном

±7,5

I2отс

5; 10

5 - 10, 10 - 20, 20 - 40

Мин - 0,4

0,4 · 1,73Iст.ном

±7,5

 

 

5 - 10,

Макс - 1,6

1,6 · 1,73Iст.ном

 

 

10 - 20, 20 - 40

Макс - 1,9

1,9 · 1,73Iст.ном

БЭ1102, БЭ1103

Подать на зажимы XT1:1 - XT1:2 (БЭ1102 или БЭ1103) блока защиты регулируемый ток и при его плавном увеличении зафиксировать токи срабатывания при минимальных, а затем при максимальных уставках.

Значения токов срабатывания должны быть равны произведению значения уставки в относительных единицах на значение номинального вторичного тока статора (БЭ1103) или на значение тока, соответствующее номинальному току ротора (БЭ1102).

При снижении входного тока измерить значения токов возврата сигнального и пускового органов. Коэффициент возврата измерительной части органов должен быть не ниже 0,98.

Контроль срабатывания и возврата сигнального и пускового органов осуществлять по соответствующим светодиодам.

При нарушении очередности срабатывания сигнального и пускового органов из-за превышения уставок сигнального органа над пусковым срабатывает сигнал «Неисправность».

В табл. 5 приведены значения минимальных и максимальных уставок блоков защит БЭ1102, БЭ1103 и допустимых отклонений токов срабатывания.

Таблица 5

Органы блоков защит

Уставка, отн. ед.

Iсраб.расч

А

Допустимое отклонение Iсраб от значения уставки, %

Iсигн и Iпуск БЭ1102

Мин - 1,0

Макс - 1,35

1,0Iрот.номК*

1,35Iрот.номК*

±3,0

Iсигн и Iпуск БЭ1103 при исполнении на 5 А или 10 А

Мин - 1,0

Макс - 1,35

1,0Iрот.номК*

1,35Iрот.номК*

±3,0

* Коэффициент K является коэффициентом пропорциональности между током ротора и соответствующим ему током выхода датчика тока ротора, подаваемым на вход блока защиты.

3.4.6.2. Настройка и проверка токов срабатывания и возврата органов сигнального, пускового и отсечки на рабочих уставках

Установить переключатели SB в соответствии с заданными уставками измерительных органов блоков защит. Подавая на входные зажимы блоков защит БЭ1101, БЭ1102 и БЭ1103 регулируемый ток, зафиксировать значения токов срабатывания измерительных органов.

Значения токов срабатывания определяются аналогично выражениям, приведенным в табл. 4, гр. 5.

При необходимости плавной подстройки токов срабатывания регулировку производить резисторами R22 («Iсигн»), R23 Iпуск»), R24 («Iотс») выведенными регулировочными винтами на лицевой панели блока напряжения в БЭ1101 и резисторами R8 («Iсигн»), R17 («Iпуск») выведенными регулировочными винтами на лицевой панели блоков преобразователей тока в БЭ1102, БЭ1103.

Настройка уставок должна выполняться с погрешностью не более ±2 % от значения уставки.

3.4.7. Проверка независимых выдержек времени сигнального органа и отсечки

3.4.7.1. Проверка независимых выдержек времени сигнального органа (БЭ1101, БЭ1102, БЭ1103) и отсечки (БЭ1101) на крайних точках шкалы уставок

Установить с помощью переключателей SB на лицевой панели блока независимых выдержек времени минимальные, а затем максимальные уставки по времени срабатывания.

Задание уставки выдержки времени на переключателях осуществлять аналогично уставкам по току срабатывания.

Визуальное наблюдение за срабатыванием выходных реле сигнального органа и отсечки вести по загоранию светодиодов «Сигн», «Отс» на лицевой панели блока выходных реле.

В табл. 6 приведены значения минимальных и максимальных уставок блока независимых выдержек времени и допустимые отклонения tср от уставки.

Таблица 6

Орган блока защиты

Уставка tср, с

Допустимое отклонение tср от уставки, %

Сигнальный в блоках защиты БЭ1101, БЭ1102, БЭ1103

Мин - 0,4,

±10 (до tср = 1 с),

Отсечка блока защиты БЭ1101

Макс - 12,8

±5

При подаче на входные зажимы XT1:5 - XT1:7 (БЭ1101), XT1:1 - XT1:2 (БЭ1102, БЭ1103) тока значением не менее 1,5Iсигн.уст (1,5 Iотс.уст) измерить время срабатывания сигнальных органов и органа отсечки на минимальных и максимальных уставках.

В блоке защиты БЭ1101 на выполнение отсчета времени срабатывания отсечки имеется только 2 - 3 с при использовании электрического секундомера, поскольку при срабатывании органа выдержки времени отсечки через 2 - 3 с также срабатывает реле «Неисправность» и снимается напряжение питания (+24 В) с обмоток выходных реле. Для измерений следует пользоваться электронным секундомером. При появлении сигнала «Неисправность» и повторных измерениях после снижения входного тока следует нажимать кнопку «Сброс» в блоке интегральной выдержки времени.

3.4.7.2. Проверка независимых выдержек времени сигнального органа и отсечки на рабочих уставках

Установить переключатели SB блока независимых выдержек времени в соответствии с заданными уставками.

Проверку tср на уставке проводить аналогично его проверке на крайних точках шкалы уставок.

Плавной оперативной подстройки выдержек времени не предусмотрено. При необходимости подстройки времени срабатывания подсоединить блок времени к кассете через удлинительный жгут и произвести регулировку tср потенциометрами R5 (tср.сигн) и R25 (tср.отс), расположенными на печатной плате блока.

3.4.8. Настройка и проверка временных характеристик срабатывания интегрального органа (ИО) блоков защит по рабочей уставке

3.4.8.1. Блок защиты БЭ1101

Рассчитать коэффициент N, являющийся составной частью уставки по постоянной А, в соответствии с приложением 10.

Установить коэффициент N с помощью переключателей SB на блоке интегрально-зависимой выдержки времени.

При настройке ИО этого блока необходимо исключить срабатывание блока независимой выдержки времени, для чего следует его вынуть из кассеты.

В зависимости от исполнения блока защиты по постоянной А проверить характеристику интегрального органа при различных значениях относительного тока обратной последовательности , приведенных в табл. 7.

Таблица 7

Исполнение от постоянной А, с

Относительный ток обратной последовательности, при котором проверяется характеристика ИО, отн. ед.

5 - 10

 = 1,1Iпуск.уст; 0,25Iном; 0,5Iном; 1,0Iном; 1,5Iном

10 - 20

 = 1,1Iпуск.уст; 0,5Iном; 1,0Iном; 1,5Iном; 2,0Iном

20 - 40

 = 1,1Iпуск.уст; 1,0Iном; 1,5Iном; 2,0Iном; 2,5Iном; 3,0Iном

Проверку времени срабатывания проводить в следующей последовательности.

Установить входной ток () блока защиты, соответствующий одному из значений  по табл. 7.

Отключить входной ток, не изменяя его настройки.

Нажать кнопку «Сброс» для установки цифрового интегратора на нуле.

Для измерения tср использовать контакты выходного реле ИО, выведенные на зажимы блока защиты.

Подать входной ток установленного ранее значения и при срабатывании выходного реле ИО зафиксировать его с помощью секундомера.

Визуальный контроль за срабатыванием ИО вести по загоранию светодиода «Сраб» блока интегральной выдержки времени.

Для сокращения времени проверки ИО после каждого измерения нажимать кнопку «Сброс».

Затем установить следующее значение входного тока блока защиты и т.д.

Отклонения измеренного времени срабатывания интегрального органа не должны превышать значений, приведенных в табл. 8 для разных диапазонов входных токов.

Таблица 8

Исполнение по А, с

Допустимые отклонения tср, %, при значения относительного тока , отн. ед.

< 0,25

< 0,35

< 0,5

0,25

0,35

0,5

5 - 10

±15

 

 

±10

 

 

10 - 20

 

±15

 

 

±10

 

20 - 40

 

 

±15

 

 

±10

Если отклонения времени срабатывания ИО превышают допустимые значения, то следует произвести подстройку преобразователя напряжения в частоту.

Для этого подсоединить блок интегральной выдержки времени к кассете через удлинительный жгут.

Подключить частотомер к к.т. XP3 интегрального блока и измерить длительность периода импульсов, соответствующую точкам характеристики tср = f() с отклонениями tср выше допустимых.

Определить расчетное значение длительности периода импульсов (мс) в этой же точке характеристики в соответствии с выражением

C помощью резистора R32 («Тпр») выведенным регулировочным винтом на лицевую панель интегрального блока произвести подстройку измеренной длительности периода импульсов к расчетной.

Допустимые отклонения длительности периодов импульсов ∆Тпр при подстройке не должны превышать ±4 % от расчетного значения Тпр.

В случае отклонений времени срабатывания выше допустимых при малых (менее 0,25) значениях относительного тока обратной последовательности произвести подстройку длительности периода импульсов резистором R36, расположенным на печатной плате интегрального блока.

После подстройки характеристики tср = f() провести повторные измерения времени срабатывания интегрального блока в зависимости от значения относительного тока обратной последовательности.

3.4.8.2. Блоки защиты БЭ1102, БЭ1103

По заданной перегрузочной характеристике генератора (по токам статора и ротора) в соответствии с приложением 9 рассчитать коэффициенты B и C, с помощью которых математически описывается зависимость допустимого времени перегрузки генератора от значения протекающего тока.

Выбрать в соответствии с приложением 10 установочные коэффициенты Куст, Nуст (по расчетным коэффициентам B и C). С помощью переключателей SB и перемычки XN1 установить в блоке интегральной выдержки времени расчетный коэффициент C.

Затем настроить расчетный коэффициент B и проверить настройку блока на коэффициент C. Для этого соединить преобразователь входных сигналов с кассетой удлинительным жгутом и подключить осциллограф к к.т. XP3 (X1:14В - выход блока преобразователя входных сигналов).

Подать на зажимы XT1:1 - XT1:2 (БЭ1102 или БЭ1103) входной ток, значение которого равно расчетному коэффициенту B, умноженному на значение номинального вторичного тока статора (BIст.ном - в БЭ1103) или на значение тока, соответствующего номинальному току ротора (BIст.номК - в БЭ1102, где K - коэффициент пропорциональности между током ротора и током, подаваемым в защиту), и проконтролировать в к.т. XP3 уровень и форму напряжения.

Форма напряжения в к.т. XP3 (выход преобразователя тока), соответствующая началу линейной зависимости выходного напряжения нелинейного преобразователя от входного тока, должна быть следующей:

Амплитуда выходного напряжения UXP3 не должна превышать 20 мВ.

Подстройку значений и формы напряжения в к.т. XP3 произвести переменным резистором R36 («B») выведенным регулировочным винтом на лицевую панель блока Д135.

Проверку настройки коэффициента C проводить при максимальном токе согласно заданной перегрузочной характеристике (2,0Iрот.ном - БЭ1102; 1,5Iст.ном БЭ1103) генератора, предварительно подключив частотомер к выходу преобразователя напряжения в частоту (к.т. XP3) блока интегральной выдержки времени.

Рассчитать длительность периода импульсов (мс) в к.т. XP3, соответствующую проверяемой точке перегрузочной характеристики генератора, по формуле

где tср i - время срабатывания блока защиты в соответствии с заданной перегрузочной характеристикой в контролируемой точке.

Отклонение измеренной длительности периода импульсов от расчетной не должно превышать ±2 %.

Если отклонение превышает ±2 %, то резистором R37 («Подстройка «C») в блоке преобразователя тока выведенным регулировочным винтом на лицевую панель установить в к.т. XP3 блока интегральной выдержки времени расчетную длительность периода импульсов, но так, чтобы UXP3 10 B.

Проверку времени срабатывания интегральных органов блоков защит БЭ1102 и БЭ1103 на рабочих уставках (B, C) проводить аналогично проверке ИО блока защиты БЭ1101. В БЭ1102 при проверке времени срабатывания первой ступени интегрального органа следует на время проверки вынуть блок независимой выдержки времени.

Характеристику интегральных органов БЭ1102 и БЭ1103 проверить при следующих значениях относительного тока, приведенных в табл. 9.

Таблица 9

Блок защиты

Относительный ток, отн. ед.

ротора

статора

БЭ1102

1,05Iпуск.уст; 1,2Iном; 1,5Iном; 2,0Iном

-

БЭ1103

-

1,05Iпуск.уст; 1,2Iном; 1,3Iном; 1,4Iном; 1,5Iном

Значения входных токов при проверке tср.сигн определяются произведением относительного тока статора (ротора) на номинальный вторичный ток статора (ротора) генератора.

Отклонения измеренных выдержек времени ИО не должны превышать допустимых значений, приведенных в табл. 10.

Таблица 10

Блок защиты

Допустимая относительная погрешность ИО (%) при кратности входных токов блоков защит, отн. ед.

1,1

1,15

1,2

1,3

1,4

1,5

2,0

БЭ1102

+20

-

+10

-

-

+7,5

+5

БЭ1103

-

+25

+15

+10

+7,5

+5

-

В случае превышений допустимых отклонений выдержек времени ИО хотя бы в одной точке перегрузочной характеристики произвести подстройку резистором R32 Tпр») длительности периода импульсов в к.т. XP3.

При отклонениях tср.сигн в зоне малых относительных токов корректировку времени срабатывания осуществлять резистором R36 блока интегральной выдержки времени.

Проверку выдержек времени второй ступени интегрального органа блока защиты БЭ1102 выполнять после настройки первой ступени и установки блока независимой выдержки времени в кассету, так как tИОII представляет сумму времени срабатывания ИО и блока независимой выдержки времени (tИОII = tИОI + tII, где tИОI - выдержка времени ИО; tII - независимая выдержка времени).

При срабатывании второй ступени ИО через 2 - 3 с срабатывает реле «Неиспр» и с обмоток выходных реле снимается питание (+24 В), поэтому при измерении выдержки времени второй ступени интегрального органа tср.II следует использовать секундомер с фиксацией показаний.

Условия проверки tср.отс второй ступени ИО те же, что и первой.

При повторных измерениях после снижения входного тока следует нажимать кнопку «Сброс» в блоке интегральной выдержки времени.

3.4.9. Проверка временной характеристики интегрального органа, имитирующей охлаждение генератора

При измерении времени полного охлаждения вынуть из кассет блоков защит БЭ1101 и БЭ1102 блоки независимых выдержек времени.

Измерения времени полного охлаждения проводить при относительных значениях входных токов, приведенных в табл. 11.

Таблица 11

Блоки защит

БЭ1101

БЭ1102

БЭ1103

Исполнение по постоянной А, с

5 - 10

10 - 20

20 - 40

Относительное значение входного тока, отн. ед.

1,0

1,5

2,5

2,0

1,5

Для измерения времени полного охлаждения использовать контакты выходных реле «Откл» (БЭ1101, БЭ1103) и «Развозб» (БЭ1102) в блоке реле.

Визуально наблюдать за срабатыванием ИО по загоранию светодиода «Сраб» и за его погасанием через время полного охлаждения.

Отклонение измеренного времени полного охлаждения от установленного не должно превышать ±15 % для всех типов блоков защит.

Для подстройки времени полного охлаждения подключить вольтметр к к.т. XP4 (ИО), регулировкой уровня напряжения в которой установить требуемое Тохл. Значение напряжения в к.т. XP4 должно находиться в пределах 9,0 |UXP4| 10 B.

3.4.10. Настройка тестового контроля блоков защит БЭ1101, БЭ1102, БЭ1103

Установить переключатель «Режим» в положение «Контроль».

Подключить вольтметр переменного тока в КГн «0 V», «I2» вольтметр постоянного тока в КГн «0 V», «Iрот»Э1102) или в КГн «0 V»», «Iген»Э1103).

При нажатой кнопке «Тест» установить в указанных контрольных гнездах уровни напряжения, которые соответствуют максимальным значениям относительного входного тока перегрузочных характеристики приведены в табл. 12.

Таблица 12

Блок защиты

БЭ1101, КГн «I2»

БЭ1102, КГн «Iрот»

БЭ1103, КГн «Iген»

Исполнение по постоянной А, с

5 - 10

10 - 20

20 - 40

-

-

Соответствующий UXS1 относительный ток, отн. ед.

1,6

2,0

3,0

2,0

1,5

Напряжение UXS1 в КГн «I2», «Iрот», «Iген», B:

расчетное

1,6 · 4,42 = 7,07

2,0 · 3,52 = 7,04

3,0 · 2,35 = 7,05

2,0 · 3,2 = 6,4

1,5 · 4,26 = 6,39

установленное

6,8 ÷ 7,07

6,1 ÷ 6,4

Настройка требуемых уровней напряжения в КГн производится регулировкой резисторов R22 («Тконтр» в БЭ1101, R10 («Тконтр») в БЭ1102, БЭ1103.

4. ПРОВЕРКА БЛОКОВ ЗАЩИТ БЭ1101, БЭ1102 И БЭ1103 РАБОЧИМ ТОКОМ

4.1. Проверка блоков защит при проведении опыта трехфазного короткого замыкания блока генератор-трансформатор

4.1.1. Для проверки блоков защит подключить вольтметр переменного тока к КГн «0 V», «I2» блока БЭ1101, вольтметр постоянного тока к КГн «0 V», «Iрот» блока БЭ1102 и к КГн «0 V», «Iген» блока БЭ1103; вставить в испытательные блоки защит БЭ1101, БЭ1103 крышки с зажимами, на которых в БЭ1101 пересоединить две фазы токовых цепей, а к БЭ1103 подключить измерительный трансформатор тока с повышающим коэффициентом трансформации, равным 2.

4.1.2. При плавном увеличении тока статора зафиксировать: токи срабатывания органов сигнального, пускового (без точного измерения значений в виду малого уровня токов срабатывания) и отсечки блока БЭ1101; токи срабатывания сигнального и пускового органов блока защиты БЭ1103.

4.1.3. При токах статора, равных половине номинального и номинальному, проверить настройку блоков защит на номинальный ток, т.е. измерить напряжение в указанных выше КГн.

Напряжение в КГн «0 V», «I2» (БЭ1101) при номинальном токе статора должно быть равно:

4,42 В ± 0,04 В для исполнения А - (5 - 10) с;

3,52 В ± 0,04 В для исполнения А - (10 - 20) с;

2,35 В ± 0,02 В для исполнения А - (20 - 40) с.

Напряжение в КГн «0 V», «Iген» (БЭ1103) при половине номинального тока статора должно быть равно (4,26 ± 0,04) B.

Напряжение (В) в КГн «0 V», «Iрот» (БЭ1102) при номинальном токе статора интерполировать в соответствии с выражением

где Iрот К3 - ток ротора в опыте К3 генератора (блока генератор-трансформатор) при номинальном токе статора.

Это напряжение должно быть в пределах (3,2 ± 0,03) B.

4.1.4. При токах статора, равных 0,6Iном и 0,75Iном, проверить время срабатывания интегрального органа блока защиты БЭ1103, при этом токи в блоке защиты должны составлять 1,2Iном и 1,5Iном.

При токах статора, равных 0,5Iном и 1,0Iном, проверить время срабатывания интегрального органа блока защиты БЭ1101, предварительно исключив из кассеты блок независимой выдержки времени.

Время срабатывания интегральных органов блоков защит БЭ1101, БЭ1103 измерять следующим образом.

Подключить напряжение питания (~220 В) секундомера через замыкающие контакты выходного реле пускового органа, для останова секундомера использовать замыкающие контакты выходного реле интегрального органа («Откл» в блоке реле).

При установленном значении тока статора отключить переключатель SA1 (на лицевой панели блока питания), сбросить показания секундомера.

Для выполнения измерений включить переключатель SA1, при срабатывании (менее 0,01 с) пускового органа запустится секундомер и остановится при срабатывании интегрального органа.

4.1.5. При номинальном токе статора после исключения испытательного блока БЭ1101 с перекрещенными фазами и подачи в защиту тока прямой последовательности измерить в КГн «0 V», «I2» напряжение небаланса ФТОП блока БЭ1101. Напряжение небаланса ФТОП не должно превышать 0,09 B.

4.2. Тест-проверка

После проверок блоков защит рабочим током перед введением их в работу выполнить тестовую проверку на срабатывание всех органов блоков защит.

Для этого следует выполнить следующие операции:

установить переключатель «Режим» в положение «Контроль»;

проконтролировать погасание светодиода «Готовность», загорание светодиода «Неиспр»;

нажать и удерживать в этом состоянии кнопку «Тест», при нажатии кнопки «Тест» включить ручной секундомер;

проконтролировать срабатывание органов сигнального, пускового (БЭ1101, БЭ1102, БЭ1103), отсечки (БЭ1101) по загоранию светодиодов «Iсигн», «Iпуск», «Iотс»;

проконтролировать срабатывание интегрального органа по загоранию светодиода «Сраб» и зафиксировать время срабатывания по ручному секундомеру, которое должно составлять в БЭ1101 - А/(1,6)2 ± 10 %; в БЭ1102 - C/(2 - B)2 и в БЭ1103 - C/(1,5 - B)2;

отпустить кнопку «Тест»;

нажать кнопку «Сброс»;

установить переключатель «Режим» в положение «Работа»;

нажать кнопку «Сброс».

5. ВИДЫ, ПЕРИОДИЧНОСТЬ И ОБЪЕМ ТЕХНИЧЕСКОГО ОБСЛУЖИВАНИЯ

Техническое обслуживание блоков защит БЭ1101, БЭ1102 и БЭ1103 должно производиться в соответствии с программами работ, приведенными в «Правилах технического обслуживания устройств релейной защиты, электроавтоматики, дистанционного управления и сигнализации электростанций и подстанций 110 - 750 кВ» РД 34.35.617.89 (М.: СПО Союзтехэнерго, 1989).

В табл. 13 приведена программа (объем) технического обслуживания при проверке электрических характеристик блоков защит БЭ1101, БЭ1102, БЭ1103.

Таблица 13

Наименование работ при проверке БЭ1101, БЭ1102, БЭ1103

Вид технического обслуживания

1. Блок БЭ1101

 

 

 

 

 

1.1. Проверка блока питания совместно с блоком стабилизации напряжения:

 

 

 

 

 

проверка значений выходных напряжений при номинальных значениях напряжения и нагрузки оперативного тока

Н

К1

В

К

-

проверка значений выходных напряжений при изменении напряжения оперативного тока от 0,8 до 1,1 номинального

Н

-

В

-

-

проверка защиты при имитации КЗ на выводах ±15 В

Н

-

В

-

-

1.2. Проверка выходных реле постоянного тока

Н

К1

В

-

-

1.3. Проверка настройки фильтра тока обратной последовательности

Н

К1

В

-

-

1.4. Проверка настройки блока на номинальный ток генератора

Н

К1

В

К

-

1.5. Проверка токов срабатывания и возврата органов сигнального, пускового и отсечки:

 

 

 

 

 

на крайних точках шкалы уставок

Н

-

В

-

-

на рабочих уставках

Н

К1

В

К

-

1.6. Проверка независимых выдержек времени сигнального органа и отсечки:

 

 

 

 

 

на крайних точках шкалы уставок

Н

-

В

-

-

на рабочих уставках

Н

К1

В

К

-

1.7. Проверка на рабочей уставке временных характеристик срабатывания интегрального органа при значениях относительного тока обратной последовательности 0,25; 0,8; 1,0; 1,5

Н

К1

В

-

-

1.8. Проверка временной характеристики интегрального органа, имитирующей охлаждение генератора

Н

К1

В

-

-

1.9. Проверка узла тестового контроля

Н

К1

В

К

Т

1.10. Проверка блока защиты рабочим током:

 

 

 

 

 

1.10.1. Проверка настройки на номинальный ток

Н

К1

В

-

-

1.10.2. Измерение небаланса фильтра токов обратной последовательности

Н

К1

В

-

-

1.10.3. Проверка характеристик срабатывания органов сигнального, пускового и отсечки

Н

-

-

-

-

1.10.4. Проверка характеристик срабатывания интегрального органа при значениях относительного тока обратной последовательности 0,5; 1,0

Н

-

-

-

-

1.10.5. Проведение тестового контроля

Н

К1

В

К

-

2. Блок БЭ1102

 

 

 

 

 

2.1. Проверка блока питания совместно с блоком стабилизации напряжения:

 

 

 

 

 

проверка значений выходных напряжений при номинальных значениях напряжения и нагрузки оперативного тока

Н

К1

В

К

-

проверка значений выходных напряжений при изменении напряжения оперативного тока от 0,8 до 1,1 номинального

Н

-

В

-

-

проверка защиты при имитации КЗ на выводах ±15 В

Н

-

В

-

-

2.2. Проверка выходных реле постоянного тока

Н

К1

В

-

-

2.3. Проверка настройки блока защиты на номинальный ток ротора при использовании внешнего датчика тока ротора

Н

К1

В

К

-

2.4. Проверка токов срабатывания и возврата сигнального и пускового органов:

 

 

 

 

 

на крайних точках шкалы уставок

Н

-

В

-

-

на рабочей уставке

Н

К1

В

К

-

2.5. Проверка независимой выдержки времени сигнального органа:

 

 

 

 

 

на крайних точках шкалы уставок

Н

-

В

-

-

на рабочей уставке

Н

К1

В

К

-

2.6. Проверка настройки коэффициентов B и C

Н

-

В

-

-

2.7. Проверка на рабочей уставке временных характеристик интегрального органа при значениях относительного тока ротора 1,1; 1,2; 1,5; 2,0

Н

К1

В

-

-

2.8. Проверка временной характеристики интегрального органа, имитирующей охлаждение генератора

Н

К1

В

-

-

2.9. Проверка узла тестового контроля

Н

К1

В

К

Т

2.10. Проверка блока защиты рабочим током:

 

 

 

 

 

2.10.1. Проверка настройки на номинальный ток (косвенным способом)

Н

К1

В

-

-

2.11. Проведение тестового контроля

Н

К1

В

К

-

3. Блок БЭ1103

 

 

 

 

 

3.1. Проверка блока питания совместно с блоком стабилизации напряжения:

 

 

 

 

 

проверка значений выходных напряжений при номинальных значениях напряжения и нагрузки оперативного тока

Н

К1

В

К

-

проверка значений выходных напряжений при изменении напряжения оперативного тока от 0,8 до 1,1 номинального

Н

-

В

-

-

проверка защиты при имитации КЗ на выводах ±15 В

Н

-

В

-

-

3.2. Проверка выходных реле постоянного тока

Н

К1

В

-

-

3.3. Проверка настройки защиты на номинальный ток генератора

Н

К1

В

К

-

3.4. Проверка токов срабатывания и возврата сигнального и пускового органов:

 

 

 

 

 

на крайних точках шкалы уставок

Н

-

В

-

-

на рабочей уставке

Н

К1

В

К

-

3.5. Проверка независимой выдержки времени сигнального органа:

 

 

 

 

 

на крайних точках шкалы уставок

Н

-

В

-

-

на рабочей уставке

Н

К1

В

К

-

3.6. Проверка настройки коэффициентов B и C

Н

-

В

-

-

3.7. Проверка на рабочей уставке временных характеристик интегрального органа при значениях относительного тока статора 1,15; 1,2; 1,3; 1,4; 1,5

Н

К1

В

-

-

3.8. Проверка временной характеристики интегрального органа, имитирующей охлаждение генератора

Н

К1

В

-

-

3.9. Проверка узла тестового контроля

Н

К1

В

К

Т

3.10. Проверка блока защиты рабочим током:

 

 

 

 

 

3.10.1. Проверка настройки на номинальный ток

Н

К1

В

-

-

3.10.2. Проверка характеристик срабатывания сигнального и пускового органов

Н

-

-

-

-

3.10.3. Проверка характеристик срабатывания интегрального органа при значениях относительного тока статора 1,2; 1,5

Н

-

-

-

-

3.10.4. Проведение тестового контроля

Н

К1

В

К

-

Примечания: 1. Проверка электрических характеристик при B (восстановление) производится в случае замены элементов в объеме, соответствующем новому включению. 2. Блоки защиты БЭ1101, БЭ1102 и БЭ1103 относятся к устройствам на микроэлектронной базе и в случае их установки на релейных щитах БЩУ устанавливается периодичность технического обслуживания равная шести годам. 3. Рекомендуемая периодичность проведения тестового контроля - не реже 1 раза в год.

Приложение 1

ОСНОВНЫЕ ТЕХНИЧЕСКИЕ ДАННЫЕ БЛОКОВ ЗАЩИТ БЭ1101, БЭ1102, БЭ1103

Техническая характеристика

Значения параметров типоисполнений

БЭ1101

БЭ1102

БЭ1103

Номинальный переменный ток, А

5

5

5

5

5

5

10

10

10

10

10

10

2,5

5

10

Номинальная частота, Гц

50

50

50

60

60

60

50

50

50

60

60

60

50 или 60

50 или 60

Диапазон уставок по постоянной А, с

5 - 10

10 - 20

20 - 40

5 - 10

10 - 20

20 - 40

5 - 10

10 - 20

20 - 40

5 - 10

10 - 20

20 -40

-

-

-

Максимальный относительный ток обратной последовательности отн. ед.

1,6

2,0

3,0

1,6

2,0

3,0

1,6

2,0

3,0

1,6

2,0

3,0

-

-

-

Номинальный вторичный ток генератора, А

3,5 - 5,0

7,0 - 10,0

1,75 - 2,5

3,5 - 5,0

7,0 - 10,0

Диапазон регулирования уставок по относительному току срабатывания органов, отн. ед.:

 

 

 

 

 

 

 

 

 

 

 

 

 

 

 

отсечки

0,4 - 1,6

0,4 - 1,9

0,4 - 1,6

0,4 - 1,9

0,4 - 1,6

0,4 - 1,9

0,4 - 1,6

0,4 - 1,9

-

-

сигнального

0,05 - 0,35

1,0 - 1,35

1,0 - 1,35

пускового

0,08 - 0,53

1,0 - 1,35

1,0 - 1,35

Коэффициент возврата сигнального и пускового органов, не менее

0,95

0,98

0,98

Диапазон регулирования независимых уставок выдержек времени органов, с:

 

 

 

 

 

 

 

 

 

 

 

 

 

 

 

сигнального

0,4 - 12,8

0,4 - 12,8

0,4 - 12,8

отсечки

0,4 - 12,8

-

-

II ступени ИО

-

0,4 - 12,8

-

Выражение, по которому блок защиты реализует выдержку времени интегрального органа, с

Диапазон изменения коэффициентов, отн. ед.:

 

 

 

 

 

 

 

 

 

 

 

 

 

 

 

B

-

0,8 - 1,0

0,8 - 1,0

C

-

3 - 40

3 - 50

Диапазон выдержек времени интегрального органа, с

или  или

16 - 480 или 24 - 600

55 - 333 или 60 - 700

Время «полного охлаждения», с

240 ± 36 или 480 ± 72, 960 ± 144

300 ± 45 или 600 ± 90, или 1200 ± 180

300 ± 45 или 600 ± 90, или 1200 ± 180

Потребляемая мощность по цепям переменного тока,

0,8

1,6

0,3

0,8

1,6

Потребляемая мощность по цепям оперативного постоянного тока не более, Вт:

 

 

 

 

 

в режиме срабатывания

 

20

 

20

20

в режиме без срабатывания

 

15

 

15

15

Сопротивление изоляции независимых цепей относительно корпуса и между собой, МОм

 

10

 

10

10

Испытательное напряжение (переменного том частоты 50 Гц) изоляции независимых цепей относительно корпуса и между собой при длительности испытаний 1 мин, В

 

1500

 

1500

1500

Испытательное напряжение (переменного тока частоты 50 Гц) изоляции цепей тока разных фаз между собой при длительности испытаний 1 мин, В

 

1000

 

-

-

Приложение 2

ПЕРЕЧЕНЬ ТИПОИСПОЛНЕНИЙ ФУНКЦИОНАЛЬНЫХ БЛОКОВ, ИСПОЛЬЗУЕМЫХ В БЛОКАХ ЗАЩИТ БЭ1101, БЭ1102 И БЭ1103

Блок защиты

Типоисполнение блоков, входящих в состав блоков защит

Преобразователь входных сигналов

Блок напряжения

Блок интегрально-зависимой выдержки времени

Блок независимой выдержки времени

Блок реле

Блок питания

Блок стабилизации напряжения

БЭ1101

Д1341 (5 А, 50 Гц)

Д1342 (10 А, 50 Гц)

Д1343 (5 А, 60 Гц)

Д1344 (10 А, 60 Гц)

H128

В1121 (50 Гц), В1122 (60 Гц) (квадратор работает на переменном токе; дополнительно устанавливается фильтр и выпрямив те ль)

В0133

tI = (0,4 ÷ 12,8) с

tII = (0,4 ÷ 12,8) с

Р1291

(5 выходных реле), 1 реле «Готовн.»

П0110

П0212

БЭ1102

Д1351 (2,5 А, 50 или 60 Гц)

-

В1123 (квадратор работает на постоянном токе и имеется дополнительный бесконтактный выход)

В0133

tI = (0,4 ÷ 12,8) с

tII = (0,4 ÷ 12,8) с

Р1292 (5 выходных реле), 1 реле «Готовн.»

П0110

П0212

БЭ1103

Д1352 (5 А, 50 или 60 Гц)

Д1353 (10 А, 50 или 60 Гц)

 

В1124 (квадратор работает на постоянном токе)

В0230

tI = (0,4 - 12,8) с

Р1293 (4 выходных реле), 1 реле «Готовн.»

П0110

П0212

Приложение 3

НАЗНАЧЕНИЕ ПЕРЕКЛЮЧАЮЩИХ УСТРОЙСТВ В БЛОКАХ ЗАЩИТ БЭ1101, БЭ1102, БЭ1103

Блок защиты

Наименование функционального блока

Переключающее устройство

Назначение

Наименование, расположение

Обозначение по схеме

Положение

БЭ1101

Преобразователь тока

Переключатель «Режим», лицевая панель блока

SA1

0 - «Работа»

Перевод блока защиты в основной режим работы

1 - «Контроль»

Перевод блока защиты в режим тестовой проверки

БЭ1101

То же

Кнопка «Тест», лицевая панель блока

SB13

Замкнута на время контроля

Подача напряжения на обмотку реле «Тест»

БЭ1101

-«-

Переключатели уставки I2сигн, лицевая панель

 

Отжатое положение штоков:

Дискретное изменение уставки сигнального органа; значение уставки определяется постоянной составляющей (0,05) и суммой цифровых значений, присвоенных переключателям, находящимся в отжатом состоянии

0,05 +

0,02 (SB1)

0,02

0,04 (SB4)

0,04

0,08 (SB7)

0,08

0,16 (SB10)

0,16

БЭ1101

-«-

Переключатели уставки I2пуск

 

Отжатое положение штоков:

Дискретное изменение уставки пускового органа; значение уставки определяется постоянной (0,08) составляющей и суммой цифровых значений, присвоенных переключателям, находящимся в отжатом состоянии

0,08 +

0,03 (SB2)

0,03

0,06 (SB5)

0,06

0,12 (SB8)

0,12

0,24 (SB11)

0,24

БЭ1101

Преобразователь тока

Переключатели уставки

I2отс

 

Отжатое положение штоков:

Дискретное изменение уставки органа отсечки; значение уставки определяется постоянной (0,4) составляющей и суммой цифровых значения, присвоенных переключателям, находящимся в отжатом состоянии

0,4 +

0,1 (SB3)

0,1

0,2 (SB6)

0,2

0,4 (SB9)

0,4

0,8 (SB12)

0,8

БЭ1101

То же

Перемычки, печатная плата

XN1, XN2, XN3, XN4

Разомкнуты

K = 1

А = (5 - 10) с

Дискретное изменение коэффициента K, определяющего исполнение по постоянной А

XN1, XN3

Замкнуты

K = 2

А = (10 - 20) с

XN2, XN4

Разомкнуты

XN1, XN2, XN3, XN4

Замкнуты

K=4

А = (20 - 40) с

БЭ1101

Блок интегрально-зависимой выдержки времени

Переключатели коэффициента N, лицевая панель

 

Утопленное положение штоков:

Дискретное изменение значения коэффициента, определяющего уставку по постоянной А, равную произведению KN

N

1 (SB1)

1

2 (SB2)

2

4 (SB3)

4

8 (SB4)

8

БЭ1101

То же

Кнопка «Сброс» с возвратом, лицевая панель

SB5

Замкнута кратковременно

Сброс показаний цифрового интегратора до нуля; сброс запоминания неисправности при ее исчезновении

БЭ1101

-«-

Перемычка, печатная плата

XN1

Замкнута в положении 1-2

Установка требуемой временной характеристики интегрального органа

БЭ1101

-«-

Перемычка, печатная плата

XN2

Разомкнута

Введение в структурную схему блока защиты дополнительных элементов (фильтра и выпрямителя) при работе квадратора на переменном токе

БЭ1101

-«-

Перемычка, печатная плата

XN3

Разомкнута

Запоминание срабатывания интегрального органа на время полного охлаждения после возврата пускового органа

Замкнута

Исключение запоминания срабатывания ИО и его отпадание после возврата пускового органа

БЭ1101

-«-

Перемычка, печатная плата

XN4

Положение не имеет значения для данного типа блока защиты

-

БЭ1101

-«-

Перемычка, печатная плата

XN5

Замкнута в положении:

Выбор уставки по времени полного охлаждения:

1-2

240 с

1-3

480 с

1-4

960 с

БЭ1101

Блок независимой выдержки времени

Переключатели уставок времени срабатывания tср1(сигн)

 

Отжатое положение штоков:

Дискретное изменение уставки выдержки времени сигнального органа; значение уставки определяется постоянной (0,2 с.) составляющей и суммой цифровых значений, присвоенных переключателям, находящимся в отжатом состоянии

0,2 +

0,2 (SB1)

0,2

0,4 (SB2)

0,4

0,8 (SB3)

0,8

1,6 (SB4)

1,6

3,2 (SB5)

3,2

6,4 (SB6)

6,4

БЭ1101

То же

tср2(отс)

0,2 +

0,2 (SB7)

0,2

Дискретное изменение уставки выдержки времени органа отсечки

0,4 (SB8)

0,4

0,8 (SB9)

0,8

1,6 (SB10)

1,6

3,2 (SB11)

3,2

6,4 (SB12)

6,4

БЭ1102, БЭ1103

Преобразователь тока

Переключатель «Режим», лицевая панель

SA1

0 - «Работа»

Перевод блока защиты в основной режим работы

1 - «Контроль»

Перевод блока защиты в режим тестовой проверки

БЭ1102 БЭ1103

То же

Кнопка «Тест», лицевая панель

SB7

Замкнута на время контроля

Подача напряжения на обмотку реле «Тест»

БЭ1102, БЭ1103

-«-

Переключатели уставки Iсигн, лицевая панель

 

Отжатое положение штоков:

Дискретное изменение уставки сигнального органа; значение уставки определяется постоянной (1,0) составляющей и суммой цифровых значений, присвоенных переключателям, находящимся в отжатом состоянии

1,0 +

0,05 (SB1)

0,05

0,1 (SB3)

0,10

0,20 (SB5)

0,20

БЭ1102, БЭ1103

-«-

Переключатели уставки Iпуск, лицевая панель

 

Отжатое положение штоков:

Дискретное изменение уставки пускового органа; значение уставки определяется постоянной (1,0) составляющей и суммой цифровых значений, присвоенных переключателям, находящимся в отжатом состоянии

1,0 +

0,05 (SB2)

0,05

0,1 (SB4)

0,10

0,20 (SB6)

0,20

БЭ1102, БЭ1103

Блок интегрально-зависимой выдержки времени

Переключатели коэффициента N, лицевая панель

 

Утопленное положение штоков:

Дискретное изменение значения коэффициента N, определяющего одну из составляющих расчетного коэффициента «C», равного:

для БЭ1102;

 для БЭ1103

Уставка определяется суммой цифровых значений, присвоенных переключателям, находящимся в утопленном состоянии

N

1 (SB1)

1

2 (SB2)

2

4 (SB3)

4

8 (SB4)

8

БЭ1102, БЭ1103

Блок интегрально-зависимой выдержки

Кнопка «Сброс» с возвратом, лицевая панель

SB5

Замкнута кратковременно

Сброс показаний цифрового интегратора 90 нуля.

Сброс запоминания неисправности при ее исчезновении

БЭ1102, БЭ1103

То же

Перемычка, печатная плата

XN1

Замкнута в положении:

1-2 (K = 2)

1-3 (K = 4)

1-4 (K = 8)

1-5 (K = 16)

Дискретное изменение коэффициента K, определяющего одну из составляющих расчетного коэффициента C, при замкнутом положении соответствующих контактов перемычки

БЭ1102, БЭ1103

-«-

Перемычка, печатная плата

XN2

Замкнута

При работе квадратора ИО на постоянном токе соединяет его выход с остальной схемой ИО

БЭ1102, БЭ1103

-«-

Перемычка, печатная плата

XN3

Разомкнута

Запоминание срабатывания интегрального органа на время полного охлаждения после возврата пускового органа

Замкнута

Исключение запоминания срабатывания ИО и его отпадание после возврата пускового органа

БЭ1102, Б81103

-«-

Перемычка, печатная плата

 

 

Исполнения по временной характеристике блока, обеспечивающие без перенастройки (при коэффициентах: B = 0,9, C =19,4 для БЭ1102 и B = 0,91, C = 19,2 для БЭ1103) время срабатывания:

XN4

Замкнута

(16 ÷ 480) с - БЭ1102; (55 ÷ 333) с - БЭ1103;

Разомкнута

(24 ÷ 600) с - БЭ1102; (60 ÷ 700) с - БЭ1103

БЭ1102, БЭ1103

-«-

Перемычка, печатная плата

XN5

Замкнута в положении:

Выбор уставки по времени полного охлаждения:

1-2

300 с

1-3

600 с

1-4

1200 с

БЭ1102, БЭ1103

Блок независимой выдержки времени

Переключатели уставок времени срабатывания:

tср1(сигн)

 

Отжатое положение штоков:

Дискретное изменение уставки выдержки времени сигнального органа; значение уставки определяется постоянной (0,2 с) составляющей и суммой цифровых значений, присвоенных переключателям, находящимся в отжатом состоянии

0,2 +

0,2 (SB1)

0,2

0,4 (SB2)

0,4

0,8 (SB3)

0,8

1,6 (SB4)

1,6

3,2 (SB5)

3,2

6,4 (SB6)

6,4

БЭ1102, БЭ1103

Блок независимой выдержки времени

tсрII, лицевая панель

 

Отжатое положение штоков:

Дискретное изменение уставки выдержки времени второй ступени интегрального органа БЭ1102 (в БЭ1103 tсрII отсутствует)

0,2 +

0,2 (SB7)

0,2

0,4 (SB8)

0,4

0,8 (SB9)

0,8

1,6 (SB10)

1,6

3,2 (SB11)

3,2

6,4 (SB12)

6,4

Приложение 4

КРАТКОЕ ПИСАНИЕ СТРУКТУРНЫХ СХЕМ И ПРИНЦИПА ДЕЙСТВИЯ БЛОКОВ ЗАЩИТ ОТ ПЕРЕГРУЗОК БЭ1101, БЭ1102, БЭ1103

1. Блоки защит от перегрузок БЭ1101, БЭ1102, БЭ1103 выполнены по одной и той же структурной схеме с использованием унифицированных функциональных блоков. Структурные схемы блоков защит БЭ1101, БЭ1102 и БЭ1103 включают следующие унифицированные блоки:

питания ±220 В/±24 В; питания (стабилизированный) ±24 В/±15 В;

преобразователя тока (входных сигналов);

независимых (фиксированных) выдержек времени;

интегрально-зависимой выдержки времени;

напряжения (только в блоке защиты БЭ1101);

выходных реле.

2. Входными параметрами всех блоков защит от перегрузок являются переменные токи частоты 50 Гц (60 Гц); для БЭ1101 и БЭ1103 токи статора генератора; для БЭ1102 - ток, пропорциональный току ротора турбогенератора.

2.1. Блок защиты от перегрузок токами обратной последовательности БЭ1101 содержит преобразователь входных сигналов, включающий фильтр токов обратной последовательности (ФТОП), элементы задания уставок срабатывания защиты и устройства для проведения тестового контроля.

При появлении несимметрии токов статора на выходе ФТОП выделяется переменное напряжение, пропорциональное значению тока обратной последовательности, которое после прохождения фильтра низких частот с полосой пропускания 50 Гц поступает на пороговые элементы сигнального, пускового органов и отсечки, расположенные в блоке напряжения, и в блок интегрально-зависимой выдержки времени.

В блоке защиты от перегрузок токами обратной последовательности БЭ1101 пороговые элементы сигнального, пускового органов и отсечки вынесены в отдельный блок - блок напряжения. Пороговые элементы этого блока реагируют на амплитудное значение входного синусоидального напряжения. При срабатывании сигнального органа и отсечки сигналом лог. «0» с выхода блока напряжения запускаются соответствующие каналы блока независимых выдержек времени. Кроме того, состояние порогового элемента сигнального органа контролируется схемой логики выявления неисправности.

Сигнал состояния порогового элемента пускового органа (ПО) управляет промежуточным реле ПО, расположенным в блоке БВИ, и выходным реле ПО, расположенным в блоке реле, кроме того, он может блокировать действие выходного контакта промежуточного реле органа выдержки времени отсечки при нарушении логики действия этих органов.

2.2. Блоки защит от симметричных перегрузок по току статора (БЭ1103) и перегрузок по току ротора (БЭ1102) используют один и тот же тип преобразователя входных сигналов. Он включает входной трансформатор, выпрямитель, сглаживающий фильтр, элементы задания уставок срабатывания защиты, пороговые элементы сигнального и пускового органов и устройства для проведения тестового контроля.

Блоки защиты БЭ1102 и БЭ1103 реагируют на переменный ток (2,5 и 5 А; 10 А). Блок защиты БЭ1102 имеет дополнительный вход на номинальный переменный ток 5 мА, предназначенный для подключения к нему датчика тока ротора, имеющего на выходе нормированный сигнал.

Входной переменный ток блоков защит БЭ1102 и БЭ1103, преобразованный в выпрямленное напряжение, поступает через сглаживающий фильтр на пороговый элемент пускового органа и нелинейный преобразователь, а через инвертор - на пороговый элемент сигнального органа. Раздельное подключение сигнального и пускового органов выполнено для повышения надежности работы блока защиты.

Нелинейный преобразователь реализует зависимость напряжения на его выходе от входного тока преобразователя входных сигналов в соответствии с выражениями:

Uвых = 0 при Iвх BIном,

Uвых = K(Iвх - BIном) при Iвх BIном.

Значение уставки нелинейного преобразователя по коэффициенту B определяется заданной перегрузочной характеристикой генератора и является расчетным параметром. Коэффициент K (подстройка C) является масштабным коэффициентом и с его помощью можно в небольших пределах (5 - 10 %) подстраивать интегрально-зависимую характеристику tср = f (Iвх) блока защиты на требуемое время срабатывания.

Выходное напряжение нелинейного преобразователя поступает в блок интегрально-зависимой выдержки времени.

2.3. Элементами задания уставок по токам срабатывания в блоках защит являются переключатели, положение которых определяет набор входных сопротивлений пороговых элементов. Значение уставки определяется суммой цифр, присвоенных переключателям, находящимся в отжатом положении.

Сигналы состояния пороговых элементов сигнального и пускового органов блоков защит БЭ1102 и БЭ1103 воздействуют на другие функциональные блоки аналогично тому как это происходит в блоке защиты БЭ1101. Отличие в том, что пусковой орган в БЭ1102 может блокировать действие выходного контакта промежуточного реле блока выдержки времени второй ступени интегрального органа, в БЭ1103 - блокировка отсутствует.

3. Во всех блоках защит от перегрузок БЭ1101, БЭ1102 и БЭ1103 используются одни и те же унифицированные блоки, которые выполняют функции:

независимые выдержки времени;

интегрально-зависимые выдержки времени от значения входного тока преобразователя входных сигналов;

воздействия блока защиты при срабатывании и неисправностях во внешние цепи;

питания интегральных микросхем и промежуточных реле.

3.1. Независимая выдержка времени в блоках защит от перегрузок реализуется блоками выдержек времени различных модификаций, позволяющих осуществить выбор необходимого диапазона выдержек времени и количества (одна, две) независимых выдержек времени. Запуск блока осуществляется сигналом лог. «0» (0 ÷ 1,5 В), возврат-сигналом лог. «1» (9 ÷ 15 В). Выходной каскад блока содержит промежуточное реле, коммутируемое транзистором.

3.2. Интегрально-зависимую выдержку времени в блоках защиты создает функциональный блок интегральной выдержки времени, выполненный как цифровой интегратор.

Основными узлами блока являются: квадратор, преобразователь напряжения в частоту, делители частоты, реверсивный счетчик, цифро-аналоговый преобразователь, элементы задания уставок и временной характеристики интегрального органа, выходное промежуточное реле интегрального органа.

При срабатывании пускового органа входной сигнал интегрального блока, возведенный в квадрат, подается в преобразователь напряжения в частоту. На выходе преобразователя организуются импульсы, частота следования которых обратно пропорциональна входному напряжению, Импульсы с выхода преобразователя подаются на делители частоты, один из которых задает режим нагрева, другой - охлаждения. Выходные сигналы делителей частоты объединяются с помощью схемы «или» в сигнал, который подается на счетный вход реверсивного счетчика. При этом на вход «запрет счета» делителя частоты контура охлаждения и на вход направления счета реверсивного счетчика подан сигнал лог. «1» (сложение) от замкнувшихся контактов промежуточного реле ПО. При заполнении счетчика срабатывает транзисторный ключ, коммутирующий выходное промежуточное реле интегрального органа. При замыкании контактов этого реле срабатывает реле выходного блока защиты.

При возврате пускового органа к входу преобразователя напряжения в частоту подключается напряжение с выхода цифроаналогового преобразователя (ЦАП), реверсивный счетчик начинает работать в режиме вычитания.

Значение выходного напряжения ЦАП, имитирующего степень нагрева обмоток генератора, определяется цифровым кодом, снимаемым с выходов реверсивных счетчиков. Уровень аналогового сигнала ЦАП линейно возрастает в режиме нагрева, а в режиме охлаждения - уменьшается по экспоненциальному закону.

Интегральный блок оснащен схемой функционального контроля, которая имеет четыре дополнительных входа, использующихся для контроля исправности элементов других функциональных блоков в защите.

Выходной сигнал схемы функционального контроля ПО действует на срабатывание реле «неисправность» в блоке выходных реле. При исчезновении неисправности сигнал «Неисправность» квитируется кнопкой «сброс» ИО.

В ИО блока защиты БЭ1101 дополнительно используются селективный фильтр (100 Гц) и выпрямитель, включенные на выходе квадратора, поскольку входным сигналом этого блока является сигнал переменного тока частоты 50 Гц.

В ИО блока защиты БЭ1102 дополнительно используется его бесконтактный выход для запуска блока независимой выдержки времени (II ступень интегрального блока).

Элементами задания уставки ИО по времени срабатывания являются перемычки и переключатели, с помощью которых изменяются коэффициенты деления делителя частоты, выходные импульсы которого поступают на счетный вход реверсивного счетчика. Элементами задания исполнения по временной характеристике ИО на срабатывание являются перемычки, изменяющие уровень сигнала на входе преобразователя напряжения в частоту.

Исполнение по времени полного охлаждения задается перемычкой, включающей требуемый выход делителя частоты контура охлаждения.

3.3. Организация воздействий блоков защиты во внешние цепи при срабатывании или возникновении неисправности осуществляется с помощью унифицированного блока реле, включающего исполнительные реле устройства функционального контроля, сигнального и пускового органов, органа отсечки, интегрального органа, а также реле «Готовность». Реле «Готовность» обеспечивает подачу питания +24 В на обмотки исполнительных реле при исправном состоянии блока защиты и снятие питания при проведении тестового контроля или появлении неисправности в блоке защиты, выявляемой устройствами функционального контроля.

3.4. Питание блоков защит осуществляется от сети постоянного оперативного тока ±220 В. Организация напряжений разного уровня для питания обмоток промежуточных реле +24 В и интегральных микросхем ±15 В осуществляется унифицированным блоком питания БП и блоком стабилизации напряжения. Блок БП построен по схеме: преобразователь постоянного напряжения ±220 В в переменное высокой частоты (10 кГц) - трансформатор-выпрямитель-фильтр. Блок БП имеет три выхода, первый и второй выход (+24 В) электрически связаны между собой и служат для питания напряжением +24 В обмоток промежуточных и исполнительных реле, для организации входных сигналов при тестовом контроле, для питания первого канала блока стабилизации напряжения. Третий выход (±24 В) БП, электрически не связанный с другими, подключается ко второму каналу блока стабилизации напряжения.

Выходное напряжение (±24 В) БП является нестабилизированным и может изменяться в пределах 18 ÷ 29 В. Выходное напряжение (±15 В) блока стабилизации служит также для организации уровней напряжения в 9 и 7 В непосредственно в тех функциональных блоках, где используется.

Приложение 5

ПЕРЕЧЕНЬ ПРИБОРОВ И УСТРОЙСТВ, НЕОБХОДИМЫХ ДЛЯ НАЛАДКИ И ТЕХНИЧЕСКОГО ОБСЛУЖИВАНИЯ БЛОКОВ ЗАЩИТ БЭ1101, БЭ1102, БЭ1103

Наименование прибора, устройства

Тип прибора, техническая характеристика

Параметры измерения

Комплектное устройство для проверки релейной аппаратуры

У5053

(I = 0 ÷ 25 А)

Входной ток

Мегаомметр

М4101/1; М4101/3; М4101/4

Сопротивление изоляции

Устройство для испытания электрической прочности изоляции

ИВК-2000, испытательное напряжение 1000 В

-

Цифровой вольтметр универсальный

В7-35 и др., пределы измерения (0,02 ÷ 30) В, Rвх = 1 МОм

Напряжение в КГн и к. т.

Цифровой частотомер

Ч3-36 и др., пределы измерения (500 мкс ÷ 30 мс)

Период импульсов преобразователя «напряжение в частоту

Осциллограф электронный

С1-49 и др.

Напряжение (значение и форма) на входе квадратора

Комбинированный прибор

Ц4315 и др.

Пределы измерения (10 ÷ 250) В, класс точности 2,5

Напряжение питания

Амперметр

Э525, Э526 и др., пределы измерения 1 А, 5 А; класс точности 0,5

Входной ток

Секундомер

Ф291, П14-2М, пределы измерений (0,2 ÷ 2000) с

Выдержки времени

Измерительный трансформатор тока

И54М, класс точности 0,2

Входной ток

Приложение 6

Министерство топлива и энергетики Российской Федерации

________________________________________

(организация, выполняющая проверку)

____________________________________

(предприятие, объект)

____________________________________

(присоединение)

«__» __________ 19__ г.

ПРОТОКОЛ ПРОВЕРКИ ПРИ НОВОМ ВКЛЮЧЕНИИ БЛОКА ЗАЩИТЫ БЭ1101

1. Основные технические данные блока защиты

Номинальный переменный ток, А

Номинальная частота, Гц

Номинальное напряжение постоянного оперативного тока, В

Исполнение по постоянной А

Заводской номер

Год выпуска

 

 

 

 

 

 

2. Основные технические данные генератора

Тип

Мощность, МВ · А

Номинальный ток статора, А

Постоянная А, с

 

 

 

 

3. Заданные уставки

Коэффициенты установки постоянной А = (KN)уст

Сигнальный орган

Пусковой орган

Отсечка

Ток срабатывания, А

Выдержка времени, с

Ток срабатывания, А

Ток срабатывания, А

Выдержка времени, с

Kуст

Nуст

 

 

 

 

 

 

 

Время полного охлаждения Тохл = ___________ с.

Коэффициент трансформации трансформаторов тока Ктт = _______

4. Внешний и внутренний осмотры

По результатам осмотров состояние блока защиты в целом, включая качество печатного монтажа и паяных соединений разъемов, _________________.

5. Измерение сопротивления изоляции

5.1. Сопротивление изоляции цепей напряжением до 24 В по отношению к корпусу ________ МОм.

5.2. Сопротивление изоляции по отношению к корпусу независимых цепей:

тока ___________ МОм;

питания ±220 В _____________ МОм;

контактов сигнализации неисправности ___________ МОм;

выходных контактов __________ МОм.

5.3. Сопротивление изоляции цепей питания ±220 В относительно цепей контактов сигнализации неисправности и выходных контактов блока защиты _________ МОм.

5.4. Сопротивление изоляции токовых цепей разных фаз между собой __________ МОм.

6. Испытания изоляции

Электрическая прочность изоляции независимых цепей тока, питания ±220 В, контактов сигнализации неисправности, выходных контактов по отношению к корпусу, а также между токовыми цепями разных фаз испытана напряжением 1000 В, 50 Гц в течение 1 мин.

Испытания изоляция выдержала, сопротивление изоляции не изменилось.

7. Проверка напряжения срабатывания и возврата выходных реле

Напряжение

 

Выходные реле

К1

К2

К3

К4

К5

Срабатывания, В

 

 

 

 

 

Возврата, В

 

 

 

 

 

8. Проверка блока питания совместно с блоком стабилизации напряжения

8.1. Проверка под нагрузкой (при всех вставленных в кассету блоках)

Напряжение питания постоянного оперативного тока, В

Ток потребления по питанию ±220 В, А

Напряжения в КГн, В

«+24 V»

«+15

«-15

220

 

 

 

 

176

 

 

 

 

242

 

 

 

 

8.2. Проверено срабатывание защиты от коротких замыканий кратковременным поочередным закорачиванием КГн: «+15 V», «0 V» и «-15 V», «0 V».

9. Проверка фильтра токов обратной последовательности

При подаче номинального тока блока защиты на зажимы (зажимы XT1:6, XT1:8, XT1:10 закорочены)

Напряжение в КГн «0 V», «I2» (UXS1), В

XT1:5 - XT1:7 (А)

 

XT1:7 - XT1:9 (В)

 

XT1:9 - XT1:5 (C)

 

Отклонения между UXS1макс и UXS1мин не превышает 4 %.

10. Настройка блока защиты на номинальный ток генератора

При подаче тока I = 3Iст.ном на зажимы XT1:5, XT1:7, А

Напряжение в КГн «0 V», «I2», (UXS1), В

Напряжение в КГн «0 V», «I2» (UXS1ном) в зависимости от исполнения по постоянной А, В

5 - 10 с

10 - 20 с

20 - 40 с

 

 

4,42 ± 0,04

3,52 ± 0,03

2,35 ± 0,02

11. Проверка и настройка токов срабатывания органов сигнального, пускового и отсечки

Параметр

Уставка сигнального органа

Уставка пускового органа

Уставка отсечки

минимальная

максимальная

рабочая

минимальная

максимальная

рабочая

минимальная

максимальная

рабочая

Ток срабатывания, А

 

 

 

 

 

 

 

 

 

Ток возврата, А

 

 

 

 

 

 

 

 

 

12. Проверка и настройка фиксированных выдержек времени органов сигнального и отсечки

Выдержка времени на срабатывание

Уставка сигнального органа

Уставка отсечки

минимальная

максимальная

рабочая

минимальная

максимальная

рабочая

tср, с

 

 

 

 

 

 

13. Настройка времени срабатывания интегрального органа на рабочей уставке А

Кратность входного тока, отн. ед.

 

 

 

 

 

Входной ток, А

 

 

 

 

 

Выдержка времени, с

 

 

 

 

 

Расчетная выдержка времени t = A/I22

 

 

 

 

 

14. Проверка времени «полного охлаждения»

Кратность входного тока, отн. ед.

 

 

 

Тохл, с

 

 

 

15. Настройка узла тестового контроля

Положение

Напряжение в КГн «0 V», «I2», В

Настроенная кратность сигнала тестового контроля, отн. ед.

переключателя «Режим»

Кнопки «Тест»

«Контроль»

Нажата

 

 

16. Проверка блока защиты на работающем генераторе

16.1. Проверка настройки блока защиты на номинальный ток обратной последовательности генератора и измерение напряжения небаланса ФТОП

Номинальный входной ток

Напряжение в КГн «0 V», «I2» (UXS1), В

Отношение

Значение, А

Чередование фаз

 

Прямое

 

 

 

Обратное

 

 

16.2. Проверка токов срабатывания органов сигнального пускового, отсечки

Орган

Значение тока срабатывания

А

отн. ед.

Сигнальный

 

 

Отсечка

 

 

Пусковой

 

 

16.3. Проверка выдержек времени интегрального органа

Кратность тока обратной последовательности, отн. ед.

 

 

 

 

tсраб, с

 

 

 

 

16.4. Результаты тестового контроля _________________________________________

17. Заключение ___________________________________________________________

Проверку производил ______________________________________________________

Руководитель работ _______________________________________________________

Приложение 7

Министерство энергетики и электрификации СССР

________________________________________

(организация, выполняющая проверку)

____________________________________

(предприятие, объект)

____________________________________

(присоединение)

«__» __________ 19__ г.

ПРОТОКОЛ ПРОВЕРКИ ПРИ НОВОМ ВКЛЮЧЕНИИ БЛОКА ЗАЩИТЫ БЭ1102

1. Основные технические данные блока защиты

Номинальный переменный ток, А

Частота, Гц

Номинальное напряжение постоянного оперативного тока, В

Заводской номер

Год выпуска

 

 

 

 

 

2. Основные технические данные генератора

Тип

Мощность, MB · A

Номинальное напряжение статора, В

Номинальный ток ротора, А

 

 

 

 

3. Заданные уставки

Сигнальный орган

Пусковой орган

Интегральный орган

Ток срабатывания, А

Выдержка времени, с

Коэффициенты

Время полного охлаждения охл), с

Ток срабатывания, А

расчетные

настройки

B

C

Куст

Nуст

 

 

 

 

 

 

 

 

В качестве датчика тока ротора используется __________________________________

4. Внешний и внутренний осмотры

По результатам осмотров состояние блока защиты в целом, включая качество печатного монтажа и паяных соединений разъемов, ______________________________.

5. Измерение сопротивления изоляции

5.1. Сопротивление изоляции цепей напряжением до 24 В по отношению к корпусу _________________ МОм.

5.2. Сопротивление изоляции по отношению к корпусу независимых цепей:

тока _____________________ МОм;

питания ±220 В _____________________ МОм;

контактов сигнализации неисправности ___________________ МОм;

выходных контактов ___________________ МОм.

5.3. Сопротивление изоляции цепей питания ±220 В относительно цепей контактов сигнализации неисправности и выходных контактов блока защиты __________________ МОм.

6. Испытания изоляции

Электрическая прочность изоляции независимых цепей тока, питания ±220 В, контактов сигнализации неисправности, выходных контактов по отношению к корпусу испытана напряжением 1000 В, 50 Гц в течение 1 мин.

Испытания изоляция выдержала, сопротивление изоляции не изменилось.

7. Проверка напряжения срабатывания и возврата выходных реле блока защиты

Напряжение

Выходные реле

К1

К2

К3

К4

К5

Срабатывания, В

 

 

 

 

 

Возврата, В

 

 

 

 

 

8. Проверка блока питания совместно с блоком стабилизации напряжения

8.1. Проверка под нагрузкой (при всех вставленных в кассету блоках).

Напряжение питания постоянного оперативного тока, В

Ток потребления по питанию ±220 В, А

Напряжения в КГн, В

«+24 V»

«+15 V»

«-15

220

 

 

 

 

176

 

 

 

 

242

 

 

 

 

8.2. Проверено срабатывания защиты от коротких замыканий кратковременным поочередным закорачиванием КГн: «+15 V», «0 V» и «-15 V», «0 V».

9. Настройка блока защиты на номинальный ток ротора генератора

При подаче на зажимы XT1:1 - XT1:2 тока, соответствующего номинальному току ротора, А

Измерено напряжение в КГн «0 V», «Iрот», В

Напряжение в КГн «0 V» «Iрот», соответствующее номинальному току ротора, В

 

 

3,20 ± 0,03

10. Проверка и настройка токов срабатывания сигнального и пускового органов

Параметр

Уставка сигнального органа

Уставка пускового органа

минимальная

максимальная

рабочая

минимальная

максимальная

рабочая

Ток срабатывания, А

 

 

 

 

 

 

Ток возврата, А

 

 

 

 

 

 

11. Проверка и настройка фиксированной выдержки времени сигнального органа

Выдержка времени на срабатывание

Уставка сигнального органа

минимальная

максимальная

рабочая

tср, с

 

 

 

12. Настройка времени срабатывания интегрального органа на рабочей уставке

12.1. Настройка коэффициентов B, C интегрально-зависимой характеристики выдержек времени на срабатывание от входного тока

Коэффициент

B

Входной ток

ВIрот.ном, А

Напряжение в к.т. XP1 (Д135)

Значение мВ

Форма

Коэффициент C

Входной ток 2Iрот.ном, А

Период импульсов в к.т. XP3 (В112)

измеренный, с

расчетный

 

 

 

 

12.2. Проверка времени срабатывания интегрального органа

Кратность входного тока, отн. ед.

1,1

1,2

1,5

2,0

Входной ток, А

 

 

 

 

tсрI с

 

 

 

 

tсрII с

 

 

 

 

13. Проверка времени «полного охлаждения»

Кратность входного тока, отн. ед.

2,0

Tохл с

 

14. Настройка узла тестового контроля

Положение

Напряжение в КГн «0 V», «Iрот» (UXS1), В

Настроенная кратность сигнала тестового контроля

переключателя «Режим»

кнопки «Тест»

«Контроль»

Нажата

 

 

15. Проверка блока защиты на работающем генераторе

15.1. Проверка настройки блока защиты на номинальный ток ротора.

№ п.п.

Входной ток, соответствующий току ротора, А

Напряжение в КГн «0 V», «Iрот» (UXS1)

Измеренное UXS1, В

расчетное, приведенное к номинальному Iрот.ном,

1

 

 

 

2

 

 

 

15.2. Результаты тестового контроля _________________________________________

16. Заключение ___________________________________________________________

______________________________________________________________________

Проверку производил _____________________________________________________.

Руководитель работ _______________________________________________________.

Приложение 8

Министерство топлива и энергетики Российской Федерации

________________________________________

(организация, выполняющая проверку)

____________________________________

(предприятие, объект)

____________________________________

(присоединение)

«__» __________ 19__ г.

ПРОТОКОЛ ПРОВЕРКИ ПРИ НОВОМ ВКЛЮЧЕНИИ БЛОКА ЗАЩИТЫ БЭ1103

1. Основные технические данные блока защиты

Номинальный переменный ток, А

Частота, Гц

Номинальное напряжение постоянного оперативного тока, В

Заводской номер

Год выпуска

 

 

 

 

 

2. Основные технические данные генератора

Тип

Мощность, МВ · А

Номинальный ток статора, А

Коэффициент трансформации (КТТ)

 

 

 

 

3. Заданные уставки

Сигнальный орган

Пусковой орган

Интегральный орган

Коэффициенты

Время полного охлаждения (Тохл)

расчетные

настройки

Ток срабатывания, А

Выдержка времени, с

Ток срабатывания, А

B

C

Куст

Nуст

 

 

 

 

 

 

 

 

4. Внешний и внутренний осмотры

По результатам осмотров состояние блока защиты в целом, включая качество печатного монтажа и паяных соединений разъемов, ______________________________.

5. Измерение сопротивления изоляции

5.1. Сопротивление изоляции цепей напряжением до 24 В по отношению к корпусу ___________________ МОм.

5.2. Сопротивление изоляции по отношению к корпусу независимых цепей:

тока ____________________ МОм;

питания ±220 В ___________________ МОм;

контактов сигнализации неисправности _________________ МОм;

выходных контактов ___________________ МОм.

5.3. Сопротивление изоляции цепей питания ±220 В относительно цепей контактов сигнализации неисправности и выходных контактов блока защиты _____________ МОм.

6. Испытания изоляции

Электрическая прочность изоляции независимых цепей тока, питания ±220 В, контактов сигнализации неисправности, выходных контактов по отношению к корпусу испытана напряжением 1000 В, 50 Г в течение 1 мин.

Испытания изоляция выдержала, сопротивление изоляции не изменилось.

7. Проверка напряжения срабатывания и возврата выходных реле блока защиты

Напряжение

Выходные реле

К1

К2

К3

К4

Срабатывания, В

 

 

 

 

Возврата, В

 

 

 

 

8. Проверка блока питания совместно с блоком стабилизации напряжения

8.1. Проверка под нагрузкой (при всех вставленных в кассету блоках)

Напряжение питания постоянного оперативного тока, В

Ток потребления по питанию ±220 В, А

Напряжение в КГн, В

«+24

«+15

«-15

220

 

 

 

 

176

 

 

 

 

242

 

 

 

 

8.2. Проверено срабатывание заняты от коротких замыканий кратковременным поочередным закорачиванием КГн: «+15 V», «0 V» к «-15 V», «0 V».

9. Настройка блока защиты на номинальный ток статора генератора

При подаче на зажимы XT1:1, XT1:2 тока, равного номинальному вторичному току статора, А

Измерено напряжение, в КГн «0 V», «INген», В

Напряжение в КГн «0 V», «INген», соответствующее номинальному току статора, В

 

 

4,26 ± 0,04

10. Проверка и настройка токов срабатывания сигнального и пускового органов

Параметр

Уставка сигнального органа

Уставка пускового органа

минимальная

максимальная

рабочая

минимальная

максимальная

рабочая

Ток срабатывания, А

 

 

 

 

 

 

Ток возврата, А

 

 

 

 

 

 

11. Проверка и настройка фиксированной выдержки времени сигнального органа

Выдержка времени на срабатывание

Уставка сигнального органа

минимальная

максимальная

рабочая

tср с

 

 

 

12. Настройка времени срабатывания интегрального органа на рабочей уставке

12.1. Настройка коэффициентов B, C интегрально-зависимой характеристики выдержек времени на срабатывание от входного тока

Коэффициент

Входной ток BIcт.ном, A

Напряжение в к.т. XP1 (Д135)

Значение, мВ

Форма

Коэффициент C

Входной ток 1,5Iст.ном, A

Период импульсов в. к.т. XP3 (В112)

измеренный, с

расчетный

12.2. Проверка времени срабатывания интегрального органа

Относительный ток статора, отн. ед.

1,15

1,2

1,3

1,4

1,5

Входной ток (зажимы XT1:1 - XT1:2), А

 

 

 

 

 

tср с

 

 

 

 

 

13. Проверка времени полного охлаждения

Кратность входного тока, Iст/Iст.ном, отн. ед.

1,5

Тохл с

 

14. Настройка узла тестового контроля

Положение

Напряжение в КГн «0 V», «INген» (UXS1), В

Настроенная кратность сигнала тестового контроля , отн. ед.

переключателя «Режим»

кнопки «Тест»

«Контроль»

Нажата

 

 

15. Проверка блока защиты на работающем генераторе

15.1. Проверка настройки блока защиты на номинальный ток статора генератора.

Входной ток, А

Напряжение в КГн «0 V», «INген» (UXS1), В

Отношение

 

 

 

15.2. Проверка токов срабатывания сигнального, пускового органов и выдержки времени сигнального органа.

Орган

Ток срабатывания

Выдержка времени при Iвх = 1,5Iст.ном, с

А

отн. ед.

Сигнальный

 

 

 

Пусковой

 

 

 

15.3. Проверка выдержек времени интегрального органа

Кратность тока статора, отн. ед.

1,1

1,5

Ток статора втор/перв, А/А

 

 

tсраб с

 

 

tохл с

 

 

15.4. Результаты тестового контроля _________________________________________

16. Заключение ___________________________________________________________

Проверку производил ______________________________________________________

Руководитель работ _______________________________________________________

Приложение 9

РАСЧЕТ КОЭФФИЦИЕНТОВ B И C ХАРАКТЕРИСТИКИ БЛОКА ЗАЩИТЫ ПО ПЕРЕГРУЗОЧНОЙ ХАРАКТЕРИСТИКЕ ГЕНЕРАТОРА ДЛЯ БЛОКОВ ЗАЩИТ БЭ1102, БЭ1103

1. Расчет коэффициентов B и C характеристики блока защиты по заданной заводом-изготовителем перегрузочной характеристике генератора проводится методом последовательных приближений (итераций), предложенным институтом ВНИИР.

1.1. Для выполнения расчетов подготовить заданную зависимость допустимого времени работы генератора от входного тока блока защиты в виде табл. 14.

Таблица 14

Номер точки перегрузочной характеристики

1

2

...

6

Кратность входного тока блока защиты по отношению к номинальному, отн. ед.

 

 

 

 

Допустимое время работы генератора при перегрузке, tT, с

 

 

 

 

Время срабатывания ИО, с

 

 

 

 

Времена срабатывания ИО в табличных точках характеристики следует уменьшить на 10 % относительно перегрузочной характеристики генератора.

Таблица значений tср = f() перегрузочной характеристики, как правило, включает 4 - 6 точек.

Первой точкой характеристики tср = f() заданной таблицей, считать точку с наибольшей кратностью входного тока.

1.2. Рассчитать коэффициенты В1 и С1 первого приближения по двум близлежащим точкам характеристики, первая из которых соответствует наибольшей кратности входного тока, в соответствии с выражениями:

                                                                  (1)

                                                                   (2)

где ,  - кратности входных токов, соответствующие выбранным для расчета точкам характеристики;

t1T, t2T - времена срабатывания интегрального органа блока защиты в точке 1, соответствующей наибольшей кратности входного тока зависимости tср = f() и в следующей за ней точке 2 (см. табл. 14);

В1, С1 - коэффициенты B и C, индексы которых определяются номером итерации (приближения).

1.3. Рассчитать время срабатывания ИО (с) в остальных точках перегрузочной характеристики, приведенных в табл. 14, в соответствии с выражением

                                                                      (3)

где i - индекс точки перегрузочной характеристики в соответствии с ее номером по табл. 14;

1 - цифра порядкового номера итерации.

Общий вид выражения для расчета времени срабатывания, с.

                                                                     (31)

1.4. Определить отношение табличных значений времени срабатывания tiT к рассчитанным по выражению 31 для выбора точки характеристики, по которой производится расчет коэффициента B следующего приближения:

  ...;                                                                     (4)

Общий вид выражения для расчета отношений -                                                 (41)

Сначала проверяется значение отношения  в близлежащей точке характеристики от основных, по которым рассчитывались коэффициенты В1 и С1. Если значение отношения  в третье точке находится в пределах 0,975 - 1,025, то проверяется значение отношения  в следующей точке характеристики.

1.5. Рассчитать коэффициент В2 второго приближения в соответствии с выражением

                             (5)

Общий вид выражения для расчета коэффициента B последующих итераций:

                        (51)

где ΔВ - приращение коэффициента B, компенсирующее отличие расчетного значения времени срабатывания от табличного в выбранной точке характеристики;

n, n + 1 - цифры порядкового номера итерации.

Выбор точки характеристики для расчета коэффициента B следующего приближения определяется отношением, значение которого может быть боле 1,025 или менее 0,975.

Если отношение  более единицы, то расчетное значение и времени срабатывания меньше tтабл. и требуется увеличить коэффициент B, если отношение  менее единицы - уменьшить B.

Коэффициент B следующего приближения устанавливают в расчетной точке близким к табличному значению времени срабатывания, но при этом может измениться время срабатывания в основных точках 1, 2 характеристики.

1.6. Определить влияние корректировки коэффициента B на изменение времени срабатывания интегрального органа в основных точках (расчетные точки для определения коэффициентов В1 и С1 первого приближения) при одном и том же коэффициенте С1 первого приближения в соответствии с выражениями:

                                         (6)

Выражения для расчета отношений времени срабатывания в основных точках характеристики при последующих итерациях имеют вид:

                           (61)

где   - отношения времени срабатывания ИО в первой и второй точках характеристики при коэффициентах В2 (числитель) и В1 (знаменатель) при одном и том же значении С1;

  - отношения времени срабатывания ИО в первой и второй точках характеристики при коэффициентах B последующей и предыдущей итерации и коэффициенте C предыдущей итерации.

1.7. Рассчитать коэффициент С2 второго приближения в зависимости от влияния корректировки коэффициента B на изменение времени срабатывания ИО в основных точках характеристики:

 или                                                         (7)

Общий вид выражения для расчета C:

                                                         (71)

где i - номер по табл. 14 той точки характеристики, по которой производится корректировка коэффициента C.

Выбор точки (от близлежащей к той, по которой корректировался коэффициент B, до первой) для расчета коэффициента C определяется изменением времени срабатывания в них после расчета коэффициента B следующей итерации и подбирается точка с отношением  в ней, которое при расчете коэффициента C дает лучшее приближение времени срабатывания к табличным значениям.

1.8. Определить время срабатывания ИО (с) во всех точках перегрузочной характеристики, заданных табл. 14:

  ...;                         (8)

Общее выражение для расчета времени срабатывания, с

                                                                                                                    (81)

1.9. Определить отклонения расчетных значений времени срабатывания ИО (%) от заданных в табл. 14:

 ...;                                 (9)

Общий вид выражения для расчета отклонений расчетного времени срабатывания от табличного, %

                                                          (91)

1.10. Если время срабатывания ИО, рассчитанное в соответствии с выражениями (8), (81) не превышает допустимого времени работы генератора при всех заданных значениях кратности входного тока и составляют не менее 0,85tiT при кратностях входного тока более 1,3 до 1,5 (БЭ1103) или до 2,0 (БЭ1102) и - не менее 0,7tiT при минимальных значениях кратности входного тока от 1,1 до 1,2, то расчет заканчивается.

Последующие итерации при отклонениях времени срабатывания выше указанных выполняются в соответствии с выражениями (41), (51), (61), (71), (81), (91).

1.11. Пример расчета коэффициентов B и C характеристики блока защиты БЭ1102 по перегрузочной характеристике генератора ТВВ-1000-4.

1.11.1. Задана перегрузочная характеристика обмотки ротора генератора

Номер точки перегрузочной характеристики генератора

1

2

3

4

Кратность входного тока БЭ1102 по отношению к номинальному току генератора, отн. ед.

2,0

1,5

1,2

1,1

Допустимое время работы генератора при перегрузке, с

15

45

180

500

Время срабатывания ИО, принятое для расчета коэффициентов B и C характеристики блока защиты, с

13,5

40,5

162

450

1.11.2. Расчет коэффициентов B и C первого приближения

C1 = 13,5(2,0 - 0,816)2 = 18,9.

1.11.3. Расчет времени срабатывания ИО в 3 и 4 точках характеристики при коэффициентах B и C первого приближения

t31 = 18,9/(1,2 - 0,816)2 = 128,6 с,

t41 = 18,9/(1,1 - 0,816)2 = 233,3 с.

1.11.4. Отклонения времени срабатывания ИО, рассчитанного с п. 1.11.3, от значений, принятых для расчета

= 162,0/128,6 = 1,259; = 450/233,3 = 1,929.

1.11.5. Расчет коэффициента В2 второго приближения по отклонению tср в третьей точке характеристики

В2 = 0,816 + (1,2 - 0,816)(1 - 1/) = 0,857.

1.11.6. Определение изменения времени срабатывания в первой и второй точках характеристики при коэффициенте В2 второго приближения и коэффициенте С1 первого приближения:

t12/t11 = (2,0 - 0,816)2/(2,0 - 0,857)2 = 1,075;

t22/t21 = (1,5 - 0,816)2/(1,5 - 0,857)2 = 1,13.

1.11.7. Расчет коэффициента С2 второго приближения по отклонения tср в первой точке характеристики

С2 = 18,9/1,075 = 17,6.

1.11.8. Расчет времени срабатывания в заданных точках характеристики при коэффициентах В2 и С2 второго приближения:

t12 = 17,6/(2,0 - 0,857)2 = 13,5 с;

t22 = 17,6/(1,5 - 0,857)2 = 42,6 с;

t32 = 17,6/(1,2 - 0,857)2 = 149,6 с;

t42 = 17,6/(1,1 - 0,857)2 =298,3 с.

1.11.9. Расчет коэффициента B3 третьего приближения по отклонению tср в третьей точке характеристики

B3 = 0,857 + (1,2 - 0,857)(1 - 1/) = 0,87.

1.11.10. Определение изменения времени срабатывания в первой и второй точках характеристики после корректировки В2:

t13/t12 = (2,0 - 0,857)2/(2,0 - 0,87)2 = 1,023;

t23/t22 = (1,5 - 0,857)2/(1,5 - 0,87)2 = 1,04.

1.11.11. Расчет коэффициента С3 третьего приближения по отклонению tср в первой точке характеристики

С3 = 17,6/1,023 = 17,2.

1.11.12. Расчет времени срабатывания в заданных точках характеристики при коэффициентах B3 и C3 третьего приближения:

t13 = 17,2/(2,0 - 0,87)2 = 13,5 с; t23 = 17,2/(1,5 - 0,87)2 = 43,3 с;

t33 = 17,2/(1,2 - 0,87)2 = 157,8 с; t43 = 17,2/(1,1 - 0,87)2 = 325,1 с.

1.11.13. Расчет коэффициента В4 четвертого приближения по отклонению tср в четвертой точке характеристике

В4 = 0,87 + (1,1 - 0,87)(1 - 1/) = 0,90.

1.11.14. Расчет С4

1.11.15. Расчет времени срабатывания в заданных точках характеристики при коэффициентах В4 и С4 четвертого приближения:

t14 = 15,6/(2,0 - 0,9)2 = 12,9 с;

t24 = 15,6/(1,5 - 0,9)2 = 43,3 с;

t34 = 15,6/(1,2 - 0,9)2 = 173,3 с;

t44 = 15,6/(1,1 - 0,9)2 = 390,0 с.

1.11.16. Отклонения значений времени срабатывания ИО, рассчитанных по коэффициентам В4 и С4 четвертого приближения, от допустимого времени работы генератора при перегрузке:

Δt1 = (12,9 - 15,0)100/15,0 = -14 %;

Δt2 = (43,3 - 45,0)100/45,0 = -3,8 %;

Δt3 = (173,3 - 180,0)100/180 = -3,7 %;

Δt4 = (390,0 - 450,0)100/450 = -13,3 %.

1.11.17. Расчет коэффициентов закончен, так как полученное время срабатывания ИО не превышают допустимого времени работы генератора при перегрузках при заданных кратностях входного тока и не меньше 85 % их значений при тех же кратностях .

1.11.18. Выбор установочных коэффициентов Kуст и Nуст по расчетным коэффициентам B и C

(KN)расч = 5С/(2 - B)2 = 5 · 15,6/(2,0 - 0,9)2 = 64,5 > 60,

поэтому K = 8;

N = 64,5/8 = 8,06.

Принимаем Nуст = 8.

Ожидаемое время срабатывания ИО при установке коэффициентов В4 = 0,9 и (KN)уст = 64:

t1 = 64(2 - 0,9)2/(5 · (2 - 0,9)2 = 64/5 = 12,8 с, (с = 64(2 - 0,9)2/5);

t2 = 64(2 - 0,9)2/(5 · (1,5 - 0,9)2 = 15,5/(1,5 - 0,9)2 = 43,0 с;

t3 = 64(2 - 0,9)2/(5 · (1,2 - 0,9)2 = 15,5/(1,2 - 0,9)2 = 172,2 с;

t4 = 64(2 - 0,9)2/(5 · (1,1 - 0,9)2 = 15,5/(1,1 - 0,9)2 = 387,5 с.

На рис. 18 представлена расчетная характеристика интегрального органа блока защиты БЭ1102.

Ниже в таблице приведен пример установок уставок на блоке защиты БЭ1102.

2. Расчет коэффициентов B и C характеристики блока защиты по заданной заводом-изготовителем перегрузочной характеристике генератора методом наименьших квадратов по программе для ПЭВМ, разработанной в ОРГРЭС.

2.1. Расчет коэффициентов B и C проводится для уравнения

2.2. Используя метод наименьших квадратов, определяются такие коэффициенты B и C, которые минимизируют функцию суммы квадратов разностей заданного и расчетного времен срабатывания защиты при соответствующих кратностях входного тока блока защиты

 => минимум,

где Ti - значение времени срабатывания защиты при соответствующих кратностях входного тока блока защиты по заданной перегрузочной характеристике генератора, с;

Ii - кратность входного тока по отношению к номинальному, отн. ед.

2.3. Функция F(C, B) имеет минимум в точке, где ее частные производные равны нулю

Рис. 18. Расчетная характеристика интегрального органа блока защиты БЭ1102:

 перегрузочная характеристика обмотки ротора генератора ТВВ-1000-4;  характеристика tср = f(), принятая для расчета коэффициентов B и C;  расчетная характеристика ИО блока защита БЭ1102

Пример установок уставок на блоке защиты БЭ1102

Заданные уставки

Iсигн

отн. ед.

tсигн

с

Iпуск

отн. ед.

tIIступ

с

(независимая часть уставки)

B = 0,9; C = 15,6

tохл

с

Kуст

Nуст

1,1

5

1,15

2

8

8

1200

Положение накладок, переключателей при заданных уставках

Блок Д1351

0,1 (SB3) - шток переключателя отжат*;

0,05 (SB1) + 0,2 (SB5) - штоки переключателей утоплены

Блок В0133

1,6 (SB4) + 3.2 (SB5) - штоки переключателей отжаты*;

0,2 (SB1) + 0,4 (SB2) + 0,8 (SB3) + 6,4 (SB6) - штоки переключателей утоплены

Блок Д1351

0,05 (SB2) +

0,1 (SB4) - штоки переключателей отжаты*;

0,2 (SB6) - шток переключателя утоплен

Блок В0133

0,2 (SB7) + 1,6 (SB10) - штоки переключателей отжаты*;

0,4 (SB8) + 0,8 (SB9) + 3,2 (SB11) + 6,4 (SB12) - штоки переключателей утоплены

Блок В1123

Перемычка XN1 замкнута в положении 1-4

Блок В1123

8 (SB4) - шток переключателя утоплен;

1 (SB1) + 2 (SB2) + 4 (SB3) - штоки переключателей отжаты

Блок В1123

Перемычка XN5 замкнута в положении 1-5

Перемычка XN4 замкнута

* Примечание. Уставки выдержек времени учитывают наличие постоянной составляющей, равной 0,2 с; уставки по токам срабатывания учитывают наличие постоянной составляющей, равной 1,0.

То есть минимизация функции F(C, B) эквивалентна решению приведенной системы уравнений.

2.4. Так как система уравнений из частных производных функции F нелинейная, то определение коэффициентов B и C проводится итерационным методом.

При этом на решение этой системы уравнений накладываются еще два условия, определяющие допустимое отклонение αi расчетного времени срабатывания от заданного для соответствующих значений кратностей входного тока в заданном диапазоне.

 

где αi+ и αi- определяют допустимое отклонение Tiрасч от Tiтабл для каждого Ii в заданном диапазоне кратностей входного тока.

2.5. Определение коэффициентов B и C с учетом условий п. 2.4 стоя задачей условной оптимизации, которая в данном случае решается сеточным методом.

2.6. В связи с тем, что коэффициенты B и C могут принимать значения из диапазонов (0,5 - 1,0) и (10 - 60) соответственно, нахождение коэффициентов ведется в дискретной области, в которой

Bi+1 - Bi = Hв; Ci+1 - Ci = Hс,

где Hв = 0,01 - принятые допустимые погрешности коэффициентов B, C, Hс = 0,1.

2.7. Продолжительность расчета коэффициентов B и C характеристики блока защиты на ПЭВМ класса IBM PC AT не более 2 мин.

Приложение 10

ВЫБОР УСТАВОК БЛОКА ИНТЕГРАЛЬНО-ЗАВИСИМОЙ ВЫДЕРЖКИ ВРЕМЕНИ В БЛОКЕ ЗАЩИТЫ БЭ1101 В ЗАВИСИМОСТИ ОТ УСТАВКИ ПО ПОСТОЯННОЙ А И В БЛОКАХ ЗАЩИТ БЭ1102 И БЭ1103 В ЗАВИСИМОСТИ ОТ РАСЧЕТНЫХ КОЭФФИЦИЕНТОВ B И C

1. Блок защиты БЭ1101

Уставка по постоянной А определяется произведением двух коэффициентов K и N. Каждому исполнению по диапазону изменения постоянной А соответствует определенное значение коэффициента K.

Коэффициент K устанавливается в блоке преобразователя входных сигналов перемычками XN1 - XN4, положениям которых присвоены цифровые значения, определяющие значения коэффициента K.

Для: А = (5 - 10) с (XN1 ÷ XN4) - разомкнуты, при этом K = 1;

А = (10 - 20) с (XN1, XN3) - замкнуты, (XN2, XN4) - разомкнуты, при этом K = 2;

А = (20 - 40) с (XN1 ÷ XN4) - замкнуты, при этом K = 4.

Коэффициент N устанавливается в блоке интегрально-зависимой выдержки времени с помощью переключателей SB1 - SB4, которым присвоены следующие цифровые значения: SB1 - 1, SB2 - 2, SB3 - 4, SB4 - 8.

Уставка по коэффициенту N определяется из выражения А/K и принимается ближайшее значение из ряда 1 ... 15.

Устанавливается рассчитанный коэффициент N как сумма цифр, присвоенных переключателям, находящимся во включенном состоянии, т.е. шток переключателя - утоплен, контакт переключателя - замкнут. При этом перемычка XN1 должна устанавливаться в положение 1-2.

Отклонение произведения установочных коэффициентов (KN)уст от значения постоянной А не должно превышать минимальной дискретной ступени изменения А, которая составляет 12 % максимальной уставки по А используемой модификации блока защиты.

2. Блоки защиты БЭ1102, БЭ1103

Интегрально-зависимая от входного тока выдержка времени данных блоков защит зависит от расчетных коэффициентов B и C.

Коэффициент B может принимать при плавной регулировке значения от 0,8 до 1,0 и устанавливается резистором R36 в блоке преобразователя входных сигналов при настройке характеристики нелинейного преобразователя.

Коэффициент C может принимать значения при дискретной установке от 3 до 50 и устанавливается в блоке интегрально-зависимой выдержки времени с помощью разных положений перемычки XN1 (коэффициент K) и переключателей SB1 - SB4 (коэффициент N).

Коэффициент K при соответствующих положениях перемычки XN1 может принимать следующие значения:

K = 2 при XN11-2 (XN1 замкнута в положении 1-2);

K = 4 при XN11-3;

K = 8 при XN11-4;

K = 16 при XN11-5.

Переключателям SB1 - SB4 присвоены цифровые значения 1, 2, 4, 8 соответственно. Коэффициент N определяется суммой этих цифровых значений тех переключателей, штоки которых находятся в утопленном положении, и может принимать значения от 1 до 15.

Для установки в интегральном органе расчетного коэффициента C требуется выбрать установочные коэффициенты K и N.

Порядок определения значений этих коэффициентов следующий:

а) определить расчетное значение произведения коэффициентов (KN)расч по рассчитанным коэффициентам B и C в соответствии выражениями для:

БЭ1102 -

БЭ1103 -

б) принять установочный коэффициент Kуст, исходя из рассчитанного значения произведения (KN)расч при:

(KN)расч 30 - Kуст = 2;

30 < (KN)расч 60 - Kуст = 4;

60 < (KN)расч 120 - Kуст = 8;

(KN)расч > 120 - Kуст = 16;

в) рассчитать коэффициент N по формуле:

и принять в качестве установочного ближайшее меньшее значение из чисел натурального ряда 1 ... 15;

г) рассчитать произведение установочных коэффициентов (KN)уст и сравнить его с расчетным. Отклонение (KN)уст от (KN)расч должно быть минимально возможным;

д) при превышении расчетного произведения (KN)расч максимально возможного произведения установочных коэффициентов, равного 240, следует в качестве Kуст и Nуст принимать: Kуст = 16, Nуст = 15.

Таким образом расчетный коэффициент C будет установлен с требуемым дискретным приближением.

Плавная подстройка (до 10 %) коэффициента C производится резистором R37 в блоке преобразователя входных сигналов.

Пример. Расчетные коэффициенты B и C блока защиты БЭ1103 равны: B = 0,92; C = 17,6. Рассчитать установочные коэффициенты Kуст и Nуст.

Принимаем Kуст = 16;

N = 151,72/16 = 9,48.

Принимаем Nуст = 9;

(KN)уст = 16 · 9 = 144.

Отклонение от расчетного значения составляет

СОДЕРЖАНИЕ

1. Общая часть. 2

2. Требования безопасности. 2

3. Проверка блоков защит при новом включении. 3

3.1. Подготовительные работы.. 3

3.2. Внешний и внутренний осмотры.. 3

3.3. Проверка изоляции. 3

3.4. Настройка и проверка электрических характеристик. 21

4. Проверка блоков защит БЭ1101, БЭ1102 и БЭ1103 рабочим током.. 30

5. Виды, периодичность и объем технического обслуживания. 31

Приложение 1 Основные технические данные блоков защит БЭ1101, БЭ1102, БЭ1103. 33

Приложение 2 Перечень типоисполнений функциональных блоков, используемых в блоках защит БЭ1101, БЭ1102 И БЭ1103. 35

Приложение 3 Назначение переключающих устройств в блоках защит БЭ1101, БЭ1102, БЭ1103. 35

Приложение 4 Краткое писание структурных схем и принципа действия блоков защит от перегрузок БЭ1101, БЭ1102, БЭ1103. 39

Приложение 5 Перечень приборов и устройств, необходимых для наладки и технического обслуживания блоков защит БЭ1101, БЭ1102, БЭ1103. 42

Приложение 6 Протокол проверки при новом включении блока защиты БЭ1101. 43

Приложение 7 Протокол проверки при новом включении блока защиты БЭ1102. 45

Приложение 8 Протокол проверки при новом включении блока защиты БЭ1103. 48

Приложение 9 Расчет коэффициентов B и C характеристики блока защиты по перегрузочной характеристике генератора для блоков защит БЭ1102, БЭ1103. 50

Приложение 10 Выбор уставок блока интегрально-зависимой выдержки времени в блоке защиты БЭ1101 в зависимости от уставки по постоянной А и В блоках защит БЭ1102 И БЭ1103 в зависимости от расчетных коэффициентов B и C.. 58

 

 



© 2013 Ёшкин Кот :-)