Информационная система
«Ёшкин Кот»

XXXecatmenu

МИНИСТЕРСТВО ЭНЕРГЕТИКИ И ЭЛЕКТРИФИКАЦИИ СССР

УПРАВЛЕНИЕ ПО ОХРАНЕ ПРИРОДЫ

МЕТОДИЧЕСКИЕ УКАЗАНИЯ
ПО ВЫБОРУ СХЕМ И ОБОРУДОВАНИЯ
ДЛЯ БЕССТОЧНЫХ СИСТЕМ
ЗОЛОШЛАКОУДАЛЕНИЯ
ТЕПЛОВЫХ ЭЛЕКТРОСТАНЦИЙ

РД 34.27.103-81

(Измененная редакция, Изм. № 1).

СЛУЖБА ПЕРЕДОВОГО ОПЫТА И ИНФОРМАЦИИ СОЮЗТЕХЭНЕРГО

Москва 1983

Составлено Всесоюзным дважды ордена Трудового Красного Знамени теплотехническим научно-исследовательским институтом им. Ф.Э. Дзержинского

Составители канд. техн. наук Г.С. ЧЕКАНОВ, инженеры Е.В. СОЦКОВА, Н.Н. БУДНИКОВА

Приведены принципиальная схема бессточной системы золоудаления ТЭС и ряд конкретных схем, рекомендуемых для электростанций, сжигающих определенные виды твердого топлива и оборудованных различного типа золоулавливающими установками.

Даны основные принципы выбора оборудования и условия, определяющие необходимость его резервирования в бессточных системах золоудаления.

Рекомендации предназначены для организаций, проектирующих системы золоудаления ТЭС и крупных котельных, а также научно-исследовательских и наладочных организаций, занимающихся вопросами золоудаления.

УТВЕРЖДАЮ

Начальник Управления

по охране природы

В.В. ЖАБО

25 декабря 1981 г.

Срок действия

до 01.04.2003

(Измененная редакция, Изм. № 1).

1. ОБЩИЕ ПОЛОЖЕНИЯ

1.1. Бессточными системами золоудаления, исключающими загрязнение природных водоемов и грунтовых вод, являются оборотные системы гидрозолоудаления, в которых отсутствуют постоянные или периодические сбросы осветленной воды, а фильтрация воды через дамбы и ложе золоотвала либо полностью исключена, либо не вызывает загрязнения грунтовых вод в районе золоотвала выше пределов, допустимых для водных источников хозяйственно-бытового назначения.

К бессточным системам могут быть отнесены также системы сухого складирования золы и шлака при условии, что атмосферные, поверхностные, грунтовые и другие воды, контактирующие со складируемым золошлаковым материалом, не будут образовывать загрязненных стоков в природные водоемы или загрязнять выше допустимых пределов грунтовые воды в районе золоотвала.

1.2. Основным условием эксплуатации систем гидрозолоудаления (ГЗУ) в бессточном режиме является дефицитный водный баланс, когда количество поступающей в систему воды не превышает потери воды в результате ее испарения, заполнения пор складируемого золошлакового материала, использования осветленной воды и др. В районах, где осадки значительно превышают испарение, для обеспечения дефицитного водного баланса систем ГЗУ должны быть предусмотрены дополнительные мероприятия по испарению или использованию образующихся избытков воды.

Другим условием обеспечения бессточного режима является достаточно большая вместимость бассейна осветленной воды на золоотвале для компенсации годовых изменений количества воды, находящейся в системе. Уменьшение объема воды происходит из-за интенсивного испарения воды на золоотвале в летний период и намораживания льда зимой, а увеличение - из-за повышенного поступления воды с атмосферными осадками осенью и поступления паводковых вод весной.

Соблюдение этих двух условий позволяет исключить переполнение системы и вынужденный сброс образовавшихся излишков осветленной воды.

(Измененная редакция, Изм. № 1).

1.3. Выбор схемы золоудаления должен производиться с учетом следующих факторов:

- возможности образования солевых отложений в элементах системы и необходимости тех или иных мероприятий по предотвращению этих отложений или устранению их вредных последствий;

- возможности сокращения расхода воды на гидротранспорт и соответственно сокращения капитальных и эксплуатационных затрат на перекачку золошлаковой пульпы и осветленной воды;

- необходимости сокращения потребления природной воды;

- необходимости отгрузки сухой золы и обезвоженного шлака для последующего использования в строительстве и других отраслях народного хозяйства;

- возможности сокращения затрат на очистку сточных вод ТЭС путем использования этих вод для подпитки системы золоудаления;

- необходимости предотвращения коррозии и абразивного износа пульпопроводов.

2. СХЕМЫ БЕССТОЧНЫХ СИСТЕМ ЗОЛОУДАЛЕНИЯ

Выбор схемы золоудаления ТЭС определяется прежде всего типом устанавливаемых золоуловителей и химическим составом золы сжигаемого топлива, а также местными условиями конкретной электростанции (климатической зоной, типом золоотвала и его расстоянием от ТЭС, наличием потребителей золошлаковых отходов и др.).

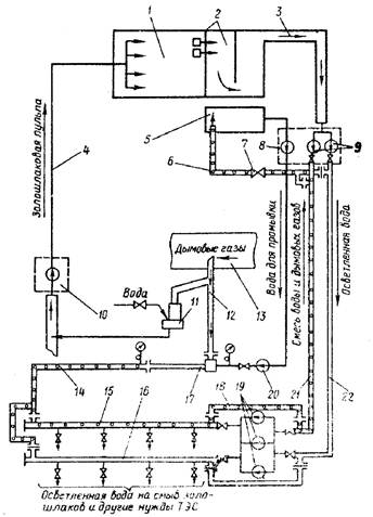
2.1. Принципиальная схема бессточной системы гидрозолоудаления

Принципиальная схема бессточной системы ГЗУ приведена на рис. 1. Вода, использованная для гидротранспорта золошлаковых отходов ТЭС, отделяется от основной части золы на золоотвале 1 и через шахтные колодцы 2 поступает в бассейн 3 для окончательного осветления. Бассейн осветленной воды, кроме того, выполняет роль емкости, компенсирующей изменения количества воды в системе, и кристаллизатора, устраняющего пересыщение осветленной воды малорастворимыми соединениями.

(Измененная редакция, Изм. № 1).

Описание: Безимени-1

Рис. 1. Принципиальная схема бессточной системы ГЗУ

Осветленная вода из бассейна насосами 4 по трубопроводам 7 перекачивается на электростанцию и подается к смывным насосам 8.

На электростанции осветленная вода используется для:

- орошения мокрых золоуловителей;

- подачи на золосмывные аппараты и гидрозатворы;

- охлаждения и смыва шлака из котлов;

- подачи на шлакодробилки и в побудительные сопла самотечных золошлаковых каналов;

- подачи на сальники уплотнения багерных насосов;

- промывки пульпопроводов перед выводом их в резерв или в ремонт;

- гидроуборки зольных помещений, топливоподачи и др.;

- очистки и обмывки поверхностей нагрева котлов и золоуловителей;

- других нужд электростанции и расположенных поблизости промышленных предприятий при условии, что использованная осветленная вода не будет в конечном итоге попадать в природные водоемы или грунтовые воды.

Использованная осветленная вода вместе с золошлаковыми остатками поступает к багерным насосам 6 и по пульпопроводам 5 перекачивается на золоотвал.

Загрязненные сточные воды ТЭС, сброс которых допускается водным балансом системы ГЗУ, направляются в золошлаковые каналы или непосредственно в бункер багерных насосов.

Маломинерализованные стоки с солесодержанием менее 1000 г/м3 и исходная вода, используемые для подпитки системы, должны направляться на орошение мокрых золоуловителей. При наличии только сухих золоуловителей эти стоки и исходная вода могут быть использованы для тех же целей, что и осветленная вода. Следует только иметь в виду, что смешение исходной воды и стоков, содержащих бикарбонаты, с осветленной водой недопустимо, если последняя имеет щелочную реакцию (рН ³ 11,0). В этом случае маломинерализованные стоки направляются в бункер багерных насосов или золовые и шлаковые каналы.

Общее количество сточных вод, содержащих бикарбонаты и смешиваемых со щелочной пульпой, не должно превышать 10 % расхода пульпы.

В приведенных ниже схемах золоудаления показаны не все потоки пульпы, осветленной воды и сточных вод, а только те, которые характерны для данной конкретной схемы и определяют ее отличие от других схем.

В принципиальной схеме и некоторых других схемах ГЗУ условно указаны установки для очистки трубопроводов от отложений 9 и для нейтрализации щелочной осветленной воды 10.

2.2. Схема раздельного удаления летучей золы и шлака

Раздельное внестанционное удаление летучей золы и шлака рекомендуется в случаях, когда котлы ТЭС имеют топки с жидким шлакоудалением. Гидротранспорт гранулированного шлака требует более высоких скоростей пульпы (1,7 - 2,0 м/с), что кроме увеличения энергозатрат вызывает повышенный абразивный износ пульпопроводов.

Для раздельного удаления гранулированного шлака целесообразно применять вместо багерных насосов эрлифтные установки, в меньшей степени подверженные абразивному износу, и располагать шлакоотвал на территории ТЭС или в непосредственной близости к ней. Шлакопроводы целесообразно защищать от абразивного износа втулками из каменного литья.

Схема раздельного удаления шлака и летучей золы может быть применена и при топках с твердым шлакоудалением, например, когда имеется потребитель шлака.

Схема пригодна для любых видов твердого энергетического топлива и любых типов золоулавливающих аппаратов.

По схеме, приведенной на рис. 2, шлаковая пульпа из шлаковых ванн 14 котлов поступает в зумпф эрлифтной установки 13, поднимается на необходимую высоту и затем самотеком направляется в шлакоотвал или шлакоотстойник 6. Осветленная вода из шлакоотвала насосом 12 возвращается на ТЭС.

Золовая пульпа из золоуловителей 9 по самотечным каналам 10 с побудительными соплами 11 поступает в приямок багерной насосной 5, откуда по пульпопроводам 4 перекачивается на золоотвал 3.

Осветленная вода собирается в бассейне 1, откуда насосами 2 по трубопроводам 7 возвращается на ТЭС.

Описание: Безимени-1

Рис. 2. Схема раздельного удаления летучей золы и шлаков

Осветленная вода с золоотвала и со шлакоотвала может быть смешана и использована для всех нужд, показанных в схеме на рис. 1. Однако при наличии на ТЭС мокрых золоуловителей воду из шлакоотвала, в меньшей степени пересыщенную солями, следует направлять на орошение коагуляторов Вентури 15 мокрых золоуловителей, а остаток - в напорные баки 8 для орошения каплеуловителей.

Маломинерализованные сточные воды с солесодержанием менее 1000 г/м3 следует направлять в зумпф эрлифта, а более минерализованные - в золовые каналы.

При щелочной реакции осветленной воды в схеме должны быть предусмотрены соответствующие установки для нейтрализации воды, поступающей на орошение мокрых золоуловителей, и для промывки трубопроводов от отложений.

2.3. Схема гидрозолоудаления ТЭС с сухими золоуловителями

На ТЭС, оборудованной сухими золоуловителями, целесообразно использовать систему аэрожелобов для сбора и транспорта уловленной летучей золы в пределах подбункерного помещения с последующим гидротранспортом ее на золоотвал. Такая схема по сравнению с чисто гидравлической позволяет в 2 - 4 раза сократить расход смывной воды, улучшить условия эксплуатации внутренней системы золоудаления, особенно для золы, обладающей цементирующими свойствами, обеспечить отбор сухой золы для использования.

В отдельных случаях вместо аэрожелобов может быть применена напорная или вакуумная система транспорта сухой золы.

По схеме, приведенной на рис. 3, летучая зола из золоуловителей 14 через пневмослоевые затворы или мигалки 15 поступает в аэрожелоба 16. По системе аэрожелобов зола собирается в концевой пневмослоевой затвор-переключатель 17, из которого может быть направлена либо для отгрузки потребителю, либо в смесительный аппарат 18 для получения золовой пульпы. Рекомендуется устанавливать 2 золосмесительных аппарата на каждый энергоблок (1 рабочий и 1 резервный). Эти аппараты целесообразно устанавливать возможно ближе к багерным насосным или на достаточной высоте, чтобы обеспечить транспорт пульпы до багерных насосов самотеком с минимальным разбавлением водой из побудительных сопл. Две конструкции золосмесительных аппаратов большой производительности разработаны Уралтехэнерго и Сибирским филиалом ВТИ. Конструкция пневмослоевых затворов и затворов-переключателей разработана СКБ ВТИ. При расположении устья золовых бункеров выше 5 - 6 м над уровнем входного отверстия смесительных аппаратов вместо аэрожелобов можно применять наклонные течки.

Шлаковая пульпа из шлаковых ванн котлов 10 вместе с золовой пульпой по самотечным каналам 9 с побудительными соплами 13 подается в приямки багерных насосов 8 и по пульпопроводам 6 перекачивается на золоотвал 1. Для транспорта шлаковой пульпы может быть использована схема раздельного удаления, представленная на рис. 2.

Осветленная на золоотвале вода через шахтные колодцы 2 поступает в бассейн осветленной воды 3 с разделительной дамбой 4 и затем по открытому каналу 5 подается к насосам 7, возвращается на ТЭС к смывным насосам 11 и используется на смыв золошлаков и другие нужды электростанции.

Описание: Безимени-1

Рис. 3. Схема гидрозолоудаления ТЭС с сухими золоуловителями

Подпитка системы должна осуществляться в первую очередь сточными водами ТЭС, направляемыми в золошлаковые каналы или приямки багерных насосов.

Схема пригодна для ТЭС, сжигающих любые виды твердого топлива. Выбор оборудования для схемы, вместимость бассейна осветленной воды, протяженность канала осветленной воды и необходимость сооружения установки 12 для периодической очистки трубопроводов от карбонатных отложений определяются составом золы сжигаемого топлива и местными условиями. Рекомендации по выбору оборудования приведены в разд. 4.

(Измененная редакция, Изм. № 1).

2.4. Схемы гидрозолоудаления ТЭС, оборудованных мокрыми золоуловителями

Схемы гидрозолоудаления ТЭС с мокрыми золоуловителями приведены на рис. 4, 5 и 6*. В части удаления шлака и внешней системы гидрозолоудаления эти схемы идентичны схеме, приведенной на рис. 3. Их отличие от схемы гидрозолоудаления ТЭС с сухими золоуловителями и одна от другой заключается в системе орошения мокрых золоуловителей.

Описание: Безимени-1

Рис. 4. Схема гидрозолоудаления ТЭС с мокрыми золоуловителями при нейтральной реакции осветленной воды

* Поз. 1 - 13 см. в описании рис. 3.

Описание: новый-1

Рис. 5. Схема гидрозолоудаления (ГЗУ) с интенсивным орошением мокрых золоуловителей

(Новая редакция, Изм. № 1).

Описание: Безимени-1

Рис. 6. Схема гидрозолоудаления ТЭС с мокрыми золоуловителями при щелочной реакции оборотной воды

Устойчивое и надежное орошение мокрых золоуловителей, особенно коагуляторов Вентури, является обязательным условием их нормальной эксплуатации и эффективной очистки газов от золы. Нарушение режима работы орошающих форсунок из-за образования солевых отложений или загрязнения содержащимися в воде механическими примесями приводит к изменению конфигурации или перекосу факела диспергированной воды и как следствие этого к образованию золовых отложений в коагуляторах Вентури. Поэтому для орошения коагуляторов Вентури мокрых золоуловителей пригодна оборотная вода, не образующая карбонатных, сульфатных и других солевых отложений, т.е. вода, не содержащая гидратной щелочи (рН ³ 10,5) и не имеющая пересыщения сульфатом кальция или другими плохо растворимыми солями.

Допускается содержание в орошающей воде взвешенных частиц механических примесей размером, вдвое меньшим, чем минимальный диаметр проходных сечений внутренних каналов форсунок.

Перечисленные условия должны соблюдаться и для воды, орошающей каплеуловители, хотя сопла, применяемые для этой цели, имеют большие по сравнению с форсунками проходные отверстия и могут быть очищены без остановки котла.

Схема орошения мокрых золоуловителей, приведенная на рис. 4, пригодна для систем гидрозолоудаления, в которых осветленная вода будет иметь рН менее 10,5. Такими системами являются оборотные системы ГЗУ теплоэлектростанций, сжигающих экибастузские и кизеловские угли, в золе которых практически отсутствует свободная окись кальция, а также угли Донецкого, Подмосковного, Карагандинского и Воркутинского бассейнов, имеющих достаточно высокое содержание серы и умеренное содержание в золе свободной окиси кальция.

Осветленная вода в таких системах может без предварительной обработки подаваться на орошение мокрых золоуловителей.

В мокрых золоуловителях с коагуляторами Вентури улавливается 95 - 97 % летучей золы и 3 - 4 % оксидов серы. Для повышения степени очистки газов от золы до 99 - 99,5 % мокрые золоуловители переводят в режим интенсивного орошения (ИРО), при котором плотность орошения коагуляторов Вентури увеличивается в 3 - 4 раза. В результате перевода мокрых золоуловителей на ИРО объем золотой пульпы, перекачиваемой на золоотвал, и осветленной воды, возвращаемой из золоотвала на ТЭС, увеличивается почти вдвое, что потребует соответственного увеличения количества насосов или размеров пульпопроводов и трубопроводов осветленной воды.

Для сокращения расхода пульпы и осветленной воды во внешней системе ГЗУ при переводе мокрых золоуловителей на ИРО рекомендуется схема с внутренним циклом орошения (рис. 5). В этой схеме пульпа из мокрых золоуловителей 15 поступает в грунтовые насосы 17 и далее в гидроциклоны 14.

Следует устанавливать по два насоса и два гидроциклона (рабочий и резервный) на один или два котла и размещать их рядом с соответствующими золоуловителями, причем насосы устанавливают на 10 - 20 см выше уровня пола зольного помещения и соединяются трубопроводами непосредственно с выходными отверстиями конусного днища золоуловителей без гидрозатворов.

Пульпа в гидроциклонах разделяется на два потока. Примерно 70 % воды и 25 % золы образуют поток частично осветленной пульпы, которая используется для орошения каплеуловителей 15 и для подачи в шлаковые ванны котлов 10.

Сгущенная пульпа, объем которой составляет примерно одну треть от объема поступающей в гидроциклон пульпы, по трубопроводам направляется в бункер багерных насосов 8 и вместе со шлаковой пульпой перекачивается на золоотвал. Орошение коагуляторов Вентури 16 и питание побудительных сопл в шлаковом канале ведется осветленной водой от насосов 2.

Самотечные каналы для золовой пульпы не используются, поскольку подача золовой пульпы от гидроциклонов до багерной производится по напорным трубопроводам.

Осветленная вода, которая ранее подавалась в побудительные сопла золовых каналов, используется для орошения коагуляторов Вентури.

В мокрых золоуловителях, работающих в режиме ИРО, увеличивается также поглощение оксидов серы до 10 - 12 %. Этого количества поглощаемых оксидов серы достаточно для нейтрализации щелочных компонентов золы углей Кузнецкого, Печорского, Львовско-Волынского и Иркутского месторождений.

При сжигании этих углей и использовании схемы, изображенной на рис. 5, осветленная вода будет иметь рН < 10,5 и будет пригодна для орошения коагуляторов Вентури без какой-либо предварительной обработки.

Для электростанций, сжигающих торф и угли, в золе которых содержание свободной окиси кальция превышает 2 %, циркулирующая в системе ГЗУ вода будет иметь щелочную реакцию (pH > 11,0). Для таких электростанций рекомендуется схема ГЗУ (рис. 6). По этой схеме орошение каплеуловителей 18 осуществляется щелочной осветленной водой, подаваемой без всякой обработки в напорные баки 14. Поскольку линии подачи щелочной осветленной воды и сопла будут зарастать карбонатными отложениями, каплеуловители снабжаются двумя поясами орошения с самостоятельными подводами от напорного бака, одним рабочим и одним резервным. По мере зарастания сопл проводят их очистку механическим способом или промывкой кислотой.

Остальная часть орошающей воды поступает на установку для нейтрализации щелочи 16 и затем насосом 17 подается на форсунки коагуляторов Вентури 15 золоуловителей. При этом удельный расход воды на орошение каплеуловителей необходимо увеличить с 0,05 до 0,2 кг на 1 м3 газов (при нормальных условиях). Это позволит увеличить поглощение окислов серы из дымовых газов и уменьшить щелочность воды, циркулирующей в системе ГЗУ.

Как и во всех системах со щелочной осветленной водой в схеме предусматривается установка 12 для периодической очистки трубопроводов осветленной воды от отложений.

В бессточных системах ГЗУ с мокрыми золоуловителями осветленная вода может быть насыщена сульфатом кальция. В этом случае для предотвращения сульфатных отложений на внутренних орошаемых поверхностях золоуловителей необходимо добавлять в часть осветленной воды, которая подается на орошение коагуляторов Вентури, 20 - 30 % исходной воды или маломинерализованных стоков.

Для этого целесообразно питание форсунок коагуляторов Вентури 17 мокрых золоуловителей 14 вести от отдельной группы насосов 18, подключенных к сборному баку 15, в который кроме осветленной воды направляют все маломинерализованные стоки и необходимую добавку исходной воды.

На электростанциях, сжигающих кизеловский, подмосковный и экибастузский угли и оборудованных мокрыми золоуловителями, пульпа, поступающая в багерную насосную, может иметь кислую реакцию. В этом случае для предотвращения коррозии пульпопроводов в схеме ГЗУ необходимо предусмотреть установку для нейтрализации пульпы 16, например, путем добавок щелочных стоков водоподготовительной установки или раствора извести.

Для экибастузского угля возможна нейтрализация кислой пульпы без добавок щелочных реагентов путем выдержки пульпы при интенсивном перемешивании в течение 10 - 15 минут. Такую нейтрализацию целесообразно проводить в эрлифтной установке с зумпфом вместимостью, обеспечивающей требуемое время выдержки кислой пульпы.

(Измененная редакция, Изм. № 1).

2.5. Нейтрализация щелочной осветленной воды оборотных систем ГЗУ

В системах гидрозолоудаления ТЭС, оборудованных мокрыми золоуловителями, со щелочной реакцией осветленной воды необходимо предусматривать установку для нейтрализации той части осветленной воды, которая используется для орошения коагуляторов Вентури.

На рис. 7 приведена схема нейтрализации щелочной осветленной воды соляной кислотой. Часть щелочной осветленной воды с золоотвала поступает в бак-нейтрализатор 3, оборудованный перемешивающим устройством 4. В этот же бак насосом-дозатором 2 добавляют необходимое количество соляной кислоты из хранилища 1 и направляют маломинерализованные стоки и исходную воду, если добавка такой воды требуется для подпитки всей системы ГЗУ.

Дозировка кислоты в бак-нейтрализатор определяется по показаниям рН-метра 5, устанавливаемого на сливе из бака.

Нейтрализованная вода насосом 6 подается на орошение коагуляторов Вентури золоуловителей. Систему подачи для обеспечения стабильного давления перед орошающими форсунками целесообразно оборудовать автоматическим регулятором 7, действующим от первичного преобразователя (датчика) давления.

Описание: Безимени-1

Рис. 7. Схема нейтрализации щелочной оборотной воды соляной кислотой

Количество технической (20 %) соляной кислоты, необходимое для нейтрализации осветленной воды со щелочностью 10 моль/м3, в расчете на 1000 МВт установленной мощности электростанции составит примерно 0,3 кг/с. Из-за столь высокой потребности в кислоте эта схема нейтрализации может быть рекомендована только для электростанций небольшой мощности или в качестве временной или резервной установки до освоения более экономичных схем нейтрализации.

К таким схемам могут быть отнесены схемы нейтрализации щелочной осветленной воды дымовыми газами, которые в настоящее время проходят опытно-промышленную проверку. Преимуществом схем нейтрализации воды углекислотой дымовых газов является не только возможность экономии соляной кислоты, но и некоторая деминерализация осветленной воды в результате осаждения образующегося при нейтрализации карбоната кальция.

На рис. 8 приведена схема нейтрализации щелочной осветленной воды дымовыми газами, разработанная ВТИ совместно с Калининским политехническим институтом и Северо-Западным отделением ВНИПИЭнергопрома.

Описание: Безимени-1

Рис. 8. Нейтрализация щелочной оборотной воды дымовыми газами по схеме ВТИ

По этой схеме щелочная вода с золоотвала насосом 1 с напором не менее 250 м подается в водогазовый эжектор 2; дымовые газы отбираются в эжектор за счет разрежения, создаваемого в его газовой камере. Для исключения попадания воды в газоход 3 имеется аварийный сброс через гидрозатвор 7 в ближайший золошлаковый канал. Эжектор присоединен непосредственно к вертикальной полой колонне 4. Смесь воды и дымовых газов из эжектора поднимается по колонне 4 и поступает в колонну 5, выполняющую одновременно роль сепаратора. В смесительной камере эжектора и в колоннах происходит взаимодействие углекислоты дымовых газов со щелочной осветленной водой с образованием карбоната кальция.

Нейтрализованная вода направляется в осветлитель 6 для отделения карбоната кальция. Часть осадка осаждается в нижней части колонн. Весь отделенный осадок из осветлителя и колонн направляется в багерную насосную и перекачивается с золой на золоотвал. Осветленная вода из осветлителя насосом 12 направляется в коллектор 11 и затем используется для орошения коагуляторов Вентури.

Система подачи нейтрализованной воды оборудуется рН-метром 13 для контроля степени нейтрализации и устройствами для автоматического регулирования давления 8 и 9 воды перед форсунками мокрых золоуловителей.

В процессе нейтрализации часть образующегося карбоната кальция будет оседать на внутренних поверхностях оборудования. В наибольшей степени эти отложения будут образовываться в колонне 4. Для очистки системы от отложений предусматривается периодическое переключение насоса 1 и эжектора 2 со щелочной воды на нейтрализованную воду, подаваемую к насосу от осветлителя по трубопроводам 10.

Для возможности проведения такой очистки без прекращения подачи воды на мокрые золоуловители в схеме предусмотрено две самостоятельно работающие установки по нейтрализации с производительностью каждой, соответствующей потребности нейтрализованной воды на орошение коагуляторов Вентури мокрых золоуловителей. Одна установка всегда работает в режиме нейтрализации щелочной воды, а другая - в режиме промывки от образовавшихся отложений или находится в ремонте или резерве.

Сброс маломинерализованных стоков и технической воды для подпитки всей системы ГЗУ осуществляется в осветлитель 6.

До промышленной проверки схема нейтрализации щелочной воды дымовыми газами может быть рекомендована как опытная, с обязательным участием ВТИ в разработке проекта установки и пусконаладочных работах.

(Измененная редакция, Изм. № 1).

2.6. Очистка трубопроводов системы гидрозолоудаления от карбонатных отложений промывкой смесью воды и дымовых газов

В оборотных системах гидрозолоудаления со щелочной реакцией осветленной воды необходимо предусматривать периодическую очистку магистральных трубопроводов, коллекторов и насосов осветленной воды от отложений, состоящих в основном из карбоната кальция.

На рис. 9 приведена схема очистки трубопроводов и коллекторов осветленной воды промывкой смесью воды и дымовых газов.

Описание: Безимени-1

Рис. 9. Схема очистки трубопроводов систем гидрозолоудаления от карбонатных отложений промывкой смесью воды и дымовых газов

Промывочная вода насосом 20, развивающим напор не менее 2 МПа, подается к водогазовому эжектору 17. Отбор дымовых газов в эжектор из газохода 13 осуществляется по газопроводу 12 с отводом к гидрозатвору 11 для предотвращения попадания воды в газоход. Отбор газов производится без каких-либо дополнительных устройств только за счет разрежения, создаваемого в газовой камере эжектора. Вода из гидрозатвора направляется в приямок багерной насосной 10.

Трубопроводы, на период промывки, отключаются от системы ГЗУ. Целесообразно промывать одновременно один коллектор и один магистральный трубопровод осветленной воды. Водогазовая смесь из эжектора по трубопроводу 14 подается в концевой участок коллектора 15, выведенного для промывки. Другой конец коллектора перемычкой 18 соединяется с концом трубопровода возврата осветленной воды 21.

Водогазовая смесь проходит по всему трубопроводу до задвижки перед насосами осветленной воды и затем по трубопроводу 6 сбрасывается в специальный бассейн-отстойник 5. На этом трубопроводе установлена задвижка 7, предназначенная для поддержания максимально возможного давления водогазовой смеси в очищаемых трубопроводах.

Осветленная вода из бассейна 2 золоотвала 1 подается по каналу 3 к насосам 9 и далее по резервному трубопроводу 22 и коллектору 16 - к соплам и смывным аппаратам.

Промывочная вода из отстойника насосом 8 подается к высоконапорному насосу 20. Для возврата промывочной воды может быть использован резервный пульпопровод 4 или отдельный трубопровод, предназначенный только для этой цели (на рис. 9 не приведен).

Подробные рекомендации по расчету и эксплуатации установки для промывки изложены в «Руководящих указаниях по проектированию и эксплуатации установок для очистки трубопроводов гидрозолоудаления от карбонатных отложений» (М.: СПО ОРГРЭС, 1975).

Для очистки насосов осветленной воды и примыкающих к ним участников трубопроводов до задвижек может быть рекомендована промывка ингибированной 5 %-й соляной кислотой.

(Измененная редакция, Изм. № 1).

3. СХЕМЫ СУХОГО УДАЛЕНИЯ ЖГУЧЕЙ ЗОЛЫ

Системы удаления сухой летучей золы для ее последующего использования или складирования сухими методами могут сооружаться для всей электростанции или для отдельных энергоблоков в зависимости от потребности в летучей золе, сокращения расхода воды в системе ГЗУ и др.

На рис. 10 приведена схема сухого удаления летучей золы, резервированная системой гидравлического удаления.

Летучая зола из сухих золоуловителей 8 аэрожелобами 11 собирается к пневматическим насосам 12 и по трубопроводам 4 перекачивается в хранилища большой емкости 3, откуда отгружается потребителю. Избыток золы поступает в смывной аппарат 2 и перекачивается на золоотвал 1.

Шлак из котлов 5 по каналам 7 с побудительными соплами 9 удаляется гидравлическим путем в шлакоотстойник 6. Вода из шлакоотстойника насосом 10 возвращается для повторного использования.

Такую схему следует применять для всех ТЭС с сухими золоуловителями, даже если потребность в сухой золе будет меньше, чем количество золы, улавливаемой золоуловителями.

Если потребляется вся зола или применяется метод сухого складирования летучей золы, можно использовать схему, приведенную на рис. 11.

По этой схеме летучая зола из бункеров сухих золоуловителей (электрофильтров) 7 через пневмослоевые затворы 8 поступает в сборные золовые бункеры достаточно большой вместимости 9, располагаемые непосредственно под золоуловителями.

Из сборных бункеров сухая зола загружается в цементовозы 13 для отправки потребителю или через шнековое увлажняющее устройство 11 в открытые самосвалы 12 для перевозки на сухой золоотвал.

Вода для увлажнения золы по трубопроводу 10 подается из системы шлакоудаления.

Шлак из топок котлов 2 смывается водой, проходит через шлакодробилки 3 и насосами 6 перекачивается в бункер 1 для обезвоживания. Отделенная от шлака вода собирается в сборном баке 4 и насосами 5 направляется на смыв шлака и на увлажнение летучей золы. Обезвоженный шлак самосвалами вывозится потребителю или на шлакоотвал.

(Измененная редакция, Изм. № 1).

4. ВЫБОР ОБОРУДОВАНИЯ ДЛЯ БЕССТОЧНЫХ СИСТЕМ ЗОЛОУДАЛЕНИЯ

Надежность работы бессточных систем золоудаления и возможность обеспечения дефицитного баланса воды зависят от выбора оборудования (насосов, трубопроводов и др.) в части его расходных характеристик, размеров и необходимого резервирования.

Расходные характеристики багерных насосов определяются количеством золошлаковой пульпы, поступающей от котлов и золоуловителей при максимальной нагрузке ТЭС, включая воду, подаваемую на побудительные сопла, на уплотнение сальников багерных насосов и т.д., а также стоки, сбрасываемые в золошлаковые каналы или непосредственно в приямок багерных насосов.

Описание: Безимени-1

Рис. 10. Схема пневмотранспорта летучей золы с резервной системой гидрозолоудаления

Описание: Безимени-1

Рис. 11. Схема удаления летучей золы и шлаков колесным транспортом

На каждый рабочий багерный насос предусматривается установка двух насосов такого же типа (один резервный и один ремонтный). От каждого рабочего и каждого резервного багерного насоса на золоотвал прокладываются пульпопроводы из стальных труб. Внутренний диаметр пульпопроводов определяется исходя из расходных характеристик багерных насосов и минимальной скорости пульпы, исключающей оседание золошлаковых частиц. Целесообразно непосредственное подключение пульпопроводов к багерным насосам (без отключающих задвижек).

Насосы и трубопроводы для возврата осветленной воды с золоотвала должны обеспечивать максимальную потребность в осветленной воде электростанции, включая промывку пульпопроводов перед выводом их в резерв или ремонт. Исходя из предположения, что в промывке одновременно будет находиться не более одного пульпопровода, максимальный расход насосов осветленной воды должен быть не менее суммарного расхода всех рабочих багерных насосов плюс расход одного самого мощного багерного насоса.

На каждый рабочий насос осветленной воды следует предусматривать один резервный насос.

Диаметр трубопровода осветленной воды определяется расходной характеристикой соответствующего насоса и гидравлическим сопротивлением тракта. В системах со щелочной реакцией осветленной воды обязательно предусматривается сооружение одного резервного трубопровода осветленной воды для возможности периодической очистки трубопроводов от карбонатных отложений. Необходимо также для таких систем диаметры всех трубопроводов осветленной воды или напор соответствующих насосов увеличить на 20 %, чтобы образующиеся в период между промывками отложения не препятствовали подаче на электростанцию требуемого количества осветленной воды.

Для подачи осветленной воды на смывные и пробудительные сопла и другие нужды на электростанции обычно устанавливают несколько групп дополнительных насосов соответствующего расхода и напора. Эти насосы целесообразно подключать к магистральным трубопроводам осветленной воды. Необходимость установки перед насосами промежуточных емкостей оговаривается в описании соответствующих схем ГЗУ. В системах со щелочной реакцией осветленной воды следует рассмотреть возможность отказа от установки отдельных смывных насосов при условии соответствующего увеличения напора насосов для перекачки осветленной воды из золоотвала.

Для подачи осветленной воды от смывных насосов к золоуловителям, шлаковым ваннам котлов и побудительным соплам вдоль главного корпуса электростанции прокладываются коллекторы. В системе со щелочной осветленной водой эти коллекторы должны иметь 100 %-й резерв для возможности очистки их от отложений.

Трубопроводы подачи осветленной воды от коллекторов к багерным насосам для промывки пульпопроводов не резервируются, поскольку эти трубопроводы находятся в работе лишь небольшую часть времени.

В золоотвалах бессточных систем гидрозолоудаления должны быть предусмотрены необходимые противофильтрационные мероприятия, а также специальный бассейн осветленной воды. Вместимость этого бассейна, определенная по разности максимального и минимального уровней воды, должна обеспечивать компенсацию потерь или поступлений воды в систему в разное время года.

Для систем со щелочной реакцией осветленной воды, кроме того, необходимо, чтобы время пребывания воды в бассейне было не менее 150 - 200 ч. Для таких систем целесообразно осветленную воду на электростанцию подавать по самотечному каналу или подземному коллектору большого сечения (не менее 3´3 м). Резервирование таких каналов и коллекторов не требуется.

Рекомендации по выбору оборудования, необходимого для конкретных схем золоудаления, даны в описании этих схем.

СОДЕРЖАНИЕ

 

 



© 2013 Ёшкин Кот :-)