Unified system of corrosion and ageing protection. Vulcanized rubber. Method of accelerated determination to ozone resistance 

Информационная система
«Ёшкин Кот»

XXXecatmenu

zgerb

ГОСУДАРСТВЕННЫЙ СТАНДАРТ СОЮЗА ССР

ЕДИНАЯ СИСТЕМА ОТ КОРРОЗИИ И СТАРЕНИЯ

РЕЗИНЫ

МЕТОДЫ УСКОРЕННЫХ ИСПЫТАНИЙ НА СТОЙКОСТЬ
К ОЗОННОМУ И ТЕРМОСВЕТООЗОННОМУ СТАРЕНИЮ

ГОСТ 9.026-74

ИПК ИЗДАТЕЛЬСТВО СТАНДАРТОВ

Москва

ГОСУДАРСТВЕННЫЙ СТАНДАРТ СОЮЗА ССР

Единая система защиты от коррозии и старения

РЕЗИНЫ

Методы ускоренных испытаний на стойкость
к озонному и термосветоозонному старению

Unified system of corrosion and ageing protection.
Vulcanized rubber. Methods of accelerated determination
to ozone and thermolightozone resistance

ГОСТ
9.026-74

Дата введения 01.07.76

Настоящий стандарт распространяется на резины и резиновые изделия и устанавливает методы ускоренных испытаний на стойкость к озонному и термосветоозонному старению при статической или динамической деформации растяжения.

Сущность методов заключается в том, что образцы подвергают статической или динамической деформации растяжения в среде озонированного воздуха при заданных концентрациях озона, энергетической освещенности и температуре и определяют стойкость резин к указанным воздействиям по одному или нескольким характерным показателям:

наличию или отсутствию трещин после заданной продолжительности старения при визуальном осмотре, (tт);

продолжительности старения до появления первых трещин, обнаруживаемых при визуальном осмотре (tи);

продолжительности старения до разрыва образца (tр);

коэффициенту озонного старения по условной прочности при растяжении (Ko);

коэффициенту термосветоозонного старения по условной прочности при растяжении (Kтсо);

максимальной объемной доли озона, при которой в течение заданной продолжительности старения не наблюдается растрескивания образцов (сmax);

пороговой деформации - максимальному значению статической деформации растяжения, при котором на образце, испытанном в заданных условиях после заданной продолжительности старения, отсутствуют трещины при визуальном осмотре (Еп).

Метод предназначен для:

контроля резин и резиновых изделий на стойкость к озонному и термосветоозонному старению при определении tт, tи, Ko, Kтсо;

классификации и контроля резин по стойкости к озонному и термосветоозонному старению при определении сmax и Еп;

сравнительной оценки стойкости резин к озонному и термосветоозонному старению при определении tр.

Показатель устанавливают в стандартах или технических условиях на резины или резиновые изделия.

(Измененная редакция, Изм. № 1, 4).

1. ОТБОР ОБРАЗЦОВ

1.1. Образцы изготавливают в соответствии с ГОСТ 269 и требованиями, изложенными ниже.

1.2. Образцы для испытаний в виде пластин вулканизуют в пресс-формах. Шероховатость рабочих поверхностей пресс-форм по ГОСТ 2789 не должна превышать Ra = 0,8.

(Измененная редакция, Изм. № 2).

1.3. Образцы для определения tт, tи, сmax и Еп должны иметь размеры {(120,0 ± 1,0) ´ (10,0 ± 0,5) ´ (2,0 ± 0,2)} мм; для определения tр - {(120,0 ± 1,0) ´ (10,0 ± 0,5) ´ (0,5 ± 0,1)} мм.

Образцы вырубают штанцевым ножом из пластин соответствующей толщины. Размеры образцов, кроме толщины, определяются размерами штанцевых ножей и после вырубки не контролируют.

Образцы для определения Ko и Kтсо вырезают из пластин толщиной (1,0 ± 0,1) мм или (2,0 ± 0,2) мм в виде полос шириной не менее 25 мм, из которых до и после озонного старения вырубают лопатки штанцевым ножом, предназначенным для изготовления образцов типа I или II по ГОСТ 270.

При определении стойкости к термосветоозонному старению по указанным показателям допускается использовать образцы толщиной (1,0 ± 0,2) мм.

Допускается испытывать образцы с наплывом по концам. Форма и размеры пластин для вырубки образцов с наплывом и устройство для их растяжения приведены в рекомендуемом приложении 3.

Способ изготовления образцов из изделий и их размеры должны быть установлены в стандартах или технических условиях на резины или резиновые изделия.

(Измененная редакция, Изм. № 1, 2, 3).

1.4. Длина рабочего участка нерастянутого образца по внутренним краям меток должна быть (60,0 ± 0,5) мм.

1.5. Образцы испытывают не ранее чем через 16 ч и не позднее, чем через 28 суток после вулканизации. Это требование не распространяется на образцы, изготовленные из хранившихся или эксплуатировавшихся изделий.

Образцы хранят в условиях, исключающих воздействие света, озона при температуре (23 ± 2) °С.

(Измененная редакция, Изм. № 1, 4).

1.6. Закрепляемые в зажимах части образцов защищают липкой поливинилхлоридной электроизоляционной лентой по ГОСТ 16214.

При разрушении образцов около зажимов или по ребрам проводят повторные испытания, при этом части образцов, закрепляемые в зажимах и прилегающие к ним от 1 до 2 мм рабочего участка, а также ребра и прилегающие к ним части рабочего участка шириной не более 1,0 мм покрывают перед испытанием 2 - 3 слоями озоностойкого покрытия марки ПЭ-37 по техническим условиям.

(Измененная редакция, Изм. № 1).

1.7. Для определения каждого из показателей (tт, tи, Ko, Kтсо и сmax) должно быть не менее пяти образцов.

Для определения Еп должно быть не менее трех образцов при каждом выбранном значении деформации.

(Измененная редакция, Изм. № 2, 3).

2. АППАРАТУРА

2.1. Установка для испытаний должна состоять из испытательной камеры, генератора озона и устройства для определения концентрации озона.

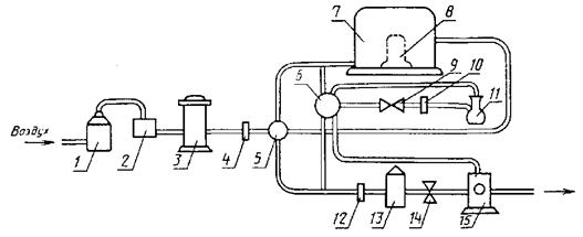
Рекомендуемая схема прохождения озонированного воздуха через установку приведена на чертеже.

Воздух, поступающий на озонирование, должен быть очищен от пыли и органических примесей. Относительная влажность воздуха должна быть не более 65 %. Очистка и осушение воздуха проводятся в колонках, заполненных осушителем - силикагелем по ГОСТ 3956 и в поглотительных фильтрах.

Для испытания на стойкость к термосветоозонному старению камера должна быть снабжена ксеноновой лампой со светофильтром.

Схема прохождения озонированного воздуха через установку

1

1 - осушитель; 2 - фильтр поглотительный; 3 - озонатор; 4, 10, 12- ротаметр; 5 - распределительный кран; 6 - кран системы отбора проб; 7 - камера для испытаний; 8 - ксеноновая лампа со светофильтром (только в установке для испытаний на термосветоозонностойкость); 9, 14 - регулировочный вентиль; 11 - колба для отбора проб; 13 - камера разложения озона; 15 - вакуумный насос

(Измененная редакция, Изм. № 3).

2.2. Установка должна обеспечивать:

проведение испытаний образцов в среде озонированного воздуха, получаемого превращением в озон части кислорода воздуха;

генерирование озона в пределах объемных долей* озона от 2,5×10-5 до 1,0×10-1 %;

* Допускается применять установки, обеспечивающие генерирование озона в любом диапазоне указанного предела концентраций.

постоянство заданной концентрации озона в камере в течение времени проведения испытания;

контроль концентрации озона до входа в камеру и на выходе из камеры (или в камере);

непрерывность потока озонированного воздуха через камеру во время отбора проб воздуха в процессе испытаний;

равномерное воздействие озонированного воздуха на все образцы;

скорость потока озонированного воздуха в камере не менее 8 мм/с, измеряемую с предельной допускаемой погрешностью ± 10 %.

поглощение, разложение или удаление отработанного озонированного воздуха;

отсутствие попадания на образцы прямых солнечных лучей;

поддержание в камере заданной температуры с предельной допускаемой погрешностью ± 2 °С;

статическую деформацию растяжения образцов в диапазоне от 0 до 50 % с предельной допускаемой погрешностью ± 2 % и динамическую деформацию растяжения (30 ± 2) % в расчете на длину рабочего участка недеформированного образца с частотой (10 ± 1) или (30 ± 1) циклов в минуту;

возможность наблюдения за состоянием поверхности образцов в камере в процессе испытаний.

Допускается использовать установку, в которой концентрацию озона контролируют только на выходе из камеры (или в камере).

Для испытания на стойкость к термосветоозонному старению установка должна обеспечивать:

воздействие на образцы светового потока с длиной волны в УФ-области не ниже 210 нм;

энергетическую освещенность образцов в пределах 250 - 600 Вт/м2 с допускаемой погрешностью измерения ± 10 %;

размещение образцов параллельно оси лампы и равномерное воздействие светового потока на образцы.

Отношение суммарной незащищенной поверхности испытуемых образцов к расходу воздуха, проходящего через камеру, должно составлять не более 12 с×мм-1.

(Измененная редакция, Изм. № 2, 3, 4).

2.3. Установка должна быть снабжена съемными струбцинами, кассетами и устройствами для растяжения образцов.

(Измененная редакция, Изм. № 1).

2.4. (Исключен, Изм. № 2).

2.5. Все узлы и детали установки должны быть изготовлены из озоностойких материалов.

2.6. Для измерений применяют металлическую измерительную линейку по ГОСТ 427 и толщиномер по ГОСТ 11358.

(Введен дополнительно, Изм. № 1, 2).

2.7. Для осмотра образцов применяют лупу по ГОСТ 25706, обеспечивающую семикратное увеличение.

(Введен дополнительно, Изм. № 3).

3. ПОДГОТОВКА К ИСПЫТАНИЯМ

3.1. Образцы для испытаний в условиях статической деформации растяжения закрепляют в кассетах и испытывают при определении tт, tи, tр, Ko, Kтсо и сmax при одном, а при определении Еп не менее, чем при четырех значениях деформации, которые выбирают из следующего ряда: (5 ± 1), (10 ± 1), (15 ± 2), (20 ± 2), (30 ± 2), (40 ± 2), (50 ± 2), (60 ± 2) и (80 ± 2) %.

Значения деформации должны быть установлены в стандартах или технических условиях на резины или резиновые изделия.

Образцы в кассетах предварительно выдерживают на воздухе в течение (72 ± 1) ч при (23 ± 2) °С, если озонное старение проводят при (23 ± 2), (30 ± 2) или (40 ± 2) °С или в течение (24 ± 0,5) ч при 50 ± 2 °С, если озонное старение проводят при (50 ± 2) °С.

В технически обоснованных случаях допускается выдерживать образцы перед испытанием в течение 40 мин при 23 ± 2 °С.

Способ подготовки к испытаниям образцов из изделий должен быть установлен в стандартах или технических условиях на резиновые изделия.

(Измененная редакция, Изм. № 1, 2).

3.2. Образцы для испытаний в условиях динамической деформации закрепляют в струбцинах.

3.3. (Исключен, Изм. № 1).

3.4. Определяют условную прочность при растяжении образцов до озонного или термосветоозонного старения по ГОСТ 270.

(Измененная редакция, Изм. № 1).

4. ПРОВЕДЕНИЕ ИСПЫТАНИЙ

4.1. Образцы, подготовленные по п. 3.1, помещают в камеру.

4.2. Образцы, подготовленные по п. 3.2, помещают в камеру, подвергают исходной статической деформации растяжения (10 ± 2) % и в процессе испытаний подвергают динамической деформации растяжения (30 ± 2) % в расчете на длину рабочего участка недеформированного образца с частотой (10 ± 1) или (30 ± 1) циклов в минуту.

Допускается проводить испытания в условиях динамической деформации при других значениях исходной статической и динамической деформаций, соответствующих условиям эксплуатации изделий и установленных в стандартах или технических условиях на резины или резиновые изделия.

4.3. Испытания для определения tт, tи, tр, Ko, Kтсо и Еп проводят при одном из следующих значений объемной доли озона, %: (2,5 ± 0,5)×10-5, (5,0 ± 0,5)×10-5, (10,0 ± 1,0)×10-5 или (2,0 ± 0,2)×10-4.

Допускается испытывать резины на основе озоностойких полимеров и резины со специальной защитой при более высоких концентрациях озона, указанных в п. 2.2. Отклонение от средних значений концентраций не должно быть более 10 %.

Концентрации озона устанавливают в соответствии со стандартами или техническими условиями на резины и резиновые изделия.

Испытание на стойкость к термосветоозонному старению проводят при энергетической освещенности образцов 280 или 560 Вт/м2. Значения освещенности устанавливают в стандартах или технических условиях на резины или резиновые изделия.

(Измененная редакция, Изм. № 1, 2, 3).

4.4. Отсчет времени испытаний начинают спустя 5 мин после начала пропускания озонированного воздуха требуемой концентрации через испытательную камеру при заданных температуре и освещенности образцов.

Рекомендуемая скорость потока озонированного воздуха в камере должна быть от 12 до 16 мм/с. Скорость потока определяют как отношение потока воздуха в камере, мм3/с, к площади поперечного сечения камеры, мм2, перпендикулярного потоку воздуха.

Концентрацию озона в процессе испытания определяют не реже одного раза в 2 ч по методу, указанному в приложениях 1 и 2.

Допускается применение других методов определения концентрации озона, обеспечивающих определение требуемой концентрации с заданной точностью.

Не допускается проводить старение в одной камере резин разной природы.

(Измененная редакция, Изм. № 3, 4).

4.5. Испытания проводят при одной из следующих температур: (23 ± 2), (30 ± 2), (40 ± 2) или (50 ± 2) °С.

Температуру испытаний устанавливают в стандартах или технических условиях на резины или резиновые изделия.

Продолжительность старения для определения tт, Ko, Kтсо, сmax, Еп устанавливают в стандартах или технических условиях на резины или резиновые изделия, которую выбирают из ряда: 1, 2, 4, 8, 16, 24, 48, 72 и 96 ч. В обоснованных случаях допускается большая продолжительность и перерывы при старении. При вынужденных перерывах образцы хранят в темноте в отсутствии озона при температуре (23 ± 2) °С и относительной влажности не более (50 ± 5) %.

(Измененная редакция, Изм. № 1, 2, 4).

4.6. Осмотр образцов при определении tи и tр проводят не реже, чем через следующие промежутки времени:

6 мин - при испытаниях до 1 ч;

20 мин - при испытаниях от 1 до 4 ч;

60 мин - при испытаниях от 4 до 16 ч;

120 мин - при испытаниях свыше 16 ч.

Осмотр образцов при определении tт, Еп проводят после заданной продолжительности старения, которую выбирают по п. 4.5.

(Измененная редакция, Изм. № 1, 2).

4.7. Определяют условную прочность при растяжении образцов после озонного или термосветоозонного старения по ГОСТ 270.

4.5 - 4.7. (Измененная редакция, Изм. № 1, 3).

4.8. (Исключен, Изм. № 2).

5. ОБРАБОТКА РЕЗУЛЬТАТОВ

5.1. За результат испытаний принимают:

среднее арифметическое значение показателей не менее пяти образцов (продолжительности старения до разрыва образца, коэффициента озонного старения, коэффициента термосветоозонного старения, которое вычисляют в соответствии с требованиями ГОСТ 269, максимальную концентрацию озона, при которой в течение заданной продолжительности старения не наблюдается растрескивания образцов;

наличие или отсутствие трещин после заданной продолжительности старения на каждом образце при визуальном осмотре;

продолжительность старения, в течение которой появились первые трещины на одном из образцов при визуальном осмотре;

пороговую деформацию, при которой ни на одном образце не обнаружены трещины после заданной продолжительности старения при визуальном осмотре.

(Измененная редакция, Изм. № 2, 3).

5.2. Коэффициент озонного старения вычисляют по формуле

где  - условная прочность при растяжении до озонного старения, определяемая по п. 3.4, МПа (кгс/см2);

 - условная прочность при растяжении после озонного старения, определяемая по п. 4.7, МПа (кгс/см2).

Коэффициент термосветоозонного старения вычисляют по формуле

где  - условная прочность при растяжении до термосветоозонного старения, определяемая по п. 3.4, МПа (кгс/см2);

 - условная прочность при растяжении после термосветоозонного старения, определяемая по п. 4.7, МПа (кгс/см2).

(Измененная редакция, Изм. № 1, 3).

5.3. (Исключен, Изм. № 1).

5.4. Сопоставимыми считают результаты испытаний при одинаковых: размерах и способах изготовления образцов;

условиях испытаний (температура, деформация, концентрация озона, скорость потока, энергетической освещенности);

загрузке камеры;

способе отбора проб (по выбору места) для определения концентрации озона;

продолжительности хранения изделий до изготовления из них образцов.

5.5. Результаты испытаний записывают в протокол, который должен содержать следующие данные:

дату испытаний;

условное обозначение резины или изделия;

порядковый номер образца;

размер образца, мм;

температуру испытания, °С;

тип (номер установки);

объемную долю озона, %;

энергетическую освещенность образцов, Вт/м2;

скорость потока озонированного воздуха, мм/с;

место отбора пробы озонированного воздуха.

В зависимости от условий испытаний и определяемого показателя в протоколе испытаний должны быть приведены следующие данные:

продолжительность выдержки образцов до старения, ч;

температура выдержки образцов до старения, °С;

статическая и динамическая деформация растяжения, %;

частота динамической деформации, цикл/мин;

продолжительность старения до появления первых трещин, ч;

продолжительность старения до разрыва образца, ч;

продолжительность старения для определения коэффициента озонного или термосветоозонного старения, ч;

условная прочность при растяжении до озонного или термосветоозонного старения МПа (кгс/см2);

условная прочность при растяжении после озонного или термосветоозонного старения МПа (кгс/см2);

коэффициент озонного старения;

коэффициент термосветоозонного старения;

максимальная объемная доля озона, %;

продолжительность старения при максимальной объемной доле озона, в течение которой не наблюдалось растрескивания образцов, ч (появление одиночных трещин, количество трещин на единицу площади, средняя длина 10 крупных трещин);

наличие или отсутствие трещин после заданной продолжительности старения;

пороговая деформация, %.

5.4, 5.5. (Измененная редакция, Изм. № 1, 2, 3, 4).

5.6. (Исключен, Изм. № 1).

6. ТРЕБОВАНИЯ БЕЗОПАСНОСТИ

6.1. Помещение для испытаний должно быть оборудовано приточно-вытяжной вентиляцией и соответствовать требованиям ГОСТ 12.1.004 и ГОСТ 12.1.005.

6.2. При подготовке и проведении испытаний должны соблюдаться типовые правила пожарной безопасности промышленных предприятий, утвержденные ГУПО МВД СССР и установленные ГОСТ 12.3.002.

6.3. Аппаратура в части электробезопасности должна соответствовать требованиям ГОСТ 12.1.019 и ГОСТ 12.1.030.

6.4. Не допускается производить ремонт при включенной в сеть энергопитания аппаратуре.

6.5. Установка для испытаний должна соответствовать требованиям нормативно-технической документации.

6.6. Разгерметизация установки допускается только после отключения лампы и продувки установки, обеспечивающей не менее чем десятикратный обмен воздуха в ней.

6.7. Во время проведения испытания в помещении должно находиться не менее двух человек.

6.8. Каждый работающий на установке должен иметь квалификацию не ниже лаборанта, пройти инструктаж по технике безопасности и промышленной санитарии и получить допуск к работе.

6.9. Все работающие должны быть в халатах, а при работе при повышенных температурах в теплоизолирующих перчатках.

6.10. Содержание озона в рабочем помещении не должно превышать 10 частей на 106 частей воздуха.

(Введен дополнительно, Изм. № 4).

Разд. 6. (Измененная редакция, Изм. № 3).

ПРИЛОЖЕНИЕ 1

Рекомендуемое

1. Определение объемных долей озона 2,5×10-5 до 1×10-3 %.

1.1. Метод определения концентрации озона основан на его реакции с йодистым калием, в результате которой выделяется свободный йод, количественно определяемый титрованием серноватистокислым натрием:

О3 + 2KJ + Н2О ® 2КОН + О2 + J2.                                            (1)

2Na2S2O3 + J2 ® 2NaJ + Na2S4O6.                                               (2)

1.2. Приборы и реактивы:

весы лабораторные общего назначения по ГОСТ 24104 с пределом взвешивания до 200 г, 3-го класса;

цилиндр мерный по ГОСТ 1770, исполнения 2, вместимостью 100 см3;

бюретка по ГОСТ 29251 исполнения 1, 2-го класса, вместимостью 25 см3, с ценой деления 0,1 см3;

калий йодистый по ГОСТ 4232;

натрий фосфорнокислый двузамещенный безводный по ГОСТ 11773, раствор концентрации 0,025 моль/дм3;

калий фосфорнокислый однозамещенный безводный по ГОСТ 4198, раствор концентрации 0,025 моль/дм3;

калий двухромовокислый по ГОСТ 4220, раствор концентрации 0,002 моль/дм3;

натрий серноватистокислый (тиосульфат натрия) по ГОСТ 27068, раствор концентрации 0,002 моль/дм3 (концентрацию устанавливают по раствору двухромовокислого калия).

(Измененная редакция, Изм. № 4).

1.3. Проведение определения

Приготавливают буферный раствор, смешивая 1,5 объема раствора фосфорнокислого натрия с 1 объемом фосфорнокислого калия.

В 75 см3 буферного раствора добавляют 15 г йодистого калия. Раствор помещают в колбу (см. чертеж приложения 2) с разбрызгивающим устройством и пропускают через колбу озонированный воздух до слабожелтой окраски раствора. Затем раствор переливают в стакан, снабженный магнитной мешалкой и платиновыми электродами, и титруют его потенциометрическим методом раствором тиосульфата натрия.

1.4. Обработка результатов

Объемную долю озона (с) в процентах вычисляют по формуле

где с¢ - концентрация раствора тиосульфата натрия, моль/дм3;

V - объем раствора тиосульфата натрия, израсходованный на титрование, см3;

Т - абсолютная температура, К;

Р - барометрическое давление в помещении, гПа;

V1 - объем воздуха, прошедший через колбу, дм3.

ПРИЛОЖЕНИЕ 1. (Измененная редакция, Изм. № 2).

ПРИЛОЖЕНИЕ 2

Рекомендуемое

1. Определение объемных долей озона от 1,1×10-3 до 1×10-1 %.

1.1. Метод определения концентрации озона основан на его реакции с йодистым калием, в результате которой выделяется свободный йод, количественно определяемый титрованием серноватистокислым натрием:

О3 + 2KJ + Н2О ® 2КОН + О2 + J2.                                            (1)

2Na2S2O3 + J2 ® 2NaJ + Na2S4O6.                                               (2)

Колба для отбора проб

1

1.2. Приборы и реактивы:

цилиндр мерный по ГОСТ 1770, исполнения 2, вместимостью 100 см3;

бюретка по ГОСТ 29251, исполнения 1, 2-го класса, вместимостью 25 см3, с ценой деления 0,1 см3;

калий йодистый по ГОСТ 4232, 1 %-ный раствор;

кислота уксусная по ГОСТ 61, 10 %-ный раствор;

калий двухромовокислый по ГОСТ 4220, раствор концентрации 0,1 или 0,01 моль/дм3;

натрий серноватистокислый (тиосульфат натрия) по ГОСТ 27068, раствор концентрации 0,1 или 0,01 моль/дм3 (концентрацию устанавливают по раствору двухромовокислого калия).

(Измененная редакция, Изм. № 4).

1.3. Проведение определения

В колбу (см. чертеж) наливают 200 см3 раствора йодистого калия и присоединяют ее к озонной установке. Озонированный воздух пропускают через раствор до появления желтой окраски. Тотчас после отбора пробы озонированного воздуха в колбу добавляют 0,5 см3 раствора уксусной кислоты, раствор переливают в стакан и титруют тиосульфатом натрия (раствором концентрации 0,1 или 0,01 моль/дм3, в зависимости от предполагаемой концентрации озона) до слабо-желтой окраски.

Затем добавляют в качестве индикатора несколько капель свежеприготовленного крахмального раствора, после этого продолжают титрование до исчезновения синей окраски.

1.4. Обработка результатов

Объемную долю озона (с) в процентах вычисляют по формуле

где с¢ - концентрация раствора тиосульфата натрия, моль/дм3;

V - объем раствора тиосульфата натрия, израсходованный на титрование, см3;

Т - абсолютная температура, К;

Р - барометрическое давление в помещении, гПа;

V1 - объем воздуха, прошедший через колбу, дм3.

ПРИЛОЖЕНИЕ 2. (Измененная редакция, Изм. № 2).

ПРИЛОЖЕНИЕ 3

Рекомендуемое

Форма и размеры пластины для вырубки образца с наплывом

1

Черт. 1

Устройство для растяжения образца с наплывом

1

Черт. 2

ПРИЛОЖЕНИЕ 3. (Измененная редакция, Изм. № 3).

ИНФОРМАЦИОННЫЕ ДАННЫЕ

1. РАЗРАБОТАН И ВНЕСЕН Министерством нефтеперерабатывающей и нефтехимической промышленности СССР

РАЗРАБОТЧИКИ

Е.Е. Ковалева, руководитель темы; С.В. Резниченко, канд. хим. наук; М.Е. Вараксин, канд. техн. наук; В.В. Кузнечикова, канд. физ.-мат. наук; И.С. Конторович

2. УТВЕРЖДЕН И ВВЕДЕН В ДЕЙСТВИЕ Постановлением Государственного комитета стандартов Совета Министров СССР от 12 мая 1974 г. № 1100

Изменение № 4 ГОСТ 9.026-74 принято Межгосударственным Советом по стандартизации, метрологии и сертификации (протокол № 4 от 21.10.93)

За принятие изменения проголосовали:

Наименование государства

Наименование национального органа по стандартизации

Республика Белоруссия

Госстандарт Белоруссии

Республика Казахстан

Госстандарт Республики Казахстан

Российская Федерация

Госстандарт России

Украина

Госстандарт Украины

3. ВЗАМЕН ГОСТ 6949-63, ГОСТ 11805-66, ГОСТ 9.064-76

4. Учитывает требования МС ИСО 1431-1-89

5. ССЫЛОЧНЫЕ НОРМАТИВНО-ТЕХНИЧЕСКИЕ ДОКУМЕНТЫ

Обозначение НТД, на который дана ссылка

Номер пункта, подпункта, перечисления, приложения

ГОСТ 12.1.004-91

6.1

ГОСТ 12.1.005-88

6.1

ГОСТ 12.1.019-79

6.3

ГОСТ 12.1.030-81

6.3

ГОСТ 12.3.002-75

6.2

ГОСТ 61-75

Приложение 2, п. 1.2

ГОСТ 269-66

1.1, 5.1

ГОСТ 270-75

1.3, 3.4, 4.7

ГОСТ 427-75

2.6

ГОСТ 1770-74

Приложения 1, 2

ГОСТ 3956-76

2.1

ГОСТ 4198-75

Приложения 1, 2

ГОСТ 4220-75

Приложения 1, 2

ГОСТ 4232-74

Приложения 1, 2

ГОСТ 11358-89

2.6

ГОСТ 11773-76

Приложения 1, 2

ГОСТ 16214-86

1.6

ГОСТ 24104-88

Приложения 1, 2

ГОСТ 27068-86

Приложения 1, 2

ГОСТ 29251-92

Приложения 1, 2

6. Ограничение срока действия снято по протоколу Межгосударственного Совета по стандартизации, метрологии и сертификации (ИУС 2-93)

7. ПЕРЕИЗДАНИЕ (октябрь 1997 г.) с Изменениями № 1, 2, 3, 4, утвержденными в феврале 1981 г., январе 1986 г., июне 1987 г., апреле 1994 г. (ИУС 5-81, 5-86, 10-87, 6-94)

СОДЕРЖАНИЕ

 



© 2013 Ёшкин Кот :-)