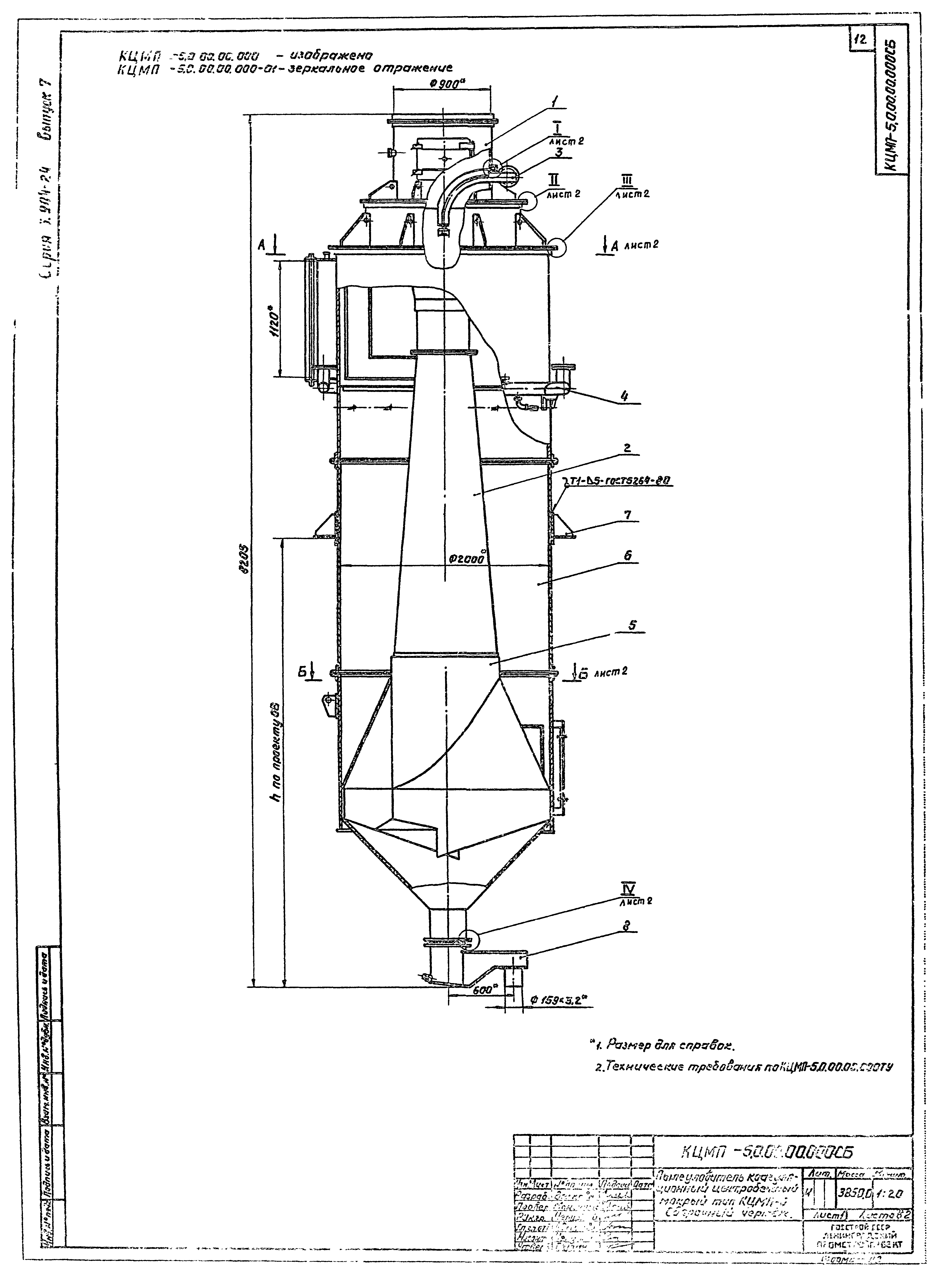
Скачать Серия 5.904-24 Выпуск 7. Пылеуловитель КЦМП-5,0. Рабочие чертежиДата актуализации: 10.08.2017 Серия 5.904-24
Выпуск 7. Пылеуловитель КЦМП-5,0. Рабочие чертежиОбозначение: | Серия 5.904-24 | Обозначение англ: | Series 5.904-24 | Статус: | действует | Название рус.: | Выпуск 7. Пылеуловитель КЦМП-5,0. Рабочие чертежи | Дата добавления в базу: | 05.05.2017 | Дата актуализации: | 05.05.2017 | Разработан: | ГПИ Ленпромстройпроект
| Утверждён: | 20.06.1984 Главпромстройпроект Госстроя СССР (20)
| Расположен в: |
|
                                        
|