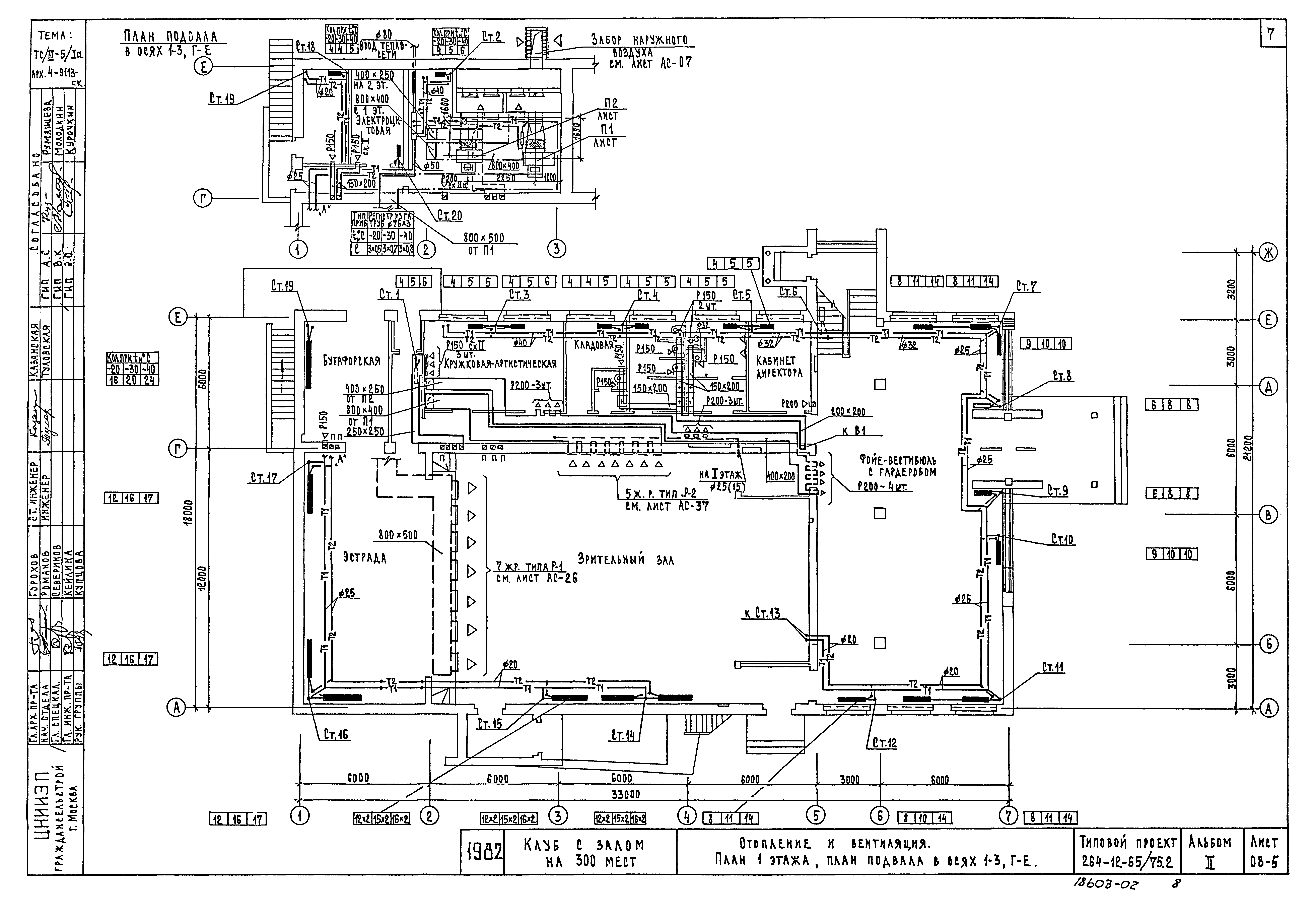
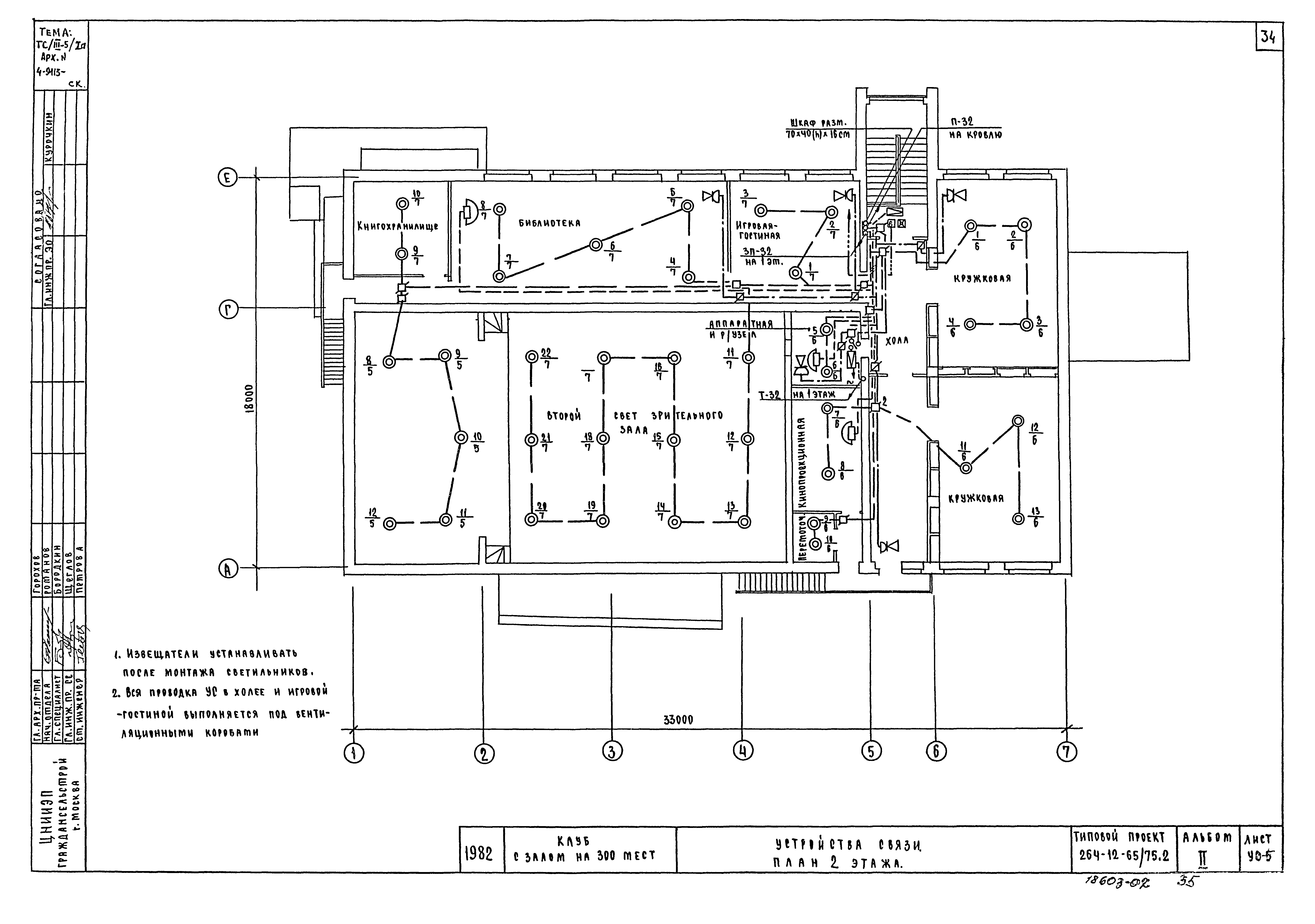
Скачать Типовой проект 264-12-65/75.2 Альбом II. Санитарно-технические, электротехнические чертежи и слаботочные устройстваДата актуализации: 10.08.2017 Типовой проект 264-12-65/75.2
Альбом II. Санитарно-технические, электротехнические чертежи и слаботочные устройстваОбозначение: | Типовой проект 264-12-65/75.2 | Обозначение англ: | 264-12-65/75.2 | Статус: | не действует | Название рус.: | Альбом II. Санитарно-технические, электротехнические чертежи и слаботочные устройства | Дата добавления в базу: | 01.02.2017 | Дата актуализации: | 05.05.2017 | Дата введения: | 01.05.1987 | Разработан: | ЦНИИЭП граждансельстрой
| Утверждён: | 28.10.1968 Госстрой РСФСР (Russian Federation Gosstroy 8)
| Расположен в: |
| Заменяет собой: | - Типовой проект 264-12-65/75
|
                                         
|