Информационная система
«Ёшкин Кот»

Скачать базу одним архивом
Скачать обновления
История создания базы
Карта сайта

Скачать ГОСТ IEC 60906-1-2015 Система МЭК вилок и штепсельных розеток бытового и аналогичного назначения. Часть 1. Вилки и штепсельные розетки на 16 А, 250 В переменного тока

Дата актуализации: 10.08.2017

ГОСТ IEC 60906-1-2015

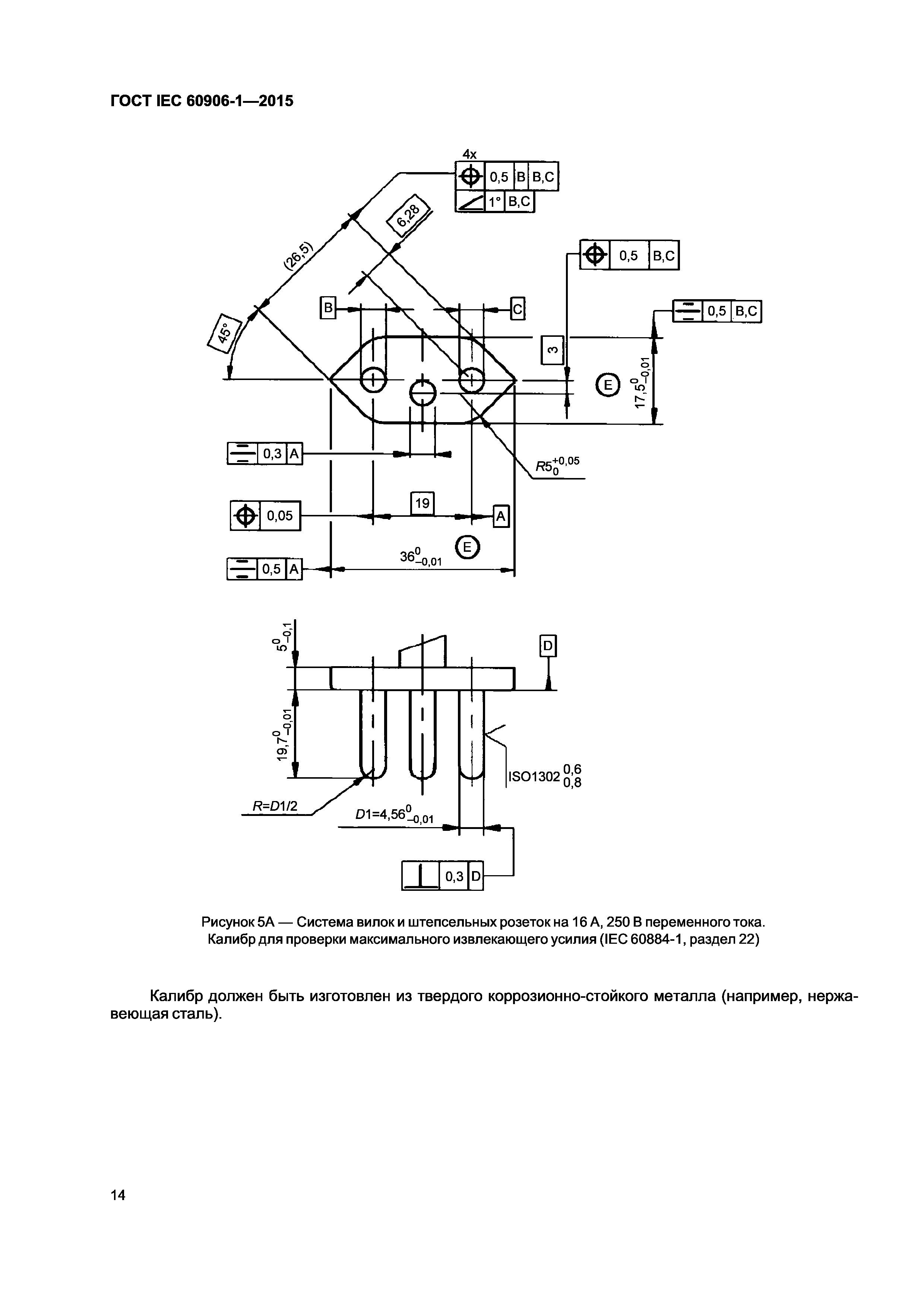
Система МЭК вилок и штепсельных розеток бытового и аналогичного назначения. Часть 1. Вилки и штепсельные розетки на 16 А, 250 В переменного тока

Обозначение: ГОСТ IEC 60906-1-2015
Обозначение англ: 60906-1-2015
Статус:введен впервые
Название рус.:Система МЭК вилок и штепсельных розеток бытового и аналогичного назначения. Часть 1. Вилки и штепсельные розетки на 16 А, 250 В переменного тока
Название англ.:IEC system of plugs and socket-outlets for household and similar purposes. Part 1. Plugs and socket-outlets 16 A 250 V a.c.
Дата добавления в базу:01.02.2017
Дата актуализации:05.05.2017
Дата введения:01.03.2017
Область применения:Стандарт распространяется на вилки и штепсельные розетки по системе МЭК бытового и аналогичного назначения, рассчитанные на 16 А 250 В переменного тока для подключения к распределительным системам с номинальными напряжениями от 200 до 250 В переменного тока при соблюдении требований к габаритным размерам. Стандарт не распространяется на вилки и штепсельные розетки на 15 А 125 В переменного тока бытового и аналогичного назначения для подключения к распределительным системам с номинальными напряжениями от 100 до 125 В переменного тока.
Оглавление:1 Область применения
2 Нормативные ссылки
3 Требования и испытания
4 Стандартные листы
Приложение ДА (справочное) Сведения о соответствии межгосударственных стандартов ссылочным международным стандартам
Разработан: АНО НТЦ Энергия
Утверждён:29.09.2015 Межгосударственный Совет по стандартизации, метрологии и сертификации (Inter-Governmental Council on Standardization, Metrology, and Certification 80-П)
28.06.2016 Федеральное агентство по техническому регулированию и метрологии (712-ст)
Издан: Стандартинформ (2016 г. )
Расположен в:Техническая документация Электроэнергия ЭЛЕКТРОТЕХНИКА Электрическая арматура Вилки, розетки, соединители Электрическая арматура в целом Экология ЭЛЕКТРОТЕХНИКА Электрическая арматура Вилки, розетки, соединители Электрическая арматура в целом
Нормативные ссылки:
ГОСТ IEC 60906-1-2015ГОСТ IEC 60906-1-2015ГОСТ IEC 60906-1-2015ГОСТ IEC 60906-1-2015ГОСТ IEC 60906-1-2015ГОСТ IEC 60906-1-2015ГОСТ IEC 60906-1-2015ГОСТ IEC 60906-1-2015ГОСТ IEC 60906-1-2015ГОСТ IEC 60906-1-2015ГОСТ IEC 60906-1-2015ГОСТ IEC 60906-1-2015ГОСТ IEC 60906-1-2015ГОСТ IEC 60906-1-2015ГОСТ IEC 60906-1-2015ГОСТ IEC 60906-1-2015ГОСТ IEC 60906-1-2015ГОСТ IEC 60906-1-2015ГОСТ IEC 60906-1-2015ГОСТ IEC 60906-1-2015ГОСТ IEC 60906-1-2015ГОСТ IEC 60906-1-2015ГОСТ IEC 60906-1-2015

© 2013 Ёшкин Кот :-) Карта сайта