Информационная система
«Ёшкин Кот»

Скачать базу одним архивом
Скачать обновления
История создания базы
Карта сайта

Скачать Типовой проект 903-4-26 Альбом I. Архитектурно-строительные решения. Отопление и вентиляция. Внутренние водопровод и канализация. Технологические коммуникации. Электрооборудование. Автоматизация

Дата актуализации: 10.08.2017

Типовой проект 903-4-26

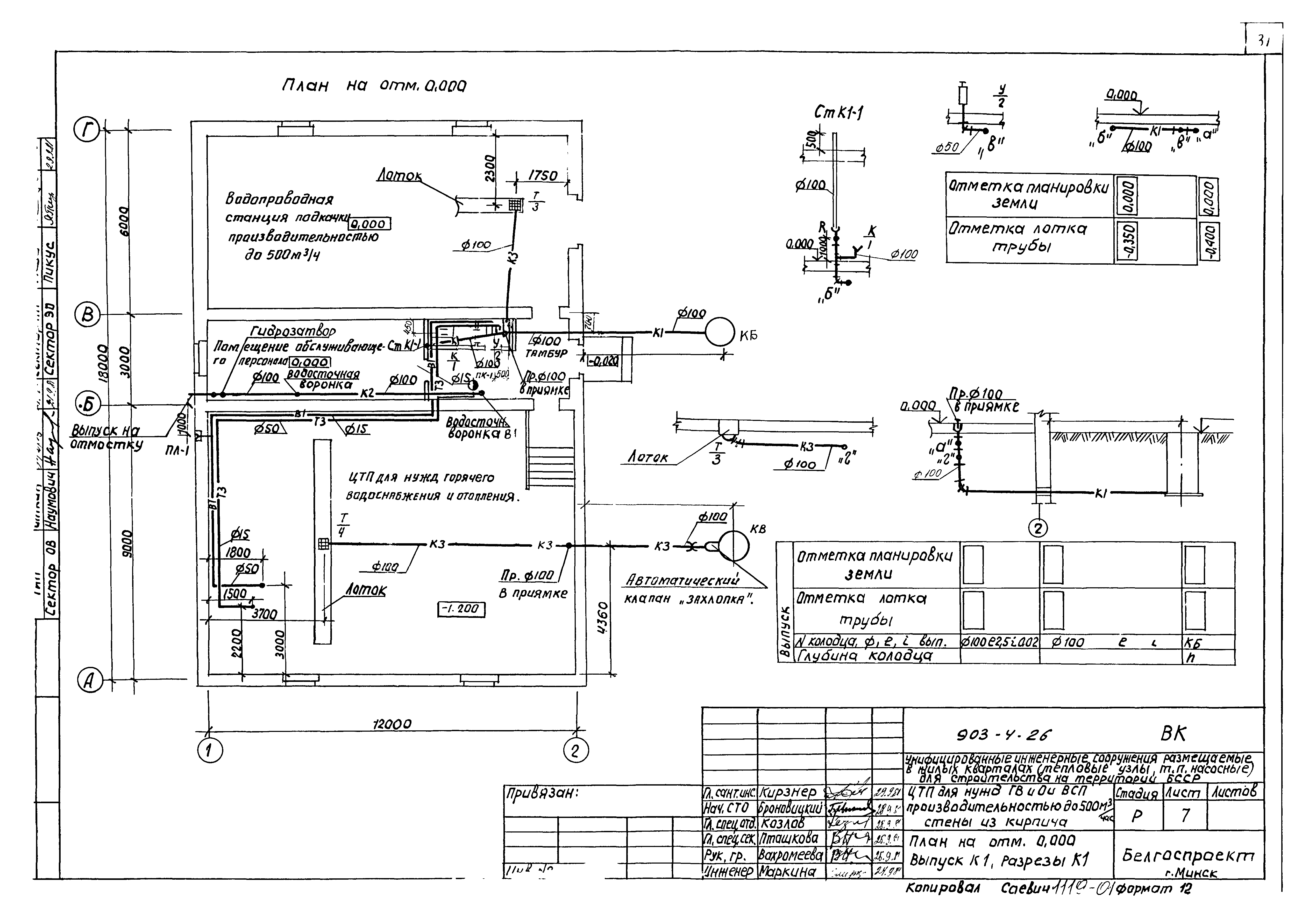
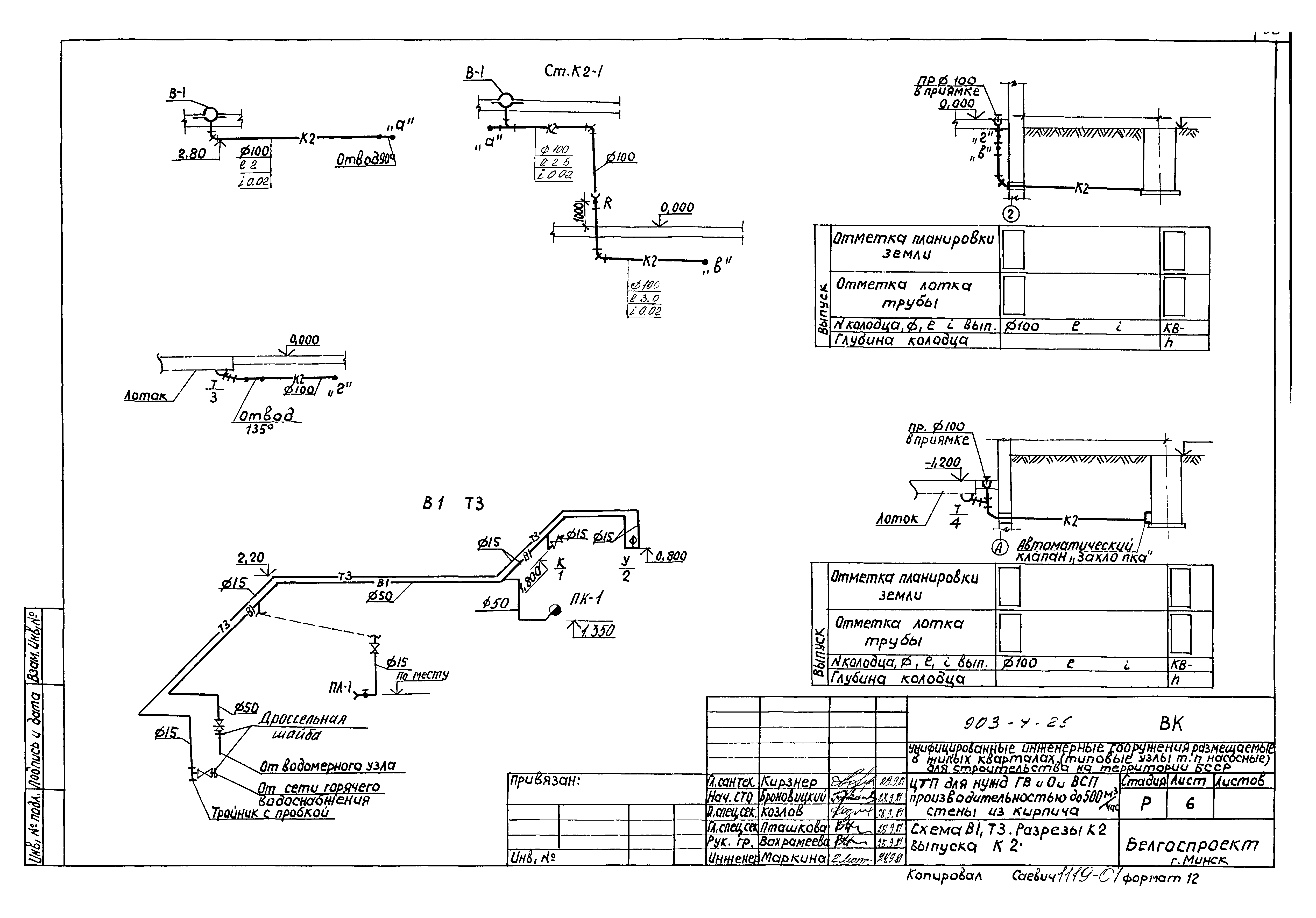
Альбом I. Архитектурно-строительные решения. Отопление и вентиляция. Внутренние водопровод и канализация. Технологические коммуникации. Электрооборудование. Автоматизация

Обозначение: Типовой проект 903-4-26
Обозначение англ: 903-4-26
Статус:заменен
Название рус.:Альбом I. Архитектурно-строительные решения. Отопление и вентиляция. Внутренние водопровод и канализация. Технологические коммуникации. Электрооборудование. Автоматизация
Дата добавления в базу:01.02.2017
Дата актуализации:05.05.2017
Дата введения:01.05.1988
Разработан: Белгоспроект
Утверждён:30.09.1981 Белгоспроект (141)
Издан: ЦИТП Госстроя СССР (CITP, Gosstroy (USSR) 1981 г. )
Расположен в:Техническая документация Строительство Справочные документы Типовые строительные конструкции, изделия и узлы Общероссийский строительный каталог Промышленные предприятия, здания и сооружения Здания и сооружения санитарно-технические Теплоснабжение Сооружения тепловых сетей Центральные тепловые пункты
Чем заменён:
  • Типовой проект 903-4-133.13.87 «Центральный тепловой пункт для нужд горячего водоснабжения и отопления теплопроизводительностью до 16,28 МВт и водопроводная станция подкачки производительностью до 500 куб. м/час, стены из кирпича (для строительства в Белорусской ССР)»
Типовой проект 903-4-26Типовой проект 903-4-26Типовой проект 903-4-26Типовой проект 903-4-26Типовой проект 903-4-26Типовой проект 903-4-26Типовой проект 903-4-26Типовой проект 903-4-26Типовой проект 903-4-26Типовой проект 903-4-26Типовой проект 903-4-26Типовой проект 903-4-26Типовой проект 903-4-26Типовой проект 903-4-26Типовой проект 903-4-26Типовой проект 903-4-26Типовой проект 903-4-26Типовой проект 903-4-26Типовой проект 903-4-26Типовой проект 903-4-26Типовой проект 903-4-26Типовой проект 903-4-26Типовой проект 903-4-26Типовой проект 903-4-26Типовой проект 903-4-26Типовой проект 903-4-26Типовой проект 903-4-26Типовой проект 903-4-26Типовой проект 903-4-26Типовой проект 903-4-26Типовой проект 903-4-26Типовой проект 903-4-26Типовой проект 903-4-26Типовой проект 903-4-26Типовой проект 903-4-26Типовой проект 903-4-26Типовой проект 903-4-26Типовой проект 903-4-26Типовой проект 903-4-26Типовой проект 903-4-26Типовой проект 903-4-26Типовой проект 903-4-26Типовой проект 903-4-26Типовой проект 903-4-26Типовой проект 903-4-26Типовой проект 903-4-26Типовой проект 903-4-26Типовой проект 903-4-26Типовой проект 903-4-26Типовой проект 903-4-26Типовой проект 903-4-26Типовой проект 903-4-26Типовой проект 903-4-26Типовой проект 903-4-26Типовой проект 903-4-26Типовой проект 903-4-26Типовой проект 903-4-26Типовой проект 903-4-26Типовой проект 903-4-26Типовой проект 903-4-26Типовой проект 903-4-26Типовой проект 903-4-26Типовой проект 903-4-26Типовой проект 903-4-26Типовой проект 903-4-26Типовой проект 903-4-26Типовой проект 903-4-26Типовой проект 903-4-26Типовой проект 903-4-26Типовой проект 903-4-26Типовой проект 903-4-26Типовой проект 903-4-26Типовой проект 903-4-26Типовой проект 903-4-26Типовой проект 903-4-26Типовой проект 903-4-26Типовой проект 903-4-26Типовой проект 903-4-26Типовой проект 903-4-26Типовой проект 903-4-26Типовой проект 903-4-26Типовой проект 903-4-26Типовой проект 903-4-26Типовой проект 903-4-26Типовой проект 903-4-26Типовой проект 903-4-26Типовой проект 903-4-26Типовой проект 903-4-26Типовой проект 903-4-26Типовой проект 903-4-26Типовой проект 903-4-26Типовой проект 903-4-26Типовой проект 903-4-26Типовой проект 903-4-26Типовой проект 903-4-26Типовой проект 903-4-26Типовой проект 903-4-26Типовой проект 903-4-26Типовой проект 903-4-26Типовой проект 903-4-26Типовой проект 903-4-26Типовой проект 903-4-26Типовой проект 903-4-26Типовой проект 903-4-26Типовой проект 903-4-26Типовой проект 903-4-26Типовой проект 903-4-26Типовой проект 903-4-26Типовой проект 903-4-26Типовой проект 903-4-26Типовой проект 903-4-26Типовой проект 903-4-26Типовой проект 903-4-26Типовой проект 903-4-26Типовой проект 903-4-26Типовой проект 903-4-26Типовой проект 903-4-26Типовой проект 903-4-26Типовой проект 903-4-26Типовой проект 903-4-26Типовой проект 903-4-26Типовой проект 903-4-26Типовой проект 903-4-26Типовой проект 903-4-26Типовой проект 903-4-26Типовой проект 903-4-26Типовой проект 903-4-26Типовой проект 903-4-26Типовой проект 903-4-26Типовой проект 903-4-26Типовой проект 903-4-26Типовой проект 903-4-26Типовой проект 903-4-26Типовой проект 903-4-26Типовой проект 903-4-26Типовой проект 903-4-26Типовой проект 903-4-26Типовой проект 903-4-26Типовой проект 903-4-26Типовой проект 903-4-26Типовой проект 903-4-26Типовой проект 903-4-26

© 2013 Ёшкин Кот :-) Карта сайта