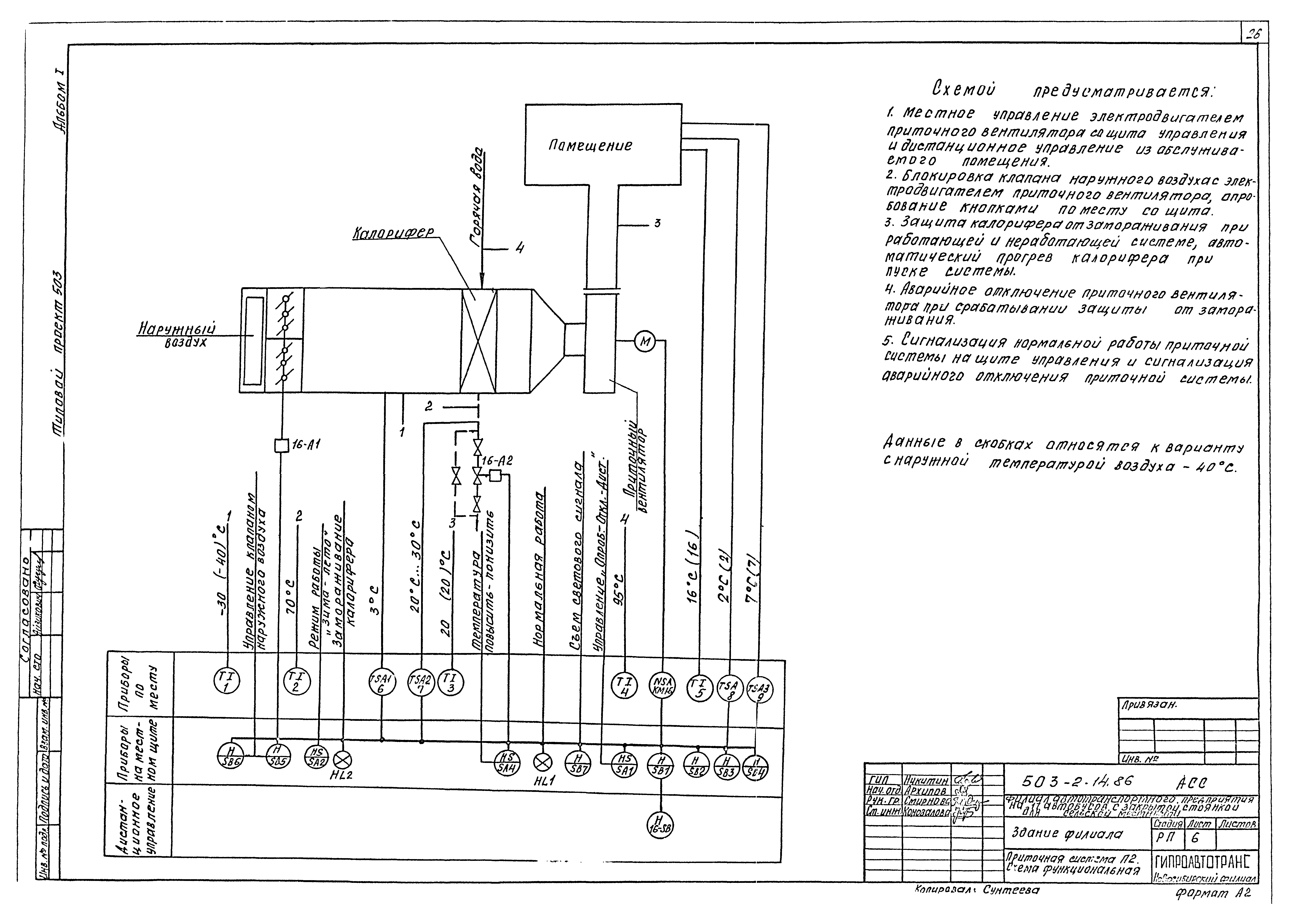
Скачать Типовой проект 503-2-14.86 Альбом I. Пояснительная записка, схема генплана, технология производства, силовое электрооборудование, электрическое освещение, автоматизация санитарно-технических систем, связь и сигнализацияДата актуализации: 10.08.2017 Типовой проект 503-2-14.86
Альбом I. Пояснительная записка, схема генплана, технология производства, силовое электрооборудование, электрическое освещение, автоматизация санитарно-технических систем, связь и сигнализацияОбозначение: | Типовой проект 503-2-14.86 | Обозначение англ: | 503-2-14.86 | Статус: | действует | Название рус.: | Альбом I. Пояснительная записка, схема генплана, технология производства, силовое электрооборудование, электрическое освещение, автоматизация санитарно-технических систем, связь и сигнализация | Дата добавления в базу: | 12.02.2016 | Дата актуализации: | 05.05.2017 | Разработан: | Новосибирский филиал Гипроавтотранса
| Утверждён: | 05.02.1986 Минавтотранс РСФСР (Russian Federation Minavtotrans 3)
| Издан: | ЦИТП Госстроя СССР (CITP, Gosstroy (USSR) 1987 г. )
| Расположен в: |
| Заменяет собой: | |
                                      
|