Информационная система
«Ёшкин Кот»

Скачать базу одним архивом
Скачать обновления
История создания базы
Карта сайта

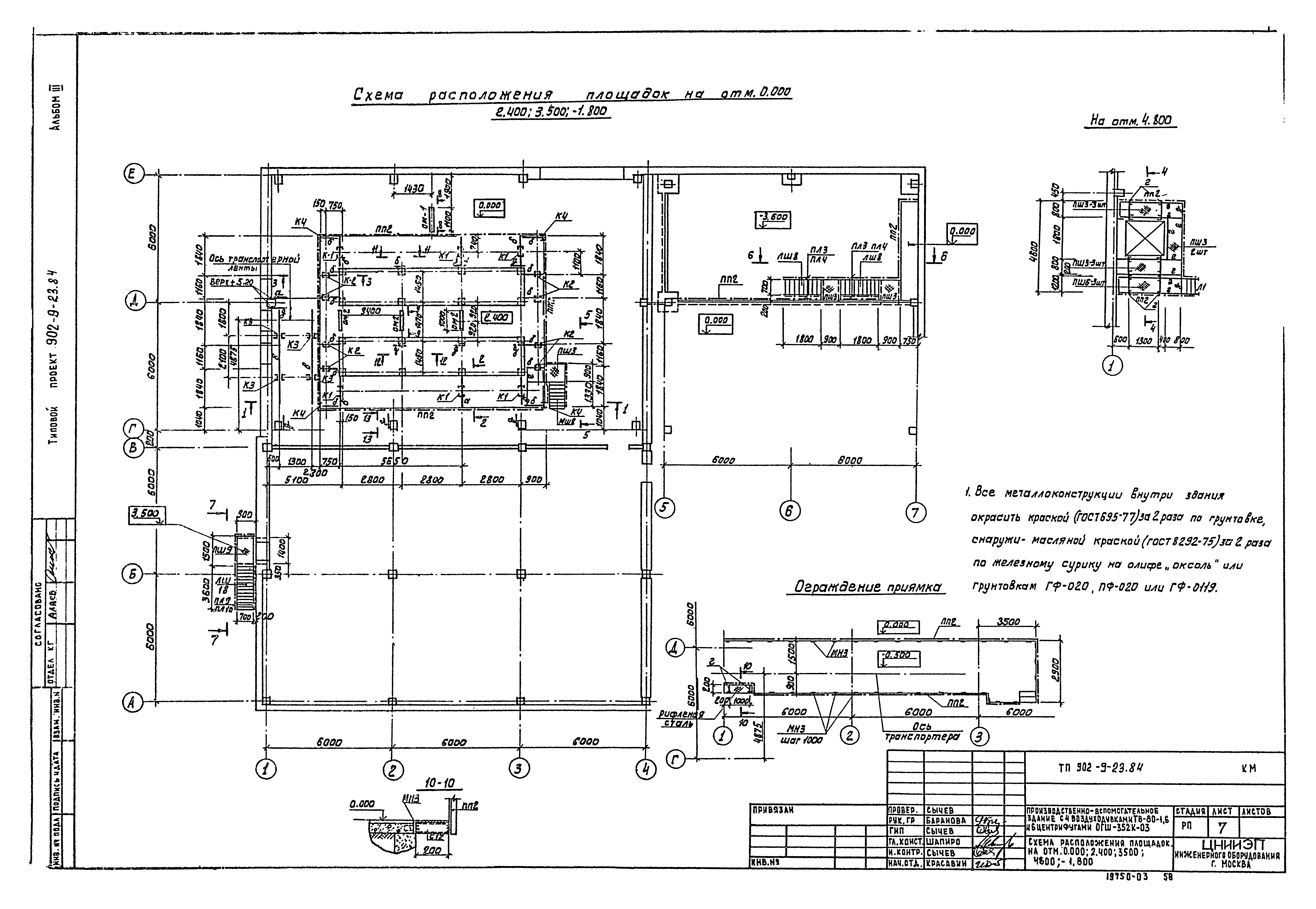
Скачать Типовой проект 902-9-23.84 Альбом III. Архитектурно-строительные решения. Конструкции железобетонные и металлические

Дата актуализации: 10.08.2017

Типовой проект 902-9-23.84

Альбом III. Архитектурно-строительные решения. Конструкции железобетонные и металлические

Обозначение: Типовой проект 902-9-23.84
Обозначение англ: 902-9-23.84
Статус:не определен законодательством
Название рус.:Альбом III. Архитектурно-строительные решения. Конструкции железобетонные и металлические
Дата добавления в базу:12.02.2016
Дата актуализации:05.05.2017
Дата введения:04.06.1984
Разработан: ЦНИИЭП иженерного оборудования
Утверждён:22.08.1983 Госгражданстрой (Gosgrazhdanstroy 245)
Расположен в:Техническая документация Строительство Справочные документы Типовые строительные конструкции, изделия и узлы Общероссийский строительный каталог Промышленные предприятия, здания и сооружения Здания и сооружения санитарно-технические Канализация Сооружения для очистки производственных сточных вод Насосно-воздуходувные станции
Типовой проект 902-9-23.84Типовой проект 902-9-23.84Типовой проект 902-9-23.84Типовой проект 902-9-23.84Типовой проект 902-9-23.84Типовой проект 902-9-23.84Типовой проект 902-9-23.84Типовой проект 902-9-23.84Типовой проект 902-9-23.84Типовой проект 902-9-23.84Типовой проект 902-9-23.84Типовой проект 902-9-23.84Типовой проект 902-9-23.84Типовой проект 902-9-23.84Типовой проект 902-9-23.84Типовой проект 902-9-23.84Типовой проект 902-9-23.84Типовой проект 902-9-23.84Типовой проект 902-9-23.84Типовой проект 902-9-23.84Типовой проект 902-9-23.84Типовой проект 902-9-23.84Типовой проект 902-9-23.84Типовой проект 902-9-23.84Типовой проект 902-9-23.84Типовой проект 902-9-23.84Типовой проект 902-9-23.84Типовой проект 902-9-23.84Типовой проект 902-9-23.84Типовой проект 902-9-23.84Типовой проект 902-9-23.84Типовой проект 902-9-23.84Типовой проект 902-9-23.84Типовой проект 902-9-23.84Типовой проект 902-9-23.84Типовой проект 902-9-23.84Типовой проект 902-9-23.84Типовой проект 902-9-23.84Типовой проект 902-9-23.84Типовой проект 902-9-23.84Типовой проект 902-9-23.84Типовой проект 902-9-23.84Типовой проект 902-9-23.84Типовой проект 902-9-23.84Типовой проект 902-9-23.84Типовой проект 902-9-23.84Типовой проект 902-9-23.84Типовой проект 902-9-23.84Типовой проект 902-9-23.84Типовой проект 902-9-23.84Типовой проект 902-9-23.84Типовой проект 902-9-23.84Типовой проект 902-9-23.84Типовой проект 902-9-23.84Типовой проект 902-9-23.84Типовой проект 902-9-23.84Типовой проект 902-9-23.84Типовой проект 902-9-23.84Типовой проект 902-9-23.84Типовой проект 902-9-23.84Типовой проект 902-9-23.84Типовой проект 902-9-23.84

© 2013 Ёшкин Кот :-) Карта сайта