Скачать МИ 1570-86 Государственная система обеспечения единства измерений. Преобразователи измерительные тока, напряжения, мощности, частоты аналоговые. Методика поверкиДата актуализации: 10.08.2017 МИ 1570-86
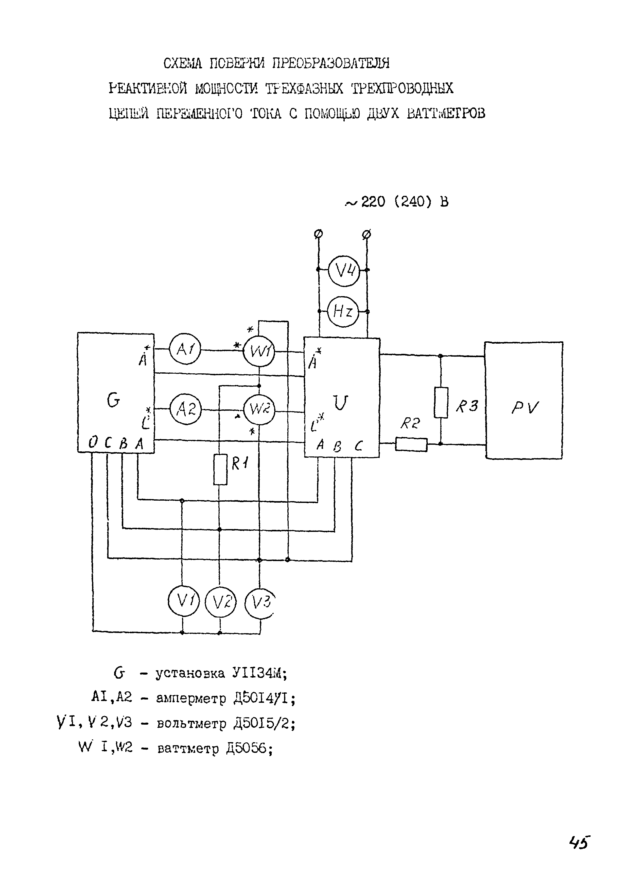
Государственная система обеспечения единства измерений. Преобразователи измерительные тока, напряжения, мощности, частоты аналоговые. Методика поверкиОбозначение: | МИ 1570-86 | Обозначение англ: | MI 1570-86 | Статус: | действует | Название рус.: | Государственная система обеспечения единства измерений. Преобразователи измерительные тока, напряжения, мощности, частоты аналоговые. Методика поверки | Дата добавления в базу: | 01.02.2017 | Дата актуализации: | 05.05.2017 | Область применения: | Методические указания распространяются на аналоговые измерительные преобразователи электрических величин постоянного и переменного тока частоты 50, 60, 400 и 1000 Гц, предназначенные для линейного преобразования постоянного и переменного тока, напряжения постоянного и переменного тока, мощности постоянного тока, активной и реактивности мощности переменного тока, частоты переменного тока, суммы сигналов постоянного тока (стимулирующие преобразователи) в унифицированный сигнал постоянного тока или напряжения постоянного тока и устанавливает методику их первичной и периодической поверок. | Оглавление: | 1 Операции и средства поверки 2 Требования безопасности 3 Условия поверки и подготовка к ней 4 Проведение поверки 5 Оформление результатов поверки Приложение 1 (справочное). Определение допускаемого значения погрешности поверки Приложение 2 (справочное). Установление допускаемой погрешности поверки Приложение 3 (обязательное). Форма протокола поверки измерительных преобразователей | Разработан: | ПО Электроизмеритель ВНИИЭП Министерства приборостроения, средств автоматизации и систем управления
| Утверждён: | 02.12.1986 НПО ВНИИМ им. Д.И. Менделеева
| Расположен в: |
| Нормативные ссылки: | |
                                                           
|