| ||||||||||||||||||||||||||||||||||||
Скачать ГОСТ 21.209-2014 Система проектной документации для строительства. Централизованное управление энергоснабжением. Условные графические и буквенные обозначения вида и содержания информацииДата актуализации: 10.08.2017
|
| Обозначение: | ГОСТ 21.209-2014 |
| Обозначение англ: | GOST 21.209-2014 |
| Статус: | взамен |
| Название рус.: | Система проектной документации для строительства. Централизованное управление энергоснабжением. Условные графические и буквенные обозначения вида и содержания информации |
| Название англ.: | System of building design documents. Centralized power supply control. Graphical and letter designations of the type and contents of information |
| Дата добавления в базу: | 21.05.2015 |
| Дата актуализации: | 05.05.2017 |
| Дата введения: | 01.07.2015 |
| Область применения: | Стандарт устанавливает условные графические и буквенные обозначения вида и содержания информации, передаваемой в системах централизованного управления электроснабжением предприятий, зданий и сооружений различного назначения. |
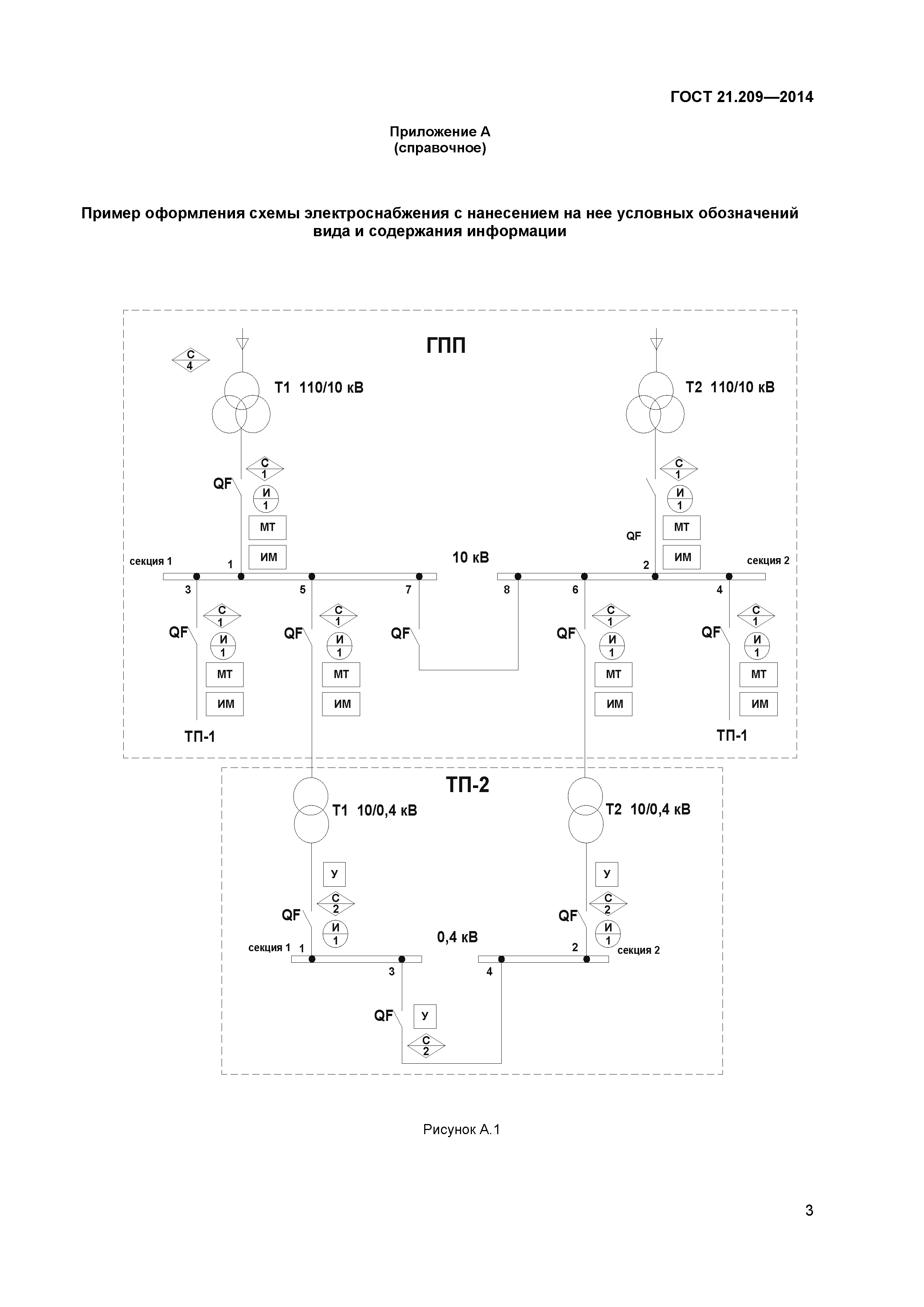
| Оглавление: | 1 Область применения 2 Нормативные ссылки 3 Термины, определения и сокращения 4 Общие положения 5 Условные графические и буквенные обозначения Приложение А (справочное) Пример оформления схемы электроснабжения с нанесением на нее условных обозначений вида и содержания информации Приложение Б (справочное) Пример оформления таблицы сигналов к схеме электроснабжения |
| Разработан: | ОАО ВНИПИ Тяжпромэлектропроект ОАО ЦНС |
| Утверждён: | 20.10.2014 Межгосударственный Совет по стандартизации, метрологии и сертификации (Inter-Governmental Council on Standardization, Metrology, and Certification 71-П) 26.11.2014 Федеральное агентство по техническому регулированию и метрологии (1833-ст) |
| Издан: | Стандартинформ (2015 г. ) |
| Расположен в: | |
| Заменяет собой: | |
| Нормативные ссылки: |
|







