Информационная система
«Ёшкин Кот»

Скачать базу одним архивом
Скачать обновления
История создания базы
Карта сайта

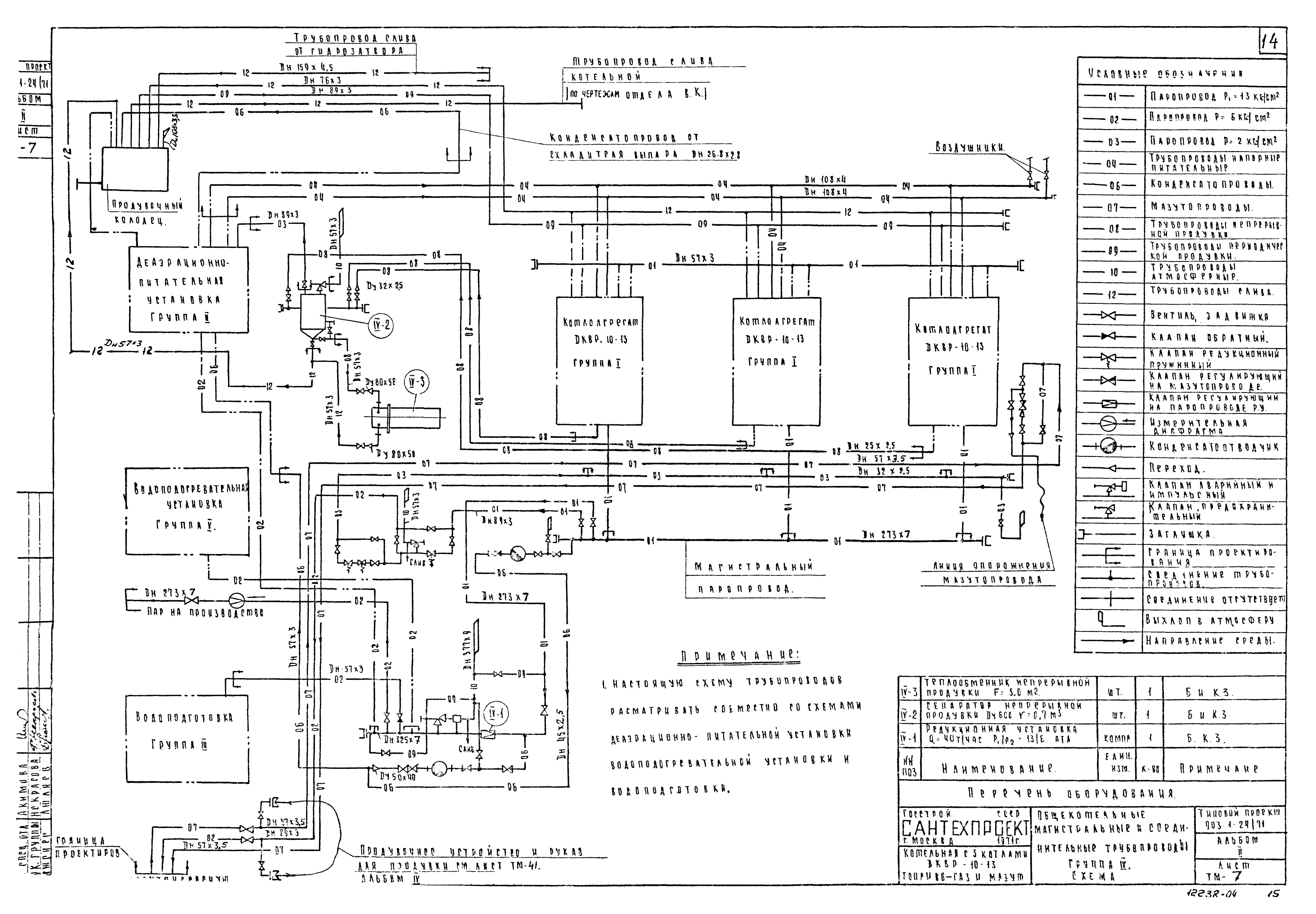
Скачать Типовой проект 903-1-24/71 Альбом II. Тепломеханическая часть. Сборочные чертежи котельной. Общекотельные трубопроводы. Газооборудование

Дата актуализации: 10.08.2017

Типовой проект 903-1-24/71

Альбом II. Тепломеханическая часть. Сборочные чертежи котельной. Общекотельные трубопроводы. Газооборудование

Обозначение: Типовой проект 903-1-24/71
Обозначение англ: 903-1-24/71
Статус:заменен
Название рус.:Альбом II. Тепломеханическая часть. Сборочные чертежи котельной. Общекотельные трубопроводы. Газооборудование
Дата добавления в базу:01.10.2014
Дата актуализации:05.05.2017
Дата введения:01.12.1980
Разработан: Сантехпроект Госстроя СССР
Утверждён:16.08.1972 Главпромстройпроект Госстроя СССР (57)
Расположен в:Техническая документация Строительство Справочные документы Типовые строительные конструкции, изделия и узлы Общероссийский строительный каталог Промышленные предприятия, здания и сооружения Здания и сооружения санитарно-технические Теплоснабжение Котельные установки Открытые системы теплоснабжения Топливо - газ и мазут
Заменяет собой:
  • Типовой проект 903-1-24
Чем заменён:
Типовой проект 903-1-24/71Типовой проект 903-1-24/71Типовой проект 903-1-24/71Типовой проект 903-1-24/71Типовой проект 903-1-24/71Типовой проект 903-1-24/71Типовой проект 903-1-24/71Типовой проект 903-1-24/71Типовой проект 903-1-24/71Типовой проект 903-1-24/71Типовой проект 903-1-24/71Типовой проект 903-1-24/71Типовой проект 903-1-24/71Типовой проект 903-1-24/71Типовой проект 903-1-24/71Типовой проект 903-1-24/71Типовой проект 903-1-24/71Типовой проект 903-1-24/71Типовой проект 903-1-24/71Типовой проект 903-1-24/71Типовой проект 903-1-24/71Типовой проект 903-1-24/71Типовой проект 903-1-24/71Типовой проект 903-1-24/71Типовой проект 903-1-24/71Типовой проект 903-1-24/71Типовой проект 903-1-24/71Типовой проект 903-1-24/71Типовой проект 903-1-24/71Типовой проект 903-1-24/71Типовой проект 903-1-24/71Типовой проект 903-1-24/71Типовой проект 903-1-24/71Типовой проект 903-1-24/71Типовой проект 903-1-24/71Типовой проект 903-1-24/71Типовой проект 903-1-24/71Типовой проект 903-1-24/71Типовой проект 903-1-24/71Типовой проект 903-1-24/71Типовой проект 903-1-24/71Типовой проект 903-1-24/71Типовой проект 903-1-24/71Типовой проект 903-1-24/71

© 2013 Ёшкин Кот :-) Карта сайта