Скачать Типовые проектные решения 901-07-10.84 Альбом II. Технологическая, санитарно-техническая части и нестандартизированное оборудование. Вариант обеззараживания питьевых вод (из ТП 901-07-11.84)Дата актуализации: 10.08.2017 Типовые проектные решения 901-07-10.84
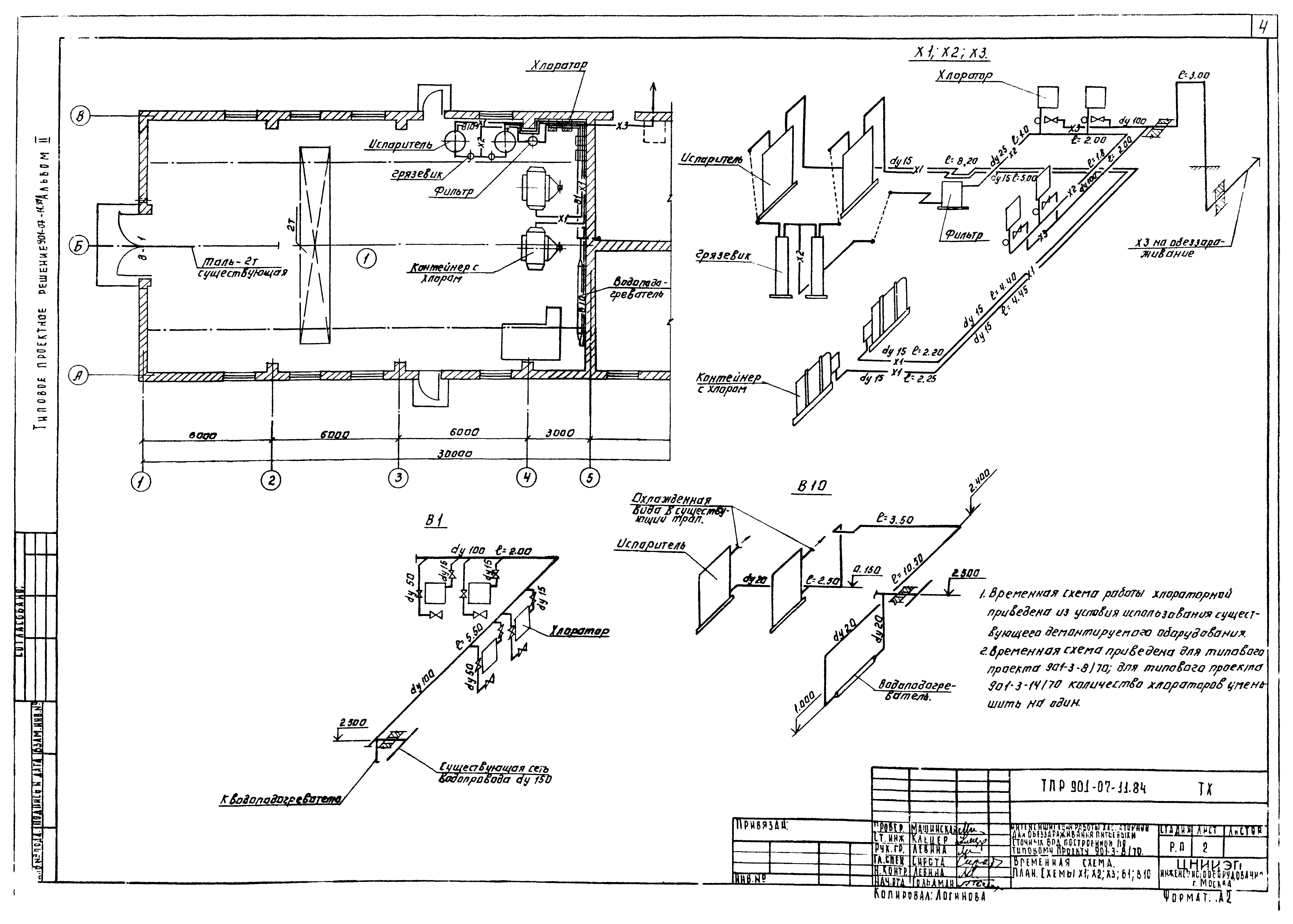
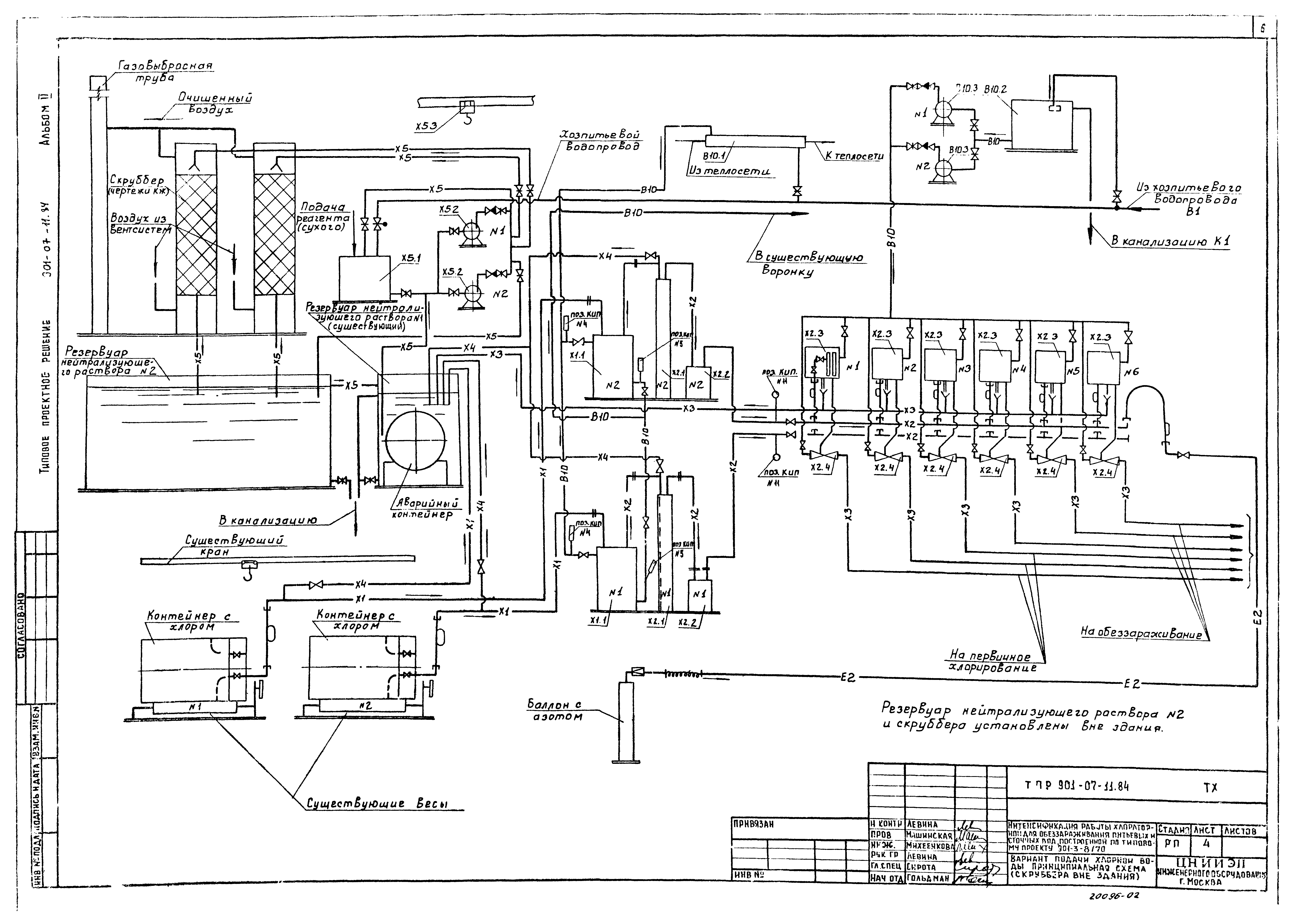
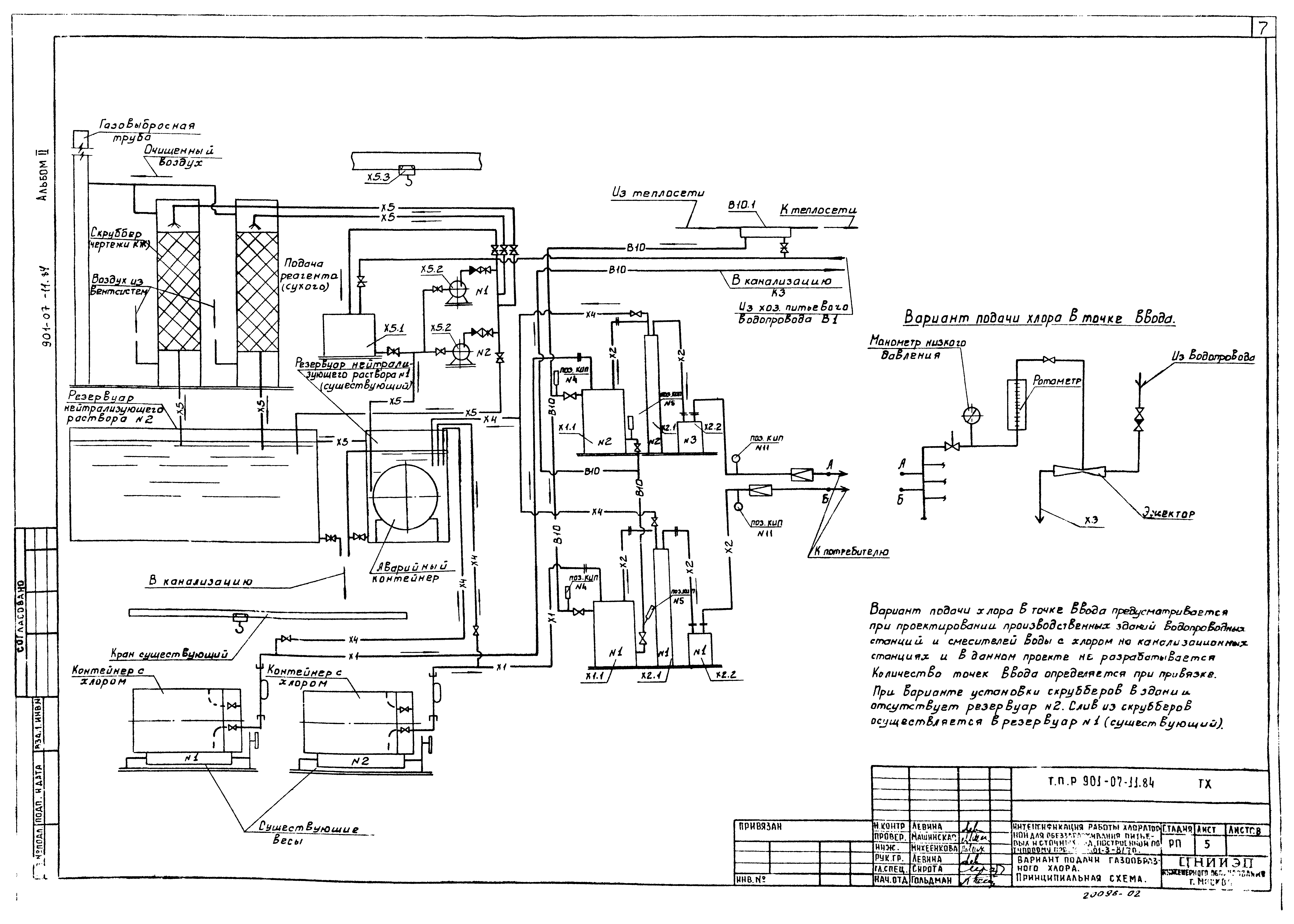
Альбом II. Технологическая, санитарно-техническая части и нестандартизированное оборудование. Вариант обеззараживания питьевых вод (из ТП 901-07-11.84)Обозначение: | Типовые проектные решения 901-07-10.84 | Обозначение англ: | 901-07-10.84 | Статус: | cправочные материалы, мп, тпр | Название рус.: | Альбом II. Технологическая, санитарно-техническая части и нестандартизированное оборудование. Вариант обеззараживания питьевых вод (из ТП 901-07-11.84) | Дата добавления в базу: | 01.10.2014 | Дата актуализации: | 05.05.2017 | Дата введения: | 10.09.1984 | Оглавление: | Содержание альбома Технологическая часть Общие данные Временная схема. План. Схемы Х1, Х2, Х3, В1, В10 Вариант подачи хлорной воды. Принципиальная схема (скруббера зданий) Вариант подачи хлорной воды. Принципиальная схема (скруббера вне здания) Вариант подачи газообразного хлора. Принципиальная схема Склад контейнеров. Помещение насосной. План Склад контейнеров. Помещение насосной. Разрез 1-1 Вариант подачи хлорной воды. Хлордозаторная. План на отм. 0.000 Вариант подачи хлорной воды. Хлордозаторная. План на отм. 3.200 Вариант подачи хлорной воды. Хлордозаторная. Разрез 1-1 Вариант подачи газообразного хлора. Хлордозаторная. План Схемы Х1, Х2, Х4 Схемы В10, Х4, Е2 Схема Х3 Схема Х5 Внутренний водопровод и канализация Общие данные План. Схемы В1, К1, К3, Т0 Отопление и вентиляция Общие данные План на отм. 0.000 и 3.200 Схемы систем вентиляции П1, П2, В1 - В3; ВЕ1 - ВЕ3. Схема систем отопления. Узел управления Установка систем П1, П2, В2. Схема системы теплоснабжения Переходы Конфузор Нестандартизированное оборудование Скруббер. Чертеж общего вида Компенсатор | Разработан: | ЦНИИЭП иженерного оборудования
| Утверждён: | 14.02.1984 Госгражданстрой (Gosgrazhdanstroy 48)
| Расположен в: |
|
                             
|