Информационная система
«Ёшкин Кот»

Скачать базу одним архивом
Скачать обновления
История создания базы
Карта сайта

Скачать Типовой проект 902-9-41.87 Альбом II. Технологическая часть. Отопление и вентиляция. Водопровод и канализация

Дата актуализации: 10.08.2017

Типовой проект 902-9-41.87

Альбом II. Технологическая часть. Отопление и вентиляция. Водопровод и канализация

Обозначение: Типовой проект 902-9-41.87
Обозначение англ: 902-9-41.87
Статус:не определен законодательством
Название рус.:Альбом II. Технологическая часть. Отопление и вентиляция. Водопровод и канализация
Дата добавления в базу:01.10.2014
Дата актуализации:05.05.2017
Дата введения:03.03.1987
Оглавление:Содержание альбома
Технологическая часть
   Общие данные
   Технологическая схема центрифугирования
   План на отм. 0.000. Разрез 1-1. Экспликация помещений
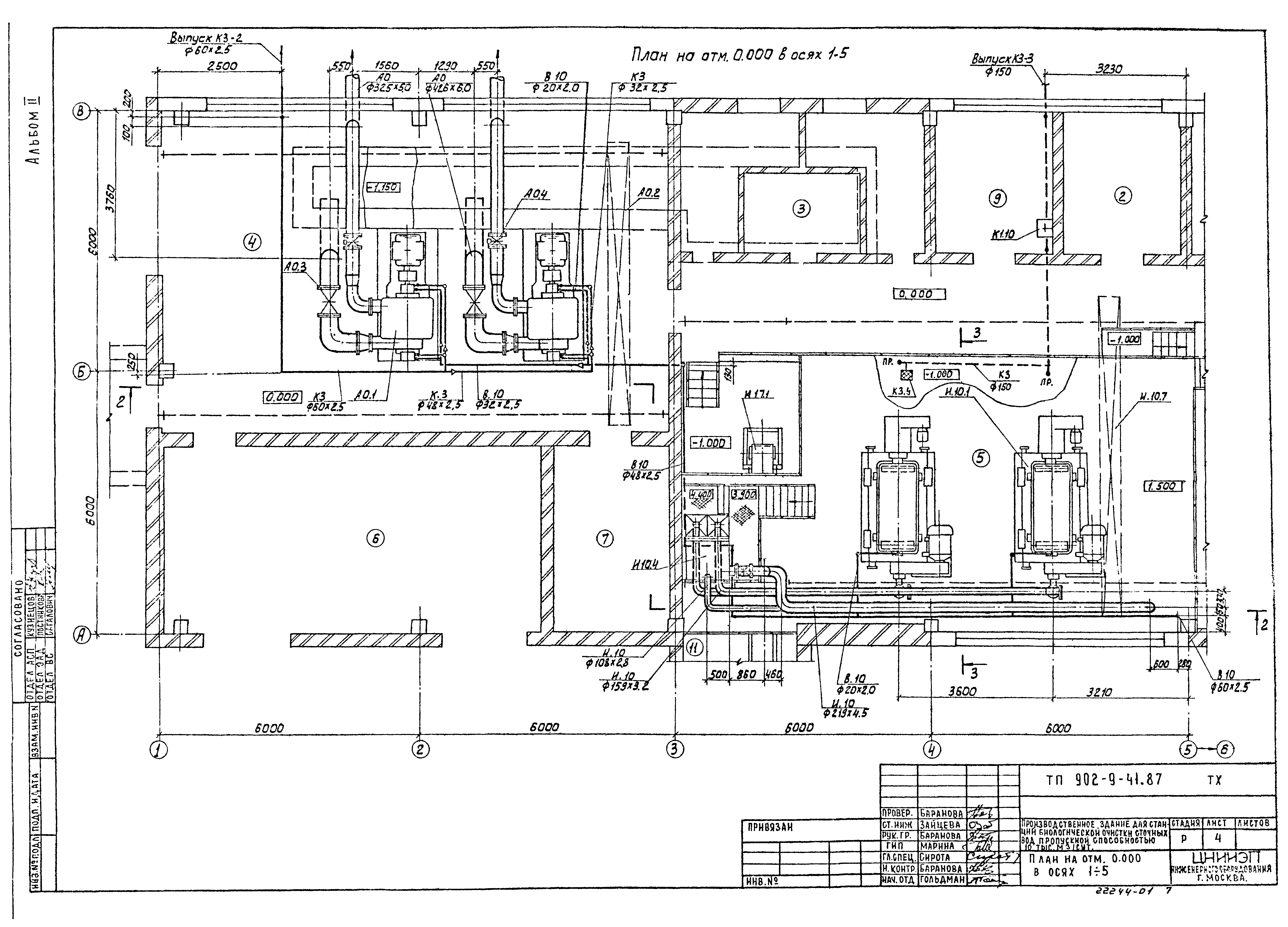
   План на отм. 0.000 в осях 1 - 5
   План на отм. - 1.000. Разрез 3-3
   План на отм. - 3.600. Разрез 5-5
   Разрез 2-2
   Разрезы 4-4, 6-6
   Схема И10. Расположение штуцеров бака осадка
   Схемы И12, К1, П2. Расположение штуцеров бака фугата
   Схема В10
   Схемы К3
   Линия транспорта обезвоженного осадка. Разрез А-А. Выносной элемент
   Линия транспорта обезвоженного осадка. Схемы. Разрез. Выносные элементы
   Линия транспорта обезвоженного осадка. Виды, разрезы, выносные элементы
   Рама привода. Эскизный чертеж общего вида
   Бак-распределитель осадка. Эскизный чертеж общего вида
   Течка концевая. Эскизный чертеж общего вида
   Течка фугата. Эскизный чертеж общего вида
   Лоток с решеткой. Эскизный чертеж общего вида
Отопление и вентиляция
   Общие данные
   План на отм. 0.000; - 3.600
   Схема системы отопления. Схемы сети П1, В1 - В3, ВЕ1, ВЕ2
   Установка системы П1. Схема системы теплоснабжения установки П1, ИТП
   Установка системы В1. Камера фильтров
   Содержание
   Переходы
   Рама для крепления фильтров
Водопровод и канализация
   Общие данные. План на отм. 0.000. Схема В1
Разработан: ЦНИИЭП иженерного оборудования
Утверждён:17.03.1987 Госгражданстрой (Gosgrazhdanstroy 79)
Расположен в:Техническая документация Строительство Справочные документы Типовые строительные конструкции, изделия и узлы Общероссийский строительный каталог Промышленные предприятия, здания и сооружения Здания и сооружения санитарно-технические Канализация Сооружения биологической (биохимической) очистки Станции биологической очистки сточных вод
Заменяет собой:
  • Типовой проект 902-9-16
Типовой проект 902-9-41.87Типовой проект 902-9-41.87Типовой проект 902-9-41.87Типовой проект 902-9-41.87Типовой проект 902-9-41.87Типовой проект 902-9-41.87Типовой проект 902-9-41.87Типовой проект 902-9-41.87Типовой проект 902-9-41.87Типовой проект 902-9-41.87Типовой проект 902-9-41.87Типовой проект 902-9-41.87Типовой проект 902-9-41.87Типовой проект 902-9-41.87Типовой проект 902-9-41.87Типовой проект 902-9-41.87Типовой проект 902-9-41.87Типовой проект 902-9-41.87Типовой проект 902-9-41.87Типовой проект 902-9-41.87Типовой проект 902-9-41.87Типовой проект 902-9-41.87Типовой проект 902-9-41.87Типовой проект 902-9-41.87Типовой проект 902-9-41.87Типовой проект 902-9-41.87Типовой проект 902-9-41.87Типовой проект 902-9-41.87

© 2013 Ёшкин Кот :-) Карта сайта