| ||||||||||||||||||||||||||||||||
Скачать ГОСТ Р 51324.2.4-2012 Выключатели для бытовых и аналогичных стационарных электрических установок. Часть 2–4. Дополнительные требования к выключателям-разъединителямДата актуализации: 10.08.2017
|
| Обозначение: | ГОСТ Р 51324.2.4-2012 |
| Обозначение англ: | GOST R 51324.2.4-2012 |
| Статус: | введен впервые |
| Название рус.: | Выключатели для бытовых и аналогичных стационарных электрических установок. Часть 2–4. Дополнительные требования к выключателям-разъединителям |
| Название англ.: | Switches for household and similar fixed electrical installations. Part 2-4. Particular requirements for isolating switches |
| Дата добавления в базу: | 01.10.2014 |
| Дата актуализации: | 05.05.2017 |
| Дата введения: | 01.01.2014 |
| Область применения: | Стандарт распространяется на выключатели-разъединители общего назначения с ручным управлением на номинальное напряжение не выше 440 В и номинальный ток не более 125 А, применяемые для бытовых и аналогичных стационарных электрических установок, размещаемых внутри и снаружи зданий/ |
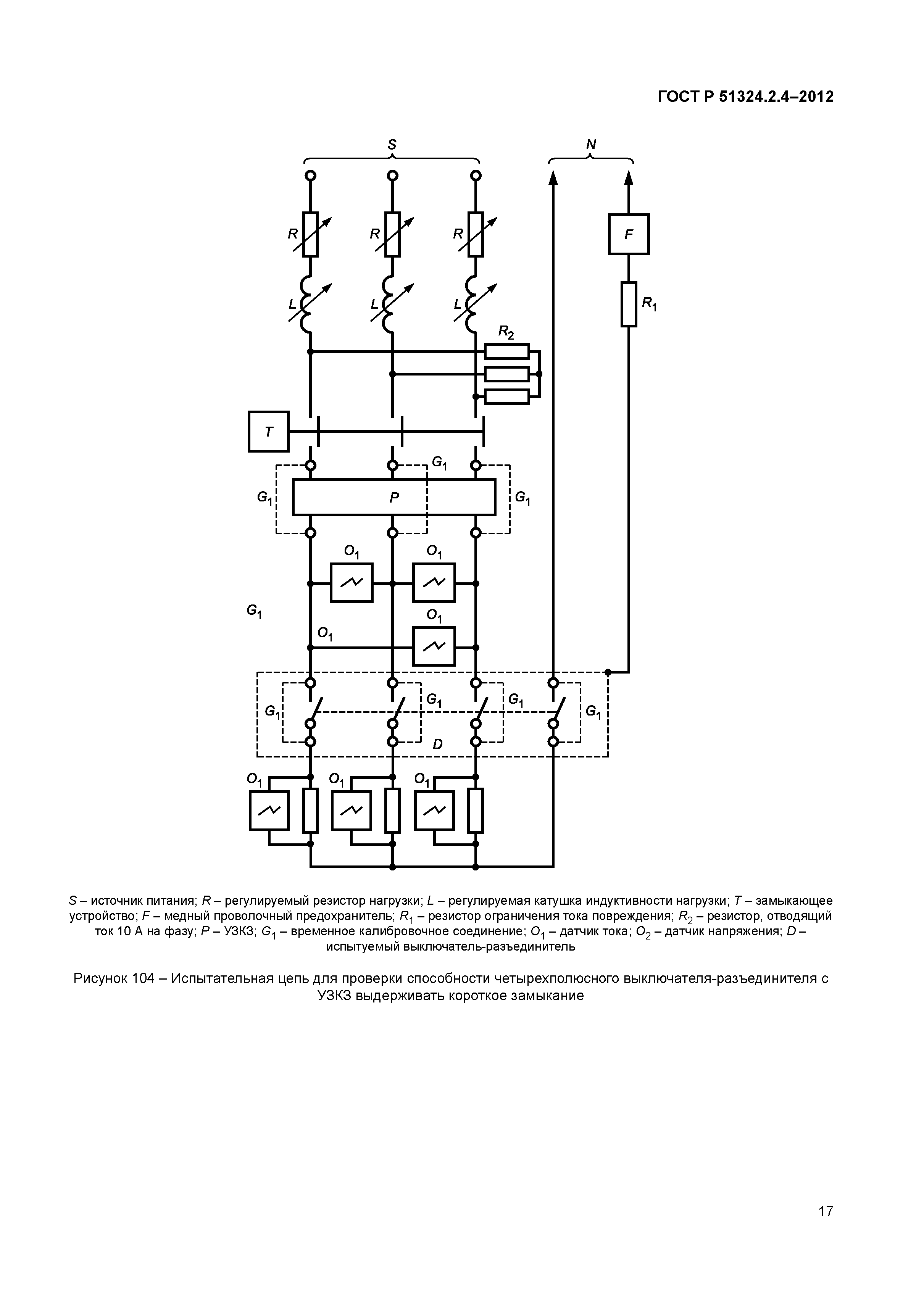
| Оглавление: | 1 Область применения 2 Нормативные ссылки 3 Термины и соответствующие им определения 4 Общие требования 5 Общие требования к испытаниям 6 Номинальные значения 7 Классификация 8 Маркировка 9 Проверка размеров 10 Защита от поражения электрическим током 11 Заземление 12 Контактные зажимы 13 Требования к конструкции 14 Механизм 15 Устойчивость к старению, защита, обеспечиваемая оболочками выключателей, и влагостойкость 16 Сопротивление и электрическая прочность изоляции 17 Превышение температуры 18 Включающая и отключающая (разрывная мощность) способность 19 Нормальная работа 20 Механическая прочность 21 Нагревостойкость 22 Винты, токоведущие части и соединения 23 Расстояния утечки, воздушные зазоры и расстояния через заливочную массу 24 Устойчивость изоляционных материалов к аномальному нагреву, огню и трекингостойкость 25 Коррозиестойкость 26 Требования к электромагнитной совместимости (ЭМС) Приложение А (обязательное) Обозначение образцов, необходимых для испытаний Приложение В (обязательное) дополнительные требования к выключателям, оснащенным деталями для вывода и удержания гибких кабелей Приложение АА (рекомендуемое) Определение коэффициента мощности при коротком замыкании Приложение ВВ (рекомендуемое) УЗКЗ для испытаний на короткое замыкание Приложение ДА (справочное) Сведения о соответствии ссылочных национальных и межгосударственных стандартов международным стандартам, использованным в качестве ссылочных в примененном международном стандарте Библиография |
| Разработан: | АНО НТЦ Энергия |
| Утверждён: | 15.11.2012 Федеральное агентство по техническому регулированию и метрологии (818-ст) |
| Расположен в: | |
| Нормативные ссылки: |
|



























