Информационная система
«Ёшкин Кот»

Скачать базу одним архивом
Скачать обновления
История создания базы
Карта сайта

Скачать Типовой проект 901-1-30 Альбом V/3. Электротехническая часть (при установке насосов типа ЭЦВ)

Дата актуализации: 10.08.2017

Типовой проект 901-1-30

Альбом V/3. Электротехническая часть (при установке насосов типа ЭЦВ)

Обозначение: Типовой проект 901-1-30
Обозначение англ: 901-1-30
Статус:заменен
Название рус.:Альбом V/3. Электротехническая часть (при установке насосов типа ЭЦВ)
Дата добавления в базу:01.10.2014
Дата актуализации:05.05.2017
Дата введения:01.11.1988
Оглавление:Содержание альбома
Электрооборудование, автоматизация и электрическое освещение
   Общие данные
   Гидромеханическая схема и таблица электрооборудования приводов
   Подстанция. Щит станций управления 1Щ. Принципиальная однолинейная схема
   Насос 1(2 - 6). Принципиальная схема
   Вакуум-установка. Принципиальная схема
   Электроотопление. Подкачивающий насос 9. Принципиальная схема
   Сигнализация. Принципиальная схема
   Насосы. Вакуум-установка. РУ-6(10) кВ. Щит сигнализации 2Щ. Схемы подключения
   Электроотопление. Схема подключения
   Щит станций управления 1Щ. Панели 1 - 5. Схема подключения
   Кабельный журнал
   План расположения электрооборудования и прокладка кабелей
   План расположения электрооборудования и прокладка кабелей электроотопления
   Сеть заземления. План
   РУ и камеры трансформаторов. Подвод шин 6(10) кВ к трансформаторам
   Электроосвещение. Планы
   Строительное задание
Технологический контроль
   Общие данные
   Принципиальная схема технологического контроля
   Электропитание. Схема принципиальная электрическая. Щит КИП. Общий вид
   Схема подключения электрических и трубных проводок
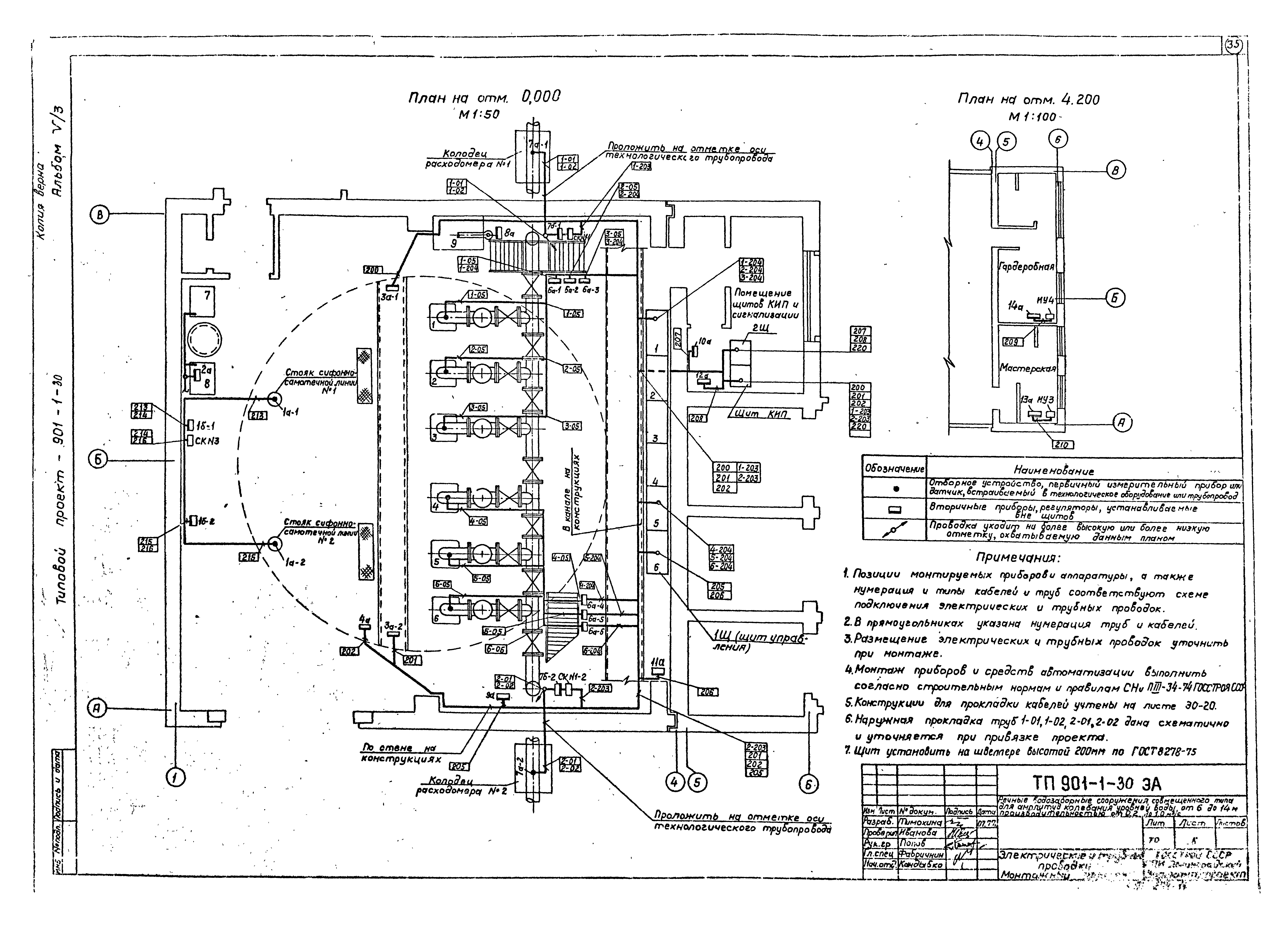
   Электрические и трубные проводки. Монтажный чертеж
Разработан: Ленинградский Водоканалпроект
Утверждён:12.05.1978 СоюзводоканалНИИпроект (SoyuzvodokanalNIIproject 137)
Расположен в:Техническая документация Строительство Справочные документы Типовые строительные конструкции, изделия и узлы Общероссийский строительный каталог Промышленные предприятия, здания и сооружения Здания и сооружения санитарно-технические Водоснабжение Водозаборные сооружения
Чем заменён:
Типовой проект 901-1-30Типовой проект 901-1-30Типовой проект 901-1-30Типовой проект 901-1-30Типовой проект 901-1-30Типовой проект 901-1-30Типовой проект 901-1-30Типовой проект 901-1-30Типовой проект 901-1-30Типовой проект 901-1-30Типовой проект 901-1-30Типовой проект 901-1-30Типовой проект 901-1-30Типовой проект 901-1-30Типовой проект 901-1-30Типовой проект 901-1-30Типовой проект 901-1-30Типовой проект 901-1-30Типовой проект 901-1-30Типовой проект 901-1-30Типовой проект 901-1-30Типовой проект 901-1-30Типовой проект 901-1-30Типовой проект 901-1-30Типовой проект 901-1-30Типовой проект 901-1-30Типовой проект 901-1-30Типовой проект 901-1-30Типовой проект 901-1-30Типовой проект 901-1-30Типовой проект 901-1-30Типовой проект 901-1-30Типовой проект 901-1-30Типовой проект 901-1-30Типовой проект 901-1-30

© 2013 Ёшкин Кот :-) Карта сайта