Информационная система
«Ёшкин Кот»

Скачать базу одним архивом
Скачать обновления
История создания базы
Карта сайта

Скачать Типовой проект 902-3-85.88 Альбом III. Электротехнические решения

Дата актуализации: 10.08.2017

Типовой проект 902-3-85.88

Альбом III. Электротехнические решения

Обозначение: Типовой проект 902-3-85.88
Обозначение англ: 902-3-85.88
Статус:не определен законодательством
Название рус.:Альбом III. Электротехнические решения
Дата добавления в базу:01.10.2014
Дата актуализации:05.05.2017
Дата введения:01.09.1988
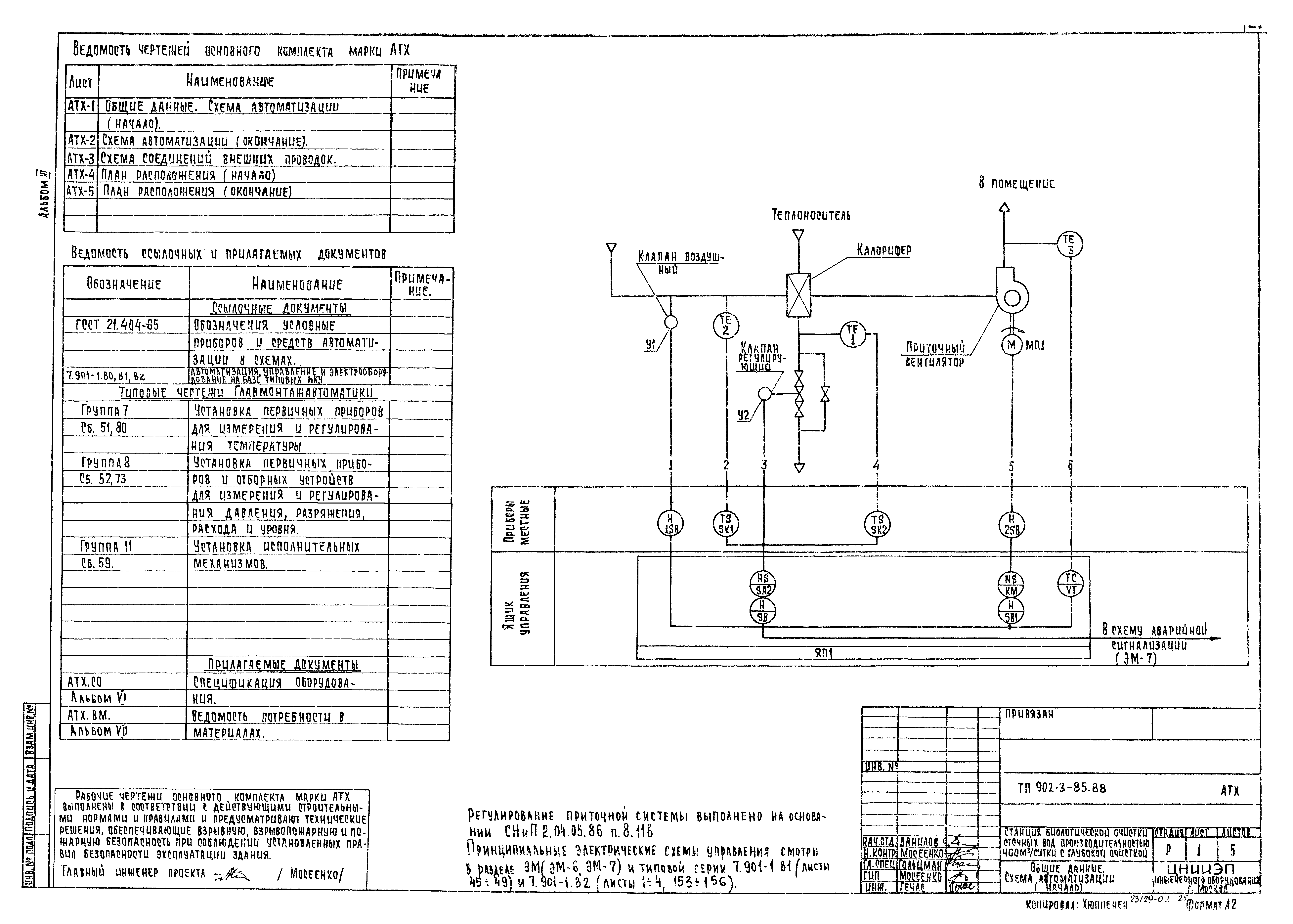
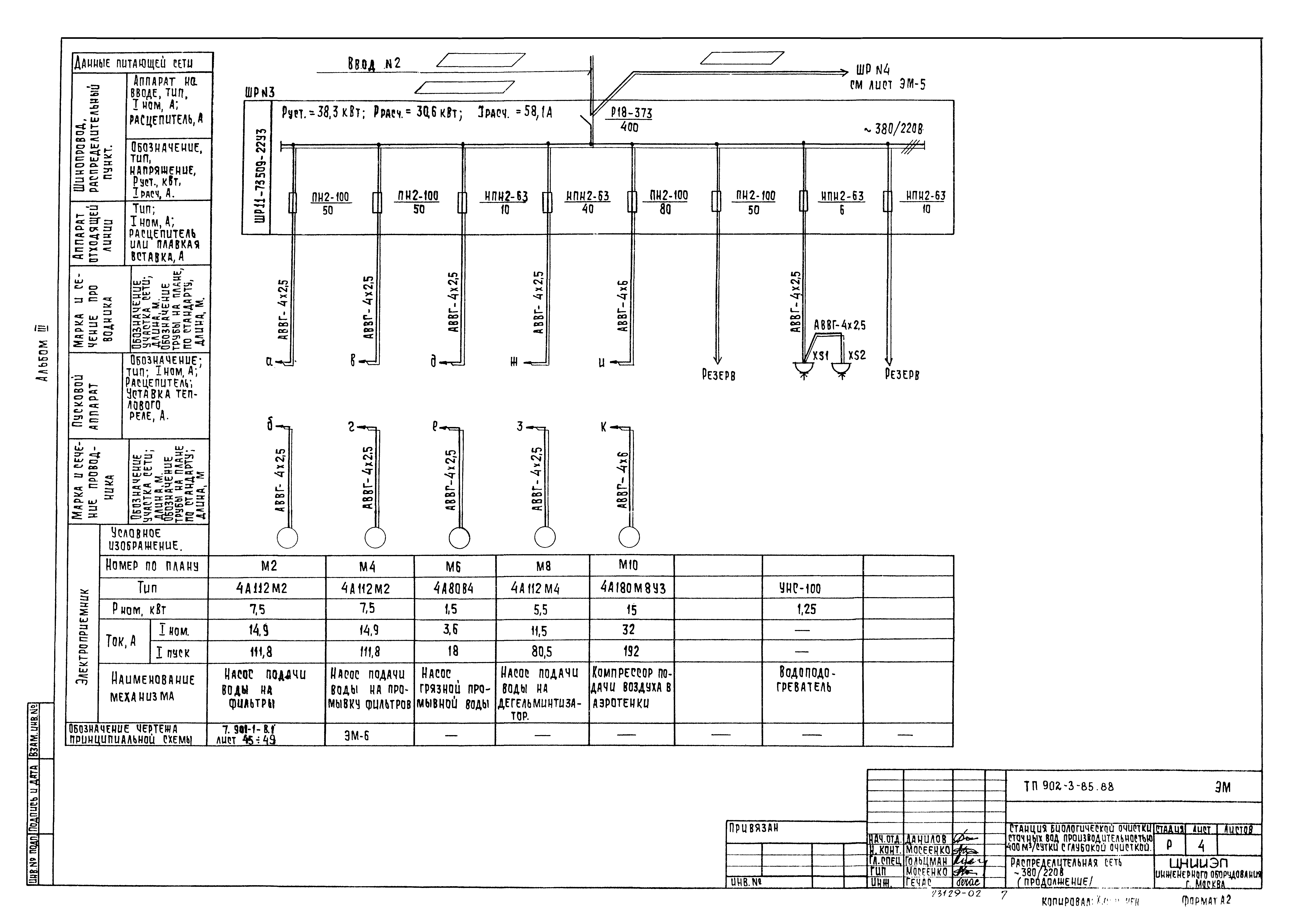
Оглавление:Силовое электрооборудование
   Общие данные
   Распределительная сеть 380/220 В
   Принципиальная схема управления насосами подачи воды для уплотнения сальников и насосами подачи воды на промывку фильтров
   Принципиальная схема аварийной сигнализации
   Схема подключения электрооборудования
   Кабельный журнал
   План расположения электрооборудования и прокладка кабелей
Электрическое освещение
   Общие данные
   Электрическое освещение. План на отм. 0.000
Автоматизация
   Общие данные. Схема автоматизации
   Схема соединений внешних проводок
   План расположения
Связь и сигнализация
   Общие данные. План на отм. 0.000 с сетями связи и сигнализации
Разработан: ЦНИИЭП инженерного оборудования
Утверждён:10.02.1988 Госкомархитектура (38)
Расположен в:Техническая документация Строительство Справочные документы Типовые строительные конструкции, изделия и узлы Общероссийский строительный каталог Промышленные предприятия, здания и сооружения Здания и сооружения санитарно-технические Канализация Сооружения биологической (биохимической) очистки Станции биологической очистки сточных вод
Типовой проект 902-3-85.88Типовой проект 902-3-85.88Типовой проект 902-3-85.88Типовой проект 902-3-85.88Типовой проект 902-3-85.88Типовой проект 902-3-85.88Типовой проект 902-3-85.88Типовой проект 902-3-85.88Типовой проект 902-3-85.88Типовой проект 902-3-85.88Типовой проект 902-3-85.88Типовой проект 902-3-85.88Типовой проект 902-3-85.88Типовой проект 902-3-85.88Типовой проект 902-3-85.88Типовой проект 902-3-85.88Типовой проект 902-3-85.88Типовой проект 902-3-85.88Типовой проект 902-3-85.88Типовой проект 902-3-85.88Типовой проект 902-3-85.88Типовой проект 902-3-85.88Типовой проект 902-3-85.88Типовой проект 902-3-85.88Типовой проект 902-3-85.88Типовой проект 902-3-85.88Типовой проект 902-3-85.88Типовой проект 902-3-85.88Типовой проект 902-3-85.88

© 2013 Ёшкин Кот :-) Карта сайта