Скачать Типовой проект 503-1-47.86 Альбом II. Отопление, вентиляция. Внутренние водопровод и канализация. Силовое электрооборудование. Электрическое освещение. Автоматизация. Связь и сигнализация. Охранно-пожарная сигнализацияДата актуализации: 10.08.2017 Типовой проект 503-1-47.86
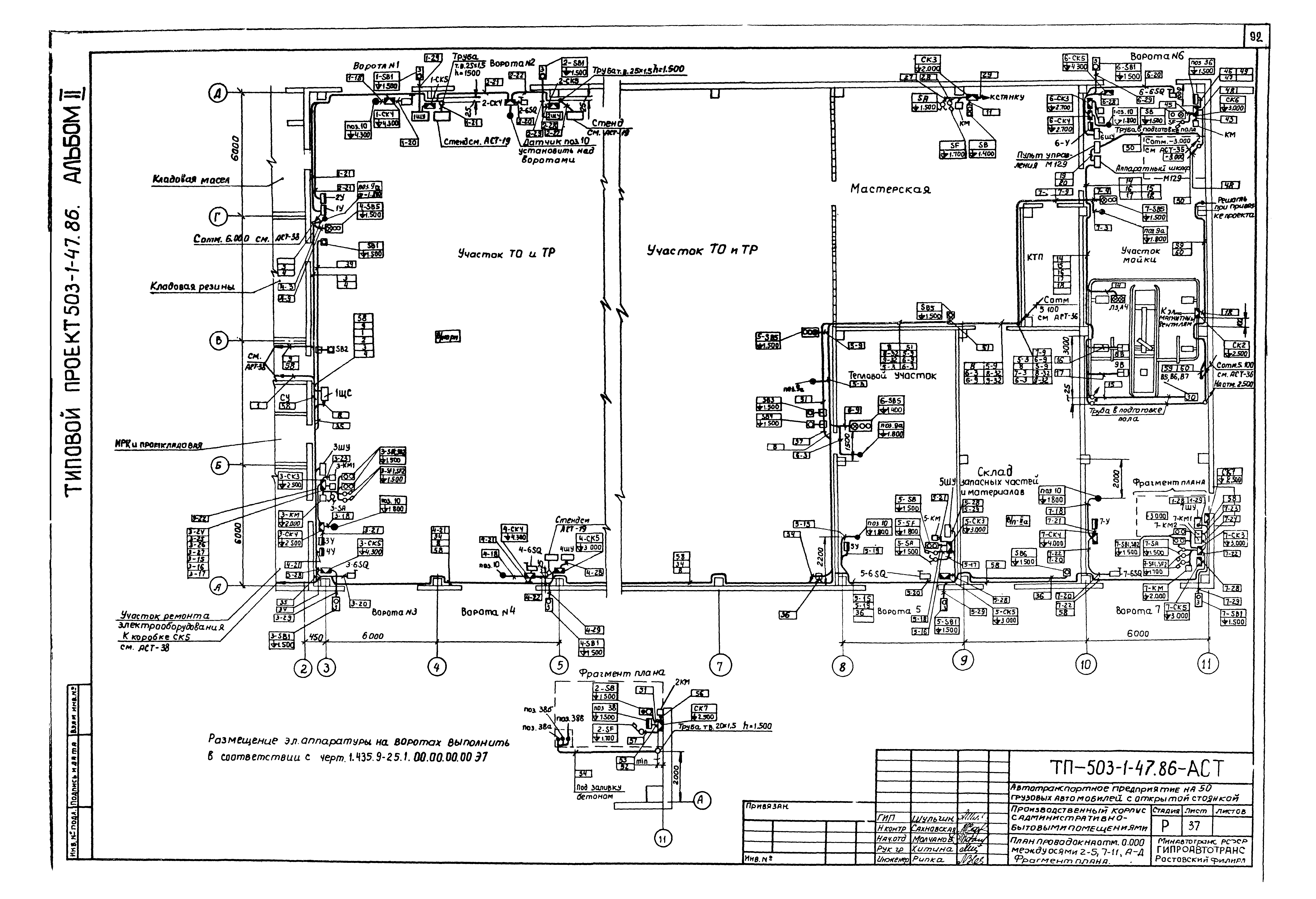
Альбом II. Отопление, вентиляция. Внутренние водопровод и канализация. Силовое электрооборудование. Электрическое освещение. Автоматизация. Связь и сигнализация. Охранно-пожарная сигнализацияОбозначение: | Типовой проект 503-1-47.86 | Обозначение англ: | 503-1-47.86 | Статус: | не определен законодательством | Название рус.: | Альбом II. Отопление, вентиляция. Внутренние водопровод и канализация. Силовое электрооборудование. Электрическое освещение. Автоматизация. Связь и сигнализация. Охранно-пожарная сигнализация | Дата добавления в базу: | 01.09.2013 | Дата актуализации: | 05.05.2017 | Дата введения: | 15.04.1986 | Оглавление: | Содержание альбома Чертежи основного комплекта марки ОВ Общие данные Планы на отм. 0.000; 3.000; 6.000 между осями 1 - 2 и А - Д План на отм. 0.000 между осями 3 - 11 и А - Д Схема системы отопления 1 Схема системы отопления 2 План на отм. 5.100 между осями 10 - 11 и Б - Г. Схема системы теплоснабжения установок П1 - П7 Схема системы теплоснабжения установок У1 - У7 Схемы систем П1 - П5, Р1 Схемы систем П6, П7, В1 - В8 Схемы систем В9, В10, В17, ВЕ1 - ВЕ14 План на отм. 0.000 между осями 1 - 2 и Б - В. Разрезы 1-1, 2-2 Принципиальная схема узла управления Установки систем П1 - П7, В1 - В5, В7 - В10 Тепловая изоляция трубопроводов Чертежи основного комплекта марки ВК Общие данные Планы на отм. 0.000; 3.000; 6.000 между осями 1 - 3 и А - Д План на отм. 0.000. Принципиальная схема системы оборотного водоснабжения от мойки автомобилей. Узлы 1 - 4 Схемы систем В1, Т3. Узлы 5 - 7 План кровли. Схемы систем В4, К1, К2, К4, К9. Узел 8 Фрагмент 1. Схемы систем В1, Т3, В. Установки систем 1А1, 1А2, 1П Фрагменты 2, 3. Установки систем 1В4, 1К12Н, 1К4Н Очистные сооружения производственных стоков. Камера с фильтром. Планы. Разрезы 1-1, 2-2 Чертежи основного комплекта марки ЭМ Общие данные КТП-1х250. Планы установки электрооборудования и заземления. Схема электрическая принципиальная 380/220 В Планы на отм. 0.000; 3.000; 6.000 между осями 1 - 3 и А - Д Планы на отм. 0.000 между осями 2 - 6 и А - Д, навеса КПП Планы на отм. 0.000 между осями 6 - 11 и А - Д. Фрагмент 1 Планы на отм. 5.100 между осями 10 - 11 и В - Г. Подвод питания к крышным вентиляторам План магистральных и троллейных линий. Сводка кабелей и проводов. Фрагменты 1, 2 Расчетная схема 380/220 В 1ШР, 2ШР Расчетная схема 380/220 В 3ШР Расчетная схема 380/220 В 4ШР Расчетная схема 380/220 В 5ШР, 6ШР Расчетная схема 380/220 В 7ШР, 10ШР Расчетная схема 380/220 В 8ШР, 9ШР, аппаратного шкафа Расчетная схема 380/220 В 11ШР Расчетная схема 380/220 В 12ШР Ведомость узлов установки оборудования на плане. Кабельный журнал питающей сети Чертежи основного комплекта марки ЭО Общие данные Планы на отм. 0.000 между осями 1 - 2 и А - Д, навеса КПП. Фрагмент 1, 2. Кабельный журнал для питающей сети Планы на отм. 3.000; 6.000 между осями 1 - 2 и А - Д Планы на отм. 0.000 между осями 3 - 11 и А - Д; 5.100 между осями 10 - 11 и Б - Г. Фрагменты 3, 4. Данные о щитках Ведомость узлов установки электрического оборудования на плане. Принципиальная схема питающей сети Чертежи основного комплекта марки АСТ Общие данные Система П1 (П3 - П7). Схема функциональная Система П2. Схема функциональная Система П1 (П3 - П7). Схема электрическая управления Система П2. Схема электрическая управления Система П1 (П3 - П7). Схема электрическая регулирования Система П2. Схема электрическая защиты калорифера от замораживания Система П1 - П7. Схема электрическая сигнализации Система П1 (П3 - П7). Щит автоматизации 1ЩА (3ЩА - 7ЩА). Общий вид Система П2. Щит автоматизации 2ЩА. Общий вид Система П1 - П7. Щит автоматизации 1ЩА - 7ЩА. Перечень электроаппаратуры. Перечень надписей Системы П1 - П7. Щит сигнализации 1ЩС. Общий вид Система П1 (П3 - П7). Схема подключений Система П2. Схема подключений Системы П1, П3 - П7, У1 - У4, У6, У7. Кабельные журналы Система У1 (У2 - У4, У6, У7). Схемы Система У1 (У2 - У4, У6, У7). Схема подключений Стенд под электроаппаратуру. Эскиз Система У5. Схемы Моечная установка М129. Схема подключений Ворота подъемно-складчатые. Дополнительные цепи управления Система Р1. Схемы Система В17. Схемы Тепловой пункт. Схема функциональная Тепловой пункт. Схема подключения приборов. План проводок Отключение вентсистем при пожаре. Схема электрическая Отключение вентсистем при пожаре. Схема подключений Щит сигнализации 2ЩС. Общий вид Ворота распашные. Схемы Контроль рН-ионов. Схема подключений. Шкаф рН-метра. Общий вид Задвижка. Схема электрическая управления. Схема подключений Дренажный насос. Схемы Насос оборотного водоснабжения. Схемы Насос к моечной установке М129. Дополнительные цепи управления План проводок на отм. 5.100. План кровли между осями 8 - 9 и А - Б; 9 - 10 и В - Г План проводок на отм. 0.000 между осями 2 - 5; 7 - 11 и А - Д. Фрагмент плана План проводок на отм. 0.000; отм. 3.000; отм. 6.000 между осями 1 - 2 и А - Д Чертежи основного комплекта марки СС Общие данные Схема организации технологической связи План на отм. 0.000. План навеса КПП Планы на отм. 3.000 и 6.000 между осями 1 - 3 и А - Д Скелетные схемы Схемы кабельных соединений Чертежи основного комплекта марки ОП Общие данные Схема электрическая принципиальная сигнализации Планы на отм. 0.000; 3.000. Крепление 4П-ВЗГ. Охранная и пожарная сигнализация Блокировка окна О-1. Схема электрическая соединений Блокировка двери Д-1. Схема электрическая соединений Схема электрическая подключения Кабельный журнал. Трубозаготовительная ведомость. Таблица заполнения труб кабелями. Сводка кабелей и проводов. Сводка труб Прилагаемые документы Защитная коробка. Сборочный чертеж Коробка Кронштейн. Скоба | Разработан: | Гипроавтотранс
| Утверждён: | 15.04.1986 Минавтотранс РСФСР (Russian Federation Minavtotrans 9)
| Расположен в: |
|
                                                                                                              
|