Информационная система
«Ёшкин Кот»

Скачать базу одним архивом
Скачать обновления
История создания базы
Карта сайта

Скачать Типовой проект 503-2-51.92 Альбом 1. Пояснительная записка. Технология производства. Архитектурные решения. Конструкции железобетонные. Отопление и вентиляция. Силовое электрооборудование и электрическое освещение. Автоматическое пожаротушение

Дата актуализации: 10.08.2017

Типовой проект 503-2-51.92

Альбом 1. Пояснительная записка. Технология производства. Архитектурные решения. Конструкции железобетонные. Отопление и вентиляция. Силовое электрооборудование и электрическое освещение. Автоматическое пожаротушение

Обозначение: Типовой проект 503-2-51.92
Обозначение англ: 503-2-51.92
Статус:не определен законодательством
Название рус.:Альбом 1. Пояснительная записка. Технология производства. Архитектурные решения. Конструкции железобетонные. Отопление и вентиляция. Силовое электрооборудование и электрическое освещение. Автоматическое пожаротушение
Дата добавления в базу:01.09.2013
Дата актуализации:05.05.2017
Дата введения:10.12.1992
Оглавление:Содержание альбома
Пояснительная записка
Технология производства
   Общие данные
   Планы на отм. 0.000; - 3.300 и - 3.900
Архитектурные решения
   Общие данные
   Планы на отм. - 3.300; - 3.900; на отм. 0.000 в осях 3…5 - Е/1…И; в осях 3…4 - Б/1…Б/2; в осях 1…2 - Д…Е
   Фасады А…И; И…Ж; 1…5; 5…1
   Разрез 1-1, разрез 2-2
   План кровли
   План полов на отм. - 3.300; - 3.900. Узлы 1…4
   Лестницы Л1, Л2. Пандусы
Конструктивные решения
   Общие данные
   Схема расположения элементов фундаментов
   Сечение 1-1…15-15
   Схема расположения элементов фундаментов. Сечение 16-16
   Монолитные подпорные стенки ПСМ1…ПСМ3
   Спецификация на монолитные подпорные стенки ПСМ1…ПСМ3
   Схемы расположения монолитных поясов МП
   Схема расположения элементов подземного хозяйства
   Схема расположения плит перекрытия, элементов покрытия. Узел 1
   Схема расположения прогонов, опорных плит, плит покрытия. Узел 2
   Монолитные участки Ум1…Ум3; Фом1
   Монолитные участки Ум4…Ум7
   Схема расположения перегородок и тали
Отопление и вентиляция
   Общие данные
   Отопление. Вентиляция. Планы на отм. - 3.300; 3.900; 0.000. Схема системы отопления. Индивидуальный тепловой пункт
   Схемы систем П1, П2, ПЕ1, В1…В3, ВЕ1…ВЕ8
   Установки систем П1, П2, В3
Электротехническая часть
   Общие данные
   Схема электрическая принципиальная питающей сети ВРУ1
   Схема электрическая принципиальная распределительной сети 1ШР
   Ящик управления 1ЯУ (2ЯУ, 3ЯУ). Схема электрическая принципиальная управления
   Ящик управления 1ЯУ (3ЯУ), 2ЯУ. Схема электрическая соединений
   План расположения электрооборудования и прокладки электрических сетей. Силовое оборудование
   План расположения электрооборудования и прокладки электрических сетей. Электроосвещение
   ВРУ1. Опросный лист
   Ведомость электромагнитных конструкций, подлежащих в МЭЗ
   Ведомость изделий и материалов для изготовления электромонтажных конструкций и деталей в МЭЗ
Автоматическое пожаротушение
   Общие данные
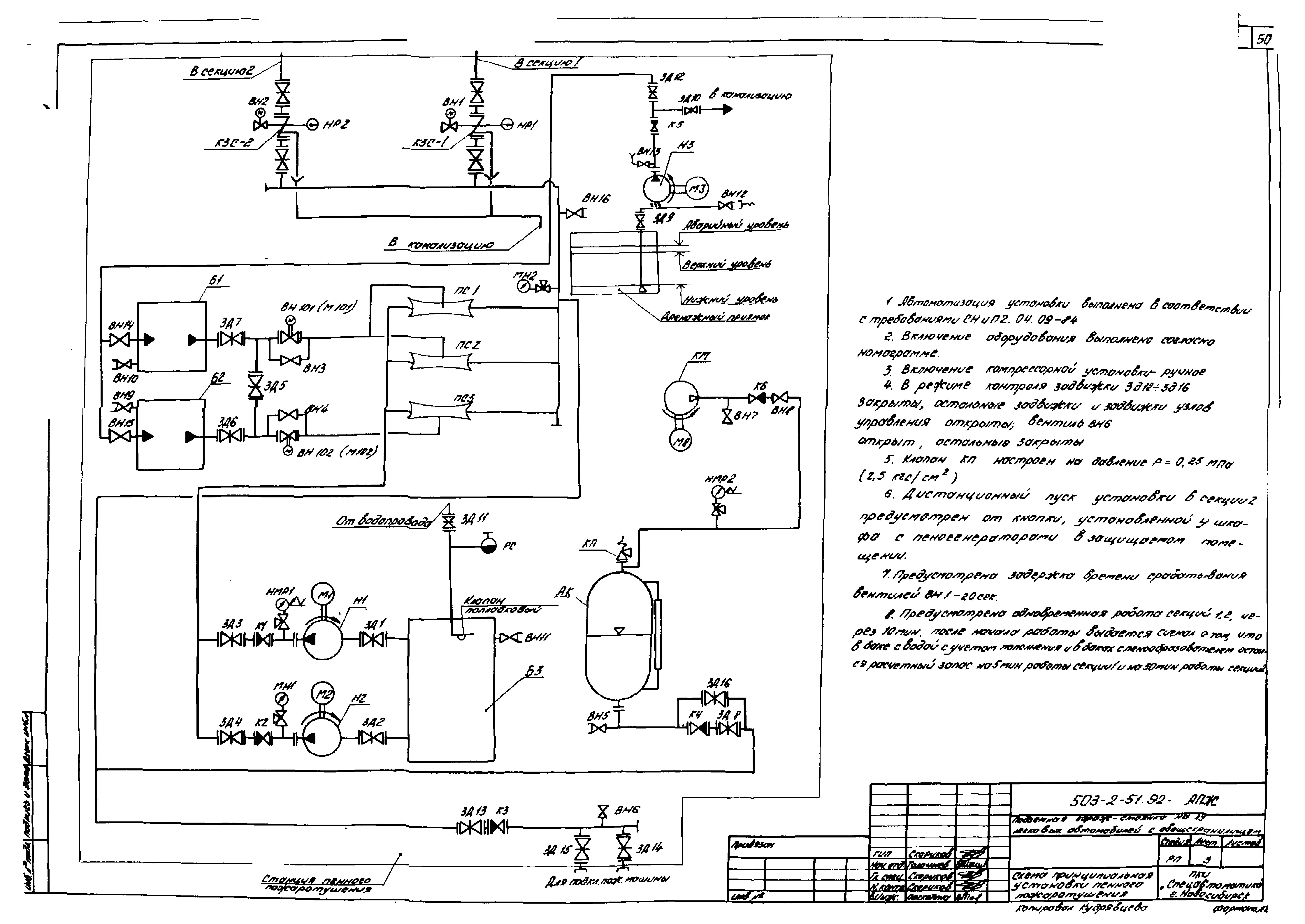
   Схема принципиальная автоматической установки пенного пожаротушения
   План станции пожаротушения. Спецификация
   Схема аксонометрическая станции пожаротушения
   Установочный чертеж бака V = 2 куб. м по серии 5.904-43
   Установочный чертеж бака V = 20 куб. м по серии 5.904-43
   Схема узла управления дренчерной установкой Ду100
   Установочный чертеж панели для манометров электроконтактных
   План размещения трубопроводов пожаротушения в секции №1
   План размещения трубопроводов пожаротушения в секции №2
   Разрез 1-1. Спецификация к листам 14, 13
   Питание токоприемников. Схема электрическая принципиальная
   Автоматическое управление. Схема электрическая принципиальная
   Управление и сигнализация. Схема электрическая принципиальная
   Насосы-водопитатели Н1, Н2. Схема электрическая принципиальная
   Дренажный насос Н3. Схема электрическая принципиальная
   Вентиль ВН101 (ВН102). Схема электрическая принципиальная
   Технологическая сигнализация. Схема электрическая принципиальная
   План станции пожаротушения. Размещение электрооборудования. Прокладка электропроводок
   Спецификация оборудования станции пожаротушения
   План на отм. - 3.600 и 0.000. Размещение электрооборудования. Прокладка электропроводок
   Станция пожаротушения. Схема электрическая подключений
   Схема электрическая подключений
   Щит управления 1ШЩ, ящик сигнализации 1Я. Схема подключений
   Щит управления 1ШЩ. Чертеж общего вида
   Ящик сигнализации 1Я. Чертеж общего вида
   Кабельный журнал
Разработан: Гипроавтотранс
Утверждён:10.12.1992 Департамент автомобильного транспорта РФ (Russian Federation Department of Automobile Transport 8)
Расположен в:Техническая документация Строительство Справочные документы Типовые строительные конструкции, изделия и узлы Общероссийский строительный каталог Промышленные предприятия, здания и сооружения Предприятия, здания и сооружения транспорта Транспорт автомобильный Предприятия автотранспортные, гаражи и стоянки для легковых автомобилей, автобусов и мотоциклов
Типовой проект 503-2-51.92Типовой проект 503-2-51.92Типовой проект 503-2-51.92Типовой проект 503-2-51.92Типовой проект 503-2-51.92Типовой проект 503-2-51.92Типовой проект 503-2-51.92Типовой проект 503-2-51.92Типовой проект 503-2-51.92Типовой проект 503-2-51.92Типовой проект 503-2-51.92Типовой проект 503-2-51.92Типовой проект 503-2-51.92Типовой проект 503-2-51.92Типовой проект 503-2-51.92Типовой проект 503-2-51.92Типовой проект 503-2-51.92Типовой проект 503-2-51.92Типовой проект 503-2-51.92Типовой проект 503-2-51.92Типовой проект 503-2-51.92Типовой проект 503-2-51.92Типовой проект 503-2-51.92Типовой проект 503-2-51.92Типовой проект 503-2-51.92Типовой проект 503-2-51.92Типовой проект 503-2-51.92Типовой проект 503-2-51.92Типовой проект 503-2-51.92Типовой проект 503-2-51.92Типовой проект 503-2-51.92Типовой проект 503-2-51.92Типовой проект 503-2-51.92Типовой проект 503-2-51.92Типовой проект 503-2-51.92Типовой проект 503-2-51.92Типовой проект 503-2-51.92Типовой проект 503-2-51.92Типовой проект 503-2-51.92Типовой проект 503-2-51.92Типовой проект 503-2-51.92Типовой проект 503-2-51.92Типовой проект 503-2-51.92Типовой проект 503-2-51.92Типовой проект 503-2-51.92Типовой проект 503-2-51.92Типовой проект 503-2-51.92Типовой проект 503-2-51.92Типовой проект 503-2-51.92Типовой проект 503-2-51.92Типовой проект 503-2-51.92Типовой проект 503-2-51.92Типовой проект 503-2-51.92Типовой проект 503-2-51.92Типовой проект 503-2-51.92Типовой проект 503-2-51.92Типовой проект 503-2-51.92Типовой проект 503-2-51.92Типовой проект 503-2-51.92Типовой проект 503-2-51.92Типовой проект 503-2-51.92Типовой проект 503-2-51.92Типовой проект 503-2-51.92Типовой проект 503-2-51.92Типовой проект 503-2-51.92Типовой проект 503-2-51.92Типовой проект 503-2-51.92Типовой проект 503-2-51.92Типовой проект 503-2-51.92Типовой проект 503-2-51.92Типовой проект 503-2-51.92Типовой проект 503-2-51.92Типовой проект 503-2-51.92Типовой проект 503-2-51.92Типовой проект 503-2-51.92Типовой проект 503-2-51.92Типовой проект 503-2-51.92Типовой проект 503-2-51.92Типовой проект 503-2-51.92Типовой проект 503-2-51.92

© 2013 Ёшкин Кот :-) Карта сайта