Информационная система
«Ёшкин Кот»

Скачать базу одним архивом
Скачать обновления
История создания базы
Карта сайта

Скачать МИ 3261-2010 Рекомендация. ГСИ. Средства измерений концентрации растворенного в воде кислорода

Дата актуализации: 10.08.2017

МИ 3261-2010

Рекомендация. ГСИ. Средства измерений концентрации растворенного в воде кислорода

Обозначение: МИ 3261-2010
Обозначение англ: MI 3261-2010
Статус:действует
Название рус.:Рекомендация. ГСИ. Средства измерений концентрации растворенного в воде кислорода
Дата добавления в базу:01.09.2013
Дата актуализации:05.05.2017
Дата введения:01.06.2010
Область применения:Настоящая рекомендация распространяется на средства измерений концентрации растворенного в воде кислорода в диапазоне от 10 до 30000 мкг/л при температуре от 5 °С до 50 °С.
Оглавление:1 Область применения
2 Нормативные ссылки
3 Термины н определения
4 Поверка
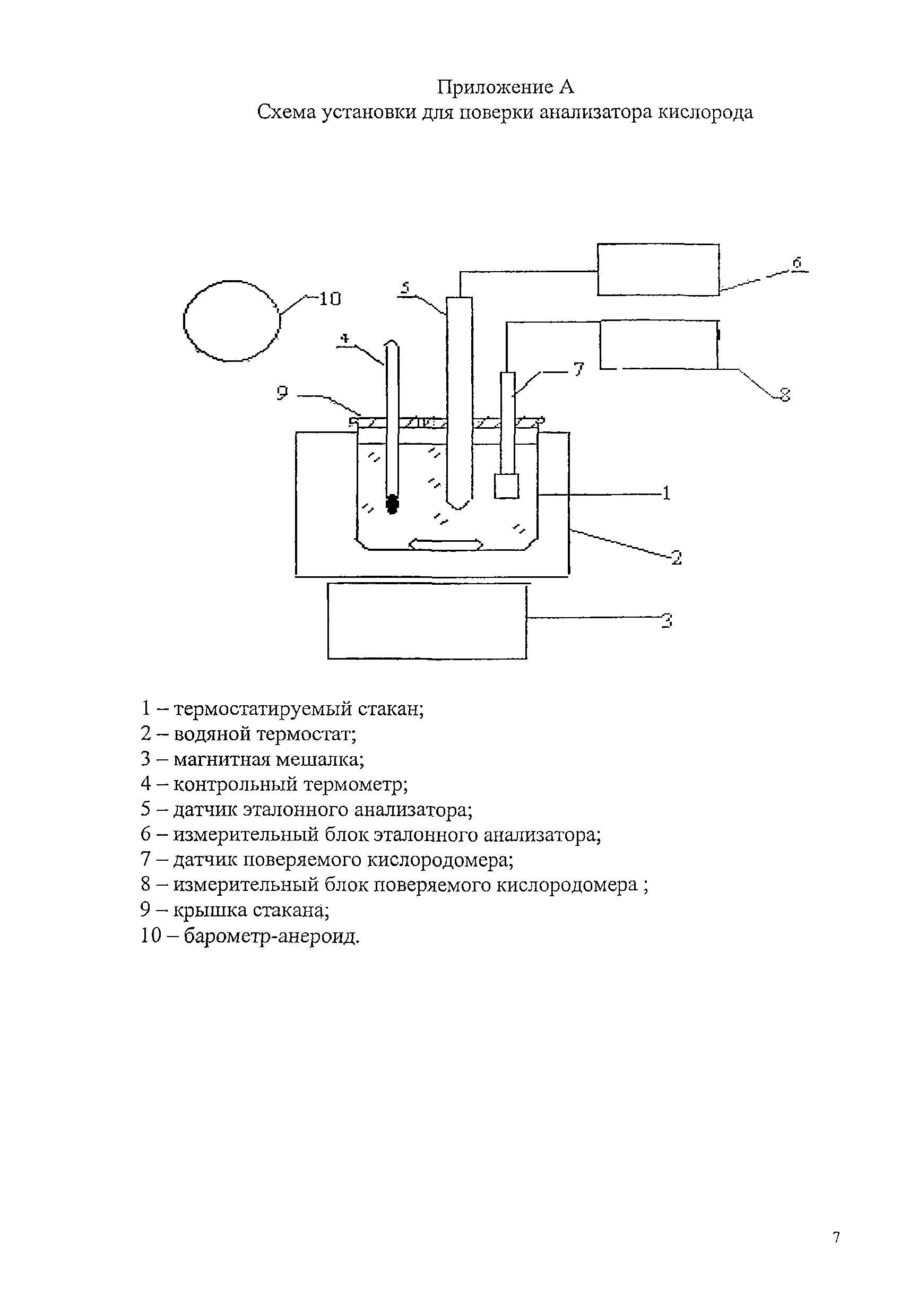
Приложение А. Схема установки для поверки анализатора кислорода
Разработан: ФГУП ВНИИФТРИ
Утверждён:04.02.2010 ФГУП ВНИИФТРИ
Расположен в:Техническая документация Экология МЕТРОЛОГИЯ И ИЗМЕРЕНИЯ. ФИЗИЧЕСКИЕ ЯВЛЕНИЯ Метрология и измерения в целом Строительство Нормативные документы Нормативные документы органов надзора Нормативные документы Комитета Российской Федерации по стандартизации, метрологии и сертификации
Нормативные ссылки:
МИ 3261-2010МИ 3261-2010МИ 3261-2010МИ 3261-2010МИ 3261-2010МИ 3261-2010МИ 3261-2010МИ 3261-2010МИ 3261-2010МИ 3261-2010МИ 3261-2010

© 2013 Ёшкин Кот :-) Карта сайта