Информационная система
«Ёшкин Кот»

Скачать базу одним архивом
Скачать обновления
История создания базы
Карта сайта

Скачать Типовой проект 903-1-269.89 Альбом 9. Отопление и вентиляция. Внутренний водопровод и канализация

Дата актуализации: 10.08.2017

Типовой проект 903-1-269.89

Альбом 9. Отопление и вентиляция. Внутренний водопровод и канализация

Обозначение: Типовой проект 903-1-269.89
Обозначение англ: 903-1-269.89
Статус:не определен законодательством
Название рус.:Альбом 9. Отопление и вентиляция. Внутренний водопровод и канализация
Дата добавления в базу:01.09.2013
Дата актуализации:05.05.2017
Дата введения:04.04.1989
Оглавление:Содержание альбома
Чертежи основного комплекта марки ОВ
   Общие данные
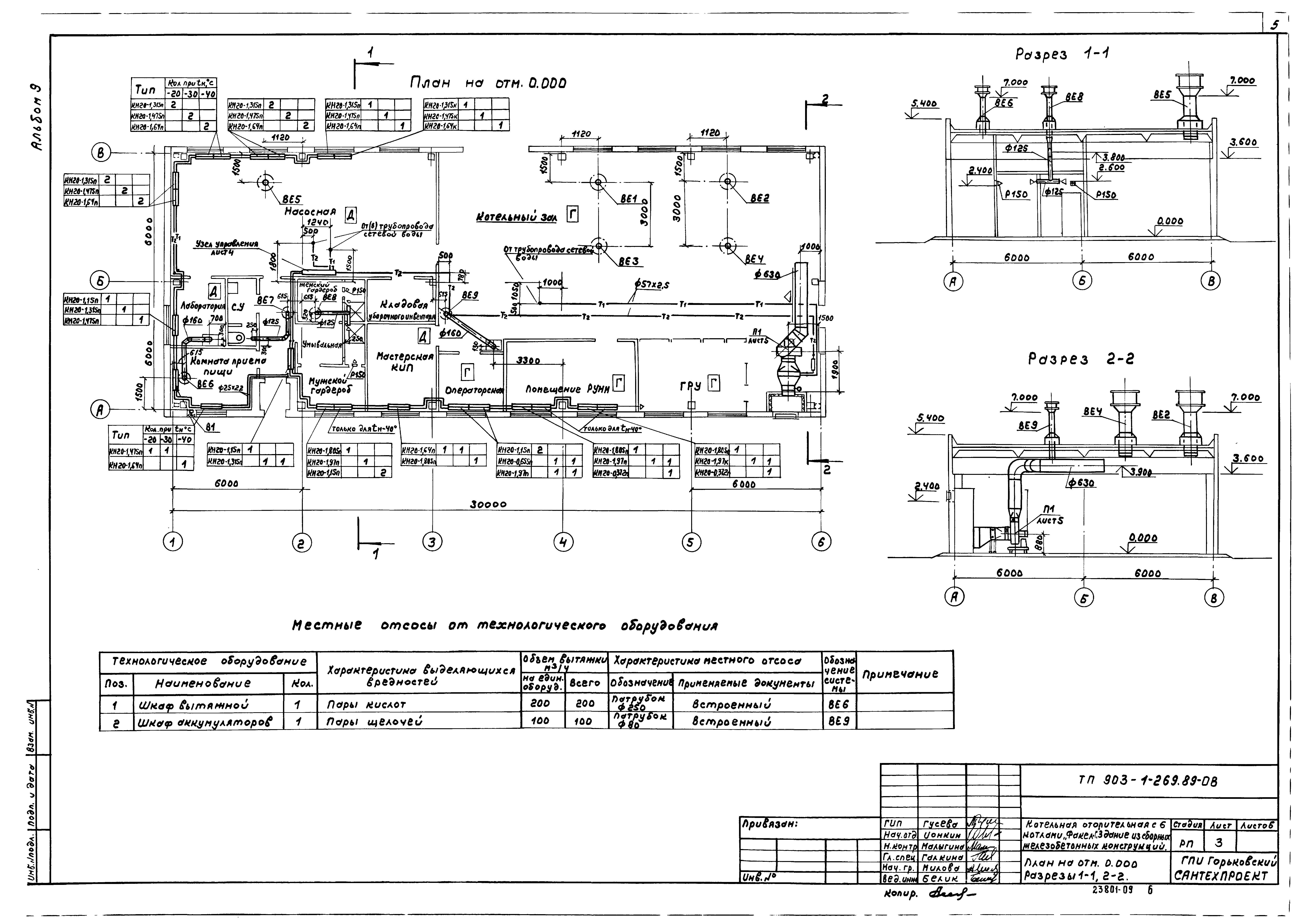
   План на отм. 0.000. Разрезы 1-1, 2-2
   Схемы систем отопления, теплоснабжения установки П1. Схемы систем П1, ВЕ1 - ВЕ9. Схема узла управления
   Установка системы П1
Чертежи основного комплекта марки ВК
   Общие данные
   План на отм. 0.000. План кровли
   Схемы систем В1, В3, Т3
   Схемы систем К1, К2
Разработан: Горьковский Сантехпроект
Утверждён:04.04.1989 Госстрой СССР (Государственный комитет Совета Министров СССР по делам строительства) (USSR Gosstroy 13)
Издан: ЦИТП Госстроя СССР (CITP, Gosstroy (USSR) 1989 г. )
Расположен в:Техническая документация Строительство Справочные документы Типовые строительные конструкции, изделия и узлы Общероссийский строительный каталог Промышленные предприятия, здания и сооружения Здания и сооружения санитарно-технические Теплоснабжение Котельные установки Закрытые системы теплоснабжения Топливо - газ
Заменяет собой:
Типовой проект 903-1-269.89Типовой проект 903-1-269.89Типовой проект 903-1-269.89Типовой проект 903-1-269.89Типовой проект 903-1-269.89Типовой проект 903-1-269.89Типовой проект 903-1-269.89Типовой проект 903-1-269.89Типовой проект 903-1-269.89Типовой проект 903-1-269.89Типовой проект 903-1-269.89Типовой проект 903-1-269.89Типовой проект 903-1-269.89

© 2013 Ёшкин Кот :-) Карта сайта