Информационная система
«Ёшкин Кот»

Скачать базу одним архивом
Скачать обновления
История создания базы
Карта сайта

Скачать Типовой проект 409-23-56.87 Альбом 1. Пояснительная записка. Технология основного производства

Дата актуализации: 10.08.2017

Типовой проект 409-23-56.87

Альбом 1. Пояснительная записка. Технология основного производства

Обозначение: Типовой проект 409-23-56.87
Обозначение англ: 409-23-56.87
Статус:не определен законодательством
Название рус.:Альбом 1. Пояснительная записка. Технология основного производства
Дата добавления в базу:01.09.2013
Дата актуализации:05.05.2017
Дата введения:04.12.1985
Оглавление:Содержание альбома
Пояснительная записка
Чертежи основного комплекта марки ТХ
   Общие данные
   Монтажный чертеж. План площадок
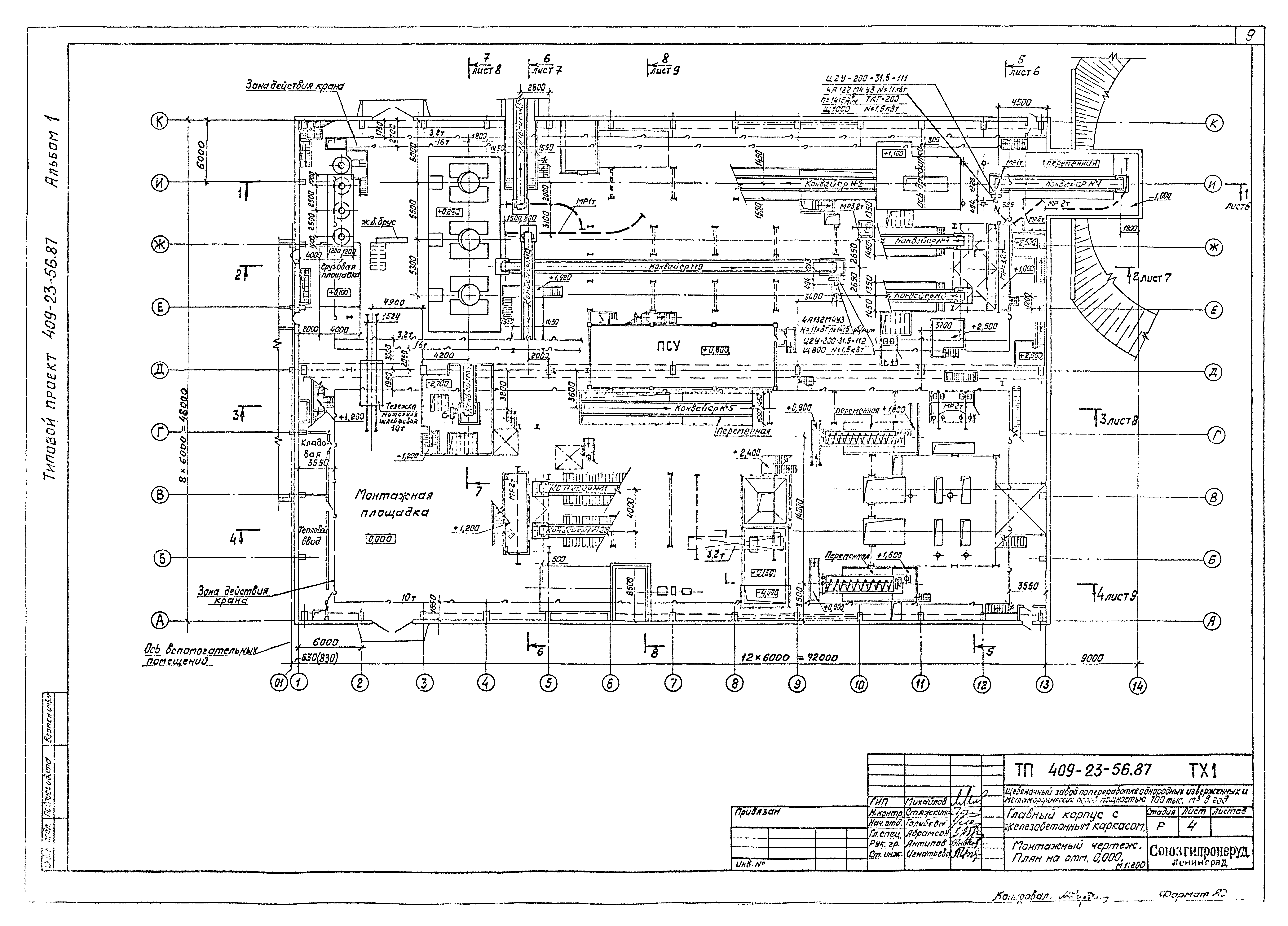
   Монтажный чертеж. План отм. 0.000
   Монтажный чертеж. План отм. - 3.600; - 5.000; - 5.700
   Монтажный чертеж. Разрезы 1-1; 5-5
   Монтажный чертеж. Разрезы 2-2; 6-6
   Монтажный чертеж. Разрезы 3-3; 7-7
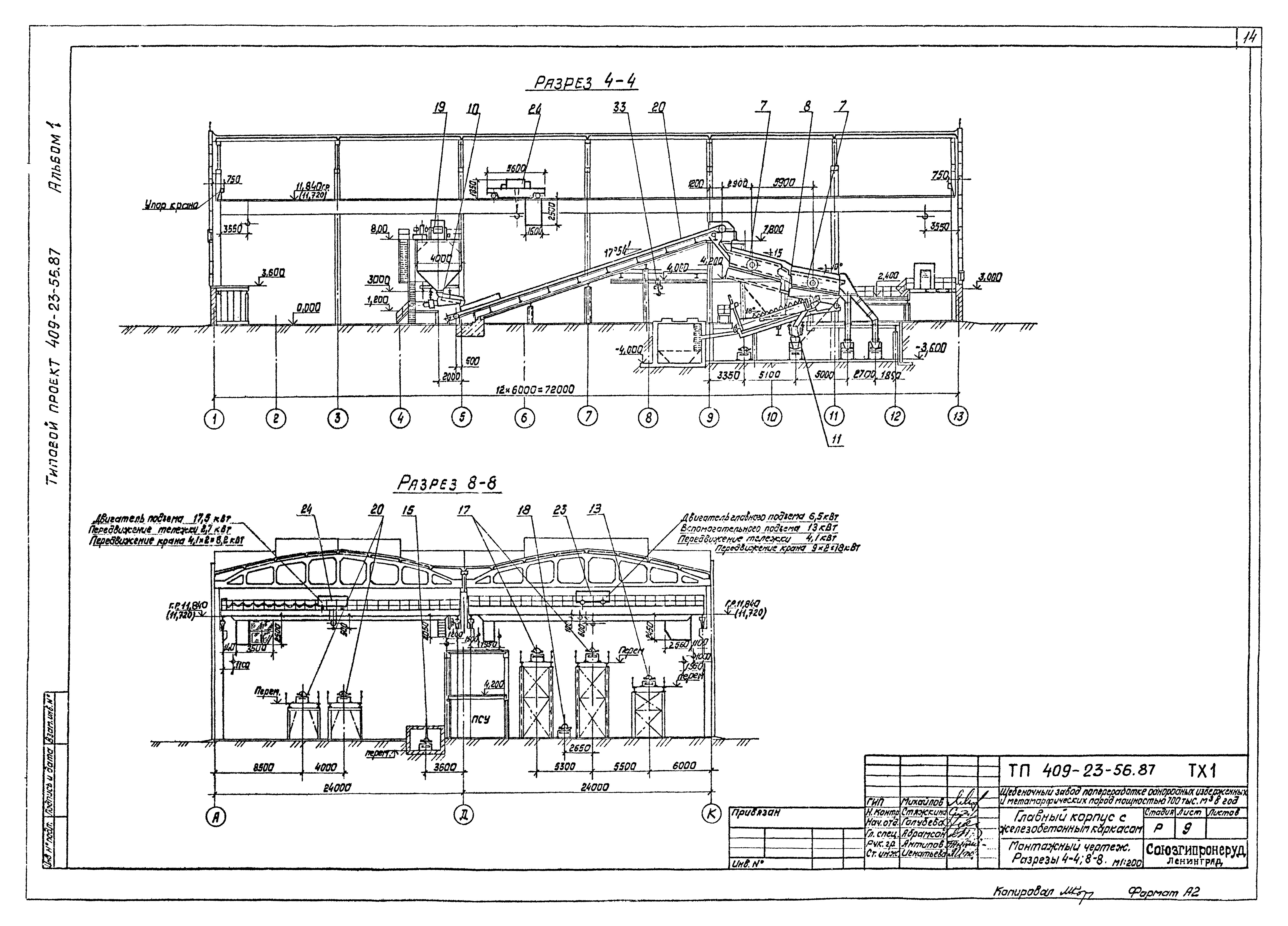
   Монтажный чертеж. Разрезы 4-4; 8-8
   Монтажный чертеж. Фрагмент планов между осями А - Б; 3 - 4 и Ж - К; 1 - 2
   Монтажный чертеж. Спецификация
   Установка питателя пластинчатого 1-15-120
   Установка грохота инерционного ГИТ-41
   Установка дробилки ЩДП9х12 (СМД-111)
   Установка дробилки ЩДП9х12 (СМД-111). Разводка маслопроводов
   Установка дробилки ЩДП9х12 (СМД-111). Станция жидкой смазки производительностью 35л/мин
   Установка дробилки ЩДП9х12 (СМД-111). Станция двухлинейной централизованной смазки 0075-1-1-1
   Установка грохота инерционного ГИТ-52м
   Установка дробилок КСД-1750Гр-Д, КМД-1750Т-Д. Разрезы
   Установка дробилок КСД-1750Гр-Д, КМД-1750Т-Д. Планы
   Установка дробилок КСД-1750Гр-Д, КМД-1750Т-Д. Разводка маслопроводов
   Установка дробилок КСД-1750Гр-Д, КМД-1750Т-Д. Разводка маслопроводов. Спецификация
   Установка дробилок КСД-1750Гр-Д, КМД-1750Т-Д. Установка смазочная УС-63
   Установка дробилок КСД-1750Гр-Д, КМД-1750Т-Д. Установка сепаратора масла СЦ-3А
   Установка грохота инерционного СМД-125 №1 (2)
   Установка грохотов инерционных СМД-125 №3, 4 (№5, 6)
   Установка классификатора односпирального 1КСН-12 №1 (2)
   Установка питателя электровибрационного ПЭВ2-4х12
   Установка питателя электровибрационного ПЭВ2-2х9,5
   Установка виброобезвоживателя на базе ПЭВ2-2х9,5 №1 (2)
   Установка электроковша для плавки цинкового сплава
   Установка конвейера №1 10050-80. Монтажная схема. Разрез 1-1. Виды А, Б. Узел I
   Установка конвейера №1 10050-80. Спецификация
   Установка конвейера №2 10080-120. Монтажная схема
   Установка конвейера №2 10080-120. Виды А, Б. Узел I. Разрез 1-1
   Установка конвейера №2 10080-120. Спецификация
   Установка конвейера №4 10080-120. Монтажная схема. Виды А, Б
   Установка конвейера №4 10080-120. Загрузочное устройство. Разрезы 1-1, 2-2
   Установка конвейера №4 10080-120. Спецификация
   Установка конвейера №5 10080-120. Монтажная схема
   Установка конвейера №5 10080-120. Разрезы 1-1, 2-2. Виды А, Б. Загрузочное устройство
   Установка конвейера №5 10080-120. Спецификация
   Установка конвейера №6 10080-120. Разрез 1-1. Виды А, Б. Загрузочное устройство
   Установка конвейера №6 10080-120. Спецификация
   Установка конвейера №7 (8) 8063-100. Монтажная схема. Разрез 1-1
   Установка конвейера №7 (8) 8063-100. Виды А, Б. Загрузочное устройство. Разрезы 2-2, 3-3
   Установка конвейера №7 (8) 8063-100. Спецификация
   Установка конвейера №9 8050-80. Монтажная схема. Разрез 1-1. Виды А, Б. Узел I
   Установка конвейера №9 8050-80. Спецификация
   Установка конвейера №10 8063-100. Монтажная схема
   Установка конвейера №10 8063-100. Разрезы 1-1, 2-2. Виды А, Б. Загрузочное устройство
   Установка конвейера №10 8063-100. Спецификация
   Установка конвейера №11 (12) 8063-100. Монтажная схема
   Установка конвейера №11 (12) 8063-100. Виды А, Б. Разрезы 1-1, 2-2. Загрузочное устройство
   Установка конвейера №11 (12) 8063-100. Спецификация
   Установка электромагнита М-42В (М-22В)
   Узел перегрузки: бункер-питатель 1-15-120 - грохот ГИТ-41 - дробилка ЩДП9х12. Общий вид
   Узел сбора просыпи из-под питателя на конвейер №1. Общий вид
   Узел перегрузки: конвейер №1, дробилка ЩДП9х12 - конвейер №2. Общий вид
   Узел перегрузки: конвейер №2 - грохот ГИТ-52М - конвейер №3 - дробилка КСД-1750Гр. Общий вид
   Узел перегрузки: дробилка КСД-1750Гр и КМД-1750Т - конвейер №4. Общий вид
   Узел перегрузки: конвейер №4 - конвейер №5. Общий вид
   Узел перегрузки: конвейер №5 - конвейер №6. Общий вид
   Узел перегрузки: конвейер №6 - промежуточный бункер - питатель ПЭВ-4х12 - конвейер №7 (8). Общий вид
   Узел перегрузки: конвейер №7 (8) - грохот СМД-125 - дробилка КМД-1750Т и конвейеры №9, 10. Общий вид
   Узел перегрузки: конвейер №9 - конвейер №13. Общий вид
   Узел перегрузки: конвейер №10 - бункер промежуточный №2 - питатель ПЭВ2-2х9,5 - конвейер №11 (12). Общий вид
   Узел перегрузки: конвейер №11 (12) - грохот СМД-125. Общий вид
   Узел перегрузки: грохоты СМД-125 №3, 5 (4, 6) - конвейеры №14, 15, 16. Общий вид
   Узел слива пульты с классификаторов №1, 2 в ЗУМПФ и загрузка классификаторов. Общий вид
   Узел перегрузки: классификатор - виброобезвоживатель - конвейер №14. Общий вид
   Стенд для ремонта спирали классификатора 1КСН-12. Общий вид
   Электроковш для плавки цинкового сплава. Общий вид
   Опорная рама приводного барабана конвейеров №1, 2, 4, 5, 6, 7, 8, 9, 10, 11, 12. Общий вид
   Опорная рама приводного механизма конвейеров №1, 2, 4, 5, 6, 7, 8, 9, 10, 11, 12. Общий вид
   Подрамник опорной рамы приводного механизма конвейеров №1, 4, 6, 10. Общий вид
   Опорная конструкция винтового натяжного устройства конвейеров №1, 2, 4, 5, 6, 7, 8, 9, 10, 11, 12. Общий вид
   Опорная рама неприводного барабана конвейеров №2, 4, 5, 6, 7, 8, 10, 11, 12. Общий вид
   Опорная рама средней части и нижней роликоопоры конвейеров №1, 2, 4, 5, 6, 7, 8, 9, 10, 11, 12. Общий вид
Разработан: Союзгипронеруд
Утверждён:19.07.1982 Минстройматериалов СССР (USSR Minstroymaterialov 28-154/81)
Расположен в:Техническая документация Строительство Справочные документы Типовые строительные конструкции, изделия и узлы Общероссийский строительный каталог Промышленные предприятия, здания и сооружения Предприятия, здания и сооружения промышленности и электроэнергетики Строительная индустрия и промышленность строительных материалов Производство строительных материалов и изделий Производство тяжелых заполнителей
Типовой проект 409-23-56.87Типовой проект 409-23-56.87Типовой проект 409-23-56.87Типовой проект 409-23-56.87Типовой проект 409-23-56.87Типовой проект 409-23-56.87Типовой проект 409-23-56.87Типовой проект 409-23-56.87Типовой проект 409-23-56.87Типовой проект 409-23-56.87Типовой проект 409-23-56.87Типовой проект 409-23-56.87Типовой проект 409-23-56.87Типовой проект 409-23-56.87Типовой проект 409-23-56.87Типовой проект 409-23-56.87Типовой проект 409-23-56.87Типовой проект 409-23-56.87Типовой проект 409-23-56.87Типовой проект 409-23-56.87Типовой проект 409-23-56.87Типовой проект 409-23-56.87Типовой проект 409-23-56.87Типовой проект 409-23-56.87Типовой проект 409-23-56.87Типовой проект 409-23-56.87Типовой проект 409-23-56.87Типовой проект 409-23-56.87Типовой проект 409-23-56.87Типовой проект 409-23-56.87Типовой проект 409-23-56.87Типовой проект 409-23-56.87Типовой проект 409-23-56.87Типовой проект 409-23-56.87Типовой проект 409-23-56.87Типовой проект 409-23-56.87Типовой проект 409-23-56.87Типовой проект 409-23-56.87Типовой проект 409-23-56.87Типовой проект 409-23-56.87Типовой проект 409-23-56.87Типовой проект 409-23-56.87Типовой проект 409-23-56.87Типовой проект 409-23-56.87Типовой проект 409-23-56.87Типовой проект 409-23-56.87Типовой проект 409-23-56.87Типовой проект 409-23-56.87Типовой проект 409-23-56.87Типовой проект 409-23-56.87Типовой проект 409-23-56.87Типовой проект 409-23-56.87Типовой проект 409-23-56.87Типовой проект 409-23-56.87Типовой проект 409-23-56.87Типовой проект 409-23-56.87Типовой проект 409-23-56.87Типовой проект 409-23-56.87Типовой проект 409-23-56.87Типовой проект 409-23-56.87Типовой проект 409-23-56.87Типовой проект 409-23-56.87Типовой проект 409-23-56.87Типовой проект 409-23-56.87Типовой проект 409-23-56.87Типовой проект 409-23-56.87Типовой проект 409-23-56.87Типовой проект 409-23-56.87Типовой проект 409-23-56.87Типовой проект 409-23-56.87Типовой проект 409-23-56.87Типовой проект 409-23-56.87Типовой проект 409-23-56.87Типовой проект 409-23-56.87Типовой проект 409-23-56.87Типовой проект 409-23-56.87Типовой проект 409-23-56.87Типовой проект 409-23-56.87Типовой проект 409-23-56.87Типовой проект 409-23-56.87Типовой проект 409-23-56.87Типовой проект 409-23-56.87Типовой проект 409-23-56.87Типовой проект 409-23-56.87Типовой проект 409-23-56.87Типовой проект 409-23-56.87Типовой проект 409-23-56.87Типовой проект 409-23-56.87Типовой проект 409-23-56.87Типовой проект 409-23-56.87Типовой проект 409-23-56.87

© 2013 Ёшкин Кот :-) Карта сайта