Скачать Типовой проект 901-1-6/80 Альбом I. Технологическая, архитектурно-строительная части, электрооборудование и технологический контроль, отопление и вентиляцияДата актуализации: 10.08.2017 Типовой проект 901-1-6/80
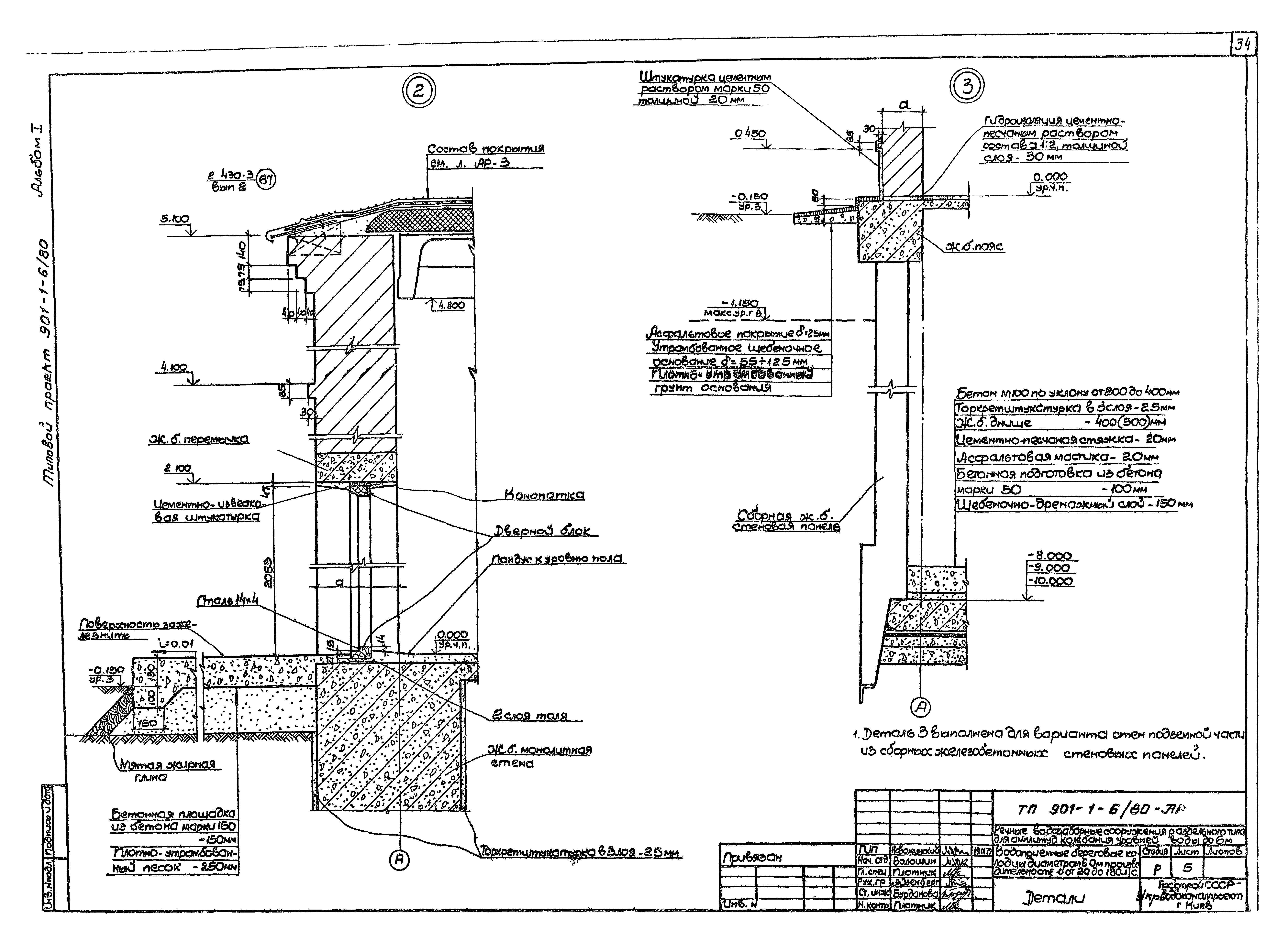
Альбом I. Технологическая, архитектурно-строительная части, электрооборудование и технологический контроль, отопление и вентиляцияОбозначение: | Типовой проект 901-1-6/80 | Обозначение англ: | 901-1-6/80 | Статус: | не действует | Название рус.: | Альбом I. Технологическая, архитектурно-строительная части, электрооборудование и технологический контроль, отопление и вентиляция | Дата добавления в базу: | 01.09.2013 | Дата актуализации: | 05.05.2017 | Дата введения: | 01.01.1988 | Оглавление: | Пояснительная записка Расчетные схемы Технологическая часть Общие данные План на отм. 0,000 и на отм. - 0.300. Разрезы 1-1, 2-2 Разрез 3-3. Спецификация оборудования Эжекторная установка. Устройство для промывки сеток и самотечных труб. Аксонометрическая схема. Спецификация Эжекторная установка с насосами 2К-20/30. Устройство для промывки сеток и труб. Аксонометрическая схема. Спецификация Плоский затвор 500х500 Сетка 1250х1500 Устройство для промывки сеток 1250х1500 Воронки, подставки под воронки, кронштейны, указатель уровня Вариант с сифоном. Планы и схема Вариант с сифоном. Разрезы 2-2, 3-3 Установка для хлорирования. Аксонометрическая схема Установка для хлорирования. Техника безопасности Установка для хлорирования. Расположение оборудования Установка для хлорирования. Разводка труб Установка для хлорирования. Грязевик, нейтрализатор Установка для хлорирования. Узлы, детали Архитектурно-строительная часть Общие данные Планы, спецификации Разрезы 1-1, 2-2, 3-3 Фасады. План раскладки перемычек Детали Электрооборудование и технологический контроль Общие данные Электроотопление. Схема принципиальная и подключений Однолинейная схема сети 380/220 В. Расположение электрооборудования и раскладка кабелей Установка датчика ДСУ-1м Ведомости электрооборудования, кабельных изделий и материалов Отопление и вентиляция План, разрез, спецификация | Разработан: | Укрводоканалпроект
| Утверждён: | 19.12.1979 Союзводоканалпроект (Soyuzvodokanalproject 77)
| Расположен в: |
| Чем заменён: |  Типовой проект 901-1-81.87 «Насосная станция производительностью от 0,02 до 0,16 м3/с с заглублением машзала 2,4 м (для водозаборных сооружений производительностью от 0,02 до 1,5 м3/с для амплитуд колебаний уровней воды до 6 м)» Типовой проект 901-1-82.87 «Насосная станция производительностью от 0,02 до 0,16 м3/с с заглублением машзала 3,6 м» Типовой проект 901-1-83.87 «Насосная станция производительностью от 0,02 до 0,16 м3/с с заглублением машзала 4,8 м (для водозаборных сооружений производительностью от 0,02 до 1,5 м3/с для амплитуд колебаний уровней воды до 6 м)» Типовой проект 901-1-84.87 «Насосная станция производительностью от 0,16 до 0,66 м3/с с заглублением машзала 2,4 м (для водозаборных сооружений производительностью от 0,02 до 1,5 м3/с для амплитуд колебаний уровней воды до 6 м)» Типовой проект 901-1-85.87 «Насосная станция производительностью от 0,16 до 0,66 куб. м/с с заглублением машзала 3,6 м (для водозаборных сооружений производительностью от 0,02 до 1,5 куб. м/с для амплитуд колебаний уровней воды до 6 м)» Типовой проект 901-1-86.87 «Насосная станция производительностью от 0,16 до 0,66 куб. м/с с заглублением машзала 4,8 м (для водозаборных сооружений производительностью от 0,02 до 1,5 куб. м/с для амплитуд колебаний уровней воды до 6 м)» Типовой проект 901-1-87.87 «Насосная станция производительностью от 0,16 до 0,66 куб. м/с с заглублением машзала 5,4 м» Типовой проект 901-1-88.87 «Насосная станция производительностью от 0,66 до 1,5 куб. м/с с заглублением машзала 3,6 м (водозаборные сооружения производительностью от 0,02 до 1,5 куб. м/с для амплитуд колебаний уровней воды до 6 м)» Типовой проект 901-1-89.87 «Насосная станция производительностью от 0,66 до 1,5 куб. м/с с заглублением машзала 4,8 м (для водозаборных сооружений производительностью от 0,02 до 1,5 куб. м/с для амплитуд колебаний уровней воды до 6 м)» Типовой проект 901-1-90.87 «Насосная станция производительностью от 0,66 до 1,5 куб. м/с с заглублением машзала 5,4 м (водозаборные сооружения производительностью от 0,02 до 1,5 куб. м/с для амплитуд колебаний уровней воды до 6 м)»
|
                                     
|