Скачать Типовой проект 903-4-36.85 Альбом 1. Пояснительная записка, технология производства, автоматизация технологии производства, силовое электрооборудование, электрическое освещение, связь и сигнализацияДата актуализации: 10.08.2017 Типовой проект 903-4-36.85
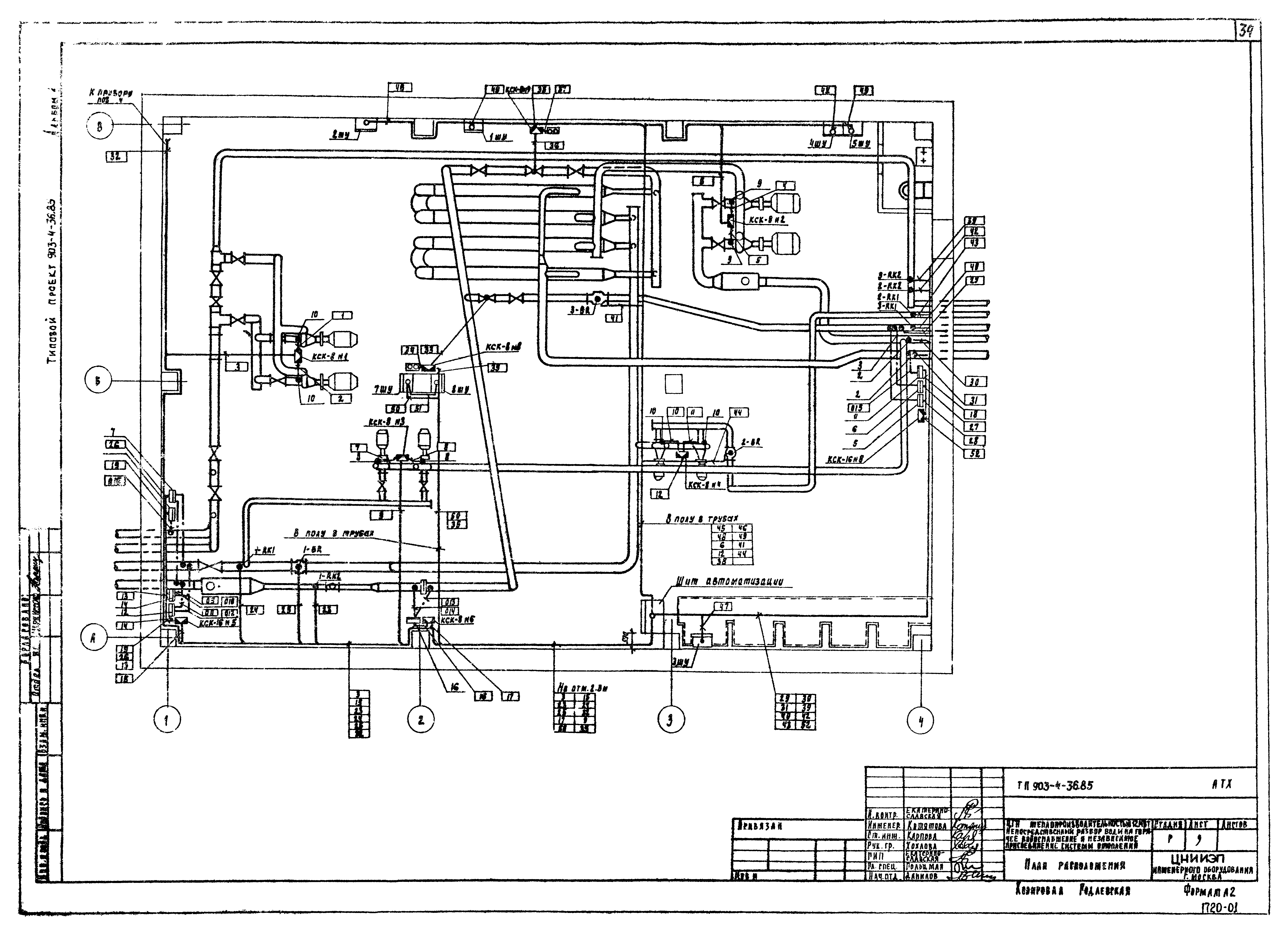
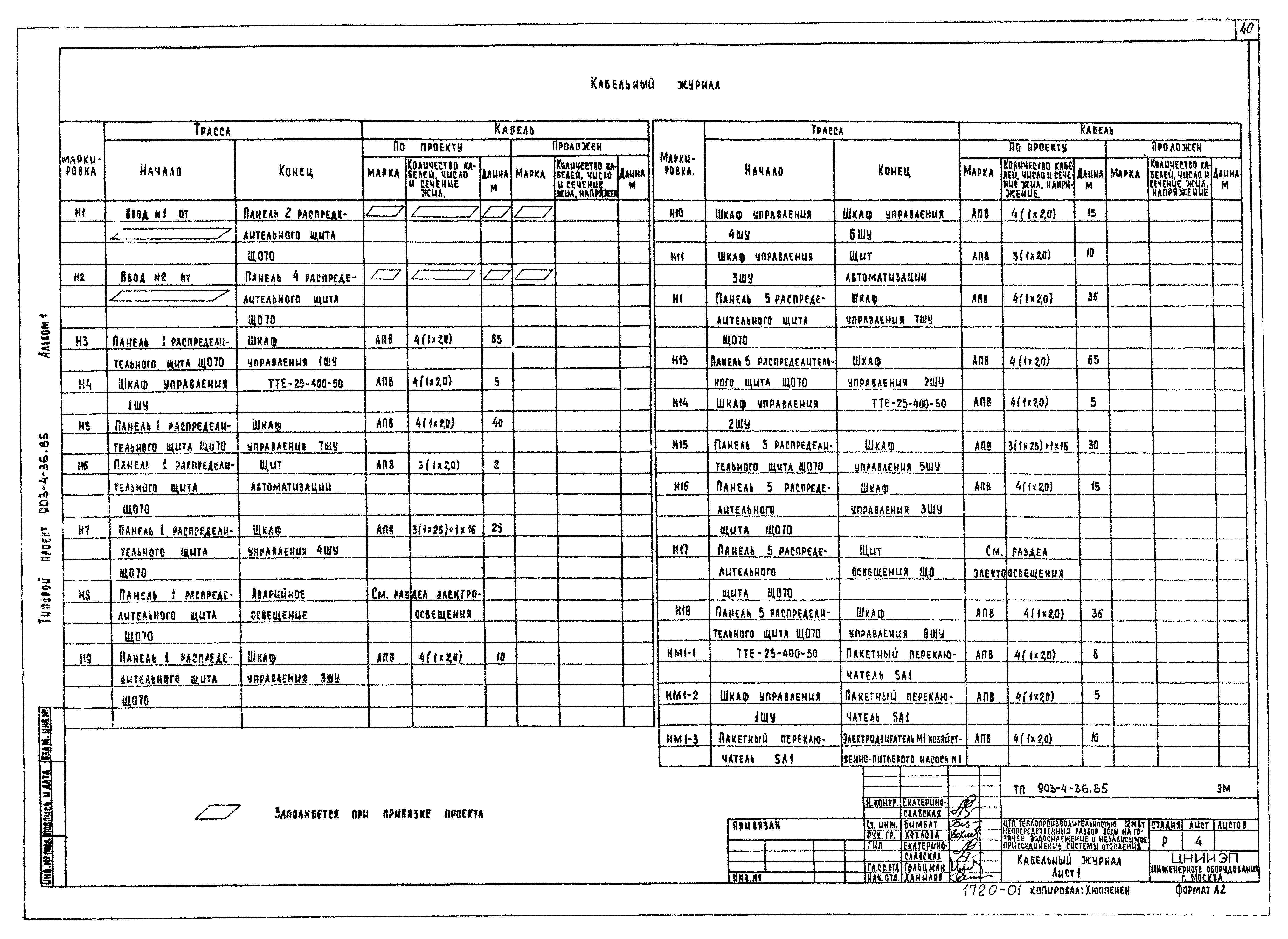
Альбом 1. Пояснительная записка, технология производства, автоматизация технологии производства, силовое электрооборудование, электрическое освещение, связь и сигнализацияОбозначение: | Типовой проект 903-4-36.85 | Обозначение англ: | 903-4-36.85 | Статус: | действует | Название рус.: | Альбом 1. Пояснительная записка, технология производства, автоматизация технологии производства, силовое электрооборудование, электрическое освещение, связь и сигнализация | Дата добавления в базу: | 01.09.2013 | Дата актуализации: | 05.05.2017 | Оглавление: | Пояснительная записка Технология производства Общие данные Технологическая схема План на отм. 0.000 Разрезы 1-1, 2-2 Схема трубопроводов Установка водоподогревателей отопления Установка хозяйственно-питьевых насосов Установка подпиточных насосов Установка циркуляционных насосов отопления Установка циркуляционных насосов горячего водоснабжения Водопроводный узел. Тепловой узел Рама под центробежные насосы Опора под водоподогреватели Тепловая изоляция Автоматизация технологии производства Общие данные Схема функциональная автоматизации Схема электрическая принципиальная регулирования Схема электрическая принципиальная управления подпиточными насосами, регулирования уровня, аварийно-предупредительной сигнализации Схема электрическая принципиальная управления насосами Схема электрическая принципиальная питания Схема внешних проводок План расположения Щит автоматизации. Данные для разработки задания на изготовление щита Силовое электрооборудование Общие данные Питание электрооборудования. Схема электрическая принципиальная Управление задвижкой на подпиточной линии. Схема электрическая принципиальная Кабельный журнал Размещение электрооборудования, прокладка кабелей. План Опросный лист для заказа панелей ЩО-70 Электрическое освещение Общие данные Электрическое освещение. План на отм. 0.000. Спецификация Связь и сигнализация Общие данные. План на отм. 0.000 с сетями связи. Спецификация | Разработан: | ЦНИИЭП иженерного оборудования ЦНИИЭП жилища
| Утверждён: | 23.01.1985 Госгражданстрой (Gosgrazhdanstroy 19)
| Расположен в: |
|
                                              
|