Информационная система
«Ёшкин Кот»

Скачать базу одним архивом
Скачать обновления
История создания базы
Карта сайта

Скачать Типовой проект 903-1-272.89 Альбом 8. Автоматизация. Пожарная сигнализация

Дата актуализации: 10.08.2017

Типовой проект 903-1-272.89

Альбом 8. Автоматизация. Пожарная сигнализация

Обозначение: Типовой проект 903-1-272.89
Обозначение англ: 903-1-272.89
Статус:действует
Название рус.:Альбом 8. Автоматизация. Пожарная сигнализация
Дата добавления в базу:01.09.2013
Дата актуализации:05.05.2017
Оглавление:Титульный лист
Содержание альбома
Чертежи марки АТМ
   Общие данные
   Котел КВМ-0,63к №1В (2В - 4В). Схема функциональная
   Схема электрическая принципиальная электропитания
   Схема электрическая принципиальная управления шиберами дымососов №1, №2
   Котел КВМ-0,63к №1В (2В - 4В). Схема внешних проводок
   Котел КВМ-0,63к №1В (2В - 4В). Стенд приборов №1В (2В - 4В)
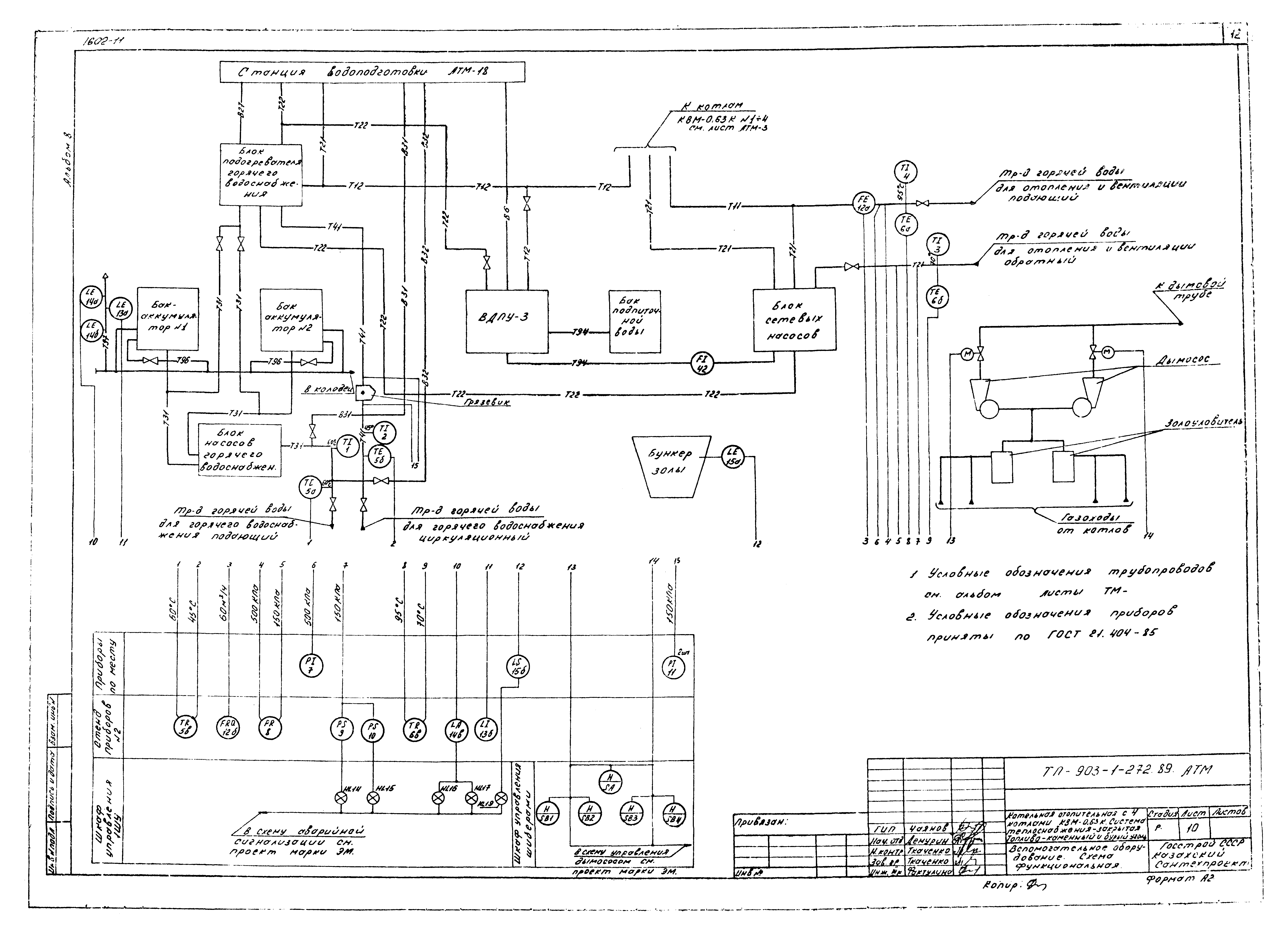
   Вспомогательное оборудование. Схема функциональная
   Блок сетевых насосов. Блок насосов горячего водоснабжения. Схема функциональная. Схема внешних проводок
   Блок подогревателя горячего водоснабжения. Схема функциональная. Схема внешних проводок
   Блок ВДПУ-3. Схема функциональная
   Блок ВДПУ-3. Схема внешних проводок
   Вспомогательное оборудование. Схема внешних проводок
   Вспомогательное оборудование. Стенд приборов №2
   Водоподготовка. Схема функциональная
   Блок насосов и одной воды. Блок подогревателя исходной воды. Схема функциональная. Схема внешних проводок
   Блок фильтров обезжелезивания ВПУ-1.0 №1, №2. Схема функциональная. Схема внешних проводок
   Водоподготовка. Блок приготовления и дозирования раствора силиката натрия. Схема функциональная. Схема внешних проводок
   Водоподготовка. Стенд приборов №3
   План расположения
Чертежи марки АПС
   Пожарная сигнализация. Общие данные. Схема электрическая принципиальная
   Пожарная сигнализация. Схема внешних проводок
   Пожарная сигнализация. План расположения оборудования проводок
Разработан: Казахский Сантехпроект
Утверждён:28.06.1989 Госстрой СССР (Государственный комитет Совета Министров СССР по делам строительства) (USSR Gosstroy 9)
Расположен в:Техническая документация Строительство Справочные документы Типовые строительные конструкции, изделия и узлы Общероссийский строительный каталог Промышленные предприятия, здания и сооружения Здания и сооружения санитарно-технические Теплоснабжение Котельные установки Закрытые системы теплоснабжения Топливо - каменные и бурые угли
Типовой проект 903-1-272.89Типовой проект 903-1-272.89Типовой проект 903-1-272.89Типовой проект 903-1-272.89Типовой проект 903-1-272.89Типовой проект 903-1-272.89Типовой проект 903-1-272.89Типовой проект 903-1-272.89Типовой проект 903-1-272.89Типовой проект 903-1-272.89Типовой проект 903-1-272.89Типовой проект 903-1-272.89Типовой проект 903-1-272.89Типовой проект 903-1-272.89Типовой проект 903-1-272.89Типовой проект 903-1-272.89Типовой проект 903-1-272.89Типовой проект 903-1-272.89Типовой проект 903-1-272.89Типовой проект 903-1-272.89Типовой проект 903-1-272.89Типовой проект 903-1-272.89Типовой проект 903-1-272.89Типовой проект 903-1-272.89Типовой проект 903-1-272.89Типовой проект 903-1-272.89Типовой проект 903-1-272.89Типовой проект 903-1-272.89Типовой проект 903-1-272.89Типовой проект 903-1-272.89Типовой проект 903-1-272.89

© 2013 Ёшкин Кот :-) Карта сайта