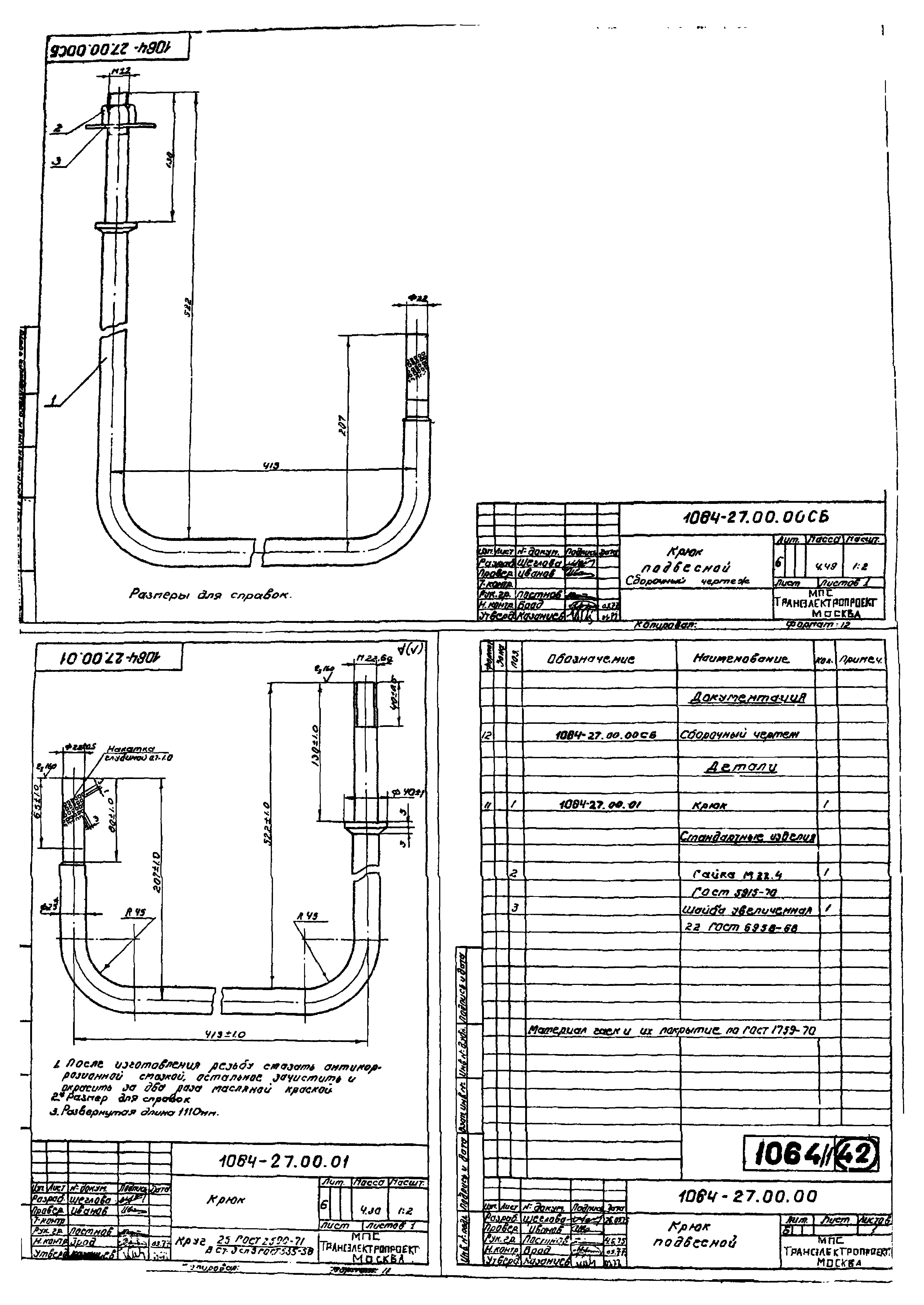
Скачать Серия 4.501-25 Альбом 1. Заводские изделияДата актуализации: 10.08.2017 Серия 4.501-25
Альбом 1. Заводские изделияОбозначение: | Серия 4.501-25 | Обозначение англ: | Series 4.501-25 | Статус: | не определен законодательством | Название рус.: | Альбом 1. Заводские изделия | Дата добавления в базу: | 01.09.2013 | Дата актуализации: | 05.05.2017 | Дата введения: | 01.01.1978 | Разработан: | Трансэлектропроект МПС
| Утверждён: | 01.10.1976 МПС (Ministry of Railroads 25)
| Расположен в: |
|
                                        
|