Скачать Типовой проект 221-1-335 Альбом III. Отопление и вентиляцияДата актуализации: 10.08.2017 Типовой проект 221-1-335
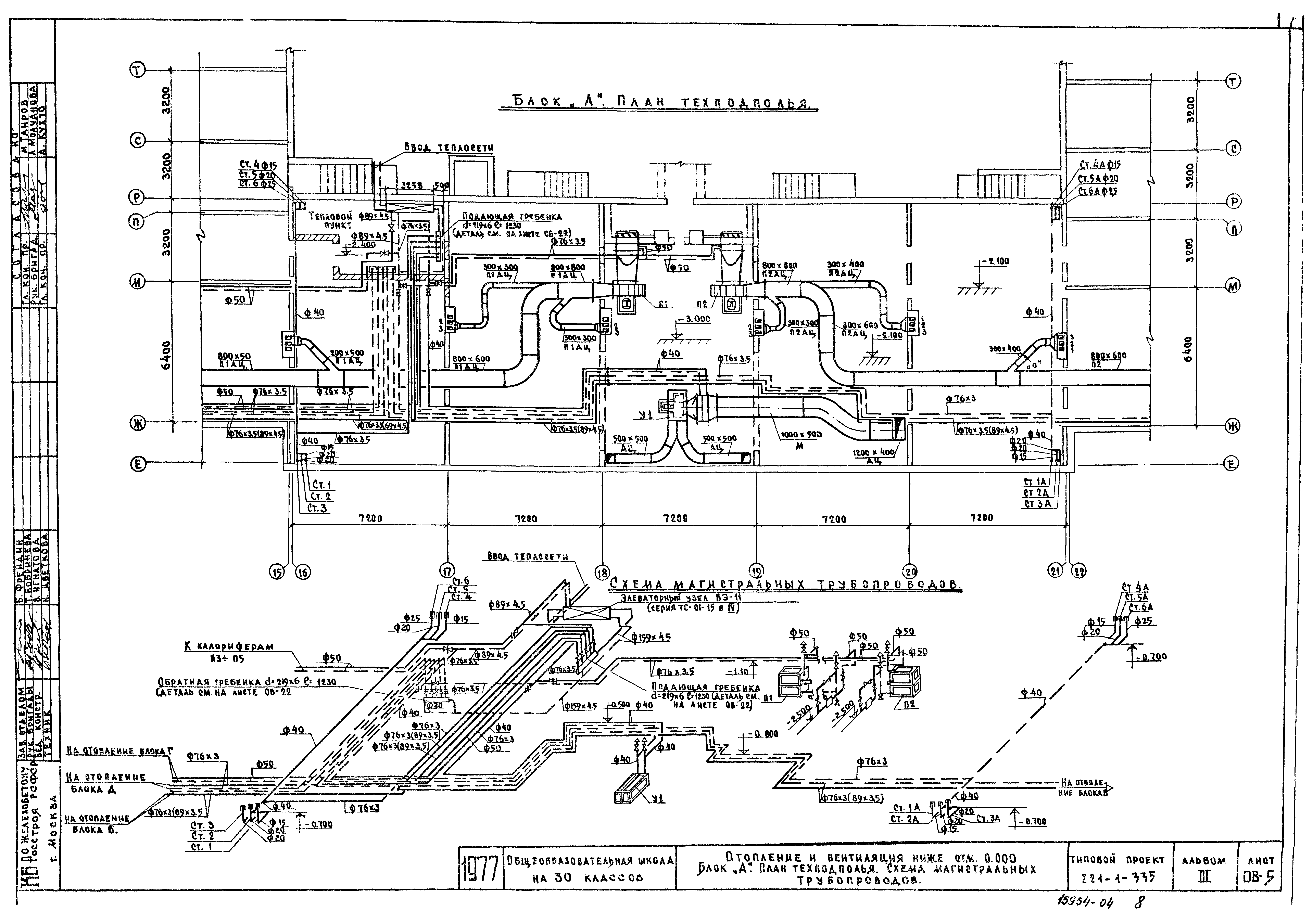
Альбом III. Отопление и вентиляцияОбозначение: | Типовой проект 221-1-335 | Обозначение англ: | 221-1-335 | Статус: | действует | Название рус.: | Альбом III. Отопление и вентиляция | Дата добавления в базу: | 01.09.2013 | Дата актуализации: | 05.05.2017 | Дата введения: | 13.04.1979 | Оглавление: | Заглавный лист Отопление и вентиляция. Пояснения к проекту Отопление и вентиляция. Сводная спецификация Вентиляция. Характеристика отопительно-вентиляционного оборудования Отопление. Теплопотери помещений. Комплектовочная ведомость радиаторов. Коэффициент теплопередачи Отопление и вентиляция ниже отм. 0. Блок "А". План технического подполья. Схема магистральных трубопроводов Отопление и вентиляция. Блок "А". План 1-го этажа Отопление и вентиляция. Блок "А". Планы 2-го и 3-го этажей Отопление и вентиляция ниже отм. 0. Блок "Б". План технического подполья. Схема магистральных трубопроводов Отопление и вентиляция. Блок "Б". План 1-го этажа Отопление и вентиляция. Блок "Б". Планы 2-го и 3-го этажей Отопление и вентиляция ниже отм. 0. Блок "В". План технического подполья. Схема магистральных трубопроводов Отопление и вентиляция. Блок "В". План 1-го этажа Отопление и вентиляция. Блок "В". Планы 2-го и 3-го этажей Отопление и вентиляция ниже отм. 0. Блоки "Г" и "Д". План технического подполья Отопление и вентиляция ниже отм. 0. Блоки "Г" и "Д". Схема магистральных трубопроводов блоков "Г" и "Д". Схема обвязки калориферов приточной камеры №2 Отопление и вентиляция ниже отм. 0. Блоки "Г" и "Д". План 1-го этажа Отопление и вентиляция ниже отм. 0. Блоки "Г" и "Д". План 2-го этажа Вентиляция выше отм. 0. План кровли Отопление. Блок "А". Схемы стояков 1 - 6 Отопление. Блок "Б". Схемы стояков 7 - 16 Отопление. Блок "В". Схемы стояков 17 - 25 Отопление. Схемы стояков отопления блоков "Г" и "Д". Детали распределительных гребенок. Спецификация Вентиляция. Схемы систем приточной и вытяжной вентиляции блока "А" Вентиляция. Схемы систем приточной и вытяжной вентиляции блоков "Б" и "В" Вентиляция. Схемы систем вытяжной вентиляции Вентиляция. Блок "Г" и "Д". Схемы приточной и вытяжной вентиляции. Деталь утепленного короба для кинопроекционной Вентиляция. Приточные типовые камеры 1ПК25 для П-1, П-2 Вентиляция. Блок "А". Приточные системы П1 - П2. План, разрез, спецификация Вентиляция. Блок "А". Приточные системы П3 - П5. План, разрезы, спецификация Отопление. План. Разрезы I-I, II-II, примечание, спецификация У1 Вентиляция. Зонт-укрытие над клееваркой Звено прямого участка шовного асбестоцементного воздуховода из ацеида | Разработан: | КБ по железобетону Госстроя РСФСР
| Утверждён: | 29.09.1977 Госстрой РСФСР (Russian Federation Gosstroy 70, 72)
| Расположен в: |
|
                                  
|