Информационная система
«Ёшкин Кот»

Скачать базу одним архивом
Скачать обновления
История создания базы
Карта сайта

Скачать Типовой проект 903-4-72.13.87 Альбом IV. Раздел IV-15. Низковольтные комплектные устройства. Щит КИП № 16. Тепловой учет (вариант 1)

Дата актуализации: 10.08.2017

Типовой проект 903-4-72.13.87

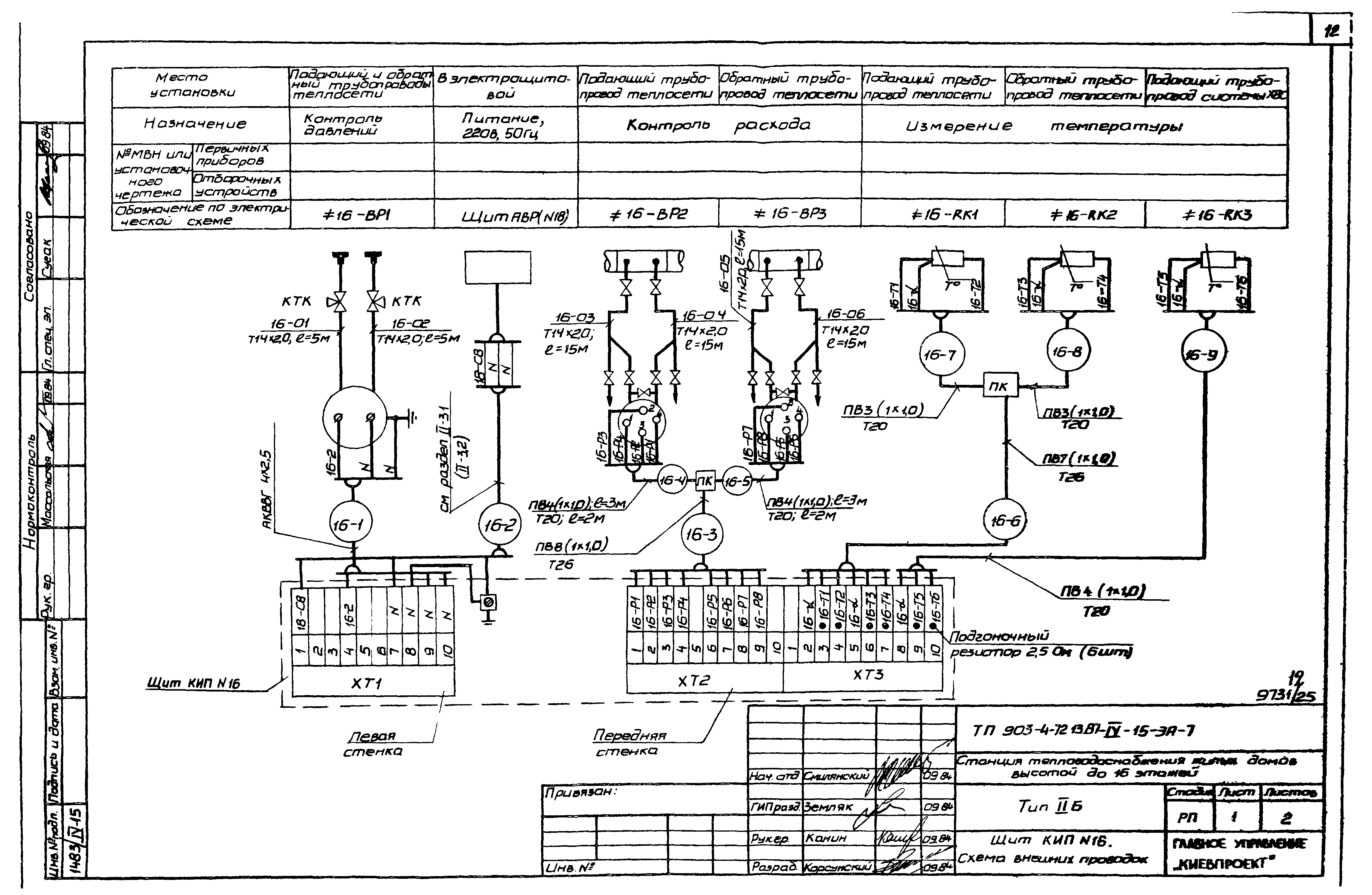
Альбом IV. Раздел IV-15. Низковольтные комплектные устройства. Щит КИП № 16. Тепловой учет (вариант 1)

Обозначение: Типовой проект 903-4-72.13.87
Обозначение англ: 903-4-72.13.87
Статус:действует
Название рус.:Альбом IV. Раздел IV-15. Низковольтные комплектные устройства. Щит КИП № 16. Тепловой учет (вариант 1)
Дата добавления в базу:01.09.2013
Дата актуализации:05.05.2017
Дата введения:04.08.1986
Оглавление:Общие данные
Тепловой учет (вариант 1). Схема функциональная
Тепловой учет (вариант 1). Схема электрическая принципиальная
Щит КИП №16. Общий вид
Щит КИП №16. Таблица соединений
Щит КИП №16. Таблица подключения
Щит КИП №16. Схема внешних проводок
Разработан: Киевпроект Киевского горисполкома
Утверждён:25.07.1986 Госстрой УССР (UkrSSR Gosstroy 143)
Расположен в:Техническая документация Строительство Справочные документы Типовые строительные конструкции, изделия и узлы Общероссийский строительный каталог Промышленные предприятия, здания и сооружения Здания и сооружения санитарно-технические Теплоснабжение Здания и сооружения разные
Типовой проект 903-4-72.13.87Типовой проект 903-4-72.13.87Типовой проект 903-4-72.13.87Типовой проект 903-4-72.13.87Типовой проект 903-4-72.13.87Типовой проект 903-4-72.13.87Типовой проект 903-4-72.13.87Типовой проект 903-4-72.13.87Типовой проект 903-4-72.13.87Типовой проект 903-4-72.13.87Типовой проект 903-4-72.13.87Типовой проект 903-4-72.13.87Типовой проект 903-4-72.13.87Типовой проект 903-4-72.13.87

© 2013 Ёшкин Кот :-) Карта сайта