Скачать Типовой проект 903-4-71.13.87 Альбом II. Раздел II-5.1-1. Диспетчеризация (Система Эталон. Работы, выполняемые РПО Укрлифт)Дата актуализации: 10.08.2017 Типовой проект 903-4-71.13.87
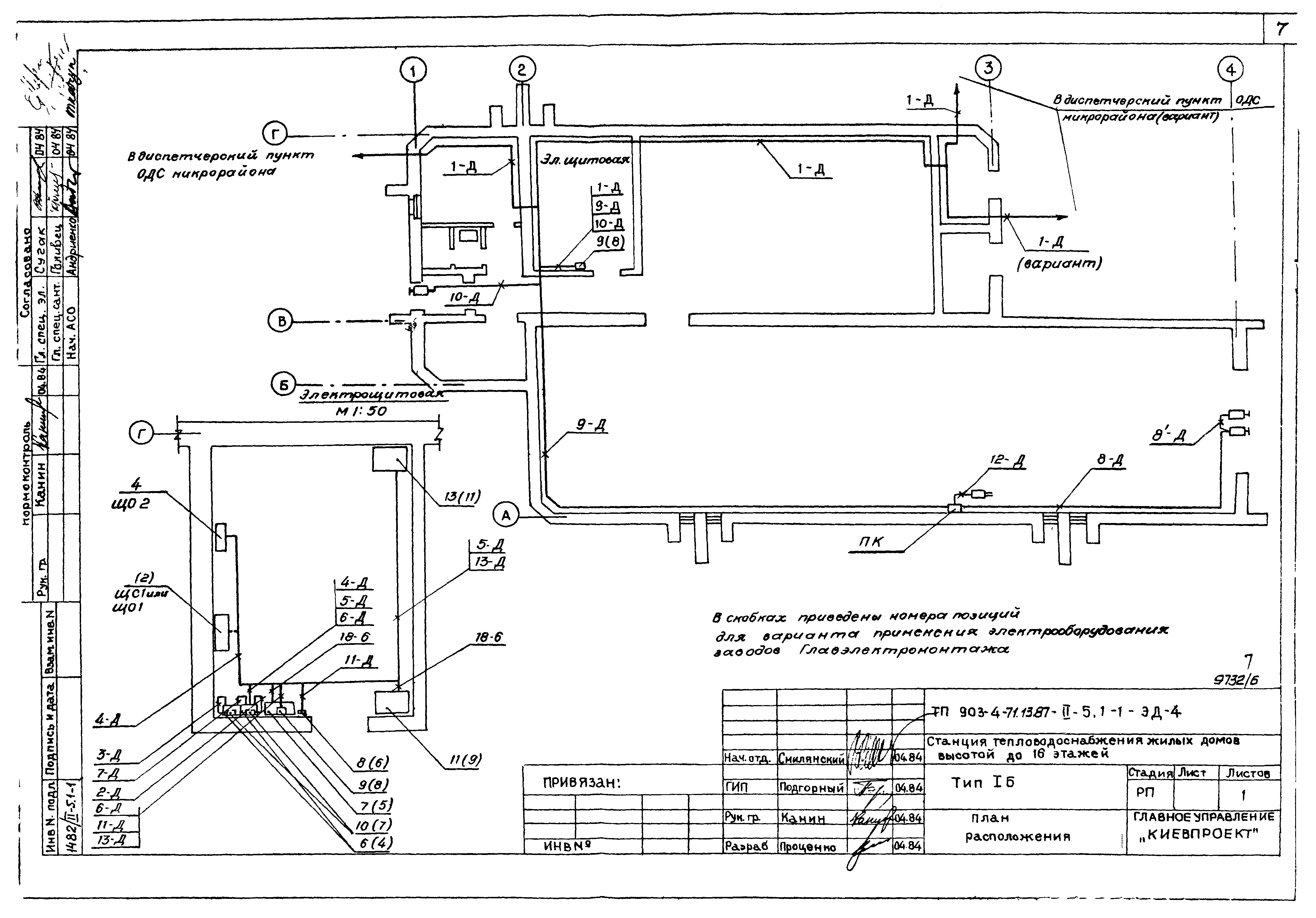
Альбом II. Раздел II-5.1-1. Диспетчеризация (Система "Эталон". Работы, выполняемые РПО "Укрлифт)Обозначение: | Типовой проект 903-4-71.13.87 | Обозначение англ: | 903-4-71.13.87 | Статус: | действует | Название рус.: | Альбом II. Раздел II-5.1-1. Диспетчеризация (Система "Эталон". Работы, выполняемые РПО "Укрлифт) | Дата добавления в базу: | 01.09.2013 | Дата актуализации: | 05.05.2017 | Дата введения: | 04.08.1986 | Оглавление: | Чертежи основного комплекта марки ЭД Общие данные Схема функциональная Схема внешних проводок План расположения Размещение электроконструкций | Разработан: | Киевпроект Киевского горисполкома
| Утверждён: | 25.07.1986 Госстрой УССР (UkrSSR Gosstroy 143)
| Расположен в: |
|
        
|