Информационная система
«Ёшкин Кот»

Скачать базу одним архивом
Скачать обновления
История создания базы
Карта сайта

Скачать Типовой проект 708-43.89 Альбом 5. Отопление и вентиляция. Водопровод и канализация

Дата актуализации: 10.08.2017

Типовой проект 708-43.89

Альбом 5. Отопление и вентиляция. Водопровод и канализация

Обозначение: Типовой проект 708-43.89
Обозначение англ: 708-43.89
Статус:не определен законодательством
Название рус.:Альбом 5. Отопление и вентиляция. Водопровод и канализация
Дата добавления в базу:01.09.2013
Дата актуализации:05.05.2017
Дата введения:17.03.1989
Оглавление:Чертежи основного комплекта марки ОВ
   Общие данные
   План на отметке - 5.000. Разрез 1-1. Схема системы В1. Схема №1
   План на отметке - 5.000. Разрез 1-1. Схема системы В1. Схема №2
   План на отметке - 5.000. Разрез 1-1. Схема системы В1. Схема №3
   План на отметке - 5.000. Разрез 1-1. Схема системы В1. Схема №4
   Планы на отметках - 0.150; 3.300; 3.980; 7.200; 13.200. Схема системы отопления и теплоснабжения установки
   Установка В1
   Чистка для круглых воздуховодов. Эскиз. Схема системы П2
Чертежи основного комплекта марки ВК
   Общие данные
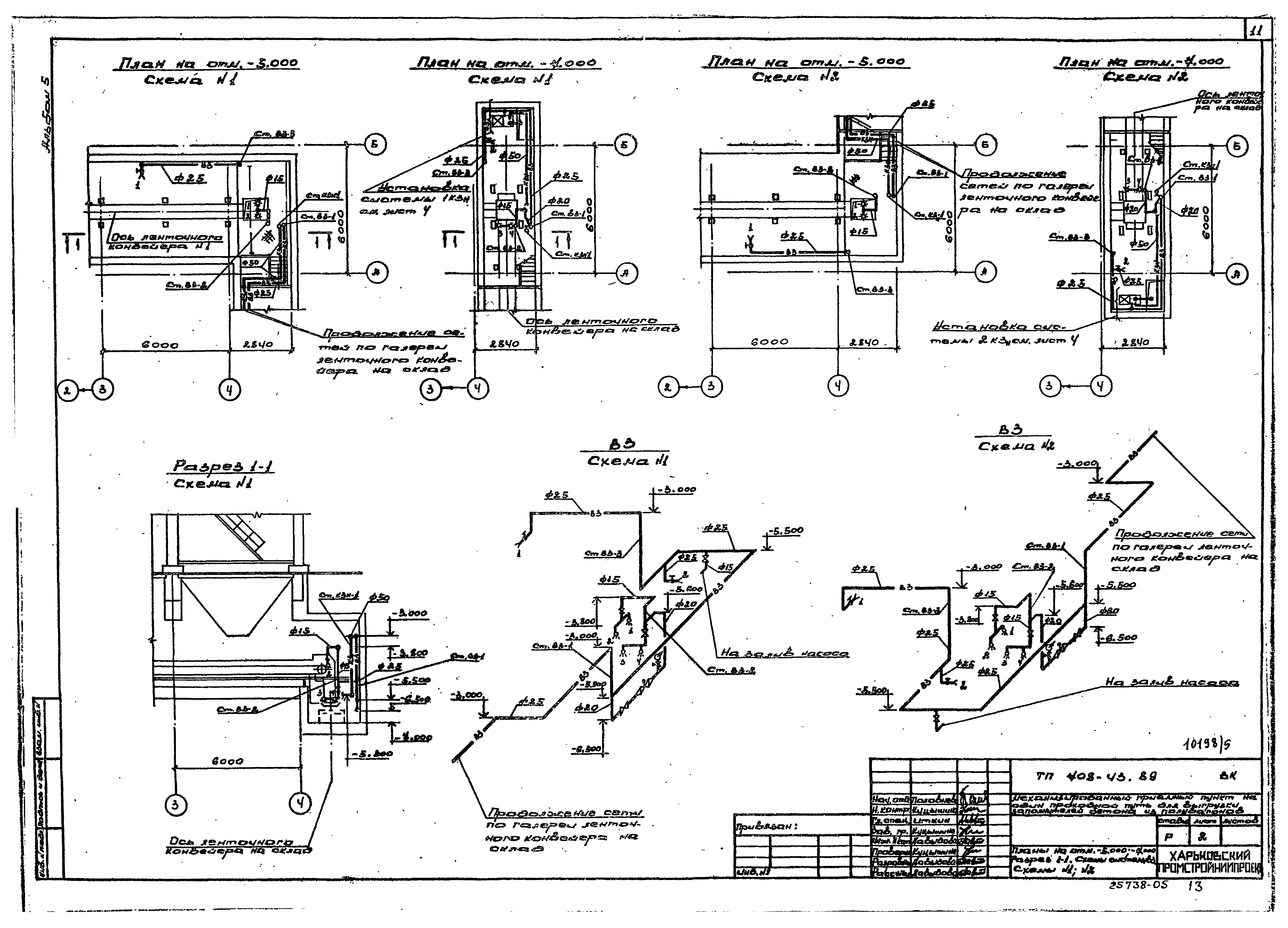
   Планы на отм. - 5.000; - 7.000. Разрез 1-1. Схемы системы В3. Схемы №1, №2
   Планы на отм. - 5.000; - 7.000. Разрез 1-1. Схемы системы В3. Схемы №3, №4
   Установки системы 1КЗн, 2КЗн
   Установки системы 3КЗн, 4КЗн
   Схемы системы КЗн. Схемы №1 - №4
   Эскиз форсунки для гидрообеспыливания с соплом диаметром 2,5 мм
Разработан: Харьковский Промстройниипроект
Тяжпромэлектропроект
Промтрансниипроект
Утверждён:27.10.1988 Госстрой СССР (Государственный комитет Совета Министров СССР по делам строительства) (USSR Gosstroy )
Расположен в:Техническая документация Строительство Справочные документы Типовые строительные конструкции, изделия и узлы Общероссийский строительный каталог Промышленные предприятия, здания и сооружения Предприятия, здания и сооружения складские Склады строительных материалов и изделий
Типовой проект 708-43.89Типовой проект 708-43.89Типовой проект 708-43.89Типовой проект 708-43.89Типовой проект 708-43.89Типовой проект 708-43.89Типовой проект 708-43.89Типовой проект 708-43.89Типовой проект 708-43.89Типовой проект 708-43.89Типовой проект 708-43.89Типовой проект 708-43.89Типовой проект 708-43.89Типовой проект 708-43.89Типовой проект 708-43.89Типовой проект 708-43.89Типовой проект 708-43.89Типовой проект 708-43.89

© 2013 Ёшкин Кот :-) Карта сайта