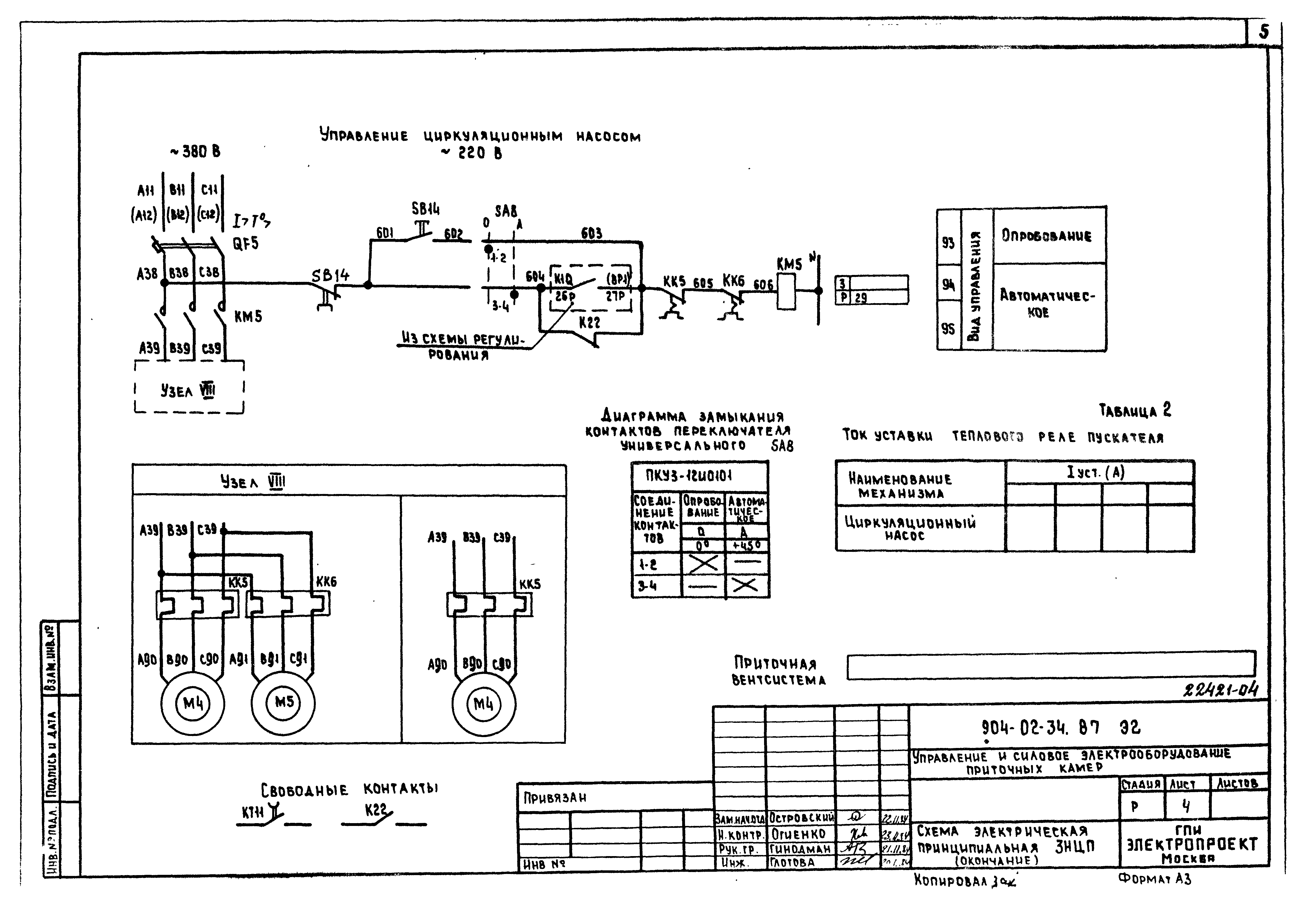
Скачать Типовые материалы для проектирования 904-02-34.87 Альбом III. Приточные вентиляционные камеры с одним вентилятором, переключаемые на режим дежурного отопленияДата актуализации: 10.08.2017 Типовые материалы для проектирования 904-02-34.87
Альбом III. Приточные вентиляционные камеры с одним вентилятором, переключаемые на режим дежурного отопленияОбозначение: | Типовые материалы для проектирования 904-02-34.87 | Обозначение англ: | 904-02-34.87 | Статус: | cправочные материалы, мп, тпр | Название рус.: | Альбом III. Приточные вентиляционные камеры с одним вентилятором, переключаемые на режим дежурного отопления | Дата добавления в базу: | 01.09.2013 | Дата актуализации: | 05.05.2017 | Разработан: | Электропроект Минмонтажспецстроя СССР
| Утверждён: | 12.06.1986 Главстройпроект Госстроя СССР (32)
| Издан: | ЦИТП Госстроя СССР (CITP, Gosstroy (USSR) 1988 г. )
| Расположен в: |
|
      
|