Скачать Типовой проект 903-2-12 Альбом II. Часть 1. Сооружения слива и приема мазута и жидких присадок. Части: тепломеханическая, архитектурно-строительная, автоматизация, электротехническаяДата актуализации: 10.08.2017 Типовой проект 903-2-12
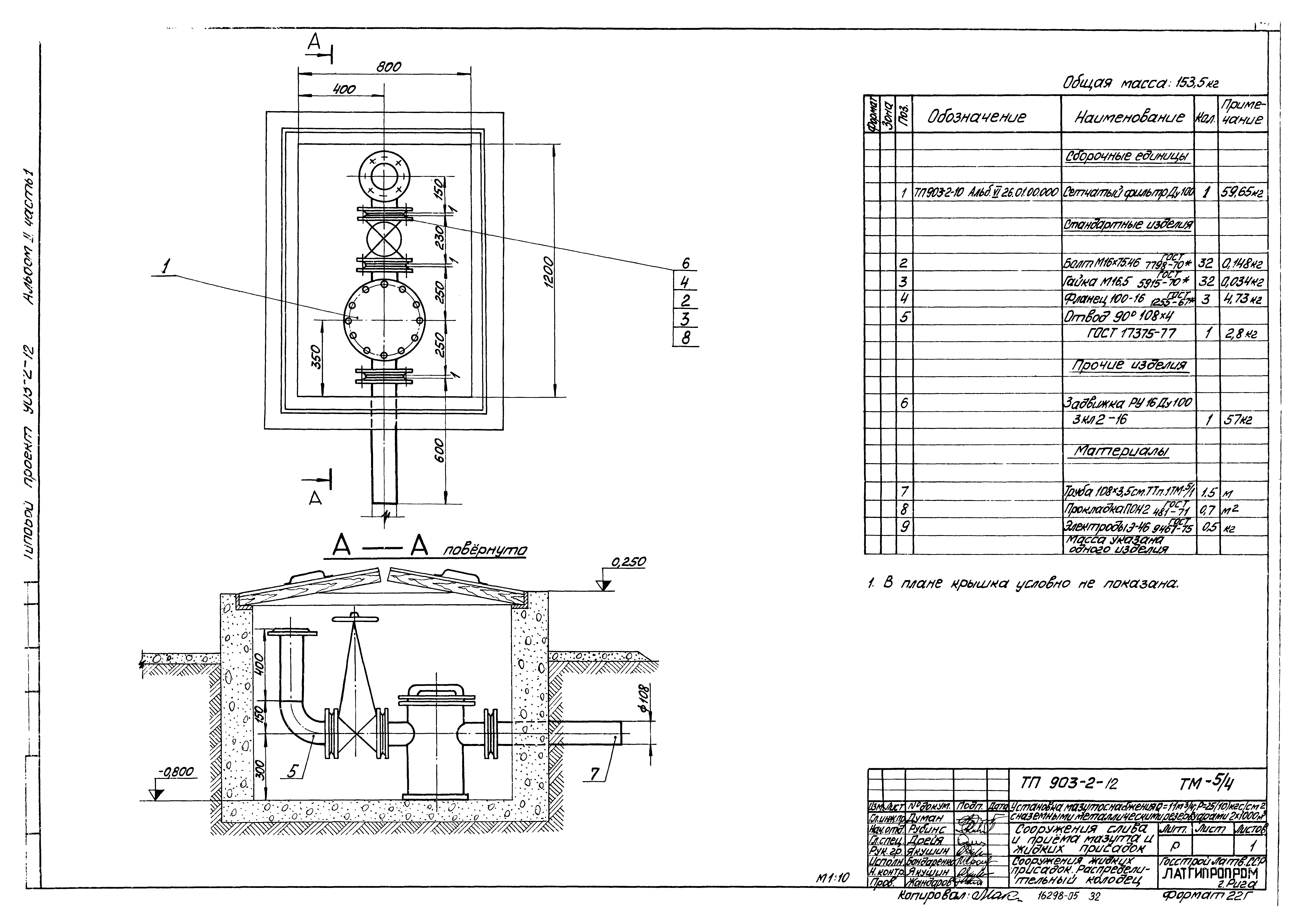
Альбом II. Часть 1. Сооружения слива и приема мазута и жидких присадок. Части: тепломеханическая, архитектурно-строительная, автоматизация, электротехническаяОбозначение: | Типовой проект 903-2-12 | Обозначение англ: | 903-2-12 | Статус: | действует | Название рус.: | Альбом II. Часть 1. Сооружения слива и приема мазута и жидких присадок. Части: тепломеханическая, архитектурно-строительная, автоматизация, электротехническая | Дата добавления в базу: | 01.09.2013 | Дата актуализации: | 05.05.2017 | Дата введения: | 08.05.1979 | Оглавление: | Листы 1,2 Содержание альбома Листы 1,2,3 Пояснительная записка Тепломеханическая часть Сооружения слива мазута ТМ-3/1 Лист 1 Сооружения слива мазута. Общие данные (начало) ТМ-3/1 Лист 2 Сооружения слива мазута. Общие данные (окончание) ТМ-3/2 Сооружения слива мазута. Перечень изолируемых поверхностей ТМ-3/3 Лист 2 Сооружения слива мазута. Эстакада мазутослива ТМ-3/4 Сооружения слива мазута. Разогревательное устройство ТМ-3/5 Сооружения слива мазута. Рукав с наконечником ТМ-3/6 Сооружения слива мазута. Подвеска Приемная емкость ТМ-4/1 Лист 1 Приемная емкость. Общие данные (начало) ТМ-4/1 Лист 2 Приемная емкость. Общие данные (окончание) ТМ-4/2 Приемная емкость. Перечень изолируемых поверхностей ТМ-4/3 Лист 1,2 Приемная емкость. Компоновка оборудования ТМ-4/4 Лист 1,2 Приемная емкость. Трубопроводы ТМ-4/5 Приемная емкость. Установка люка-лаза Ду1000 ТМ-4/6 Приемная емкость. Установка светового люка Ду700 ТМ-4/7 Приемная емкость. Установка вентиляционного патрубка ВП-150 и замерного люка Ду150 ТМ-4/8 Приемная емкость. Установка люка Ду700 с датчиком уровня ДСУ-2 м ТМ-4/9 Приемная емкость. Установка фильтрующего устройства ТМ-4/9 Приемная емкость. Установка подогревательного элемента F=3,17 м² Сооружения жидких присадок ТМ-5/1 Лист 1 Сооружения жидких присадок. Общие данные (начало) ТМ-5/1 Лист 2 Сооружения жидких присадок. Общие данные (окончание) ТМ-5/2 Сооружения жидких присадок. Перечень изолируемых поверхностей оборудования и трубопроводов ТМ-5/3 Лист 1,2 Сооружения жидких присадок. Общий вид установки для приема, хранения жидких присадок и ввода их в мазут ТМ-5/4 Сооружения жидких присадок. Распределительный колодец ТМ-5/5 Сооружения жидких присадок. Сливное устройство ТМ-5/6 Сооружения жидких присадок. Соединительное устройство Архитектурно-строительная часть Конструкции железобетонные КЖ-1 Общие данные (начало) КЖ-2 Общие данные (окончание) КЖ-3 Эстакада мазутослива. Схема сооружений слива и приема мазута. Канал КН1 КЖ-4 Эстакада мазутослива. Канал КН2 КЖ-5 Эстакада мазутослива. Канал КН1 и КН2. Элемент плана 2. Сечение УМ1 КЖ-6 Эстакада мазутослива. Канал мазутослива КНМ1 КЖ-7 Эстакада мазутослива КНМ1. Разрезы 2-2-3-3. Узлы 3-5. Элемент плана 1 КЖ-8 Эстакада мазутослива. Приямок ПРМ1 КЖ-9 Эстакада мазутослива. Маркировочный план фундаментов и колонн КЖ-10 Приемная емкость. Открытая площадка. Маркировочный план лестниц и фундаментов КЖ-11 Приемная емкость. Маркировочная схема стеновых панелей монолитных участков и плит покрытия КЖ-12 Приемная емкость. Узлы 1-8 КЖ-13 Приемная емкость. ДМ1. Опалубка КЖ-14 Приемная емкость. ДМ1. Армирование КЖ-15 Приемная емкость. ПРМ2. Опалубка и армирование КЖ-16 Приемная емкость ДМ1. Сопряжение пакетов в углах. Схемы сгиба сеток С4,С5,С6 КЖ-17 Приемная емкость. Разбивка закладных деталей в монолитных углах УМ2-УМ5 КЖ-18 Приемная емкость. УМ6-гидрозатвор, опалубка КЖ-19 Приемная емкость. УМ6 (гидрозатвор). Армирование КЖ-20 Приемная емкость. Схема расположения молниеотвода на кровле. Узлы. УМ6 (гидрозатвор). Спецификации КЖ-21 Приемная емкость. КЛМ1,КЛМ7,КЛМ8. Опалубка и армирование КЖ-22 Приемная емкость. ПРМ3,РКМ1. Опалубка и армирование Конструкции металлические КМ-1 Общие данные (начало) КМ-2 Общие данные (окончание) КМ-3 Техническая спецификация металла для специализированных заводов КМ-4 Эстакада мазутослива. Площадка на отм. 3.950 КМ-5 Эстакада мазутослива. Узлы 1,2,5,6. МС1-2 КМ-6 Эстакада мазутослива. Узлы 3,4 КМ-7 Эстакада мазутослива. Элементы мостика М01-1;М01-3 КМ-8 Эстакада мазутослива. МКР1-металлическая крышка. МР1-металлическая рама КМ-9 Приемная емкость. Лестница Л1. Металлическая крышка МКР2 Автоматизация КИП-7 Общие данные КИП-8 Схема функциональная КИП-9 Схема внешних проводок Электротехническая часть Э-1 Общие данные Э-2 План осветительной электроустановки эстакады мазутослива | Разработан: | Латгипропром
| Утверждён: | 07.06.1977 Главпромстройпроект Госстроя СССР (33)
| Расположен в: |
|
                                                                     
|