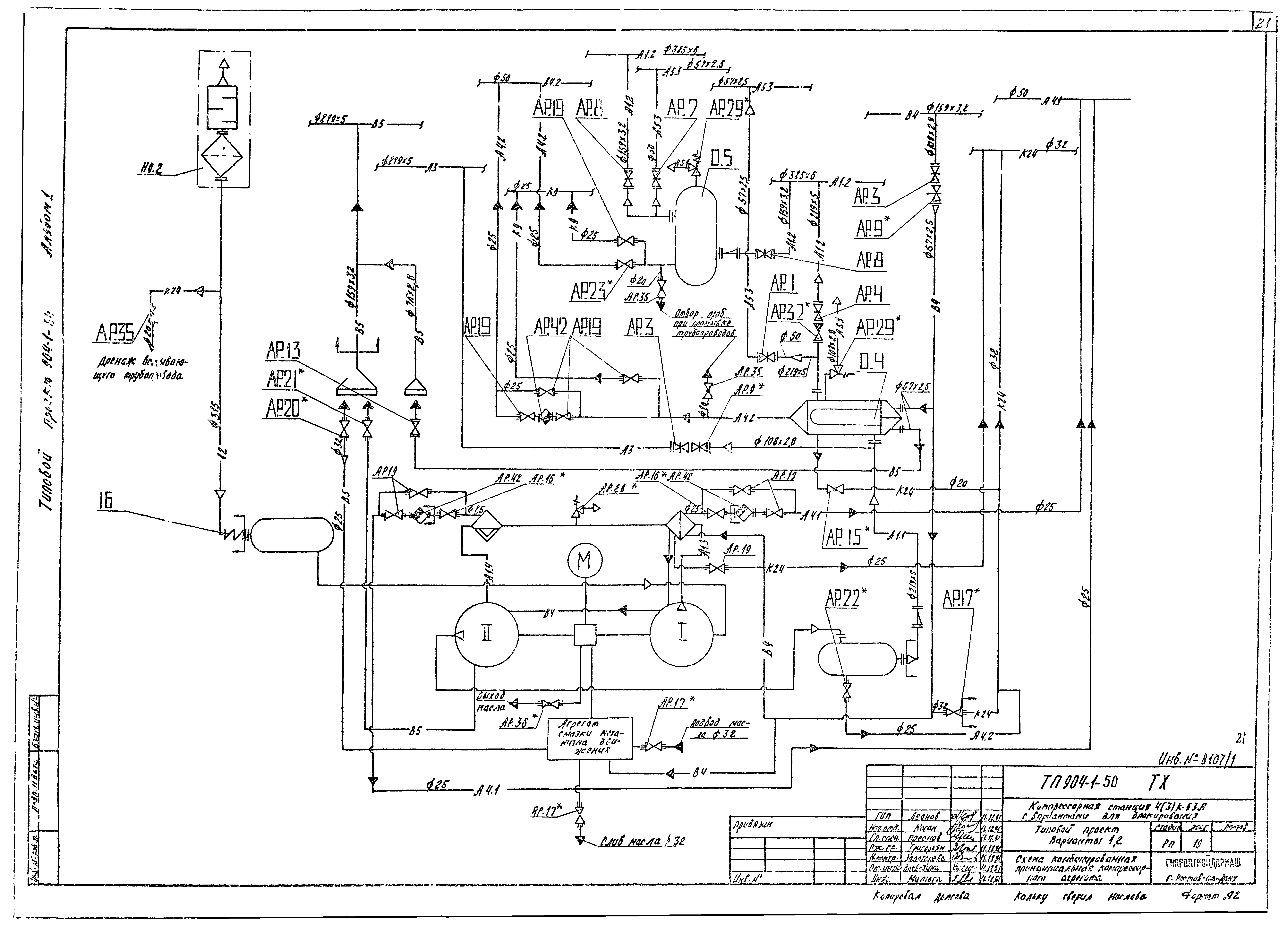
Скачать Типовой проект 904-1-50 Альбом 1. Технологическая частьДата актуализации: 10.08.2017 Типовой проект 904-1-50
Альбом 1. Технологическая частьОбозначение: | Типовой проект 904-1-50 | Обозначение англ: | 904-1-50 | Статус: | не действует | Название рус.: | Альбом 1. Технологическая часть | Дата добавления в базу: | 01.09.2013 | Дата актуализации: | 05.05.2017 | Разработан: | Гипростройдормаш
| Утверждён: | 30.03.1982 Минстройдормаш (Minstroydormash 1/82)
| Расположен в: |
|
                                                    
|