Скачать Типовой проект 904-1-55.84 Альбом 3. Автоматизация и КИП. ЧертежиДата актуализации: 10.08.2017 Типовой проект 904-1-55.84
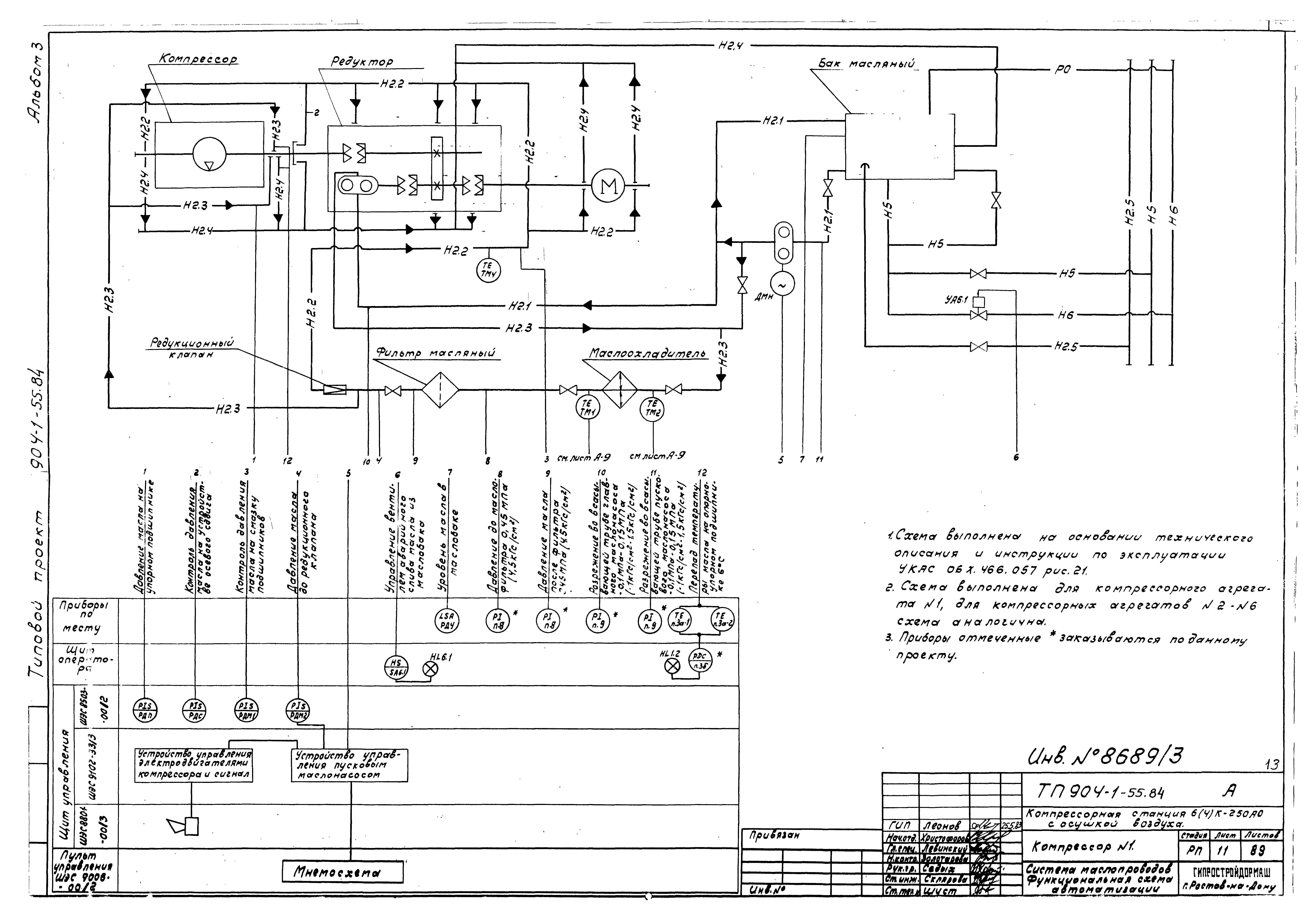
Альбом 3. Автоматизация и КИП. ЧертежиОбозначение: | Типовой проект 904-1-55.84 | Обозначение англ: | 904-1-55.84 | Статус: | действует | Название рус.: | Альбом 3. Автоматизация и КИП. Чертежи | Дата добавления в базу: | 01.09.2013 | Дата актуализации: | 05.05.2017 | Дата введения: | 30.12.1983 | Разработан: | Гипростройдормаш
| Утверждён: | 01.11.1983 Минстройдормаш (Minstroydormash 20/83)
| Расположен в: |
|
                                                                                             
|