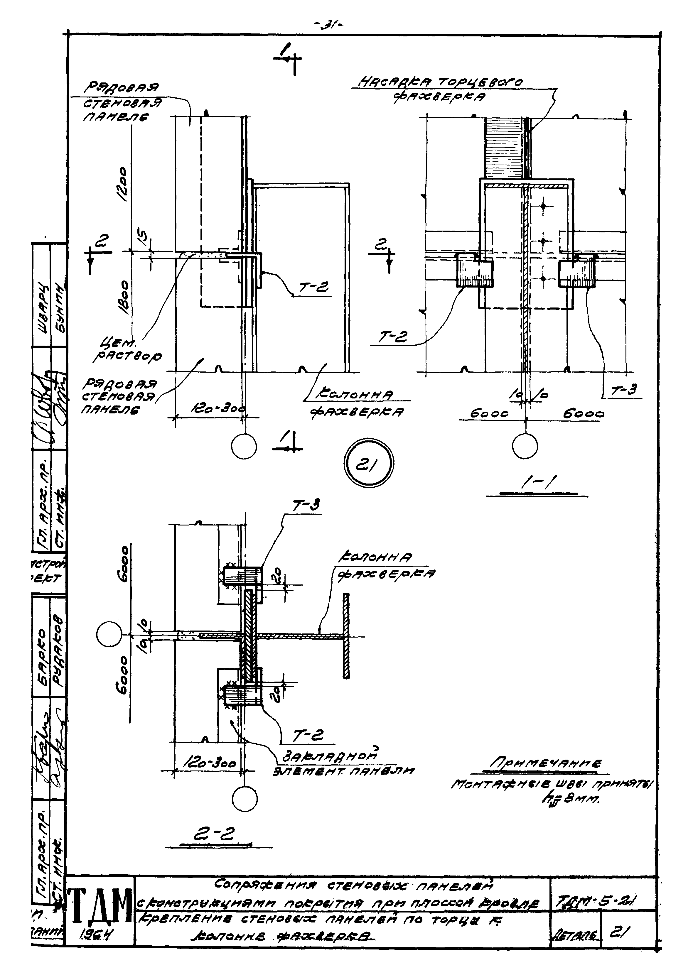
Скачать Серия ТДМ-5-21 Сопряжения стеновых панелей с конструкциями покрытия при плоской кровле. Детали для панелей длиной 6 м при нулевой привязкеДата актуализации: 10.08.2017 Серия ТДМ-5-21
Сопряжения стеновых панелей с конструкциями покрытия при плоской кровле. Детали для панелей длиной 6 м при нулевой привязкеОбозначение: | Серия ТДМ-5-21 | Обозначение англ: | Series ТДМ-5-21 | Статус: | действует | Название рус.: | Сопряжения стеновых панелей с конструкциями покрытия при плоской кровле. Детали для панелей длиной 6 м при нулевой привязке | Дата добавления в базу: | 01.09.2013 | Дата актуализации: | 05.05.2017 | Дата введения: | 01.01.1965 | Разработан: | ЦНИИпромзданий Промстройпроект
| Утверждён: | 05.11.1964 Госстрой СССР (Государственный комитет Совета Министров СССР по делам строительства) (USSR Gosstroy 194)
| Расположен в: |
|
                                 
|