Информационная система
«Ёшкин Кот»

Скачать базу одним архивом
Скачать обновления
История создания базы
Карта сайта

Скачать Серия 3.015-1/77 Выпуск II-3. Сборные железобетонные колонны для опор типа IV. Рабочие чертежи

Дата актуализации: 10.08.2017

Серия 3.015-1/77

Выпуск II-3. Сборные железобетонные колонны для опор типа IV. Рабочие чертежи

Обозначение: Серия 3.015-1/77
Обозначение англ: Series 3.015-1/77
Статус:не действует
Название рус.:Выпуск II-3. Сборные железобетонные колонны для опор типа IV. Рабочие чертежи
Дата добавления в базу:01.09.2013
Дата актуализации:05.05.2017
Дата введения:01.07.1979
Дата окончания срока действия:01.10.1985
Оглавление:Содержание
Колонна К44-1. Опалубочный чертеж и армирование
Колонна К44-1. Спецификация арматуры и выборка материалов
Колонна К44-2. Опалубочный чертеж и армирование
Колонна К44-2. Спецификация арматуры и выборка материалов
Колонна К44-3. Опалубочный чертеж и армирование
Колонна К44-3. Спецификация арматуры и выборка материалов
Колонна К44-4. Опалубочный чертеж и армирование
Колонна К44-4. Спецификация арматуры и выборка материалов
Колонна К44-5. Опалубочный чертеж и армирование
Колонна К44-5. Спецификация арматуры и выборка материалов
Колонна К45-1. Опалубочный чертеж и армирование
Колонна К45-1. Спецификация арматуры и выборка материалов
Колонна К45-2. Опалубочный чертеж и армирование
Колонна К45-2. Спецификация арматуры и выборка материалов
Колонна К45-3. Опалубочный чертеж и армирование
Колонна К45-3. Спецификация арматуры и выборка материалов
Колонна К46-1. Опалубочный чертеж и армирование
Колонна К46-1. Спецификация арматуры и выборка материалов
Колонна К46-2. Опалубочный чертеж и армирование
Колонна К46-2. Спецификация арматуры и выборка материалов
Колонна К46-3. Опалубочный чертеж и армирование
Колонна К46-3. Спецификация арматуры и выборка материалов
Колонна К46-4. Опалубочный чертеж и армирование
Колонна К46-4. Спецификация арматуры и выборка материалов
Колонна К46-5. Опалубочный чертеж и армирование
Колонна К46-5. Спецификация арматуры и выборка материалов
Колонна К47-1. Опалубочный чертеж и армирование
Колонна К47-1. Спецификация арматуры и выборка материалов
Колонна К47-2. Опалубочный чертеж и армирование
Колонна К47-2. Спецификация арматуры и выборка материалов
Колонна К47-3. Опалубочный чертеж и армирование
Колонна К47-3. Спецификация арматуры и выборка материалов
Колонна К48-1. Опалубочный чертеж и армирование
Колонна К48-1. Спецификация арматуры и выборка материалов
Колонна К48-2. Опалубочный чертеж и армирование
Колонна К48-2. Спецификация арматуры и выборка материалов
Колонна К48-3. Опалубочный чертеж и армирование
Колонна К48-3. Спецификация арматуры и выборка материалов
Колонна К48-4. Опалубочный чертеж и армирование
Колонна К48-4. Спецификация арматуры и выборка материалов
Колонна К49-1. Опалубочный чертеж и армирование
Колонна К49-1. Спецификация арматуры и выборка материалов
Колонна К49-2. Опалубочный чертеж и армирование
Колонна К49-2. Спецификация арматуры и выборка материалов
Колонна К50-1. Опалубочный чертеж и армирование
Колонна К50-1. Спецификация арматуры и выборка материалов
Колонна К51-1. Опалубочный чертеж и армирование
Колонна К51-1. Спецификация арматуры и выборка материалов
Колонна К52-1. Опалубочный чертеж и армирование
Колонна К52-1. Спецификация арматуры и выборка материалов
Колонна К52-2. Опалубочный чертеж и армирование
Колонна К52-2. Спецификация арматуры и выборка материалов
Колонна К52-3. Опалубочный чертеж и армирование
Колонна К52-3. Спецификация арматуры и выборка материалов
Колонна К52-4. Опалубочный чертеж и армирование
Колонна К52-4. Спецификация арматуры и выборка материалов
Колонна К53-1. Опалубочный чертеж и армирование
Колонна К53-1. Спецификация арматуры и выборка материалов
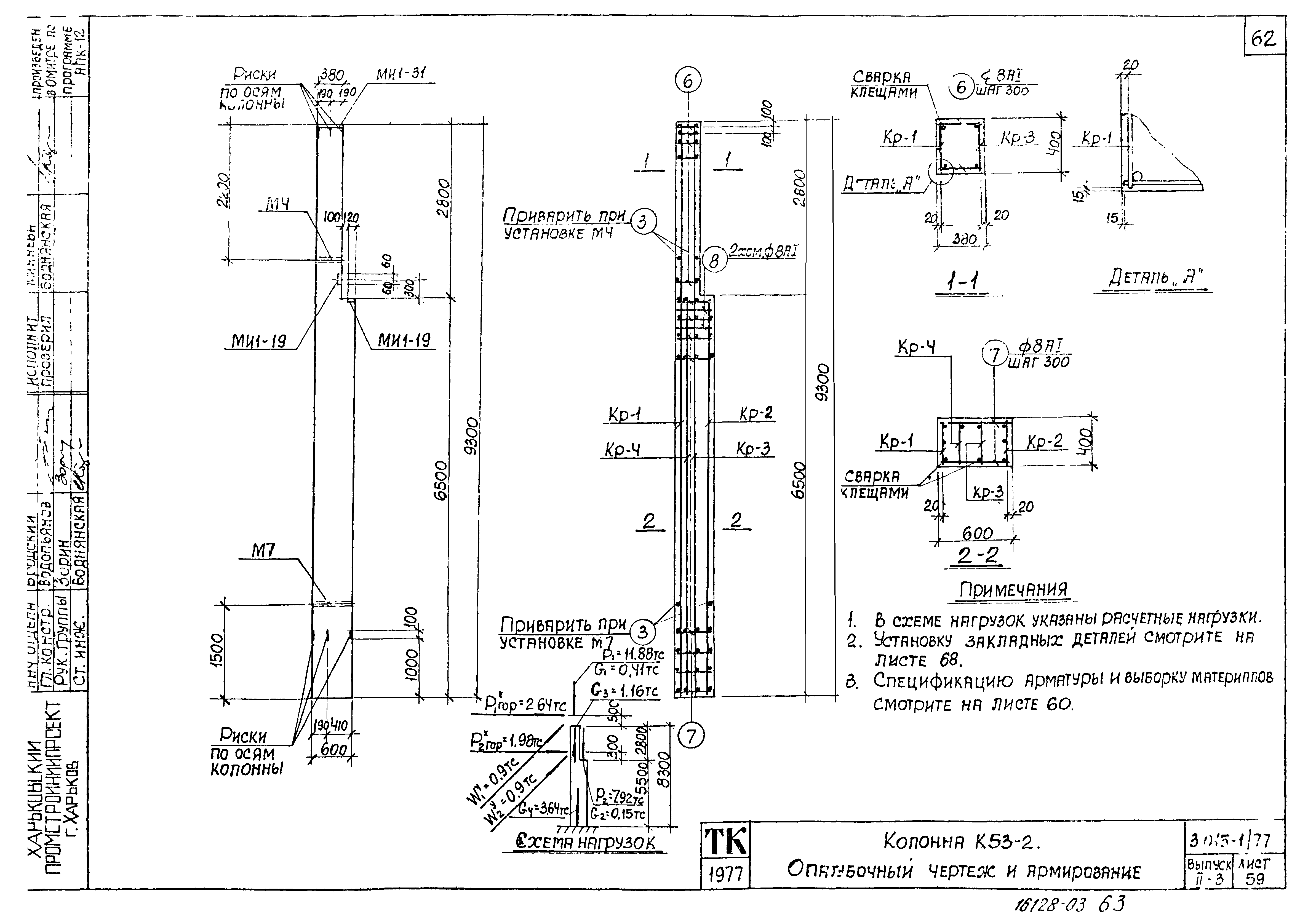
Колонна К53-2. Опалубочный чертеж и армирование
Колонна К53-2. Спецификация арматуры и выборка материалов
Колонна К54-1. Опалубочный чертеж и армирование
Колонна К54-1. Спецификация арматуры и выборка материалов
Колонна К55-1. Опалубочный чертеж и армирование
Колонна К55-1. Спецификация арматуры и выборка материалов
Примеры установки закладных деталей в траверсах
Примеры установки закладных деталей в траверсах и колоннах
Примеры установки закладных деталей в колоннах
Разработан: Харьковский Промстройниипроект
ЦНИИпроектстальконструкция
НИИЖБ
Проектный институт № 1 Госстроя СССР
Утверждён:30.03.1979 Госстрой СССР (Государственный комитет Совета Министров СССР по делам строительства) (USSR Gosstroy 44)
Расположен в:Техническая документация Строительство Справочные документы Типовые строительные конструкции, изделия и узлы Общероссийский строительный каталог Строительные конструкции, изделия и узлы зданий и сооружений для всех видов строительства Конструкции и изделия сооружений и оборудования зданий Надземные сооружения Опоры и эстакады под технологические трубопроводы
Чем заменён:
Серия 3.015-1/77Серия 3.015-1/77Серия 3.015-1/77Серия 3.015-1/77Серия 3.015-1/77Серия 3.015-1/77Серия 3.015-1/77Серия 3.015-1/77Серия 3.015-1/77Серия 3.015-1/77Серия 3.015-1/77Серия 3.015-1/77Серия 3.015-1/77Серия 3.015-1/77Серия 3.015-1/77Серия 3.015-1/77Серия 3.015-1/77Серия 3.015-1/77Серия 3.015-1/77Серия 3.015-1/77Серия 3.015-1/77Серия 3.015-1/77Серия 3.015-1/77Серия 3.015-1/77Серия 3.015-1/77Серия 3.015-1/77Серия 3.015-1/77Серия 3.015-1/77Серия 3.015-1/77Серия 3.015-1/77Серия 3.015-1/77Серия 3.015-1/77Серия 3.015-1/77Серия 3.015-1/77Серия 3.015-1/77Серия 3.015-1/77Серия 3.015-1/77Серия 3.015-1/77Серия 3.015-1/77Серия 3.015-1/77Серия 3.015-1/77Серия 3.015-1/77Серия 3.015-1/77Серия 3.015-1/77Серия 3.015-1/77Серия 3.015-1/77Серия 3.015-1/77Серия 3.015-1/77Серия 3.015-1/77Серия 3.015-1/77Серия 3.015-1/77Серия 3.015-1/77Серия 3.015-1/77Серия 3.015-1/77Серия 3.015-1/77Серия 3.015-1/77Серия 3.015-1/77Серия 3.015-1/77Серия 3.015-1/77Серия 3.015-1/77Серия 3.015-1/77Серия 3.015-1/77Серия 3.015-1/77Серия 3.015-1/77Серия 3.015-1/77Серия 3.015-1/77Серия 3.015-1/77Серия 3.015-1/77Серия 3.015-1/77Серия 3.015-1/77Серия 3.015-1/77Серия 3.015-1/77

© 2013 Ёшкин Кот :-) Карта сайта