Информационная система
«Ёшкин Кот»

Скачать базу одним архивом
Скачать обновления
История создания базы
Карта сайта

Скачать Серия 3.015-1/77 Выпуск I. Материалы для проектирования

Дата актуализации: 10.08.2017

Серия 3.015-1/77

Выпуск I. Материалы для проектирования

Обозначение: Серия 3.015-1/77
Обозначение англ: Series 3.015-1/77
Статус:не действует
Название рус.:Выпуск I. Материалы для проектирования
Дата добавления в базу:01.09.2013
Дата актуализации:05.05.2017
Дата введения:01.07.1979
Дата окончания срока действия:01.10.1985
Оглавление:Содержание
Пояснительная записка
Габаритные схемы и вертикальные нагрузки на опоры
Номенклатура железобетонных конструкций
Показатели расхода материалов на одну стальную опору, траверсу, базу
Монтажная схема опор типа 1
Монтажная схема опор типа 1 (при непучинистых грунтах)
Монтажная схема опор типов 2 и 3
Монтажная схема опор типа 4
Монтажная схема опор типов 5 и 6
Таблица подбора траверс отдельно стоящих опор типа 1 (при непучинистых и пучинистых грунтах)
Таблица подбора колонн и траверс отдельно стоящих опор типа 2
Таблица подбора колонн и траверс отдельно стоящих опор типа 3
Таблица подбора колонн и траверс отдельно стоящих опор типа 4
Таблица подбора стоек и траверс отдельно стоящих опор типа 5
Таблица подбора стоек и траверс отдельно стоящих опор типа 6
Таблица подбора марок стальных опор, траверс и баз опор типа 2,5
Таблица подбора марок стальных опор, траверс и баз опор типа 3,5
Таблица подбора марок стальных опор, траверс и баз опор типа 4,6
Таблица подбора марок стальных опор, траверс и баз опор типа 4
Опоры типов 1,3 и 4. Детали 1 и 2
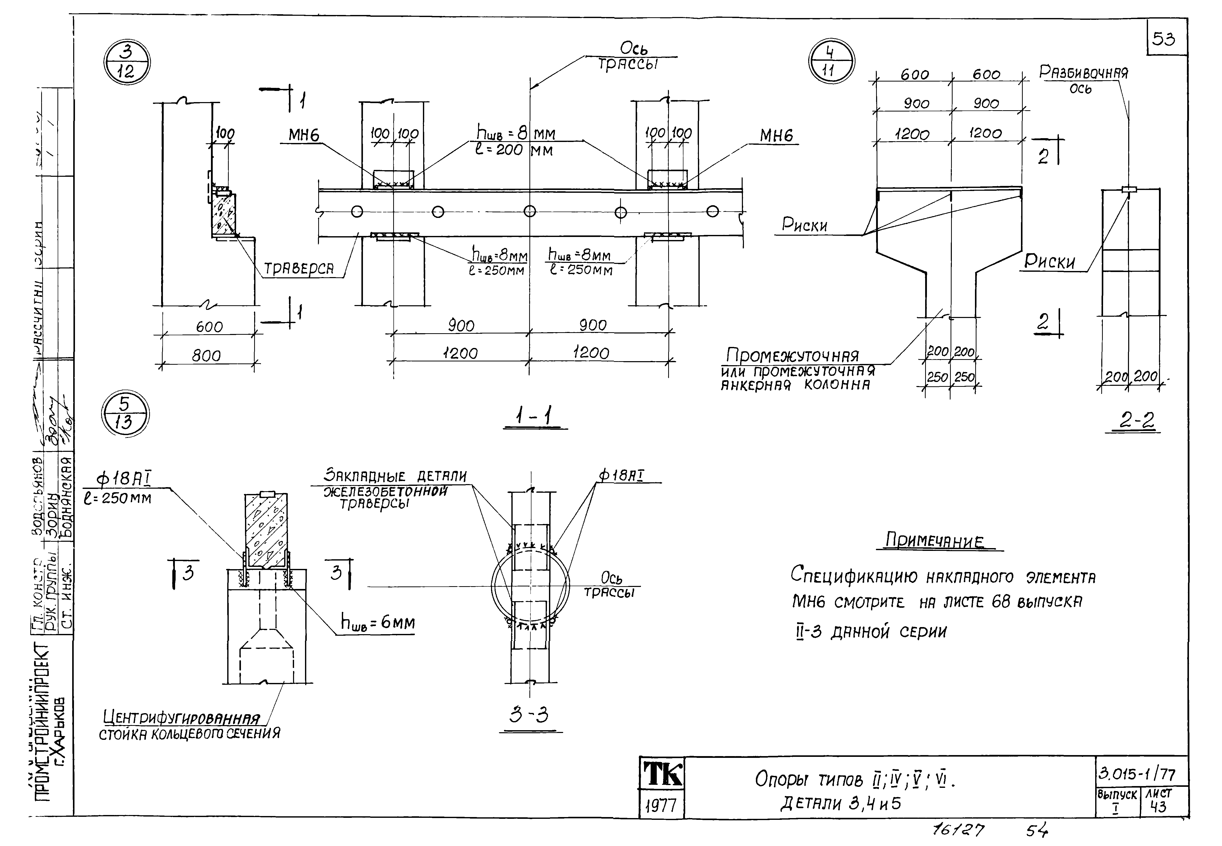
Опоры типов 2,4,5,6. Детали 3,4 и 5
Таблица нагрузок на фундаменты опор типа 2
Таблица нагрузок на фундаменты опор типа 3
Таблица нагрузок на фундаменты опор типа 4
Таблица нагрузок на фундаменты центрифугированных опор типа 5
Таблица нагрузок на фундаменты центрифугированных опор типа 6
Таблица нагрузок на фундаменты опор марок ОП1-ОП32;ОП48-ОП55
Таблица нагрузок на фундаменты опор марок ОП56;ОП67-ОП76;ОП92-ОП101;ОП117-ОП126;ОП142-ОП150
Таблица нагрузок на фундаменты опор марок ОП151;ОА156-ОП159;ОП164-ОП167;ОП172-ОП175;ОП210-ОП213;ОП180-ОП183;ОП190-ОП193;ОП200-ОП203;ОП218-ОП229
Таблица нагрузок на фундаменты опор марок ОП230-ОП257
Приложение к выпуску 1 серии 3.015-1/77
Габаритные схемы и вертикальные нагрузки на опоры
Показатели расхода материалов на одну стальную опору, траверсу, базу
Монтажные схемы опор типов 3 и 4
Таблица подбора марок стальных опор, траверс и баз опор типа 3
Таблица подбора марок стальных опор, траверс и баз опор типа 4
Таблица нагрузок на фундаменты опор марок ОП33-ОП72
Таблица нагрузок на фундаменты опор марок ОП73-ОП112
Таблица нагрузок на фундаменты опор марок ОП113-ОП151
Таблица нагрузок на фундаменты опор марок ОП152-ОП191
Таблица нагрузок на фундаменты опор марок ОП192-ОП221
Разработан: Харьковский Промстройниипроект
ЦНИИпроектстальконструкция
НИИЖБ
Проектный институт № 1 Госстроя СССР
БПИ Минвуза БССР
Утверждён:30.03.1979 Госстрой СССР (Государственный комитет Совета Министров СССР по делам строительства) (USSR Gosstroy 44)
Расположен в:Техническая документация Строительство Справочные документы Типовые строительные конструкции, изделия и узлы Общероссийский строительный каталог Строительные конструкции, изделия и узлы зданий и сооружений для всех видов строительства Конструкции и изделия сооружений и оборудования зданий Надземные сооружения Опоры и эстакады под технологические трубопроводы
Чем заменён:
Серия 3.015-1/77Серия 3.015-1/77Серия 3.015-1/77Серия 3.015-1/77Серия 3.015-1/77Серия 3.015-1/77Серия 3.015-1/77Серия 3.015-1/77Серия 3.015-1/77Серия 3.015-1/77Серия 3.015-1/77Серия 3.015-1/77Серия 3.015-1/77Серия 3.015-1/77Серия 3.015-1/77Серия 3.015-1/77Серия 3.015-1/77Серия 3.015-1/77Серия 3.015-1/77Серия 3.015-1/77Серия 3.015-1/77Серия 3.015-1/77Серия 3.015-1/77Серия 3.015-1/77Серия 3.015-1/77Серия 3.015-1/77Серия 3.015-1/77Серия 3.015-1/77Серия 3.015-1/77Серия 3.015-1/77Серия 3.015-1/77Серия 3.015-1/77Серия 3.015-1/77Серия 3.015-1/77Серия 3.015-1/77Серия 3.015-1/77Серия 3.015-1/77Серия 3.015-1/77Серия 3.015-1/77Серия 3.015-1/77Серия 3.015-1/77Серия 3.015-1/77Серия 3.015-1/77Серия 3.015-1/77Серия 3.015-1/77Серия 3.015-1/77Серия 3.015-1/77Серия 3.015-1/77Серия 3.015-1/77Серия 3.015-1/77Серия 3.015-1/77Серия 3.015-1/77Серия 3.015-1/77Серия 3.015-1/77Серия 3.015-1/77Серия 3.015-1/77Серия 3.015-1/77Серия 3.015-1/77Серия 3.015-1/77Серия 3.015-1/77Серия 3.015-1/77Серия 3.015-1/77Серия 3.015-1/77Серия 3.015-1/77Серия 3.015-1/77Серия 3.015-1/77Серия 3.015-1/77Серия 3.015-1/77Серия 3.015-1/77Серия 3.015-1/77Серия 3.015-1/77Серия 3.015-1/77Серия 3.015-1/77Серия 3.015-1/77Серия 3.015-1/77Серия 3.015-1/77Серия 3.015-1/77Серия 3.015-1/77Серия 3.015-1/77Серия 3.015-1/77Серия 3.015-1/77Серия 3.015-1/77Серия 3.015-1/77

© 2013 Ёшкин Кот :-) Карта сайта