Скачать Типовой проект 903-1-225.86 Альбом 6.1. Генеральный план. Инженерные сети. Конструкции архитектурно-строительной части. Электротехническая часть, связь и сигнализация. Водопровод и канализация. Тепловые сетиДата актуализации: 10.08.2017 Типовой проект 903-1-225.86
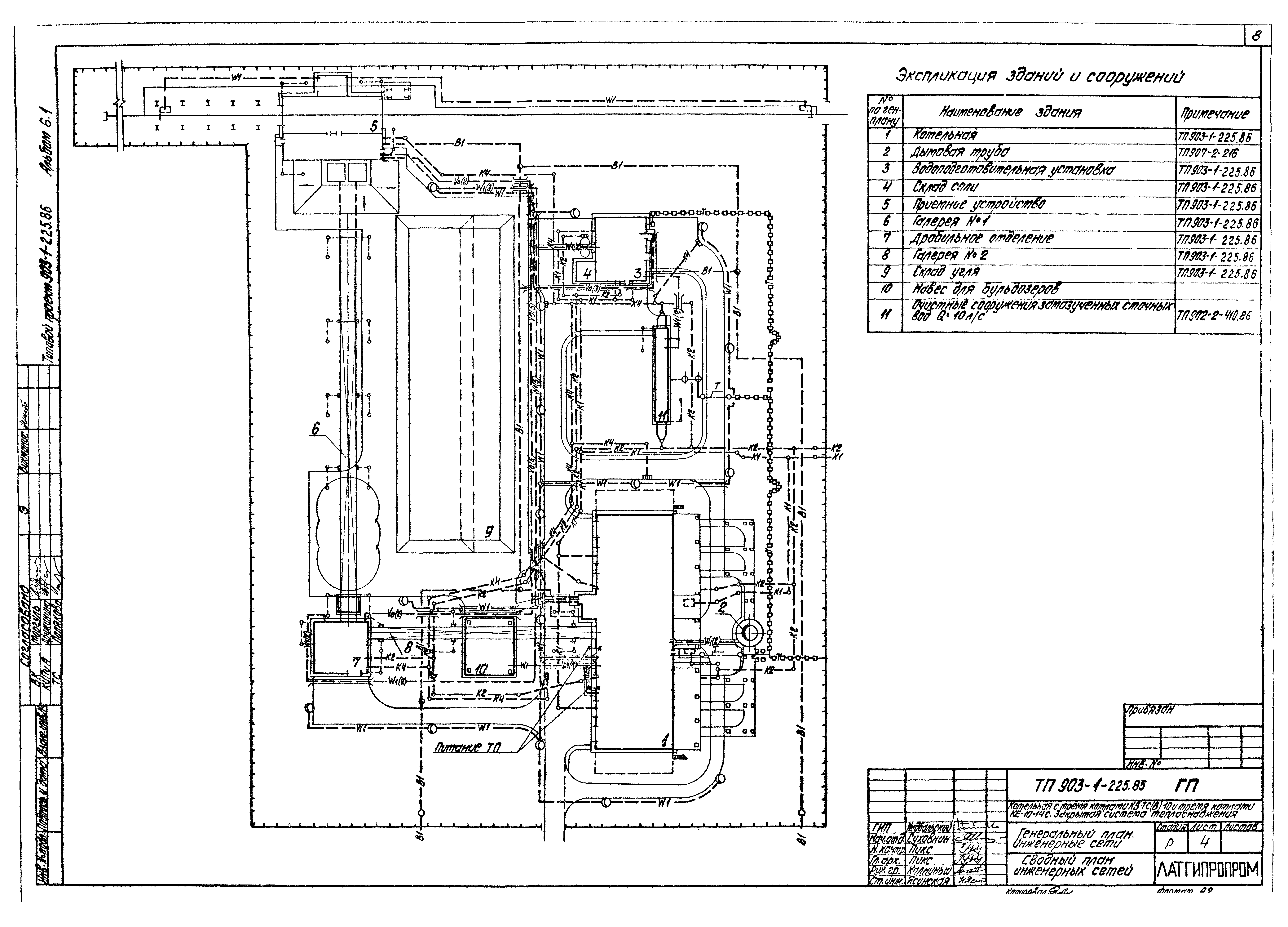
Альбом 6.1. Генеральный план. Инженерные сети. Конструкции архитектурно-строительной части. Электротехническая часть, связь и сигнализация. Водопровод и канализация. Тепловые сетиОбозначение: | Типовой проект 903-1-225.86 | Обозначение англ: | 903-1-225.86 | Статус: | действует | Название рус.: | Альбом 6.1. Генеральный план. Инженерные сети. Конструкции архитектурно-строительной части. Электротехническая часть, связь и сигнализация. Водопровод и канализация. Тепловые сети | Дата добавления в базу: | 01.09.2013 | Дата актуализации: | 05.05.2017 | Оглавление: | ТП 903-1-225.86-ГП Генеральный план, инженерные сети ГП ТП 903-1-225.86-ГП-1 Общие данные ТП 903-1-225.86-ГП-2 Горизонтальная планировка ТП 903-1-225.86-ГП-3 Разрезы 1-1,2-2,3-3. Объемы работ ТП 903-1-225.86-ГП-4 Сводный план инженерных сетей ТП 903-1-225.86-ОС Основные положения по производству строительных и монтажных работ ОС ТП 903-1-225.86-ОС-1,2,3 Основные положения по производству строительных и монтажных работ. Пояснительная записка ТП 903-1-225.86-ОС-4 Основные положения по производству строительных и монтажных работ. Стройгенплан ТП 903-1-225.86-ОС-5 Основные положения по производству строительных и монтажных работ. Монтажный генплан ТП 903-1-225.86-КЖ Конструкции железобетонные КЖ ТП 903-1-225.86-КЖ-1 Трасса трубопроводов. Общие данные (начало) ТП 903-1-225.86-КЖ-2 Трасса трубопроводов. Общие данные (окончание) ТП 903-1-225.86-КЖ-3 Трасса трубопроводов. Схема расположения элементов трассы ТП 903-1-225.86-КЖ-4 Трасса трубопроводов. Развертки 1-4 ТП 903-1-225.86-КЖ-5 Трасса трубопроводов. Узлы 1-6. Площадки МП1,МП2 ТП 903-1-225.86-КЖ-6 Трасса трубопроводов. Фундаменты ФМ1,ФМ2. Узлы 7,8. Площадки П1 ТП 903-1-225.86-ЭК Кабельные линии электропередач ЭК ТП 903-1-225.86-ЭК-1 Общие данные ТП 903-1-225.86-ЭК-2 План расположения кабельных трасс электропередач. Молниезащита и заземление ТП 903-1-225.86-ЭК-3 Расчетная схема питающей сети 380/220 В. Кабельный журнал ТП 903-1-225.86-ЭН Электрическое освещение территории ЭН ТП 903-1-225.86-ЭН-1 Общие данные ТП 903-1-225.86-ЭН-2 План освещения территории ТП 903-1-225.86-СС4 Связь и сигнализация СС4 ТП 903-1-225.86-СС4-1 Общие данные ТП 903-1-225.86-СС4-2 План расположения кабельных трасс связи и сигнализации ТП 903-1-225.86-НВК Наружные сети водоснабжения и канализации НВК ТП 903-1-225.86-НВК-1 Общие данные (начало) ТП 903-1-225.86-НВК-2 Общие данные (окончание) ТП 903-1-225.86-НВК-3 Сети водоснабжения и канализации ТП 903-1-225.86-ТС1 Тепловые сети ТС1 ТП 903-1-225.86-ТС1-1 Общие данные ТП 903-1-225.86-ТС1-2 Тепловые сети. План тепловых сетей. УТ-3. План. Разрез 1-1 ТП 903-1-225.86-ТС1-3 Тепловые сети. Разрезы 6-6. Схема ТП 903-1-225.86-ТС1-4 Тепловые сети. УТ-1. План. Разрез А-А. УТ-2. План. Разрез Б-Б | Разработан: | Латгипропром
| Утверждён: | 20.05.1986 Госстрой СССР (Государственный комитет Совета Министров СССР по делам строительства) (USSR Gosstroy АЧ-30)
| Расположен в: |
|
                                 
|