Информационная система
«Ёшкин Кот»

Скачать базу одним архивом
Скачать обновления
История создания базы
Карта сайта

Скачать Типовой проект 903-1-225.86 Альбом 1.1. Часть 2. Котельная. Блоки тепломеханического оборудования

Дата актуализации: 10.08.2017

Типовой проект 903-1-225.86

Альбом 1.1. Часть 2. Котельная. Блоки тепломеханического оборудования

Обозначение: Типовой проект 903-1-225.86
Обозначение англ: 903-1-225.86
Статус:действует
Название рус.:Альбом 1.1. Часть 2. Котельная. Блоки тепломеханического оборудования
Дата добавления в базу:01.09.2013
Дата актуализации:05.05.2017
Оглавление:ТП 903-1-225.86-ТМ1 Тепломеханическая часть
ТП 903-1-225.86-ТМ1 Основной комплект рабочих чертежей марки ТМ1
ТП 903-1-225.86-ТМ1-36 Блок рециркуляционных насосов (БРН-110/440). Общий вид. Схема соединений блока
ТП 903-1-225.86-ТМ1-37 Блок рециркуляционных насосов (БРН-110/440). Характеристика. Спецификация
ТП 903-1-225.86-ТМ1-38 Блок рециркуляционных насосов (БРН-110/440). Опора пружинная. Общий вид
ТП 903-1-225.86-ТМ1-39 Блок рециркуляционных насосов (БРН-110/440). План рамы. Разрезы А-А,Б-Б,В-В
ТП 903-1-225.86-ТМ1-40 Блок подпиточных насосов (БПН-20). Общий вид. Схема соединений блока
ТП 903-1-225.86-ТМ1-41 Блок подпиточных насосов (БПН-20). Характеристика, спецификация
ТП 903-1-225.86-ТМ1-42 Блок подпиточных насосов (БПН-20). План рамы. Разрезы А-А,Б-Б
ТП 903-1-225.86-ТМ1-43 Блок летних сетевых насосов (БЛСН). Общий вид. Схема соединений блока
ТП 903-1-225.86-ТМ1-44 Блок летних сетевых насосов (БЛСН). Характеристика, спецификация
ТП 903-1-225.86-ТМ1-45 Блок летних сетевых насосов (БЛСН). План рамы. Разрезы А-А,Б-Б
ТП 903-1-225.86-ТМ1-46 Блок насосов рабочей воды (БНРВ-10). Общий вид. Схема соединений блока
ТП 903-1-225.86-ТМ1-47 Блок насосов рабочей воды (БНРВ-10). Характеристика, спецификация
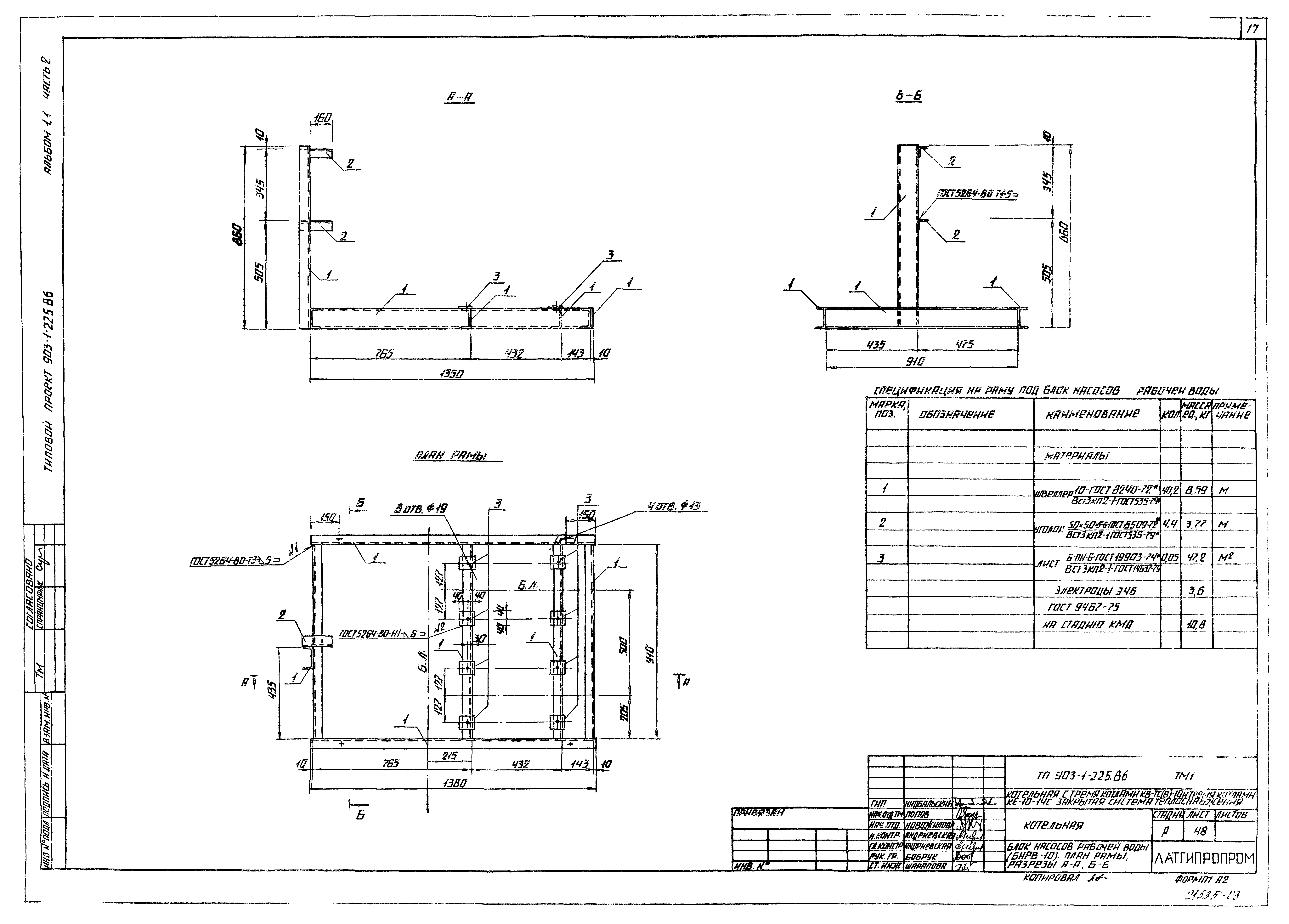
ТП 903-1-225.86-ТМ1-48 Блок насосов рабочей воды (БНРВ-10). План рамы. Разрезы А-А,Б-Б
ТП 903-1-225.86-ТМ1-49 Блок водоструйных эжекторов (БВЭ-10). Общий вид. Схема соединений блока
ТП 903-1-225.86-ТМ1-50 Блок водоструйных эжекторов (БВЭ-10). Характеристика, спецификация
ТП 903-1-225.86-ТМ1-51 Блок водоструйных эжекторов (БВЭ-10). План рамы. Разрезы А-А,Б-Б
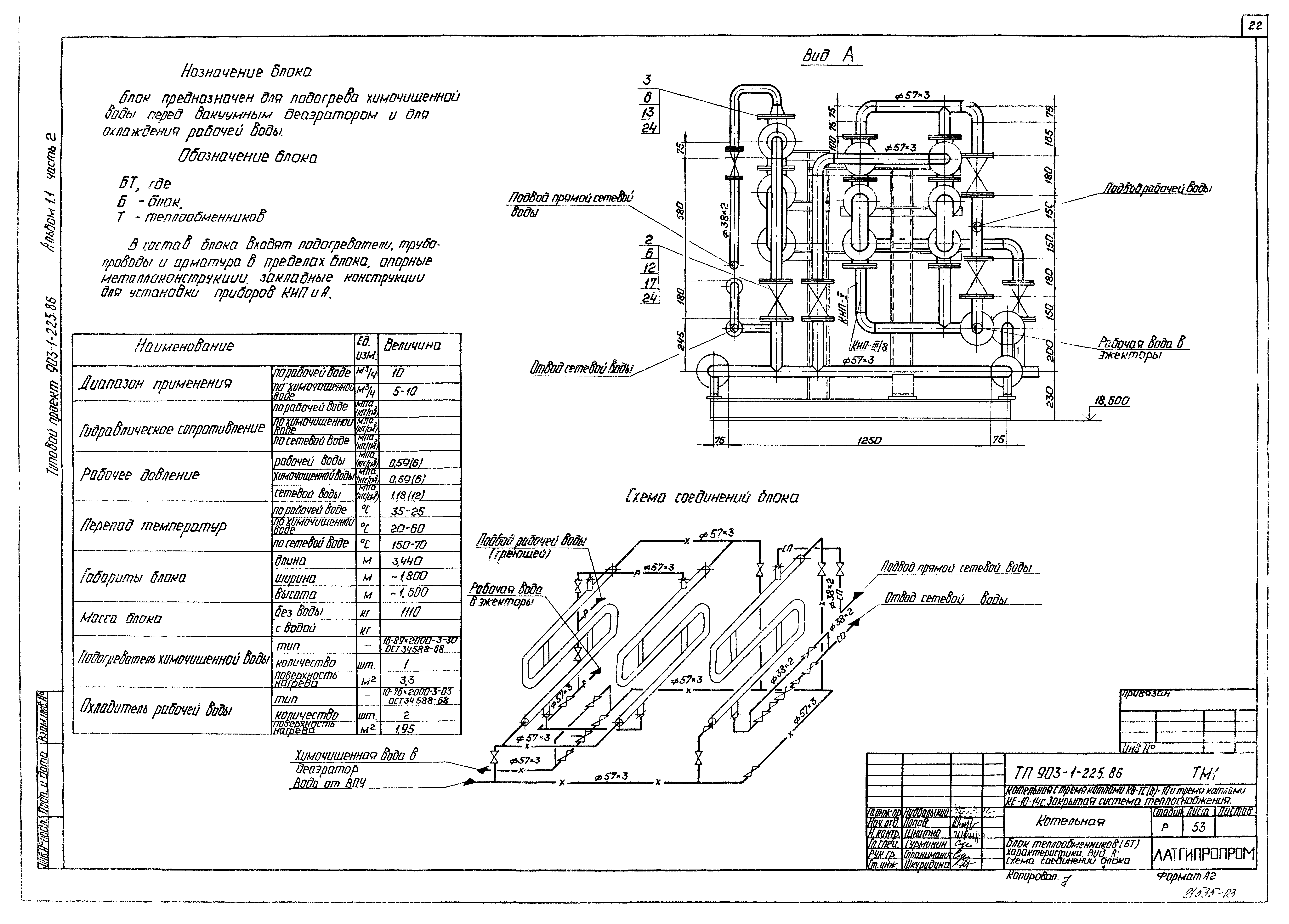
ТП 903-1-225.86-ТМ1-52 Блок теплообменников (БТ). Общий вид
ТП 903-1-225.86-ТМ1-53 Блок теплообменников (БТ). Характеристика. Вид А. Схема соединений блока
ТП 903-1-225.86-ТМ1-54 Блок теплообменников (БТ). Спецификация
ТП 903-1-225.86-ТМ1-55 Блок теплообменников (БТ). План рамы. Разрез А-А,Б-Б
ТП 903-1-225.86-ТМ1-56 Блок узла конденсата (БК). Общий вид. Разрезы А-А,Б-Б,В-В,Г-Г
ТП 903-1-225.86-ТМ1-57 Блок узла конденсата (БК). Схема соединений блока
ТП 903-1-225.86-ТМ1-58 Блок узла конденсата (БК). Спецификация
ТП 903-1-225.86-ТМ1-59 Блок узла конденсата (БК). План рамы. Разрезы А-А,Б-Б,В-В
Разработан: Латгипропром
Утверждён:20.05.1986 Госстрой СССР (Государственный комитет Совета Министров СССР по делам строительства) (USSR Gosstroy АЧ-30)
Расположен в:Техническая документация Строительство Справочные документы Типовые строительные конструкции, изделия и узлы Общероссийский строительный каталог Промышленные предприятия, здания и сооружения Здания и сооружения санитарно-технические Теплоснабжение Котельные установки Закрытые системы теплоснабжения Топливо - каменные и бурые угли
Типовой проект 903-1-225.86Типовой проект 903-1-225.86Типовой проект 903-1-225.86Типовой проект 903-1-225.86Типовой проект 903-1-225.86Типовой проект 903-1-225.86Типовой проект 903-1-225.86Типовой проект 903-1-225.86Типовой проект 903-1-225.86Типовой проект 903-1-225.86Типовой проект 903-1-225.86Типовой проект 903-1-225.86Типовой проект 903-1-225.86Типовой проект 903-1-225.86Типовой проект 903-1-225.86Типовой проект 903-1-225.86Типовой проект 903-1-225.86Типовой проект 903-1-225.86Типовой проект 903-1-225.86Типовой проект 903-1-225.86Типовой проект 903-1-225.86Типовой проект 903-1-225.86Типовой проект 903-1-225.86Типовой проект 903-1-225.86Типовой проект 903-1-225.86Типовой проект 903-1-225.86Типовой проект 903-1-225.86Типовой проект 903-1-225.86Типовой проект 903-1-225.86Типовой проект 903-1-225.86

© 2013 Ёшкин Кот :-) Карта сайта