Информационная система
«Ёшкин Кот»

Скачать базу одним архивом
Скачать обновления
История создания базы
Карта сайта

Скачать Типовой проект 903-1-11 Альбом II/1. Тип 1. Общая тепломеханическая часть

Дата актуализации: 10.08.2017

Типовой проект 903-1-11

Альбом II/1. Тип 1. Общая тепломеханическая часть

Обозначение: Типовой проект 903-1-11
Обозначение англ: 903-1-11
Статус:не действует
Название рус.:Альбом II/1. Тип 1. Общая тепломеханическая часть
Дата добавления в базу:01.09.2013
Дата актуализации:05.05.2017
Оглавление:ТП 903-1-11-II/1 Содержание. Пояснительная записка
ТП 903-1-11-II/1-ТМ-1 Принципиальная тепловая схема
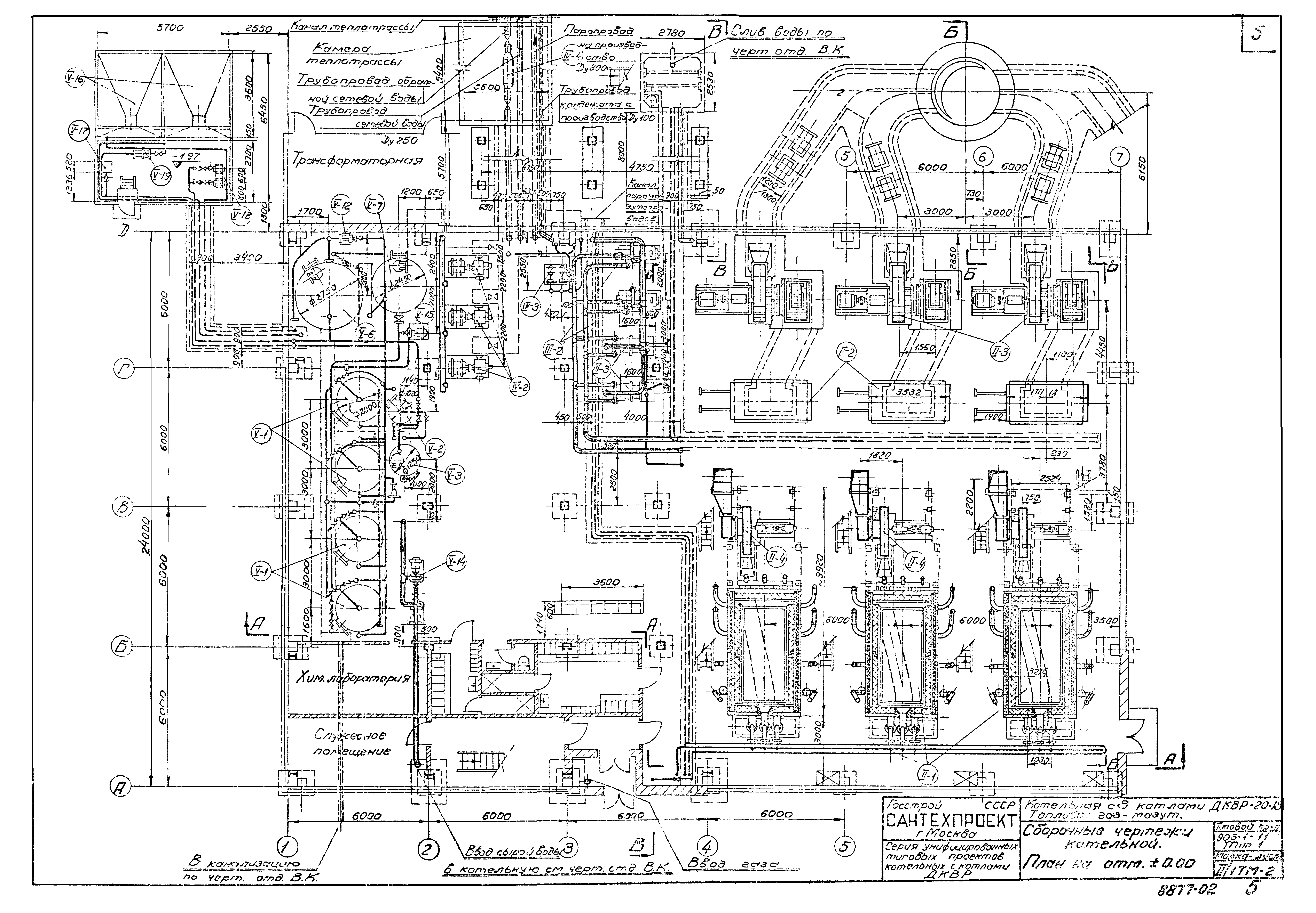
ТП 903-1-11-II/1-ТМ-2 Сборные чертежи котельной. План на отметке ±0.00
ТП 903-1-11-II/1-ТМ-3 Сборные чертежи котельной. План на отметке 3.6
ТП 903-1-11-II/1-ТМ-4 Сборочные чертежи котельной. Разрез А-А
ТП 903-1-11-II/1-ТМ-5 Сборные чертежи котельной. Разрезы Б-Б и В-В
ТП 903-1-11-II/1-ТМ-6 Сводная спецификация оборудования
ТП 903-1-11-II/1-ТМ-7 Сводная спецификация оборудования
ТП 903-1-11-II/1-ТМ-8 Схема общекотельных, магистральных и соединительных трубопроводов. Группа 1
ТП 903-1-11-II/1-ТМ-9 Общекотельные, магистральные и соединительные трубопроводы. Группа 1. Паропроводы от РУ к подогревателям сетевой воды и на производство. Трубопроводы непрерывной продувки. План на отм. 3.60
ТП 903-1-11-II/1-ТМ-10 Общекотельные, магистральные и соединительные трубопроводы. Группа 1. Паропроводы от РУ к подогревателям сетевой воды и на производство. Трубопроводы непрерывной продувки. Паропроводы от РУ к подогревателям и на производство. Трубопроводы непрерывной продувки. Разрезы А-А и Б-Б
ТП 903-1-11-II/1-ТМ-11 Общекотельные, магистральные и соединительные трубопроводы. Группа 1. Паропроводы от РУ к подогревателям сетевой воды и на производство. Трубопроводы непрерывной продувки. Паропроводы от РУ к подогревателям и на производство. Трубопроводы непрерывной продувки. Разрезы В-В и Г-Г
ТП 903-1-11-II/1-ТМ-12 Трубопроводы непрерывной продувки. Спецификация трубопроводов и арматуры
ТП 903-1-11-II/1-ТМ-13 Трубопроводы непрерывной продувки. Спецификация трубопроводов и арматуры
ТП 903-1-11-II/1-ТМ-14 Трубопроводы непрерывной продувки. Спецификация трубопроводов, арматуры и опор
ТП 903-1-11-II/1-ТМ-15 Трубопроводы непрерывной продувки. Спецификация трубопроводов, арматуры и опор
ТП 903-1-11-II/1-ТМ-16 Площадка под сепаратор непрерывной продувки. Двн=630 мм
ТП 903-1-11-II/1-ТМ-17 Площадка под сепаратор непрерывной продувки. Двн=630 мм. Узлы
ТП 903-1-11-II/1-ТМ-18 Опора под сепаратор непрерывной продувки Двн=630 мм
ТП 903-1-11-II/1-ТМ-19 Пояснительная записка по тепловой изоляции трубопроводов и оборудования
ТП 903-1-11-II/1-ТМ-20 Техномонтажная ведомость на изоляцию трубопроводов арматуры
ТП 903-1-11-II/1-ТМ-21 Техномонтажная ведомость на изоляцию оборудования и фланцевых соединений. Спецификация готовых изделий
ТП 903-1-11-II/1-ТМ-22 Ведомость объемов работ. Спецификация на изоляционные материалы
ТП 903-1-11-II/1-ТМ-23 Водоподготовка. Пояснительная записка
ТП 903-1-11-II/1-ТМ-24 Водоподготовка. Пояснительная записка
ТП 903-1-11-II/1-ТМ-25 Пояснительная записка. График выбора схемы обработки воды
Разработан: Сантехпроект Госстроя СССР
Утверждён:01.11.1966 Сантехниипроект (99)
Расположен в:Техническая документация Строительство Справочные документы Типовые строительные конструкции, изделия и узлы Общероссийский строительный каталог Промышленные предприятия, здания и сооружения Здания и сооружения санитарно-технические Теплоснабжение Котельные установки Закрытые системы теплоснабжения Топливо - газ и мазут
Типовой проект 903-1-11Типовой проект 903-1-11Типовой проект 903-1-11Типовой проект 903-1-11Типовой проект 903-1-11Типовой проект 903-1-11Типовой проект 903-1-11Типовой проект 903-1-11Типовой проект 903-1-11Типовой проект 903-1-11Типовой проект 903-1-11Типовой проект 903-1-11Типовой проект 903-1-11Типовой проект 903-1-11Типовой проект 903-1-11Типовой проект 903-1-11Типовой проект 903-1-11Типовой проект 903-1-11Типовой проект 903-1-11Типовой проект 903-1-11Типовой проект 903-1-11Типовой проект 903-1-11Типовой проект 903-1-11Типовой проект 903-1-11Типовой проект 903-1-11Типовой проект 903-1-11Типовой проект 903-1-11Типовой проект 903-1-11

© 2013 Ёшкин Кот :-) Карта сайта