Информационная система
«Ёшкин Кот»

Скачать базу одним архивом
Скачать обновления
История создания базы
Карта сайта

Скачать Типовые материалы для проектирования 820-04-36.90 Альбом 1. Пояснительная записка

Дата актуализации: 10.08.2017

Типовые материалы для проектирования 820-04-36.90

Альбом 1. Пояснительная записка

Обозначение: Типовые материалы для проектирования 820-04-36.90
Обозначение англ: 820-04-36.90
Статус:cправочные материалы, мп, тпр
Название рус.:Альбом 1. Пояснительная записка
Дата добавления в базу:01.09.2013
Дата актуализации:05.05.2017
Дата введения:01.10.1990
Оглавление:1. Введение
2. Условия и пределы применения типовых проектных решений
3. Краткая характеристика сооружений
4. Трубопроводная арматура
5. Пропускная способность. Гидравлический режим работы
6. Конструктивные указания
7. Электрооборудование
8. Производство работ
9. Технико-экономические показатели
10. Указания по привязке типовых проектных решений
11. Основные указания по технической эксплуатации сооружения
Приложение 1. Условные буквенные обозначения
Приложение 2. Методика основных расчетов
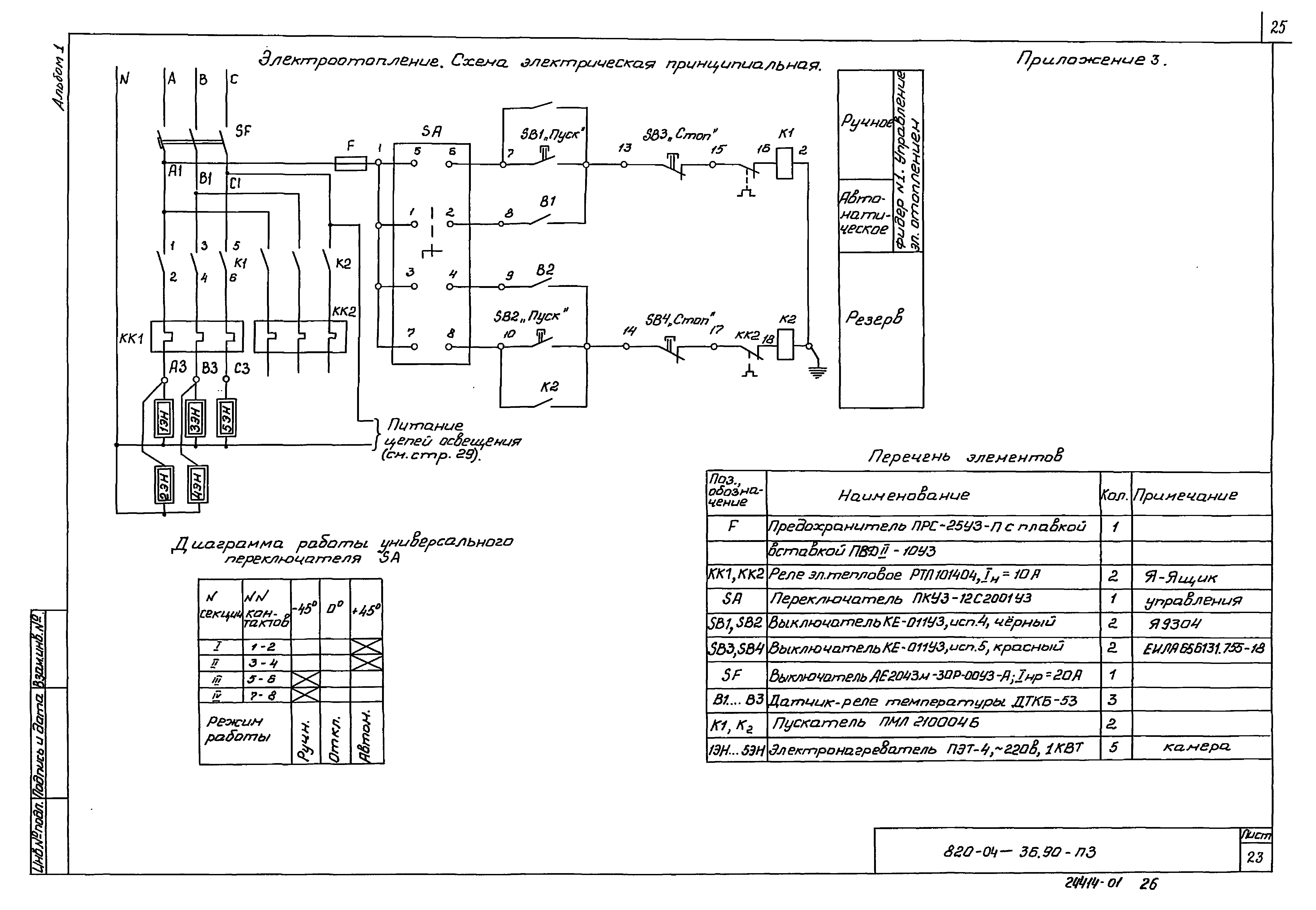
Приложение 3. Электроотопление. Схема электрическая принципиальная. Электроотопление. Схема электрических соединений. Освещение. Схема расположения светильников и сети
Приложение 4. Помещение для трубопроводной арматуры из сборного железобетона
Приложение 5. Ведомость объемов основных работ
Разработан: Ленгипроводхоз Минводхоза СССР
Утверждён:04.07.1990 Минводстрой СССР (827)
Расположен в:Техническая документация Строительство Справочные документы Типовые строительные конструкции, изделия и узлы Общероссийский строительный каталог Промышленные предприятия, здания и сооружения Здания и сооружения санитарно-технические Водоснабжение Системы и сооружения мелиоративные Каналы и сооружения на каналах Плотины и сооружения водосбросные
Типовые материалы для проектирования 820-04-36.90Типовые материалы для проектирования 820-04-36.90Типовые материалы для проектирования 820-04-36.90Типовые материалы для проектирования 820-04-36.90Типовые материалы для проектирования 820-04-36.90Типовые материалы для проектирования 820-04-36.90Типовые материалы для проектирования 820-04-36.90Типовые материалы для проектирования 820-04-36.90Типовые материалы для проектирования 820-04-36.90Типовые материалы для проектирования 820-04-36.90Типовые материалы для проектирования 820-04-36.90Типовые материалы для проектирования 820-04-36.90Типовые материалы для проектирования 820-04-36.90Типовые материалы для проектирования 820-04-36.90Типовые материалы для проектирования 820-04-36.90Типовые материалы для проектирования 820-04-36.90Типовые материалы для проектирования 820-04-36.90Типовые материалы для проектирования 820-04-36.90Типовые материалы для проектирования 820-04-36.90Типовые материалы для проектирования 820-04-36.90Типовые материалы для проектирования 820-04-36.90Типовые материалы для проектирования 820-04-36.90Типовые материалы для проектирования 820-04-36.90Типовые материалы для проектирования 820-04-36.90Типовые материалы для проектирования 820-04-36.90Типовые материалы для проектирования 820-04-36.90Типовые материалы для проектирования 820-04-36.90Типовые материалы для проектирования 820-04-36.90Типовые материалы для проектирования 820-04-36.90Типовые материалы для проектирования 820-04-36.90Типовые материалы для проектирования 820-04-36.90Типовые материалы для проектирования 820-04-36.90Типовые материалы для проектирования 820-04-36.90Типовые материалы для проектирования 820-04-36.90Типовые материалы для проектирования 820-04-36.90Типовые материалы для проектирования 820-04-36.90Типовые материалы для проектирования 820-04-36.90

© 2013 Ёшкин Кот :-) Карта сайта