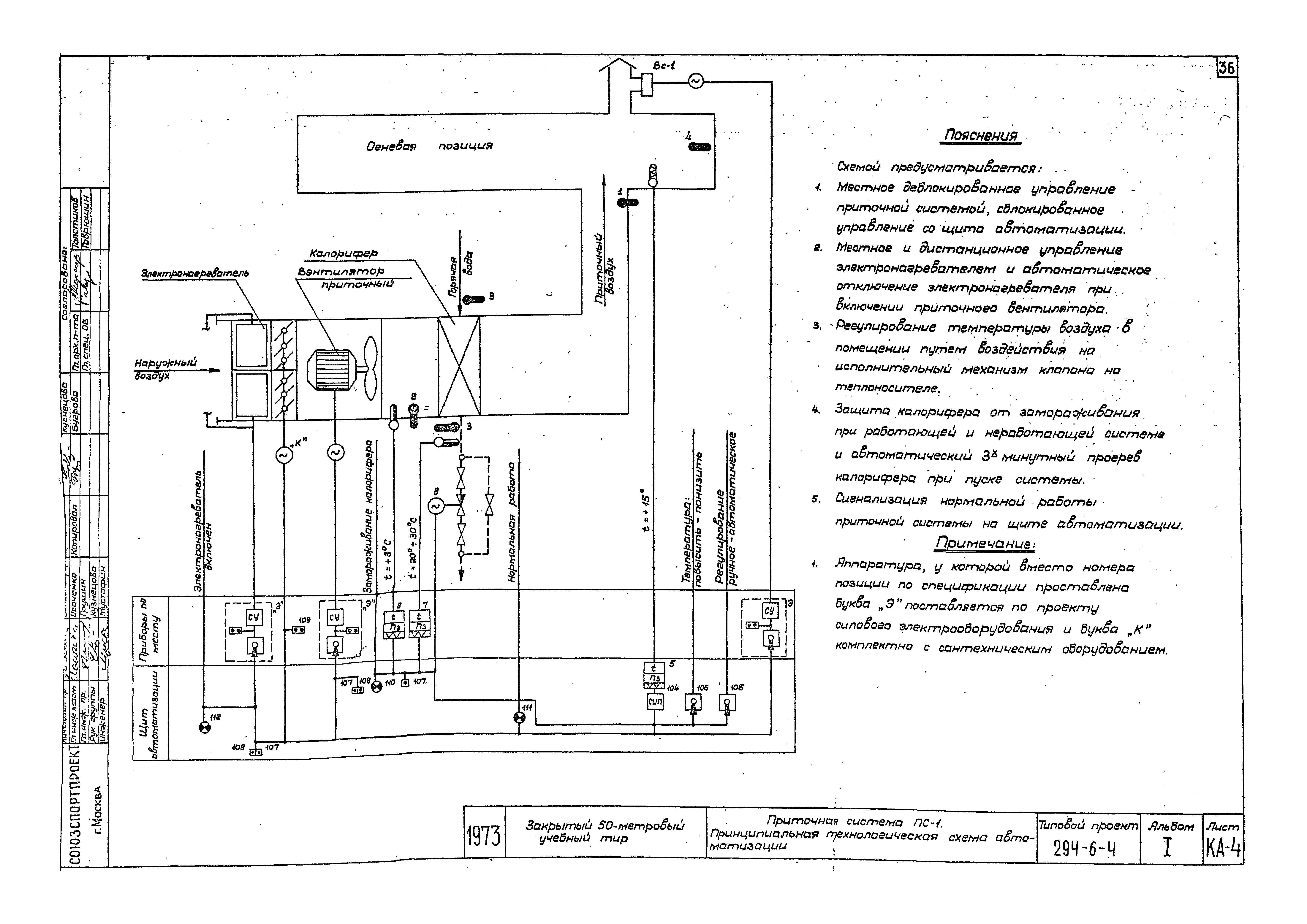
Скачать Типовой проект 294-6-4 Альбом I. Архитектурно-строительная, санитарно-техническая, электротехническая частиДата актуализации: 10.08.2017 Типовой проект 294-6-4
Альбом I. Архитектурно-строительная, санитарно-техническая, электротехническая частиОбозначение: | Типовой проект 294-6-4 | Обозначение англ: | 294-6-4 | Статус: | действует | Название рус.: | Альбом I. Архитектурно-строительная, санитарно-техническая, электротехническая части | Дата добавления в базу: | 01.09.2013 | Дата актуализации: | 05.05.2017 | Дата введения: | 16.04.1974 | Разработан: | Институт Союзспортпроект
| Утверждён: | 05.10.1973 Госгражданстрой (Gosgrazhdanstroy 231)
| Расположен в: |
|
                                       
|