Информационная система
«Ёшкин Кот»

Скачать базу одним архивом
Скачать обновления
История создания базы
Карта сайта

Скачать Типовой проект 903-1-204 Альбом 8.22. Котельная. Электротехническая часть. Задание заводу-изготовителю на низковольтные комплектные устройства

Дата актуализации: 10.08.2017

Типовой проект 903-1-204

Альбом 8.22. Котельная. Электротехническая часть. Задание заводу-изготовителю на низковольтные комплектные устройства

Обозначение: Типовой проект 903-1-204
Обозначение англ: 903-1-204
Статус:действует
Название рус.:Альбом 8.22. Котельная. Электротехническая часть. Задание заводу-изготовителю на низковольтные комплектные устройства
Дата добавления в базу:01.09.2013
Дата актуализации:05.05.2017
Дата введения:01.07.1984
Оглавление:ТП 903-1-204 Содержание альбома
ТП 903-1-204-ЭМ1 Низковольтные комплектные устройства. Задание заводу-изготовителю
ТП 903-1-204-ЭМ2 Перечень комплектных устройств
ТП 903-1-204-ЭМ3-1 Щит открытый 1Щ1. Технические данные аппаратов
ТП 903-1-204-ЭМ3-2 Щит открытый 1Щ1. Общий вид
ТП 903-1-204-ЭМ3-3 Щит открытый 1Щ1. Перечень надписей
ТП 903-1-204-ЭМ2-4 Щит открытый 1Щ1. Схема соединений
ТП 903-1-204-ЭМ4-1 Щит открытый 1Щ2. Технические данные аппаратов
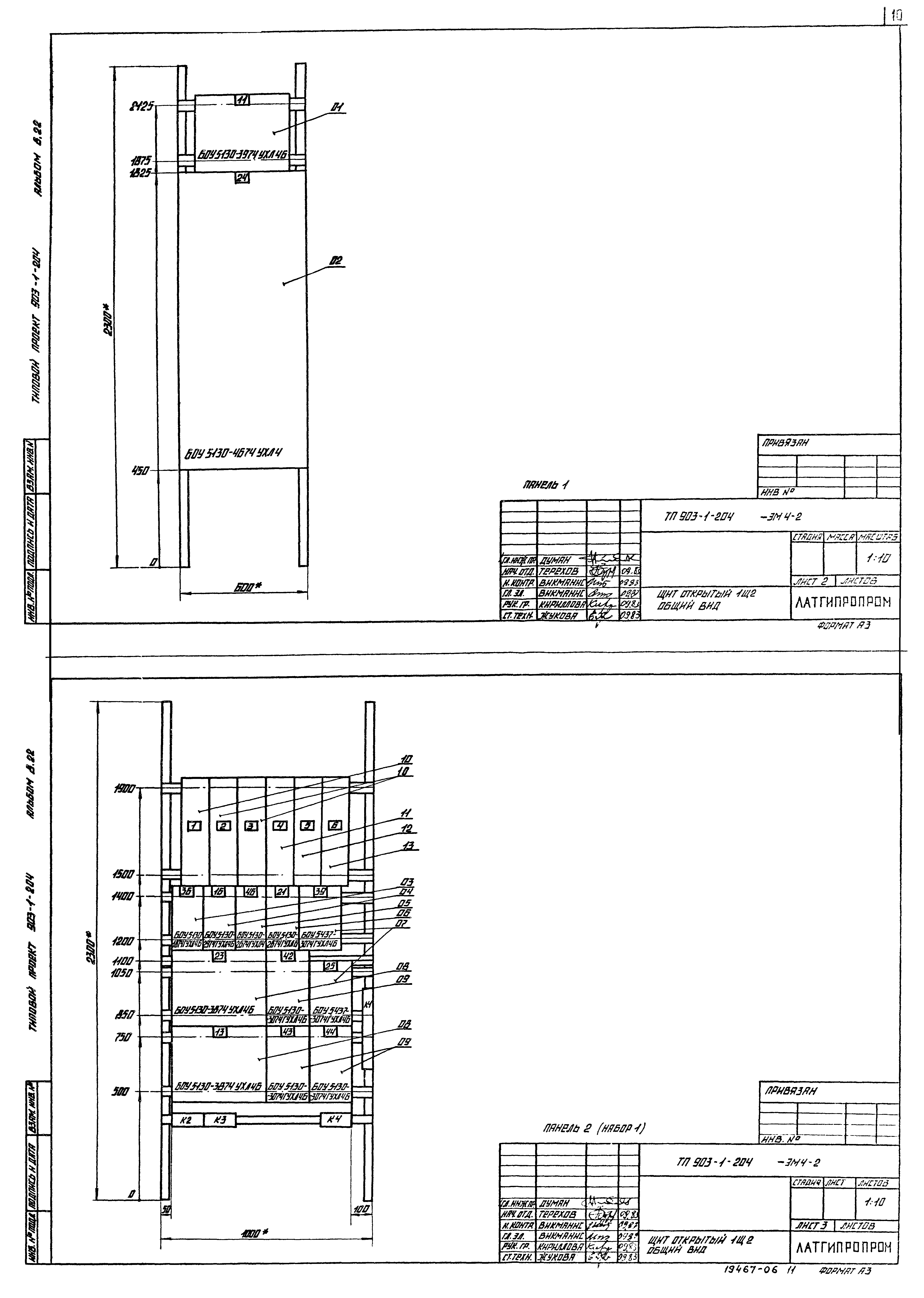
ТП 903-1-204-ЭМ4-2 Щит открытый 1Щ2. Общий вид
ТП 903-1-204-ЭМ4-3 Щит открытый 1Щ2. Перечень надписей
ТП 903-1-204-ЭМ4-4 Щит открытый 1Щ2. Схема соединений
ТП 903-1-204-ЭМ5-1 Шкаф напольный 1Ш (2Ш,3Ш). Технические данные аппаратов
ТП 903-1-204-ЭМ5-2 Шкаф напольный 1Ш (2Ш,3Ш). Общий вид
ТП 903-1-204-ЭМ5-3 Шкаф напольный 1Ш (2Ш,3Ш). Перечень надписей
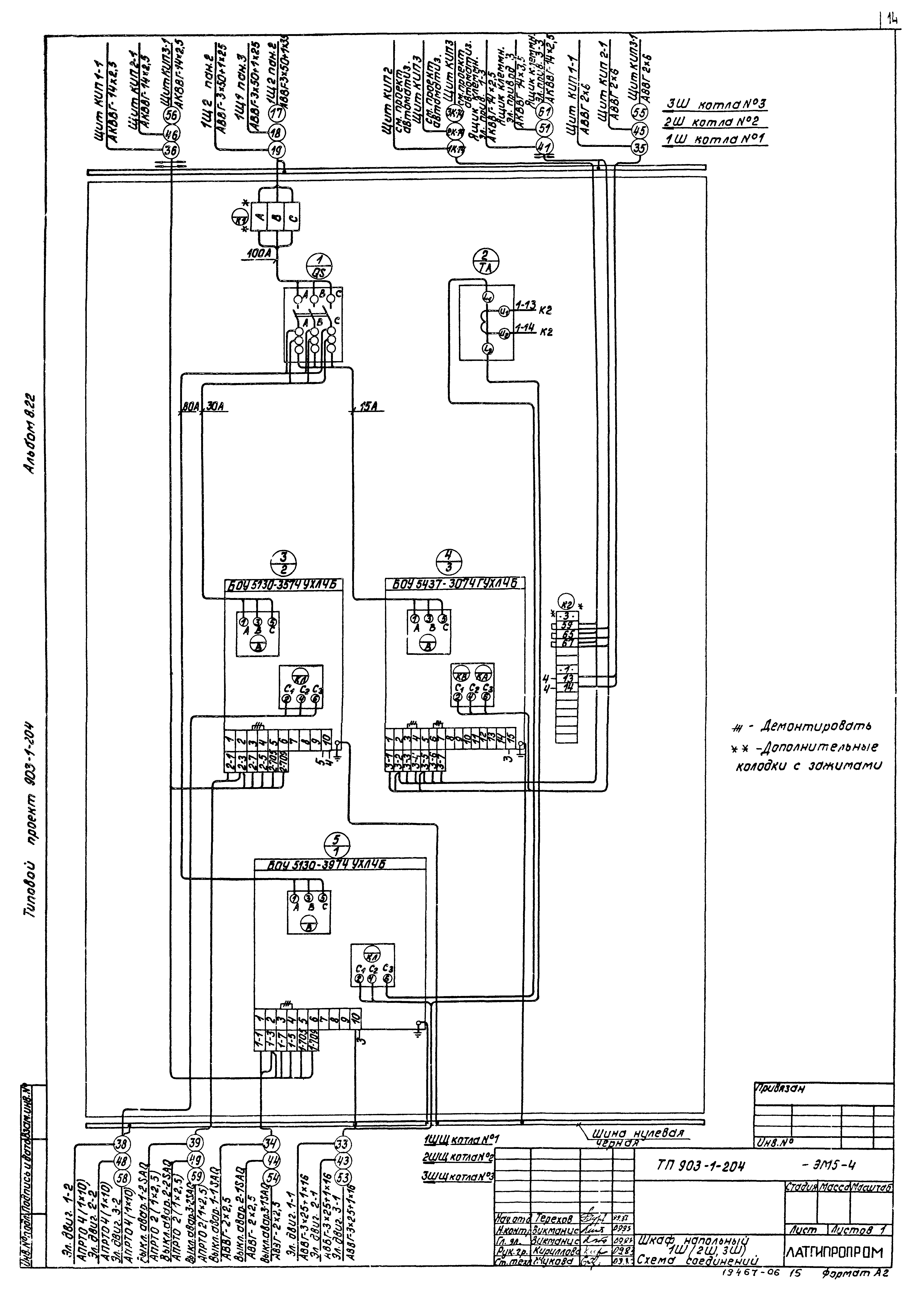
ТП 903-1-204-ЭМ5-4 Шкаф напольный 1Ш (2Ш,3Ш). Схема соединений
ТП 903-1-204-ЭМ6-1 Шкаф напольный 4Ш (5Ш,6Ш).. Технические данные аппаратов
ТП 903-1-204-ЭМ6-2 Шкаф напольный 4Ш (5Ш,6Ш). Общий вид
ТП 903-1-204-ЭМ6-3 Шкаф напольный 4Ш (5Ш,6Ш). Перечень надписей
ТП 903-1-204-ЭМ6-4 Шкаф напольный 4Ш (5Ш,6Ш). Схема соединений
Разработан: Латгипропром
Утверждён:10.11.1983 Главпромстройпроект Госстроя СССР (41)
Расположен в:Техническая документация Строительство Справочные документы Типовые строительные конструкции, изделия и узлы Общероссийский строительный каталог Промышленные предприятия, здания и сооружения Здания и сооружения санитарно-технические Теплоснабжение Котельные установки Закрытые системы теплоснабжения Топливо - газ и мазут
Типовой проект 903-1-204Типовой проект 903-1-204Типовой проект 903-1-204Типовой проект 903-1-204Типовой проект 903-1-204Типовой проект 903-1-204Типовой проект 903-1-204Типовой проект 903-1-204Типовой проект 903-1-204Типовой проект 903-1-204Типовой проект 903-1-204Типовой проект 903-1-204Типовой проект 903-1-204Типовой проект 903-1-204Типовой проект 903-1-204Типовой проект 903-1-204Типовой проект 903-1-204Типовой проект 903-1-204

© 2013 Ёшкин Кот :-) Карта сайта