Скачать МИ 2596-2000 Государственная система обеспечения единства измерений. Преобразователи давления измерительные EJA производства фирмы Yokogava Corporation, Япония. Методика поверкиДата актуализации: 10.08.2017 МИ 2596-2000
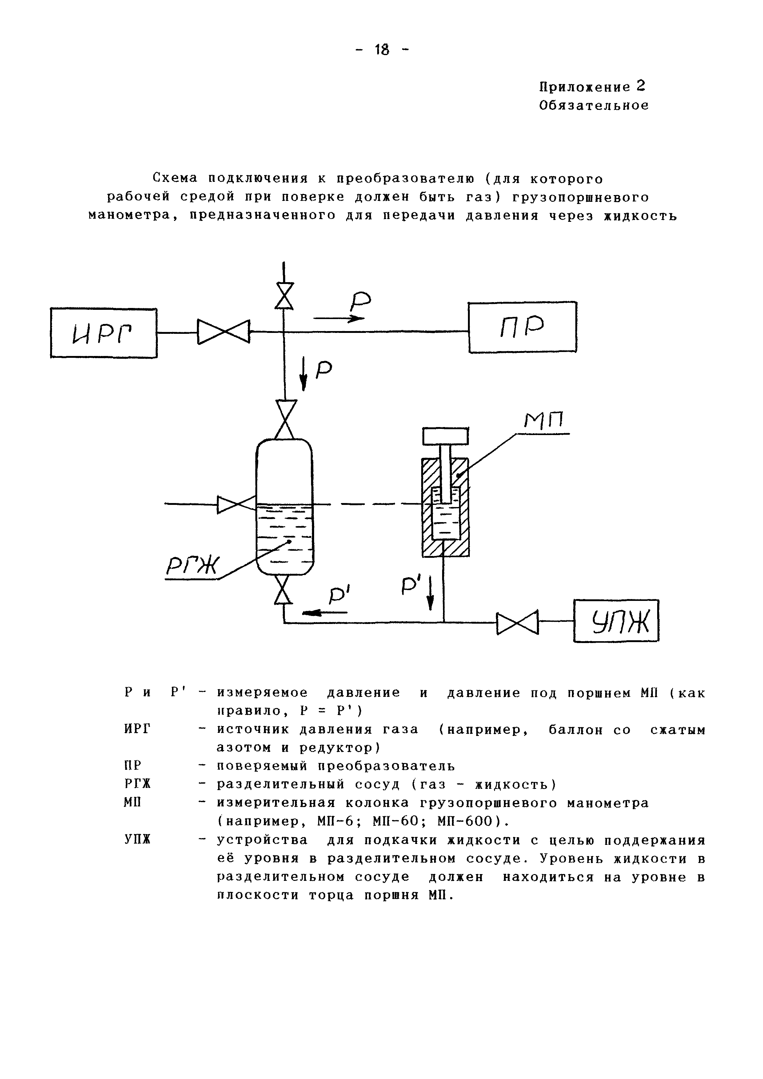
Государственная система обеспечения единства измерений. Преобразователи давления измерительные "EJA" производства фирмы "Yokogava Corporation", Япония. Методика поверкиОбозначение: | МИ 2596-2000 | Обозначение англ: | MI 2596-2000 | Статус: | не действует | Название рус.: | Государственная система обеспечения единства измерений. Преобразователи давления измерительные "EJA" производства фирмы "Yokogava Corporation", Япония. Методика поверки | Дата добавления в базу: | 01.09.2013 | Дата актуализации: | 05.05.2017 | Область применения: | Рекомендация распространяется на измерительные преобразователи (датчики) давления типа "EJA", выпускаемые по технической документации фирмы "Yokogava Electric Corporation", Япония. | Оглавление: | Информационные данные Основные технические характеристики 1. Операции поверки 2. Средства поверки 3. Требования безопасности 4. Условия поверки и подготовка к ней 5. Проведение поверки 6. Оформление результатов поверки Приложение 1. Схема включения преобразователя с аналоговым выходным сигналом Приложение 2. Схема подключения к преобразователю грузопоршневого манометра | Разработан: | ФГУП ВНИИМС
| Утверждён: | 15.05.2000 ВНИИМС (VNIIMS )
| Расположен в: |
| Нормативные ссылки: | |
                
|