Скачать Типовой проект 704-1-52 Альбом VI. Оборудование резервуара для темных нефтепродуктовДата актуализации: 10.08.2017 Типовой проект 704-1-52
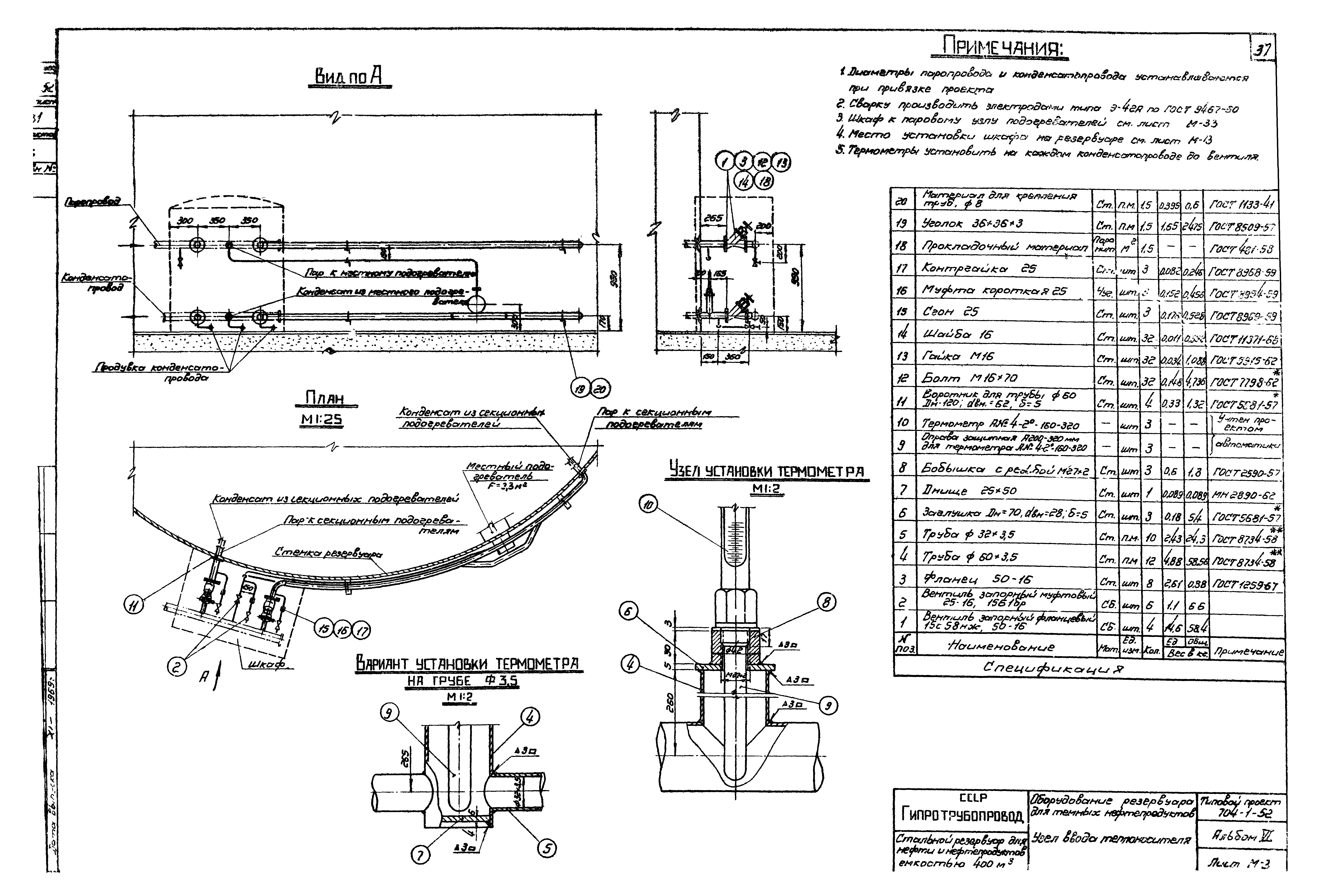
Альбом VI. Оборудование резервуара для темных нефтепродуктовОбозначение: | Типовой проект 704-1-52 | Обозначение англ: | 704-1-52 | Статус: | не действует | Название рус.: | Альбом VI. Оборудование резервуара для темных нефтепродуктов | Дата добавления в базу: | 01.09.2013 | Дата актуализации: | 05.05.2017 | Оглавление: | ТП 704-1-52 Обложка ТП 704-1-52-С-1 Содержание альбома ТП 704-1-52-ПЗ1-ПЗ4 Пояснительная записка ТП 704-1-52-М-1 Общий вид оборудования резервуара для хранения темных нефтепродуктов ТП 704-1-52-М-2 Общий вид оборудования резервуара для хранения темных нефтепродуктов. Спецификация ТП 704-1-52-М-3 Общий вид оборудования резервуара для хранения темных нефтепродуктов (без подземной трубы) ТП 704-1-52-М-4 Общий вид оборудования резервуара для хранения темных нефтепродуктов (без подземной трубы). Спецификация ТП 704-1-52-М-5 Установка вентиляционного патрубка ВП-150 ТП 704-1-52-М-6 Установка приемо-раздаточного патрубка Ду150. Узел "А" ТП 704-1-52-М-7 Установка приемо-раздаточного патрубка Ду150. Узел "А" ТП 704-1-52-М-8 Установка подземной трубы Ду150 ТП 704-1-52-М-9 Установка подземной трубы Ду200 ТП 704-1-52-М-10 Узел крепления каната к подземной трубе. Общий вид детали. Спецификация ТП 704-1-52-М-11 Блочное устройство. Общий вид. Детали. Спецификация ТП 704-1-52-М-12 Опора подъемной трубы. Общий вид. Детали. Спецификация ТП 704-1-52-М-13 Расположение секционных и местного подогревателей общей поверхностью нагрева 13,3 м² ТП 704-1-52-М-14 Расположение секционных и местного подогревателей общей поверхностью нагрева 24,4 м² ТП 704-1-52-М-15 Местный подогреватель поверхностью нагрева F=2,3 м². Общий вид. Узлы ТП 704-1-52-М-16 Местный подогреватель поверхностью нагрева F=2,3 м². Детали ТП 704-1-52-М-17 Местный подогреватель поверхностью нагрева F=2,3 м². Детали ТП 704-1-52-М-18 Местный подогреватель поверхностью нагрева F=11,5 м². Общий вид ТП 704-1-52-М-19 Местный подогреватель поверхностью нагрева F=11,5 м². Опора для крепления подогревательных элементов подвеска ТП 704-1-52-М-20 Местный подогреватель поверхностью нагрева F=11,5 м². Экран. Общий вид ТП 704-1-52-М-21 Местный подогреватель поверхностью нагрева F=11,5 м². Детали ТП 704-1-52-М-22 Местный подогреватель поверхностью нагрева F=11,5 м². Детали ТП 704-1-52-М-23 Местный подогреватель поверхностью нагрева F=11,5 м². Детали ТП 704-1-52-М-24 Местный подогреватель поверхностью нагрева F=11,5 м². Детали ТП 704-1-52-М-25 Подогревательный элемент ПЭ-07;ПЭ-11;ПЭ-4 ТП 704-1-52-М-26 Подогревательная система. Стойка С-1 ТП 704-1-52-М-27 Подогревательная система. Стойка С-1 ТП 704-1-52-М-28 Подогревательная система. Стойка С-4 ТП 704-1-52-М-29 Подогревательная система. Стойка С-5 ТП 704-1-52-М-30 Коллектор К-1 для сборки двух подогревательных элементов секционных ТП 704-1-52-М-31 Узел ввода теплоносителя ТП 704-1-52-М-32 Узел ввода теплоносителя ТП 704-1-52-М-33 Шкаф к узлу ввода теплоносителя. Общий вид ТП 704-1-52-М-34 Шкаф к узлу ввода теплоносителя. Узлы ТП 704-1-52-М-35 Шкаф к узлу ввода теплоносителя. Детали ТП 704-1-52-М-36 Шкаф к узлу ввода теплоносителя. Детали ТП 704-1-52-М-37 Шкаф к узлу ввода теплоносителя. Детали ТП 704-1-52-М-38 Установка термометра технического ртутного. Общий вид. Узлы. Детали ТП 704-1-52-А-1 Принципиальная схема автоматизации ТП 704-1-52-ЭО-1 Грозозащита и заземление | Разработан: | Гипротрубопровод Миннефтепрома (Giprotruboprovod, Minnefteprom )
| Утверждён: | 29.12.1969 ЦНИИпроектстальконструкция (TsNIIprojectstalkonstruktsiya 221)
| Расположен в: |
|
                                             
|