Информационная система
«Ёшкин Кот»

Скачать базу одним архивом
Скачать обновления
История создания базы
Карта сайта

Скачать Типовой проект 407-3-412.86 Альбом IV. Закрытое распредустройство. Архитектурно-строительные решения. Конструкции железобетонные. Отопление и вентиляция. Внутренний водопровод и канализация

Дата актуализации: 10.08.2017

Типовой проект 407-3-412.86

Альбом IV. Закрытое распредустройство. Архитектурно-строительные решения. Конструкции железобетонные. Отопление и вентиляция. Внутренний водопровод и канализация

Обозначение: Типовой проект 407-3-412.86
Обозначение англ: 407-3-412.86
Статус:не определен законодательством
Название рус.:Альбом IV. Закрытое распредустройство. Архитектурно-строительные решения. Конструкции железобетонные. Отопление и вентиляция. Внутренний водопровод и канализация
Дата добавления в базу:01.09.2013
Дата актуализации:05.05.2017
Дата введения:16.07.1986
Оглавление:ТП 407-3-412.86 Титульный лист
ТП 407-3-412.86 Опись альбома
ТП 407-3-412.86-АР-1 Общие данные (начало)
ТП 407-3-412.86-АР-2 Общие данные (окончание)
ТП 407-3-412.86-АР-3 2х секционное РУ-10 кВ. План на отм. 0.000. Фрагмент 1. Узел 1
ТП 407-3-412.86-АР-4 4х секционное РУ-10 кВ. План на отм. 0.000. Фрагмент 1. Узел 1
ТП 407-3-412.86-АР-5 Разрез 1-1. План кровли. Планы ограждения. Узлы 2,3
ТП 407-3-412.86-АР-6 Разрезы 2-2,3-3,4-4. Узлы 4...7
ТП 407-3-412.86-АР-7 2х секционное РУ-10 кВ. Фасады 1-4,4-1,А-Б,Б-А
ТП 407-3-412.86-АР-8 4х секционное РУ-10 кВ. Фасады 1-4,4-1,А-Б,Б-А
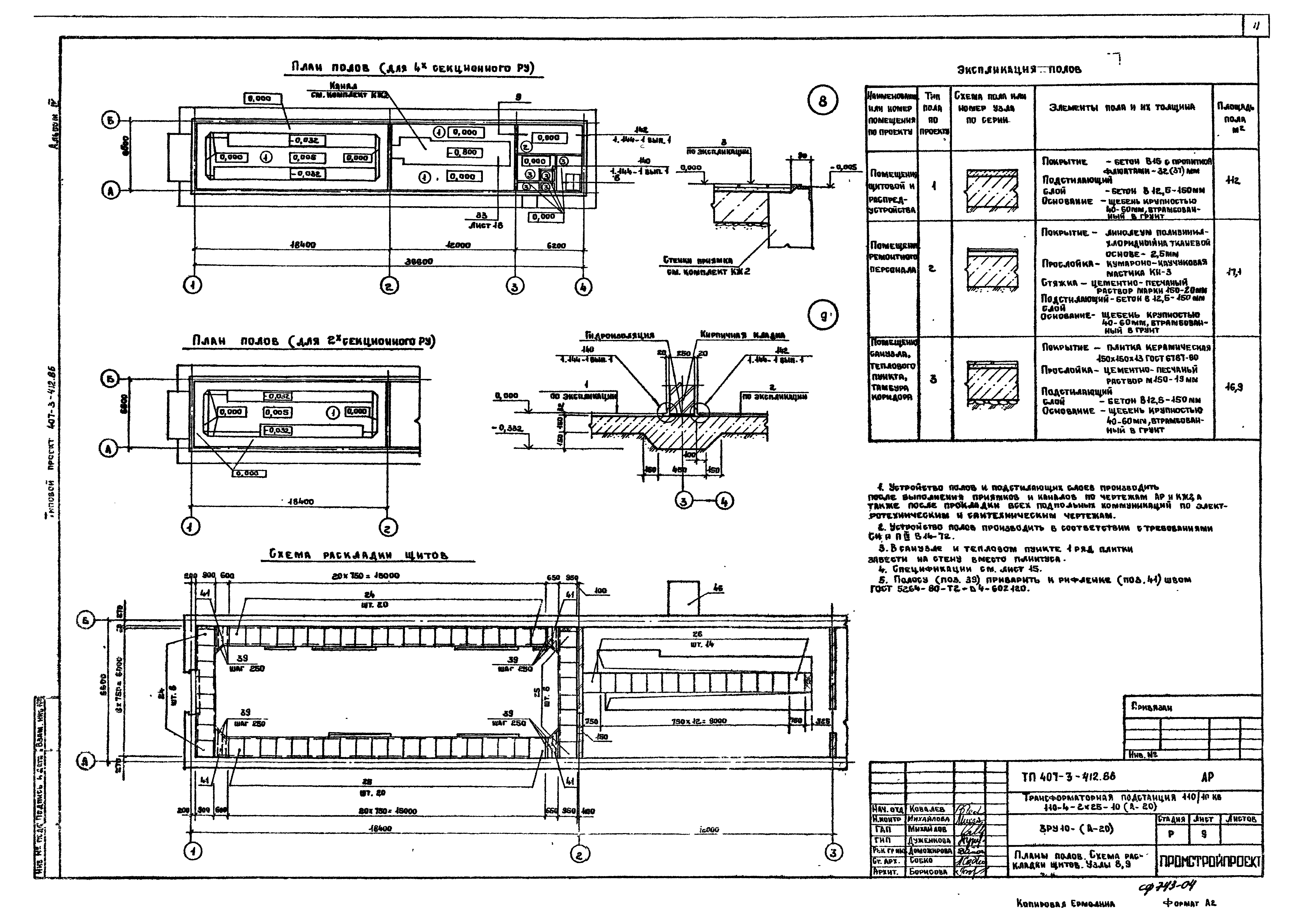
ТП 407-3-412.86-АР-9 Планы полов. Схема раскладки щитов. Узлы 8,9
ТП 407-3-412.86-АР-10 2х секционное РУ-10кВ. Схема установки закладных изделий в каналах
ТП 407-3-412.86-АР-11 4х секционное РУ-10кВ. Схема установки закладных изделий в каналах
ТП 407-3-412.86-АР-12 2х секционное РУ-10кВ. Схема установки закладных изделий в полу на отм. 0.000
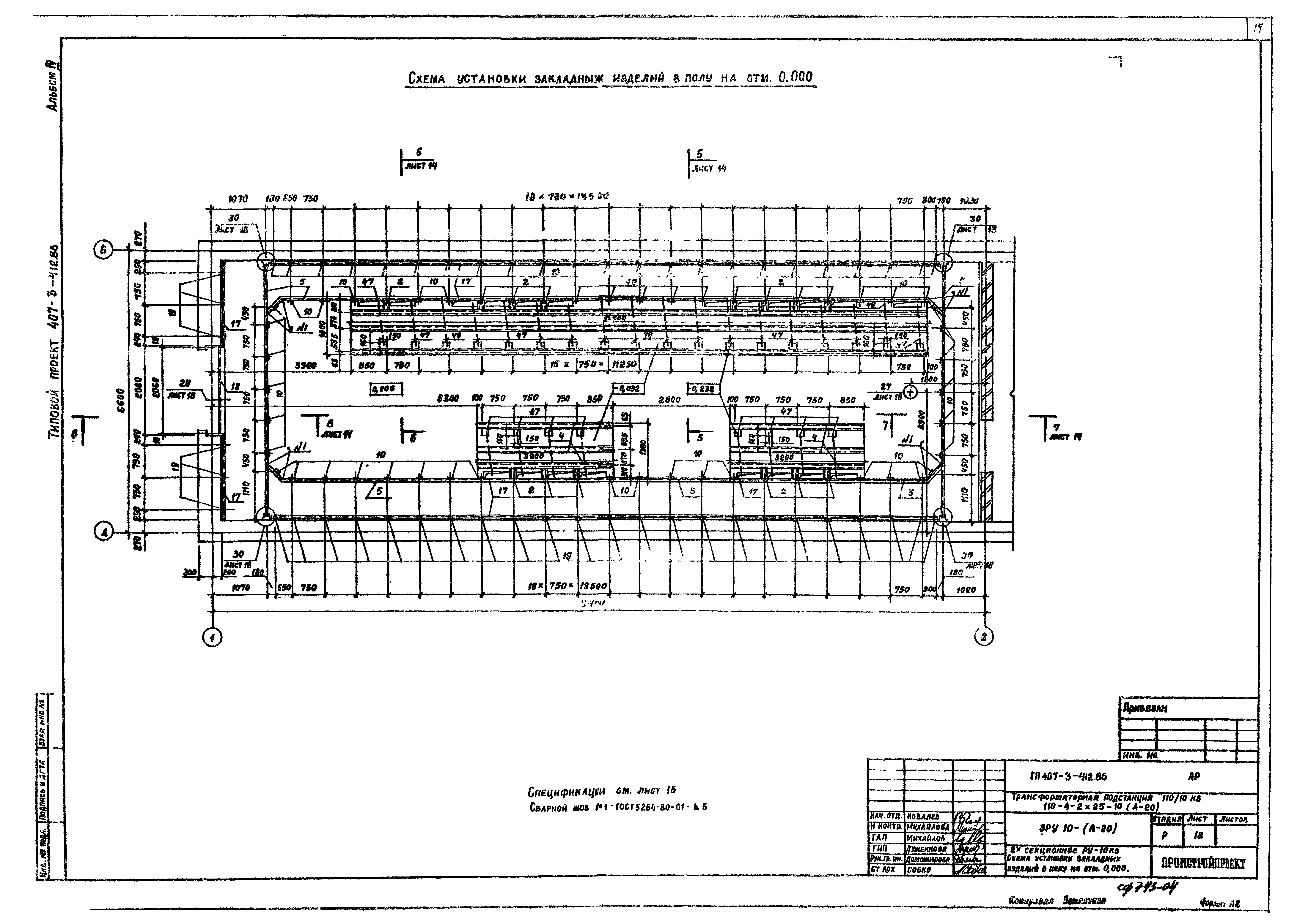
ТП 407-3-412.86-АР-13 4х секционное РУ-10кВ. Схема установки закладных изделий в полу на отм. 0.000
ТП 407-3-412.86-АР-14 Сечения 5-5...8-8
ТП 407-3-412.86-АР-15 Спецификации
ТП 407-3-412.86-АР-16 Узлы 10...18
ТП 407-3-412.86-АР-17 Узлы 19...26
ТП 407-3-412.86-АР-18 Узлы 27...33
ТП 407-3-412.86-КЖ2-1 Общие данные
ТП 407-3-412.86-КЖ2-2 Схема расположения фундаментов. Развертка блоков по осям А и Б
ТП 407-3-412.86-КЖ2-3 Развертка блоков по осям 1,2,4. Схема расположения элементов канала 1
ТП 407-3-412.86-КЖ2-4 Приямки 1,2. Участки монолитные УМ1,УМ2
ТП 407-3-412.86-КЖ2-5 Канал 2
ТП 407-3-412.86-КЖ2-6 Участок монолитный УМ3
ТП 407-3-412.86-КЖ2-7 Схема расположения стеновых блоков по оси А. Узлы А,Б
ТП 407-3-412.86-КЖ2-8 2х секционное РУ-10 кВ. Схема расположения стеновых блоков по оси Б
ТП 407-3-412.86-КЖ2-9 4х секционное РУ-10 кВ. Схема расположения стеновых блоков по оси Б
ТП 407-3-412.86-КЖ2-10 Схема расположения стеновых блоков по осям 1 и 4
ТП 407-3-412.86-КЖ2-11 Схема расположения элементов покрытия
ТП 407-3-412.86-КЖ2-12 Схема крепления поясных блоков к плитам покрытия. Плита монолитная ПМ1
ТП 407-3-412.86-КЖ2-13 Узлы В...Л
ТП 407-3-412.86-ВК-1 Общие данные. План на отм. 0.000. Схемы систем В1,К1
ТП 407-3-412.86-ОВ-1 Общие данные
ТП 407-3-412.86-ОВ-2 План на отм. 0.000, разрез 1-1. Сечение 1-1, схемы систем ВЕ1,ВЕ2, спецификация отопительно-вентиляционнных установок
ТП 407-3-412.86-ОВ-3 Схема системы отопления, схема узла ввода тепловой сети
Разработан: ГПИ Промстройпроект
Утверждён:16.07.1986 Минмонтажспецстрой СССР (USSR Minmontazhspetsstroy )
Расположен в:Техническая документация Строительство Справочные документы Типовые строительные конструкции, изделия и узлы Общероссийский строительный каталог Промышленные предприятия, здания и сооружения Предприятия, здания и сооружения промышленности и электроэнергетики Электроэнергетика Устройства и подстанции распределительные
Типовой проект 407-3-412.86Типовой проект 407-3-412.86Типовой проект 407-3-412.86Типовой проект 407-3-412.86Типовой проект 407-3-412.86Типовой проект 407-3-412.86Типовой проект 407-3-412.86Типовой проект 407-3-412.86Типовой проект 407-3-412.86Типовой проект 407-3-412.86Типовой проект 407-3-412.86Типовой проект 407-3-412.86Типовой проект 407-3-412.86Типовой проект 407-3-412.86Типовой проект 407-3-412.86Типовой проект 407-3-412.86Типовой проект 407-3-412.86Типовой проект 407-3-412.86Типовой проект 407-3-412.86Типовой проект 407-3-412.86Типовой проект 407-3-412.86Типовой проект 407-3-412.86Типовой проект 407-3-412.86Типовой проект 407-3-412.86Типовой проект 407-3-412.86Типовой проект 407-3-412.86Типовой проект 407-3-412.86Типовой проект 407-3-412.86Типовой проект 407-3-412.86Типовой проект 407-3-412.86Типовой проект 407-3-412.86Типовой проект 407-3-412.86Типовой проект 407-3-412.86Типовой проект 407-3-412.86Типовой проект 407-3-412.86Типовой проект 407-3-412.86Типовой проект 407-3-412.86Типовой проект 407-3-412.86

© 2013 Ёшкин Кот :-) Карта сайта