Скачать Типовой проект 704-1-50 Альбом VI. Оборудование резервуара для темных нефтепродуктовДата актуализации: 10.08.2017 Типовой проект 704-1-50
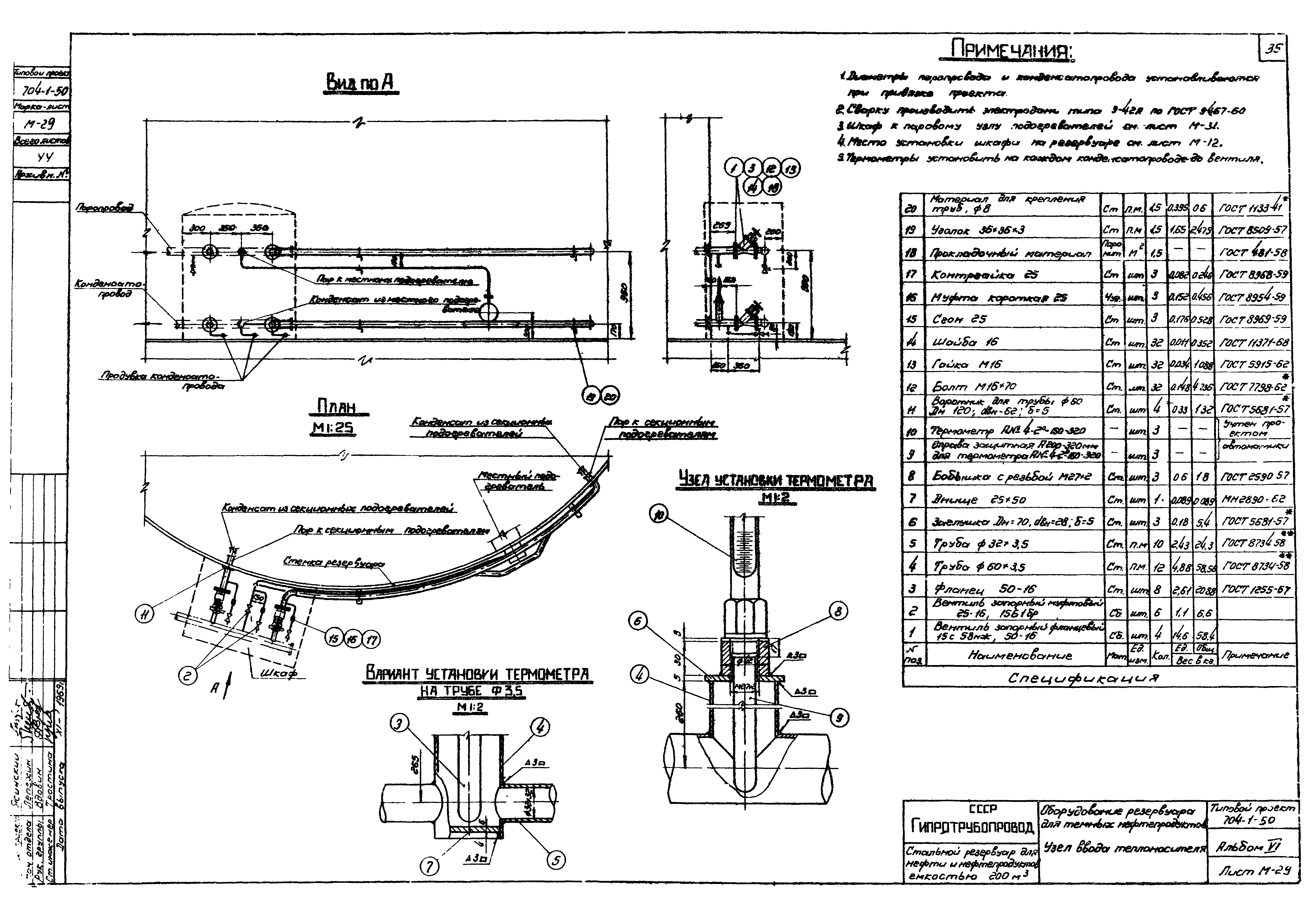
Альбом VI. Оборудование резервуара для темных нефтепродуктовОбозначение: | Типовой проект 704-1-50 | Обозначение англ: | 704-1-50 | Статус: | не действует | Название рус.: | Альбом VI. Оборудование резервуара для темных нефтепродуктов | Дата добавления в базу: | 01.09.2013 | Дата актуализации: | 05.05.2017 | Оглавление: | ТП 704-1-50 Обложка ТП 704-1-50-С-1 Содержание альбома ТП 704-1-50-ПЗ-1÷ПЗ-4 Пояснительная записка ТП 704-1-50-М-1 Общий вид оборудования резервуара для хранения темных нефтепродуктов ТП 704-1-50-М-2 Общий вид оборудования резервуара для хранения темных нефтепродуктов. Спецификация ТП 704-1-50-М-3 Общий вид оборудования резервуара для хранения темных нефтепродуктов (без подъемной трубы) ТП 704-1-50-М-4 Общий вид оборудования резервуара для хранения темных нефтепродуктов (без подъемной трубы). Спецификация ТП 704-1-50-М-5 Установка вентиляционного патрубка ВП-150 ТП 704-1-50-М-6 Установка приемно-раздаточного патрубка Ду100. Узел "А" ТП 704-1-50-М-7 Установка приемно-раздаточного патрубка Ду150. Узел "А" ТП 704-1-50-М-8 Установка подъемной трубы Ду100 ТП 704-1-50-М-9 Установка подъемной трубы Ду150 ТП 704-1-50-М-10 Узел крепления каната к подъемной трубе. Общий вид. Детали. Спецификация ТП 704-1-50-М-11 Опора подъемной трубы. Общий вид. Детали. Спецификация ТП 704-1-50-М-12 Расположение секционных и местного подогревателей общей поверхностью нагрева 11,8 м² ТП 704-1-50-М-13 Расположение секционных и местного подогревателей общей поверхностью нагрева 22,7 м² ТП 704-1-50-М-14 Местный подогреватель поверхностью нагрева F=2,3 м². Общий вид. Узлы ТП 704-1-50-М-15 Местный подогреватель поверхностью нагрева F=2,3 м³. Детали ТП 704-1-50-М-16 Местный подогреватель поверхностью нагрева F=2,3 м². Детали ТП 704-1-50-М-17 Местный подогреватель поверхностью нагрева F=11,5 м². Общий вид ТП 704-1-50-М-18 Местный подогреватель поверхностью нагрева F=11,5 м². Опора. Подвеска для конденсатопроводов ТП 704-1-50-М-19 Местный подогреватель поверхностью нагрева F=11,5 м². Экран. Общий вид ТП 704-1-50-М-20 Местный подогреватель поверхностью нагрева F=11,5 м². Экран. Детали ТП 704-1-50-М-21 Местный подогреватель поверхностью нагрева F=11,5 м². Экран. Детали ТП 704-1-50-М-22 Местный подогреватель поверхностью нагрева F=11,5 м³. Экран. Детали ТП 704-1-50-М-23 Местный подогреватель поверхностью нагрева F=11,5 м². Экран. Детали ТП 704-1-50-М-24 Подогревательный элемент ПЭ-0.1;ПЭ-1;ПЭ-4 ТП 704-1-50-М-25 Подогревательная система. Стойка С-1 ТП 704-1-50-М-26 Подогревательная система. Стойка С-2 ТП 704-1-50-М-27 Подогревательная система. Стойка С-5 ТП 704-1-50-М-28 Коллектор К-1 для сборки двух подогревательных элементов секционных ТП 704-1-50-М-29 Узел ввода теплоносителя ТП 704-1-50-М-30 Узел ввода теплоносителя ТП 704-1-50-М-31 Шкаф к узлу ввода теплоносителя. Общий вид ТП 704-1-50-М-32 Шкаф к узлу ввода теплоносителя. Узлы ТП 704-1-50-М-33 Шкаф к узлу ввода теплоносителя. Детали ТП 704-1-50-М-34 Шкаф к узлу ввода теплоносителя. Детали ТП 704-1-50-М-35 Шкаф к узлу ввода теплоносителя. Детали ТП 704-1-50-М-36 Установка термометра технического ртутного. Общий вид. Узлы. Детали ТП 704-1-50-А-1 Принципиальная схема автоматизации ТП 704-1-50-ЭО-1 Грозозащита и заземление | Разработан: | Гипротрубопровод Миннефтепрома (Giprotruboprovod, Minnefteprom )
| Утверждён: | 29.12.1969 ЦНИИпроектстальконструкция (TsNIIprojectstalkonstruktsiya 221)
| Расположен в: |
|
                                            
|